123465 (689485)
Текст из файла
Курсовой проект
по предмету: Техническая механика
тема: Одноступенчатый редуктор
специальность: 1706
Выполнил:
Лавриеня К. Ф.
Проверила:
Максимова И. А.
Вытегра
2009
Содержание:
Задание.
Введение.
Расчёт и конструирование.
1. Выбор электродвигателя и кинематический расчет.
2. Расчет зубчатых колёс редуктора:
2.1 Выбор материала колёс.
2.2 Определение размеров редуктора.
2.3 Силы, действующие в зацеплении.
3. Предварительный расчет валов.
4. Конструктивные размеры шестерни и колеса.
5. Конструктивные размеры корпуса редуктора.
6. Расчёт ременной передачи.
7. Первый этап эскизной компоновки
8. Проверка долговечности подшипников
9. Проверка прочности шпоночных соединений.
10. Уточненный расчет валов.
11. Выбор сорта масла.
12. Выбор посадок.
13. Сборка редуктора.
Литература.
Задание:
Спроектировать привод к ленточному транспортёру. Вращение валов в одну сторону, работа с периодическими остановками, нагрузка близка к постоянной, ресурс работы не менее 36000 часов.
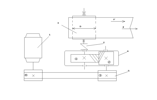
Вариант 1.3
1-электродвигатель
2-муфта
3-барабан транспортёра
4-редуктор зубчатый цилиндрический
5-ременная передача
Дано:
F=2 kH
V=1,4 м/с
D=350 мм=0,35 м
γ=20°
Введение
Редуктором называют механизм, состоящий из зубчатых или червячных передач, выполненный в виде отдельного агрегата и служащий для передачи мощности от двигателя к рабочей машине.
Назначение редуктора - понижение угловой скорости и повышение вращающего момента ведомого вала по сравнению с валом ведущим.
Нам в нашей работе необходимо спроектировать редуктор для ленточного конвейера, а также рассчитать ременную передачу, двигатель. Редуктор состоит из литого чугунного корпуса, в котором помещены элементы передачи - шестерня, колесо, подшипники, вал и пр.
Входной вал посредством плоскоременной передачи соединяется с двигателем, выходной - с конвейером.
Выполнение курсового проекта по деталям машин - первая самостоятельная творческая работа по решению комплексной инженерной задачи. Знания и опыт, приобретённые учащимися при выполнении этого проекта, являются базовой для выполнения курсовых по специальным дисциплинам и дипломному проектированию.
Вместе с тем работа над курсовым проектом по деталям машин подготавливает учащихся к решению более сложных задач общетехнического характера, с которыми будущий техник встретится в своей практической деятельности по окончанию учебного заведения.
Расчёт и конструирование
-
Выбор электродвигателя и кинематический расчёт
Выбор электродвигателя (с. 18-19)
Выбираем к.п.д. открытой ременной передачи:
- коэффициент полезного действия общий.
Требуемая мощность двигателя:
Угловая скорость барабана:
Частота:
Выбираем электродвигатель (табл. П1) приложение 1 – с.227
4А112МА6У3
Определяем передаточные числа
Общее:
Намечаем передаточное число редуктора
Передаточное число ременной передачи
Частота вращения и угловая скорость валов редуктора и барабана.
Угловые скорости
2. Расчет зубчатых колес редуктора
2.1 Выбор материала колес
По таблице 4.1 (с.43) выбираем материал:
Шестерня - сталь 45, твёрдость (HB)=300,
термообработка - нормализация.
Зубчатое колесо - сталь 45, твёрдость (HB)=250,
термообработка - улучшение.
Допускаемое контактное напряжение (формула 4.1)
Где:
- предел контактной выносливости при базовом числе циклов (таблица 4.3)
КHL-коэффициент долговечности в зависимости числа от числа циклов нагружения. КHL=1
[n]-коэффициент безопасности (с.45). [n]=1,1
Шестерня:
Колесо:
Вращающий момент на валу шестерни:
Момент на валу колеса:
2.2 Определение размеров редуктора
Межосевое расстояние:
формула 4.9.
Расчёт ведут по наименьшей допускаемой нагрузке
=
- момент на ведомом колесе
= 430 - числовой коэффициент
KHβ= 1,03- коэффициент концентрации нагрузки (т.4.4)
= 0,4 - коэффициент ширины колеса (т.4.6)
Округляем по стандарту: аω=125 мм
Определяем ширину венца зубчатого колеса:
b2 = ψba ·aω= 0,4 ·125 = 50
Определяем ширину венца шестерни:
b1 = b2+(2÷5)=50+3,2=53,2
Нормальный модуль зацепления:
mn=(0,01÷0.02) аω=(1,25÷2,5) мм
Выбираем по стандарту (т.4.8) mn=1,75
Принимаем β=10°
Число зубьев шестерни:
Уточнённое значение угла наклона зубьев
β=11˚24΄
Основные размеры шестерни и колеса.
Диаметры делительные:
Проверка межосевого расстояния:
Определяем коэффициент ширины шестерни по диаметру:
Диаметр окружности впадин:
h2=1,25mn=1,25*1,75=2,2
Окружная скорость колёс и степень точности передачи:
Выбираем 8 степень точности
Коэффициент нагрузки:
КHβ= 1,03 - коэффициент, учитывающий расположение колёс относительно опор
КHα=0.91
КHυ=1
KH=0,93
Проверка контактных напряжений:
(колеса)
2.3 Силы, действующие в зацеплении
Окружная сила:
Радиальная сила:
Осевая сила:
Проверяем зубья на выносливость по напряжениям изгиба:
Где:
- коэффициент нагрузки
- коэффициент концентрации нагрузки, учитывает неравномерность распределения нагрузки по длине зубьев.
- коэффициент динамичности
- учитывает неравномерность распределения нагрузки между зубьями
- коэффициент прочности зуба по местным напряжениям
KFβ=1,221
KFυ=1,1
KFα=0,91
KF=1.221
=
допускаемые напряжения:
-1,8HB – предел выносливости при нулевом цикле изгиба.
Шестерня
Колесо
Находим отношение
Шестерня
Колесо
Расчёт ведут по наименьшему значению
90,6 МПа
= 409 МПа
Принимаем b=b2=100
Удовлетворяет прочности зубьев колёс на изгиб.
3. Предварительный расчёт валов
Производят по деформации кручения по пониженным напряжениям
Ведущий вал
Принимаем
Выбираем диаметр вала:
=30 мм
Подбираем диаметр вала под подшипник: dП1 = 30 мм
Шестерня выполнена заодно с валом.
Учитываем влияние изгиба вала от натяжения ремня.
Ведомый вал
Принимаем
Выбираем диаметр вала:
=40 мм
Подбираем диаметр вала под подшипник: dП2 = 40 мм
Диаметр вала под зубчатым колесом
Принимаем
=50 мм
Выбираем муфту по М4=256 Н м и
=40мм
Принимаем Мном.=500 Н м
=40 мм
Муфта упругая, втулочно-пальцевая. (ГОСТ 21424-75)
4. Конструктивные размеры шестерни и колеса
Шестерня выполнена заодно с валом.
d1 = 50 мм
da1 = 53.5 мм
b1 =55мм
df1 = 45.6 мм
Колесо
d2 = 200 мм
da2 = 203.5 мм
b2 =50 мм
df2 = 195.6 мм
Диаметр ступицы:
Длина ступицы:
Принимаем
=70 мм
Толщина обода колеса
Принимаем:
Колесо кованное.
Толщина диска:
5. Конструктивные размеры корпуса редуктора
Толщина стенки основания корпуса:
Принимаем:
Толщина стенки крышки корпуса:
Принимаем:
Толщина ребра в основании:
Толщина подъёмного уха в основании:
Диаметр стяжного болта:
Принимаем
Диаметр штифтов:
Толщина фланца по разъёму:
Диаметр фундаментального болта:
Принимаем
Толщина лапы фундаментального болта:
Высота центров редуктора:
Принимаем
Расстояние между торцом шестерни (вдоль оси) и выступающими элементами внутренней части корпуса.
Принимаем
Ширина пояса жёсткости (фланца):
Расстояние между зубьями колеса в радиальном направлении и торцом фланца, днищем основания.
6. Расчёт ременной передачи
Р1 = 3 КВт
Диаметр малого шкива
Принимаем
Диаметр большого шкива
Принимаем
Уточняем угловую скорость ведомого вала, принимая скольжение:
ε=0,01
Определяем скорость ремня:
Назначаем межосевое расстояние:
Принимаем: а=1600 мм
Угол обхвата:
Длина ремня:
Число пробегов ремня в секунду:
Назначаем прорезиненный ремень толщиной в соответствии с рекомендацией:
Число прокладок – не более 4.
Выбираем ремень типа «В» с 4-мя прокладками и толщиной:
Определяем допускаемое полезное напряжение, учитывая, что:
С0=1
Сα=0,91
Сυ=1
Ср=1
Определяем ширину ремня, предварительно определив окружную
силу:
Принимаем
Определяем силу предварительного натяжения ремня:
Определяем силу, действующую на вал:
Максимальная начальная сила, действующая на вал, принимаем:
7. Первый этап эскизной компоновки
aω=125 мм
d1 = 50 мм
d2 =200 мм
b1=55 мм
b2=50 мм
dа1 = 53.5 мм
dа2 =203.5 мм
r1=25 мм
r2=100 мм
1) Принимаем зазор между торцом шестерни и внутренней стенкой корпуса:
Принимаем
2) Принимаем зазор от окружности вершин зубьев колеса до внутренней стенки корпуса:
3) Для удержания смазки в подшипниках предусматриваются мазеудерживающие кольца с размерами Y=(8÷12)мм.
Принимаем Y=10 мм
По расчётам намечаем радиальные шарикоподшипники средней серии. Габариты выбираем по диаметрам dп1 = 30 мм и dп2 =40 мм
| Условное обозначение подшипника | d | D | B | C kH | Co kH |
| 306 | 30 | 72 | 19 | 21.6 | 14.8 |
| 308 | 40 | 90 | 23 | 31.5 | 22.3 |
8. Проверка долговечности подшипников
Fокр=2560 Н l2=57 мм l1=59 мм
Fр=950 Н γ=20°
Fо=497 Н d1=50 мм d2=200 мм
Q=689.3 Н – нагрузка на ремень.
Ведущий.
Горизонтальная плоскость.
Характеристики
Тип файла документ
Документы такого типа открываются такими программами, как Microsoft Office Word на компьютерах Windows, Apple Pages на компьютерах Mac, Open Office - бесплатная альтернатива на различных платформах, в том числе Linux. Наиболее простым и современным решением будут Google документы, так как открываются онлайн без скачивания прямо в браузере на любой платформе. Существуют российские качественные аналоги, например от Яндекса.
Будьте внимательны на мобильных устройствах, так как там используются упрощённый функционал даже в официальном приложении от Microsoft, поэтому для просмотра скачивайте PDF-версию. А если нужно редактировать файл, то используйте оригинальный файл.
Файлы такого типа обычно разбиты на страницы, а текст может быть форматированным (жирный, курсив, выбор шрифта, таблицы и т.п.), а также в него можно добавлять изображения. Формат идеально подходит для рефератов, докладов и РПЗ курсовых проектов, которые необходимо распечатать. Кстати перед печатью также сохраняйте файл в PDF, так как принтер может начудить со шрифтами.
















