123462 (689483)
Текст из файла
МИНИСТЕРСТВО ОБРАЗОВАНИЯ РОССИЙСКОЙ ФЕДЕРАЦИИ
ГОСУДАРСТВЕННОЕ ОБРАЗОВАТЕЛЬНОЕ УЧРЕЖДЕНИЕ ВЫСШЕГО
И ПОСЛЕВУЗОВСКОГО ОБРАЗОВАНИЯ
НИЖЕГОРОДСКИЙ ГОСУДАРСТВЕННЫЙ ТЕХНИЧЕСКИЙ УНИВЕРСИТЕТ
Кафедра Электропривод и автоматизация промышленных установок
Заведующий кафедрой
Хватов С.В.
(подпись) (фамилия. и. о.)
(дата)
Однозонный тиристорный электропривод постоянного тока
с обратной связью по ЭДС и стабилизацией тока возбуждения двигателя
(наименование темы проекта или работы)
ПОЯСНИТЕЛЬНАЯ ЗАПИСКА
к курсовому проекту
(вид документа)
вариант 2.7
(номер варианта)
РУКОВОДИТЕЛЬ
Соколов В.В.
(подпись) (фамилия. и. о.)
(дата)
СТУДЕНТ
Кирасиров Д.В.
(подпись) (фамилия. и. о.)
04-ЭПА
(дата) (группа или шифр)
Проект защищен (дата)
Протокол №
С оценкой
Нижний Новгород 2008 г.
СОДЕРЖАНИЕ
Исходные данные
Введение
1. Выбор основного оборудования
2. Функциональная схема электропривода
3. Расчёт параметров силовой цепи электропривода
4. Расчёт запаса по напряжению
5. Расчёт параметров регулятора тока якоря и ЭДС
6. Расчёт параметров регулятора тока возбуждения
7. Расчёт скоростных характеристик и их статизма в разомкнутой и замкнутой системе электропривода
8. Расчёт величины динамического падения скорости двигателя при набросе момента нагрузки
9. Оценка влияния внутренней обратной связи по ЭДС на процессы, протекающие в контуре тока
10. Исследование динамических процессов в контуре тока якоря и ЭДС на цифровой модели
Перечень элементов
ИСХОДНЫЕ ДАННЫЕ
Тип двигателя: П132-4К;
Номинальная мощность: Рн = 75 кВт;
Номинальное напряжение: Uн = 220 В;
Номинальный ток: Iн = 385 А;
Номинальная частота вращения: nн = 300 об/мин;
Момент инерции: Jм = 100 кгм2;
Передаточное отношение редуктора: Кр = 5;
Тип ЭП: реверсивный.
Данные электродвигателя
Номинальная мощность: Рн = 75 кВт;
Номинальное напряжение: Uн = 220 В;
Номинальный ток: Iн = 385 А;
Номинальная частота вращения: nн = 300 об/мин;
Максимальная частота вращения: nМАКС=1500 об/мин;
Максимальный ток: Imax = 2,5Iн;
Маховой момент: GD2 = 73 кгм2;
Число полюсов: 2р = 4;
Число витков обмотки якоря: wя = 135;
Сопротивление обмотки якоря при 20С: Rя = 0,025 Ом;
Число параллельных ветвей обмотки якоря: 2а = 2;
Сопротивление добавочных полюсов при 20С: Rдп = 0,004 Ом;
Число витков на полюс: wв = 639;
Сопротивление обмотки главных полюсов: Rов = 12 Ом;
ВВЕДЕНИЕ
Целью данного курсовой работы является разработка однозонного реверсивного тиристорного электропривода постоянного тока с обратной связью по ЭДС и стабилизацией тока возбуждения двигателя.
Данный электропривод постоянного тока разрабатывается на основе комплектного тиристорного электропривода ЭПУ.
Применение тиристорного электропривода позволяет оптимизировать его работу на отработку необходимых технологических операций. В данной курсовой работе необходимо стабилизировать скорость вращения электродвигателя при помощи обратной связи по ЭДС и стабилизации тока возбуждения двигателя. Это осуществляется путём нахождения требуемых регуляторов и расчёта их параметров.
1 ВЫБОР ОСНОВНОГО ОБОРУДОВАНИЯ
Тиристорный преобразователь:
ЭПУ 1М 46 27 Е УХЛ4
Модификация по выпрямленному напряжению блока управления (115 В)
Напряжение питающей сети (380 В, 50 Гц)
Функциональная характеристика (однозонный, главного движения с обратной связью по ЭДС )
Климатическое исполнение
К
атегория размещения
Силовой согласующий трансформатор:
Тип: ТСЗП-200/0,7;
Напряжение сетевой обмотки: U1 = 0,38 кВ;
Фазное напряжение вентильной обмотки: U2ф = 117 В;
Напряжение короткого замыкания: Uк = 5,2 %;
Потери короткого замыкания: Ркз = 2960 Вт;
Номинальный выпрямленный ток Idн = 500 А.
Сглаживающий дроссель:
Тип: ФРОС-125/0,5;
Индуктивность: Lсд = 0,75 мГн;
Потери в меди при номинальном выпрямленном токе: Рсд = 960 Вт.
Шунт:
Шунт в цепи якоря выбираем из условия, чтобы его номинальный ток был не меньше номинального тока двигателя. Номинальный ток двигателя Iн = 385 А, т. о. выбираю шунт типа 75 ШСМ на номинальный ток Iшня = 500 А и номинальное напряжение Uшн = 75 мВ.
Задатчик регулируемой величины:
В качестве задатчика скорости выбираем потенциометр типа ППБ – 15 –1000 Ом. Т.к Uп = 15 В, а Uз(max) = 10 В, последовательно необходимо включить добавочный резистор, Rдоб = 500 Ом, на котором будет погашено излишне напряжение.
В состав электропривода входит:
- блок управления,
- электродвигатель,
- трансформатор,
- сглаживающий реактор,
- источник питания обмотки возбуждения,
- блок ввода (для подключения возбудителя к сети).
Электропривод выполнен с принудительным охлаждением, защита преобразователя производится автоматическими выключателями.
Обмотка возбуждения подключается к двум фазам вторичной силовой обмотки трансформатора. Тиристорный преобразователь возбудителя ТПВ выполнен по однофазной мостовой схеме.
Управление тиристорами ТПЯ производится от трехканальной СИФУ, содержащей формирователи импульсов ФИ1—ФИЗ. Ввод управляющего сигнала в СИФУ, регулирование углов и их ограничение осуществляется с помощью переменных резисторов в управляющем органе (УО) СИФУ. Переключение импульсов управления в преобразователе ТПЯ производится блоком логического устройства ЛУ, которое работает в функции сигнала заданного направления тока и выходного сигнала датчика проводимости вентилей ДП.
Токоограничение обеспечивается за счет ограничения выходного напряжения регулятора ЭДС. При этом исключение бросков тока осуществляется за счет ограничения выходного напряжения регулятора тока.
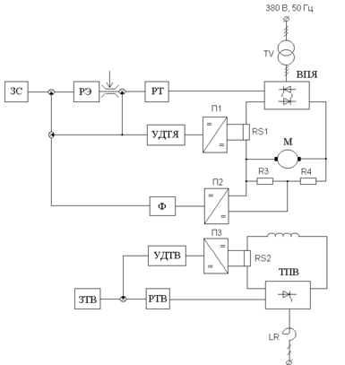
2 ФУНКЦИОНАЛЬНАЯ СХЕМА ЭЛЕКТРОПРИВОДА
Данная система с регулированием скорости и стабилизацией тока возбуждения построена по принципу подчиненного регулирования и имеет два контура регулирования: внутренний контур тока якоря и внешний контур ЭДС, а также независимый контур тока возбуждения.
Во внутренний контур тока якоря входят: регулятор тока якоря, вентильный преобразователь якоря двигателя ВПЯ, якорная цепь двигателя и датчик тока якоря.
Внешний контур ЭДС состоит из регулятора ЭДС, замкнутого контура тока якоря, механической цепи двигателя и датчика напряжения.
В данной системе существует два способа ограничения тока якоря двигателя: путем ограничения выходного сигнала регулятора ЭДС, который является задающим сигналом на ток, и за счет “токовой стенки”, реализованной в ЭПУ.
Рассматривая работу системы при набросе момента нагрузки.
Предполагаем, что двигатель пускался на холостом ходу и к моменту наброса нагрузки вышел на заданную скорость. На входе регуляторов тока и ЭДС нули. После появления момента нагрузки по якорю начинает протекать статический ток, а скорость двигателя начинает уменьшаться. В результате на входе регулятора ЭДС возникает сигнал рассогласования положительного знака, а на вход регулятора тока подается отрицательный сигнал обратной связи по току. По мере уменьшения скорости растет рассогласование на входе регулятора ЭДС и пропорционально растет выходной сигнал регулятора, который компенсирует сигнал отрицательной обратной связи по току. В некоторый момент времени скорость уменьшается до той величины, при которой сигнал на входе регулятора тока становиться равным нулю. Это момент окончания переходного процесса. Система входит в установившийся режим с некоторой ошибкой по скорости.
Рисунок 2.1 – Функциональная схема электропривода
3 РАСЧЕТ ПАРАМЕТРОВ СИЛОВОЙ ЦЕПИ ЭЛЕКТРОПРИВОДА
Падение напряжения на щеточном контакте принимаем равным
Uщ=2 В.
Номинальная угловая скорость
рад/с. (3.1)
Сопротивление якорной цепи электродвигателя
Ом. (3.2)
где βт – коэффициент, учитывающий изменение сопротивления обмоток при нагреве на 60С, βт = 1.24.
Номинальная ЭДС электродвигателя
В. (3.3)
Конструктивный коэффициент электродвигателя
, (3.4)
где
– число витков обмотки якоря,
= 135 витка;
2а – число параллельных ветвей, 2а = 2;
2р – число полюсов, 2р = 4.
Коэффициент ЭДС и момента электродвигателя
вс/рад. (3.5)
Номинальный поток
Вб. (3.6)
Сопротивление обмотки возбуждения при температуре 80 С
Ом . (3.7)
Номинальный ток возбуждения
А . (3.8)
Коэффициент наклона кривой намагничивания при Ф = Фн
Вб/А , (3.9)
где
определяется по кривой намагничивания [1].
Индуктивность обмотки возбуждения
Гн. (3.10)
Электромагнитная постоянная времени цепи возбуждения
с. (3.11)
Постоянная времени контура вихревых токов
с . (3.12)
Индуктивность якоря двигателя
Гн , (3.13)
где
= 0.1 – для компенсированных машин.
Электромагнитная постоянная времени якоря электродвигателя
с. (3.14)
Момент инерции двигателя
кгм2 . (3.15)
Момент инерции механизма, приведенный к валу электродвигателя
кгм2. (3.16)
Момент инерции привода
кгм2. (3.17)
Номинальный момент электродвигателя
Нм. (3.18)
Максимальное ускорение электродвигателя при пуске от задатчика интенсивности
рад/с2 , (3.19)
при Мдин = Мн.
Приведенное к цепи выпрямленного тока сопротивление трансформатора
Ом. (3.20)
Максимальная выпрямленная эдс преобразователя цепи якоря
Характеристики
Тип файла документ
Документы такого типа открываются такими программами, как Microsoft Office Word на компьютерах Windows, Apple Pages на компьютерах Mac, Open Office - бесплатная альтернатива на различных платформах, в том числе Linux. Наиболее простым и современным решением будут Google документы, так как открываются онлайн без скачивания прямо в браузере на любой платформе. Существуют российские качественные аналоги, например от Яндекса.
Будьте внимательны на мобильных устройствах, так как там используются упрощённый функционал даже в официальном приложении от Microsoft, поэтому для просмотра скачивайте PDF-версию. А если нужно редактировать файл, то используйте оригинальный файл.
Файлы такого типа обычно разбиты на страницы, а текст может быть форматированным (жирный, курсив, выбор шрифта, таблицы и т.п.), а также в него можно добавлять изображения. Формат идеально подходит для рефератов, докладов и РПЗ курсовых проектов, которые необходимо распечатать. Кстати перед печатью также сохраняйте файл в PDF, так как принтер может начудить со шрифтами.















