123097 (689358)
Текст из файла
Вступ
Електричні підйомні крани – це пристрої, що служать для вертикального та горизонтального переміщення вантажів. Пересувна металічна конструкція с розташованій на ній лебідкою є основним елементом підйомного крану. Механізми пересування ферми крану і підйомна лебідка приводяться до дії електричними двигунами.
Умови роботи, призначення визначають конструктивну форму крану. Кожну групу кранів в залежності від характеру транспортуємого вантажу підрозділяють по виду вантажозахватуючого пристрою. Не зважаючи на конструктивні особливості підйомних кранів, усі вони мають типове електрообладнання, вибір якого визначається умовами праці та характером навантаження.
Керування двигунами здійснюється контролерами із кабіни оператора.
Все більше значення в системах комплексної механізації та автоматизації опановує електропривод. Електродвигуни виготовляються у дуже широкому діапазоні потужностей. Вони відносно легко компонуються як єдине ціле з технологічними обладнанням, компактні, економічні, мають високі регулювальні властивості.
У наш час автоматизований привід є основою механізації та комплексної автоматизації промислових процесів. Розвиток електроприводу йде по шляху підвищення економічності та надійності за умови подальшого удосконалення двигунів, апаратів, перетворювачів, аналогових та цифрових засобів керування.
Розвиток автоматичного керування електроприводами веде до удосконалення конструкції машин, докорінним змінам технологічного процесу, до подальшого технологічного процесу в промисловості.
Тому в даному проекті виконується розрахунок асинхронного двигуна с фазним ротором та розрахунок електроприводу постійного струму за системою перетворювач-двигун.
Вихідні дані до завдання
Таблиця 1.1 – Технічні і технологічні параметри підйомної лебідки
|
| Найменування | Позначення | Розмір ність | Варіант |
| 57 | ||||
| 1 | Вантажопідйомність лебідки |
| кН | 220 |
| 2 | Вага крюка |
| кН | 10,2 |
| 3 | Діаметр барабана |
| м | 0,5 |
| 4 | Момент інерції барабана |
| кг∙м2 | 40 |
| 5 | Кратність полиспаста |
| 4 | |
| 6 | Швидкість підіймання вантажу |
| м/c | 0,3 |
| 7 | Швидкість опускання вантажу |
| м/c | 0,32 |
| 8 | Середнє прискорення (сповільнення) при підійманні вантажу |
| м/c2 | 0,28 |
| 9 | Середнє прискорення (сповільнення) при опусканні вантажу |
| м/c2 | 0,22 |
| 10 | Швидкість підіймання пустого крюка |
| м/c | 0,31 |
| 11 | Швидкість опускання пустого крюка |
| м/c | 0,31 |
| 12 | Середнє прискорення (сповільнення) при підійманні пустого крюка |
| м/c2 | 0,5 |
| 13 | Середнє прискорення (сповільнення) при опусканні пустого крюка |
| м/c2 | 0,5 |
| 14 | Посадкова швидкість |
| м/c | 0,04 |
| 15 | Висота підіймання |
| м | 35 |
| 16 | Висота опускання |
| м | 33 |
| 17 | Довжина провису |
| м | 1 |
| 18 | Швидкість при виборі (напуску) провису | | м/с | 0,27 |
| 19 | Середнє прискорення (сповільнення) при виборі або напуску провису |
| м/с² | 0,5 |
| 20 | Тривалість горизонтального переміщення вантажу |
| c | 82 |
| 21 | Тривалість горизонтального переміщення крюка |
| с | 69 |
| 22 | Тривалість завантаження |
| с | 62 |
| 23 | Тривалість розвантаження |
| с | 50 |
1. Електропривод грузопід’ємної лебідки мостового крану
-
Опис промислового механізму та технологічного циклу його роботи
Мостовий кран служить для підіймання-опускання вантажу і його горизонтального переміщення в двох взаємно перпендикулярних напрямах: в одному – при рушенні самого моста по рейках, в іншому – при рушенні вантажного возика уздовж балки, укріпленої у верхній частині крана. Підйомні крани використовуються у виробничих цехах, а також на складах.
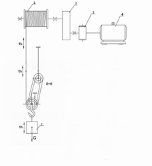
Кінематична схема підйомної лебідки крана приведена на рисунку 1.1, де 1 – канатний барабан, 2 – редуктор, 3 – муфта з електромагнітним фрикційним гальмом, 4 – привідний двигун, 5 – поліспаст, 6 – вантажозахоплюючий пристрій (крюк), 7 – корисний вантаж.
Цикл роботи лебідки включає в себе наступні операції (рисунок 1.2):
– строповку вантажозахоплюючого пристрою (ланка 0–1);
– розгін (1–2), рушення з усталеною швидкістю (2–3) і гальмування (3–4) привода при виборі слабини (провису) каната;
– розгін привода при підійманні крюка з вантажем (4–5);
– підйом крюка з вантажем з усталеною швидкістю (5–6);
– гальмування привода при підійманні крюка з вантажем (6–7) з накладенням гальма в момент зупинки (7);
– горизонтальне переміщення крюка з вантажем до місця розвантаження (7–8);
– розгальмування привода (8) і розгін при опусканні крюка з вантажем (ланка 8–9);
– опускання крюка з вантажем з усталеною швидкістю (9–10);
– гальмування привода при опусканні крюка з вантажем (10–11) з переходом на знижену (посадкову) швидкість (11);
– опускання крюка з вантажем з посадковою швидкістю (11–12) і посадка вантажу (12–13);
– розгін (12–14), рушення з усталеною швидкістю (14–15) і гальмування (15–16) привода при напуску провису каната;
– розвантаження вантажозахоплюючого пристрою (16–17);
– розгін (17–18), рушення з усталеною швидкістю (18–19) і гальмування привода (19–20) при виборі провису;
– розгін (20–21), рушення з усталеною швидкістю (21–22) і гальмування (22–23) привода при підійманні крюка з накладенням гальма в момент зупинки (23);
– горизонтальне переміщення крюка до місця строповки (23 – 24);
– розгін (24–25), рушення з усталеною швидкістю (25–26) і гальмування (26–27) з можливим переходом на знижену швидкість (27);
– опускання крюка зі зниженою швидкістю (27–28) і посадка (28–29);
– розгін (28–30), рушення з усталеною швидкістю (30–31) і гальмування (31–32)
привода при напуску провису. Всі подальші цикли повторюються у вказаному порядку.
В електроприводі лебідки застосовується асинхронний двигун з фазним ротором. Напруга мережі 220 В.
Рисунок 1.1 – Кінематична схема механізму підйому мостового крана
Рисунок 1.2 – Циклова тахограма роботи підйомної лебідки мостового крана:
─ лінійна швидкість
барабана;
- - - – швидкість
вантажу (крюка)
1.2 Побудова діаграми статичного навантаження та попередній вибір потужності та типу асинхроного двигуна з фазним ротором
Попередній розрахунок потужності двигуна
При змінному механічному навантаженні, що характерно для кранових і більшості інших механізмів, потужність двигуна визначають методом послідовних наближень: спочатку потужність попередньо знаходять з діаграми статичного навантаження, потім будують повну навантажувальну діаграму з урахуванням перехідних процесів і перевіряють двигун за нагрівом і перевантажувальною спроможністю.
Розрахунок тривалості роботи при підйомі-опусканні вантажу
Підйом вантажу
– тривалість розгону та гальмування
– шлях розгону та гальмування
– тривалість руху з усталеною швидкістю при підійманні вантажу
Опускання вантажу
Характеристики
Тип файла документ
Документы такого типа открываются такими программами, как Microsoft Office Word на компьютерах Windows, Apple Pages на компьютерах Mac, Open Office - бесплатная альтернатива на различных платформах, в том числе Linux. Наиболее простым и современным решением будут Google документы, так как открываются онлайн без скачивания прямо в браузере на любой платформе. Существуют российские качественные аналоги, например от Яндекса.
Будьте внимательны на мобильных устройствах, так как там используются упрощённый функционал даже в официальном приложении от Microsoft, поэтому для просмотра скачивайте PDF-версию. А если нужно редактировать файл, то используйте оригинальный файл.
Файлы такого типа обычно разбиты на страницы, а текст может быть форматированным (жирный, курсив, выбор шрифта, таблицы и т.п.), а также в него можно добавлять изображения. Формат идеально подходит для рефератов, докладов и РПЗ курсовых проектов, которые необходимо распечатать. Кстати перед печатью также сохраняйте файл в PDF, так как принтер может начудить со шрифтами.















