45382 (664766), страница 4
Текст из файла (страница 4)
ратуры и самопроверяемых схем сжатия, обеспечивающих получение сводного сигнала ошибки, свидетельствующего о неисправности сменного блока. На рис. 21 приведена структурная схема самопроверяемого блока. Этот способ обеспечения самопроверяемости приводит к большим, дополнительным затратам аппаратуры, что оправдывает его применение в больших интегральных .микросхемах. При реализации ЭВМ на больших и сверхбольших интегральных микросхемах последние часто используются неполностью, так как ограничивающим фактором является не число вентилей БИС, а число выводов. Поэтому введение в БИС дублирующих схем, обеспечивающих ее самопроверяемость, позволяет более полно использовать возможность БИС без значительного увеличения объема аппаратуры .
8. МЕТОД ДИАГНОСТИРОВАНИЯ ПО РЕЗУЛЬТАТАМ РЕГИСТРАЦИИ СОСТОЯНИЯ.
Этот метод диагностирования характеризуется тем, что неисправность или сбой локализуется по состоянию ЭВМ, зарегистрированному в .момент проявления ошибки и содержащему информацию о состоянии схем контроля, регистров ЭВМ, адресов микрокоманд, предшествующих моменту появления ошибки, и другую информацию. Место возникновения ошибки определяется по зарегистрированному состоянию путем прослеживания трассы ошибки от места ее проявления до места ее возникновения. Диагноз выполняется с помощью программных средств диагностирования самой ЭВМ, если Диагностируется место возникновения сбоя, либо другой ЭВМ, если диагностируется отказ. В ЭВМ, имеющих сервисные процессоры, диагноз выполняется с помощью микропрограмм сервисного процессора.
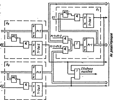
Для пояснения метода диагностирования по регистрации состояния рассмотрим схему, показанную на рис, 22. Эта схема размещена в трех разных блоках б1-бз. Выходы регистров Pгl — РгЗ. триггеров ошибок Тг0ш1 — ТгОшЗ, а также состояние регистра микрокоманд (на схеме не показав) поступают на регистрацию состояния.
Предположим, что. в момент возникновения ошибки зарегистрировано следующее состояние:
Тг0ш1 =1; Pгl (0—7, К) = 111011111;
Тг0ш2=0; Рг2 (0—7, К) =00000000 1;
ТгОш3=0;РгЗ(0—7,К)=11111111 1.
Регистр микрокоманд содержит код микрооперации Рг1:=РгЗ.
Рис. 22. Пример к методу диагностирования по регистрации состояния
После анализа Тг0ш1 программные или микропрограммные средства диагностирования анализируют состояние Рг1 с целью обнаружения в нем несоответствия информационных и контрольных бит. Поскольку такое несоответствие обнаружено, выполняется анализ регистра передатчика. В конкретном случае это — регистр РгЗ, так как регистр микрокоманд в момент сбоя содержал код микрооперации Рг1:=РгЗ. Анализ содержимого регистра РгЗ показывает отсутствие в нем ошибок. В результате этого делается заключение о том, что наиболее вероятной причиной ошибки является сменный блок Б1 или связи между блоком Б3 и Б1.
Список использованной литературы:
-
Б.М. Каган, И.Б. Мкртумян «Основы эксплуатации ЭВМ»
-
А.П. Волков «К вопросу об автоматической генерации диагностических средств»
-
В.А. Орлов, Д.М. Бурляев «Эксплуатация и ремонт ЭВМ. Организация работы ВЦ»
18















