166685 (625082)
Текст из файла
ВВЕДЕНИЕ
Ректификация - массообменный процесс, который осуществляется в большинстве случаев в противоточных колонных аппаратах с контактными элементами (насадки, тарелки), аналогичными используемыми в процессе абсорбции. Поэтому методы подхода к расчету и проектированию ректификационных и абсорбционных установок имеют много общего. Тем не менее ряд особенностей процесса ректификации (различное соотношение нагрузок по жидкости и пару в нижней и верхней частях колонны, переменные по высоте колонны физические свойства фаз и коэффициент распределения, совместное протекание процессов массо- и теплопереноса) осложняет его расчет.
Одна из сложностей заключается в отсутствии обобщенных закономерностей для расчета кинетических коэффициентов процесса ректификации. В наибольшей степени это относится к колоннам диаметром более 800 мм с насадками и тарелками, широко применяемым в химических производствах. Большинство рекомендаций сводится к использованию для расчета ректификационных колон кинетических зависимостей, получаемых при исследовании абсорбционных процессов.
Большое разнообразие тарельчатых контактных устройств затрудняет выбор оптимальной конструкции тарелки. При этом наряду с общими требованиями (высокая интенсивность единицы объема аппарата, его стоимость и др.) ряд требований может определяться спецификой производства: большим интервалом устойчивой работы при изменении нагрузок по фазам, способность тарелок работать в среде загрязненных жидкостей, возможностью защиты от коррозии и т.п. Зачастую эти качества становятся превалирующими, определяющими пригодность той или иной конструкции для использования в каждом конкретном процессе.
Размеры тарельчатой колонны (диаметр и высота) обусловлены нагрузками по пару и жидкости, типом контактного устройства (тарелки), физическими свойствами взаимодействующих фаз.
Ректификацию жидкостей, не содержащих взвешенные частицы и не инструктирующих, при атмосферном давлении в аппаратах большой производительности часто осуществляют на ситчатых переточных тарелках.
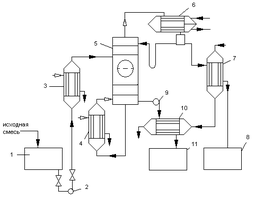
1- емкость для исходной смеси; 2, 9 – насосы; 3 – теплообменник-подогреватель; 4 – кипятильник; 5 – ректификационная колонна; 6 – дефлегматор; 7 – холодильник дистиллята; 8 – емкость для сбора дистиллята; 10 – холодильник кубовой жидкости; 11 – емкость для кубовой жидкости
Рисунок 1 – Принципиальная схема ректификационной установки
Принципиальная схема ректификационной установки представлена на рис.1. Исходную смесь из промежуточной емкости 1 центробежным насосом 2 подают в теплообменник 3, где она подогревается до температуры кипения. Нагретая смесь поступает на разделение в ректификационную колонну 5 на тарелку питания, где состав жидкости равен составу исходной смеси xp.
Стекая вниз по колонне, жидкость взаимодействует с поднимающимся вверх паром, образующимся при кипении в кубовой жидкости в кипятильнике 4. Начальный состав пара примерно равен составу кубового остатка xw, т.е. обеднен легколетучим компонентом. В результате массообмена с жидкостью пар обогащается легколетучим компонентом. Для более полного обогащения верхнюю часть колонны орошают в соответствии с заданным флегмовым числом жидкостью (флегмой) состава xp, получаемой в дефлегматоре 6 путем конденсации пара, выходящего из колонны. Часть конденсата выводится из дефлегматора в виде готового продукта разделения – дистиллята, который охлаждается в теплообменнике 7 и направляется в промежуточную емкость 8.
Из кубовой части колонны насосом 9 непрерывно выводится кубовая жидкость – продукт обогащены труднолетучим компонентом, который охлаждается в теплообменнике 10 и направляется в емкость 11.
Таким образом, в ректификационной колонне осуществляется непрерывный неравновесный процесс разделения исходной бинарной смеси на дистиллят (с высоким содержанием легколетучего компонента) и кубовый остаток (обогащенный труднолетучим компонентом).
1. Ректификационной колонны непрерывного действия
-
Материальный баланс колонны и рабочее флегмовое число
Производительность колонны по дистилляту Р и кубовому остатку W определим из уравнений материального баланса колонны:
(1.1)
где F, P и W – производительность колонны по исходному веществу, по дистилляту и по кубовому остатку, соответственно, кг/с.
(1.2)
Отсюда находим:
(1.3)
где
,
и
- массовые доли по дистилляту, исходной смеси и кубового остатка, соответственно, кг/кг смеси.
Пересчитаем составы фаз из мольных долей в массовые доли по соотношению:
(1.4)
где
,
и
- мольные доли по дистилляту, исходной смеси и кубового остатка соответственно, кмоль/кмоль смеси;
,
- молекулярные массы соответственно этилацетата и толуола, кг/кмоль.
(1.5)
(1.6)
кг/кг смеси
кг/кг смеси
кг/кг смеси
Находим производительность по кубовому остатку:
кг/с
Находим производительность колоны по дистилляту:
кг/с
Нагрузки ректификационной колоны по пару и жидкости определяется рабочим флегмовым числом R; его оптимальное значение Rопт можно найти путём технико-экономического расчёта. Ввиду отсутствия надёжной методики оценки Rопт используют приближённые вычисления, основанные на определении коэффициента избытка флегмы (орошения)
Здесь
- минимальное флегмовое число:
(1.7)
где
и
- мольные доли легколетучего компонента соответственно в исходной смеси и дистилляте, кмоль/кмоль смеси;
- концентрация легколетучего компонента в паре, находящемся в равновесии с исходной смесью, кмоль/кмоль смеси.
Один из возможных приближённых методов расчёта R заключается в нахождении такого флегмового числа, которому соответствует минимальное произведение N(R+1), пропорциональное объёму ректификационной колонны (N – число ступеней изменения концентрации или теоретических тарелок, определяющее высоту колонны, а (R+1) − расход паров и, следовательно, сечение колонны).
Задавшись различными значениями коэффициентов избытка флегмы
, определим соответствующие флегмовые числа.
(1.8)
Графическим построением ступеней изменения концентраций между равновесной и рабочими линиями на диаграмме состав пара Y – состав жидкости X, находим число ступеней N. Равновесные данные приведены в справочнике [3 с.36].
Результаты расчётов рабочего флегмового числа, представлены на рисунке 7 и приведены ниже:
|
| 1,050 | 1,350 | 1,750 | 2,350 | 3,300 |
| R | 0,903 | 1,161 | 1,505 | 2,021 | 2,838 |
| N | 11 | 7,8 | 6,8 | 6 | 5,5 |
| N(R+1) | 53,447 | 46,935 | 47,000 | 51,766 |
Рисунок 7 – Определение рабочего флегмового числа.
Минимальное произведение N(R+1) соответствует флегмовому числу R=1,21При этом коэффициент избытка флегмы β=1,210/0,860=1,4 На рисунке , изображены рабочие линии и ступени изменения концентраций для верхней (укрепляющей) и нижней (исчерпывающей) частей колоны в соответствии с найденным значением R.
Средние массовые расходы (нагрузки) по жидкости для верхней и нижней частей колонны определяют из соотношений:
(1.9)
(1.10)
где
и
- мольные массы дистиллята и исходной смеси;
и
- средние мольные массы жидкости в верхней и нижней частях колонны.
Мольную массу дистиллята в данном случае можно принять равной мольной массе легколетучего компонента – этилацетат. Средние мольные массы жидкости в верхней и нижней частях колонны соответственно равны:
(1.11)
(1.12)
где
и
- мольные массы этилацетата и толуола;
и
- средний мольный состав жидкости соответственно в верхней и нижней частях колонны:
Тогда
Мольная масса исходной смеси:
Подставим рассчитанные величины в уравнения (1.9) и (1.10), получим:
Средние массовые потоки пара в верхней
и нижней
частях колоны соответственно равны:
(1.13)
(1.14)
где
и
- средние мольные массы паров в верхней и нижней частях колонны:
(1.15)
(1.16)
где
и
- мольные массы этилацетата и толуола, [3 c.36];
и
- средний мольный состав пара соответственно в верхней и нижней частях колонны:
Тогда
Подставим численные значения в уравнение , получим:
1.2 Скорость пара и диаметр колонны
Найдём плотности жидкости
,
и пара
,
в верхних и нижних частях колонны, при средних температурах в них
.
Средние температуры паров определим по диаграмме
по средним составам фаз:
tв=73,6 оС
tн=88,1 оС [приложение А Диаграмма 1].
Тогда
(1.18)
Характеристики
Тип файла документ
Документы такого типа открываются такими программами, как Microsoft Office Word на компьютерах Windows, Apple Pages на компьютерах Mac, Open Office - бесплатная альтернатива на различных платформах, в том числе Linux. Наиболее простым и современным решением будут Google документы, так как открываются онлайн без скачивания прямо в браузере на любой платформе. Существуют российские качественные аналоги, например от Яндекса.
Будьте внимательны на мобильных устройствах, так как там используются упрощённый функционал даже в официальном приложении от Microsoft, поэтому для просмотра скачивайте PDF-версию. А если нужно редактировать файл, то используйте оригинальный файл.
Файлы такого типа обычно разбиты на страницы, а текст может быть форматированным (жирный, курсив, выбор шрифта, таблицы и т.п.), а также в него можно добавлять изображения. Формат идеально подходит для рефератов, докладов и РПЗ курсовых проектов, которые необходимо распечатать. Кстати перед печатью также сохраняйте файл в PDF, так как принтер может начудить со шрифтами.
















