150843 (621453)
Текст из файла
Херсонська обласна державна адміністрація
Управління освіти і науки
ДИПЛОМНА РОБОТА
Тема: Релейний захист
Випускника: ДНЗ: Вище професійне училище
№ 2 м. Херсона
Безердян Олександр Іванович
Керівник: викладач спецтехнології Руденко Ю.В.
Херсон – 2011
1. ОБЩИЕ ВОПРОСЫ РЕЛЕЙНОЙ ЗАЩИТЫ
Для обеспечения надежного электроснабжения приемников и сохранения оборудования электроустановок необходимо при тех или иных авариях возможно быстрее отключать поврежденный участок, а также плавно управлять возникающим режимом, опасным для приемников и оборудования. Характерным случаем такого режима является перегрузка.
Для этих целей служат автоматические устройства, защищающие систему и ее элементы от опасных последствий повреждений. Если повреждение не представляет для установки непосредственной опасности, то релейная защита должна приводить в действие сигнальные устройства, не отключая установку. Задача таких устройств состоит в ограничении размеров повреждений и их влияния на работу приемников, а также в предупреждении повреждений оборудования. Большинство повреждений связано с разрушением изоляции.
Первоначально в качестве защитных устройств применялись плавкие предохранители. Однако с ростом мощности и напряжения электрических установок такой способ защиты стал недостаточным (в частности, из-за невозможности осуществления избирательного действия, т. е. селективности), вследствие чего возникли защитные устройства, выполняемые при помощи специальных аппаратов — реле. Эти устройства получили название релейной защиты.
Рассмотрим основные виды релейной защиты, применяемые в системах электроснабжения строительства, и основные требования, предъявляемые к ним.
Релейная защита предназначена для автоматического отключения поврежденных элементов электрической системы и сигнализации о тех нарушениях нормального режима, которые не требуют немедленного отключения. Релейная защита должна обеспечить быстроту действия, избирательность действия, надежность работы и чувствительность. Кроме того, стоимость релейной защиты должна быть по возможности небольшой.
Быстрота действия защиты предупреждает расстройство параллельной работы станций и нарушение нормальной работы приемников при коротком замыкании и значительных понижениях напряжения. Эго уменьшает величину ущерба при коротком замыкании.
По времени действия релейные защиты можно разделить на быстродействующие (полное время отключения порядка 0,06—0,20 с, что соответствует 2—10 периодам) и с выдержкой времени (специально создается замедление действия).
Избирательным действием релейной защиты называют такое, при котором обеспечивается выявление поврежденного участка и его отключение; при этом неповрежденная часть электроустановки остается в работе.
Надежность работы релейной защиты заключается в ее правильном и безотказном действии во всех предусмотренных случаях. Надежность обеспечивается применением высококачественных реле и совершенных схем защиты, тщательным выполнением монтажа и квалифицированной эксплуатацией защитных устройств.
Чувствительностью релейной защиты называется свойство - реагировать на самые малые изменения контролируемого параметра. Чувствительность обеспечивает действие защиты при малых изменениях контролируемого параметра и ненормальных режимах работы установки. Этим уменьшаются разрушения поврежденного элемента и быстро восстанавливаются нормальные условия работы неповрежденной части электроустановки. Чувствительность всех видов защиты оценивается коэффициентом чувствительности, величина которого нормируется Правилами устройства электроустановок (ПУЭ).
2. КЛАССИФИКАЦИЯ РЕЛЕ
Все реле по назначению разделяются на:
основные — непосредственно воспринимающие изменение электрических величин (тока, напряжения, мощности, частоты и т. п.); к ним относятся реле тока, напряжения, мощности и др.
вспомогательные — выполняющие в схемах защиты дополнительные функции (например, выдержки времени, передачи команды от одних реле к другим, воздействия на выключатели, сигналы и т. п.); к ним относятся реле времени, промежуточные и др.;
указательные — реагирующие на действие защиты (сигнализирующие о срабатывании других реле).
Реле срабатывает при выходе электрического параметра за установленные пределы. В зависимости от характера изменения, вызывающего срабатывание реле, они разделяются на:
реле максимального действия, срабатывающее, когда электрическая величина превышает определенное, заранее установленное значение;
реле минимального действия, срабатывающее, когда электрическая величина становится менее определенного, заранее установленного значения;
реле дифференциального действия, орган замера которого реагирует на разность измеряемых электрических величин.
По способу воздействия на выключающий аппарат различаются реле прямого и косвенного действия, а по способу присоединения к основной цепи — первичные и вторичные.
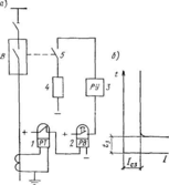
На рис. 1, а приведена схема максимальной токовой защиты с электромагнитным первичным реле прямого действия. При превышении током установленного значения стальной сердечник 1 втягивается в катушку 2 и поворачивает рычаг 3, который перемещает внизу тягу 4. Тяга освободит защелку 5, и выключатель под действием пружины 6 отключится. Для таких реле не требуется наличия источника оперативного тока, но их существенный недостаток заключается в том, что для освобождения защелки 5 выключателя необходимо значительное механическое усилие, вследствие чего они не обладают необходимой точностью и чувствительностью.
Рис. 1. Схемы максимальной защиты а — с первичным реле прямого действия; б — с вторичным реле прямого действия, в — с вторичным реле косвенного действия
Первичные реле прямого действия применяются в сетях напряжением до 1000 В. Их не применяют в установках напряжением выше 1000 В, так как в этом случае изоляция обмотки реле должна была быть рассчитана на напряжение выше 1000 В. В этом случае используются чаще вторичные реле прямого действия (рис. 1,б), обмотки которых включаются в цепь через измерительный трансформатор тока ТТ. Такие реле имеются, например, в автоматических приводах масляных выключателей.
Наиболее совершенными являются реле косвенного действия (рис. 1,в), которые не оказывают непосредственного механического воздействия на отключающий механизм выключателя, а подают электрический импульс в отключающую катушку.
Вторичное реле косвенного действия выполняется небольших размеров, с высокой чувствительностью, поскольку катушки этих реле обычно связаны с малым током срабатывания, а работа, выполняемая исполнительным органом, невелика. Наладка вторичных реле не требует отключения защитного элемента. Недостатком схемы защиты с вторичным реле косвенного действия является необходимость применения трансформаторов тока и источников оперативного тока. В качестве оперативного используется постоянный и переменный ток. Постоянный ток применяется в схемах релейной защиты, поскольку при этом обеспечивается высокая надежность работы схем, независимо от состояния цепей переменного тока. Источником постоянного оперативного тока обычно является аккумуляторная батарея.
Схемы релейной защиты на переменном оперативном токе отличаются простотой и малой стоимостью. Источником переменного оперативного тока чаще всего является трансформатор тока.
В зависимости от входного параметра реле их можно разделить на реле тока, напряжения, мощности, частоты и т. д. При этом реле может реагировать не только на изменение той или иной величины, но и на разность величин (дифференциальное реле), на изменение знака или скорость изменения входной величины.
По принципу воздействия на управляемую цепь реле делятся на контактные и бесконтактные.
По принципу работы электрические реле подразделяются на электромагнитные, индукционные, электродинамические, магнитоэлектрические и тепловые.
З. КОНСТРУКЦИЯ ВТОРИЧНЫХ РЕЛЕ
Основными частями реле, работающих на электромагнитном принципе, являются катушка, подвижной стальной сердечник и контакты.
Устройство электромагнитных реле максимального тока серии ЭТ-520 показано на рис. 2. Магнитный поток, создаваемый катушками 1 в неподвижном магнитопроводе, пронизывает Z-образный поворотный стальной якорь 3. Под действием потока якорь стремится повернуться, но этому противодействует укрепленная на той же оси, что и якорь, спиральная пружина 4. При определенном токе сила, действующая на якорь, преодолевает противодействие пружины. Якорь поворачивается, и контактный мостик 5 замыкает неподвижные контакты 6, чем обеспечивает подачу импульса на отключение выключателя. При уменьшении тока до определенной величины якорь под действием пружины 4 возвращается в исходное положение. Установка реле на определенный ток срабатывания регулируется путем перестановки по шкале 8 рычага 7, действующего на спиральную пружину. Аналогично устроены реле последних выпусков (напряжения типа РН-50 и тока типа РТ-50). Конструкция реле указанных типов отличается диапазоном установок, количеством и исполнением контактов. Выдержка времени, необходимая для обеспечения избирательной работы в схемах защиты, достигается при помощи различных реле времени.
Рис. 2. Эскиз электромагнитного реле ЭТ-520
Рис. 3. Схематическое устройство индукционного реле ИТ-80 а — вид реле с лицевой стороны; б — вид реле сверху
Индукционное реле. Индукционными называются реле, работающие по принципу взаимодействия переменных магнитных потоков с токами, которые они индуцируют в подвижной части реле (обычно диск). Поэтому индукционные реле могут работать только на переменном токе. Схема устройства индукционного реле показана на рис. VII-3.
Основными элементами этого реле являются неподвижная магнитная система / с обмоткой 2, подвижный алюминиевый диск 3, укрепленный на оси 5, и механизм выдержки времени (9, 10). Необходимые для получения вращающего момента диска два магнитных потока, сдвинутых пространственно и по фазе, создаются здесь благодаря расщепленным полюсам электромагнита, частично охваченных короткозамкнутыми витками 4 в виде медных колец. Взаимодействие магнитных потоков с токами, индуктируемыми в диске, создает момент, под действием которого диск вращается. При токе в обмотке реле, превосходящем ток срабатывания реле, происходит смещение оси диска и сцепление зубчатого сегмента 10 с червяком 9, укрепленным на той же оси. Под действием вращающегося червяка сегмент 10 перемещается, и в результате происходит замыкание контактов 12. Торможение диска осуществляется магнитным полем постоянного магнита 13, охватывающим диск.
Чем больше ток в обмотке реле, чем быстрее вращается диск с червяком, тем быстрее сегмент проходит путь, необходимый для срабатывания реле. Этим обеспечивается зависимость времени срабатывания реле от величины тока в обмотке реле.
Кроме индукционного элемента, представленного на рис. VII-3, реле ИТ-80 имеет и электромагнитный элемент (не указанный на рисунке), обеспечивающий мгновенное срабатывание реле при больших токах.
Другие системы устройства реле, в частности электродинамические и магнитоэлектрические, получили в релейной защите незначительное распространение.
4. ТОКОВАЯ ЗАЩИТА
Для защиты от междуфазных коротких замыканий широко применяют максимальные токовые защиты, а также токовые отсечки. Их используют также для защиты от однофазных замыканий на землю.
Максимальная токовая защита. Максимальной токовой называют защиту, действующую в случаях, когда ток в защищаемой цепи превышает величину, равную максимальному рабочему току этой цепи. Эта защита является наиболее надежной, дешевой и простой по выполнению. Ее применяют для защиты кабельных и воздушных линий при одностороннем их питании, генераторов, трансформаторов, высоковольтных электродвигателей.
Максимальная токовая защита относится к защитам с выдержкой времени. Ее обычно выполняют при помощи электромагнитных реле максимального тока и реле времени.
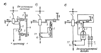
На рис. 4,a показана принципиальная схема максимальной защиты, выполненной при помощи электромагнитного реле максимального тока 1 и реле времени 2.
В нормальном режиме работы защищаемого звена контакты реле 1 и 2 разомкнуты.
При увеличении тока в обмотке реле / до определенного значения /сз (ток срабатывания защиты), оно срабатывает и замыкает своими контактами цепь обмотки реле времени, которое приходит в действие и через заданную выдержку времени замыкает контактами цепь отключающей катушки 4 привода выключателя; выключатель отключается.
В схеме предусмотрена оперативная цепь постоянного тока, заблокированная через блок-контакты 5 привода выключателя. При отсутствии блок-контактов контакты реле 2 при размыкании отключили бы ток, в отключающей катушке привода, вследствие чего они могли бы быть повреждены (из-за недостаточной мощности на размыкание).
Время действия t3 зависит от времени срабатывания реле 2 и не зависит от величины тока к. з. в обмотке токового реле /, поэтому такую защиту называют защитой с независимой выдержкой времени (рис. 4,б).
На схеме рис.4,a показано также указательное реле 3, являющееся вспомогательным и служащее для сигнализации срабатывания реле.
Характеристики
Тип файла документ
Документы такого типа открываются такими программами, как Microsoft Office Word на компьютерах Windows, Apple Pages на компьютерах Mac, Open Office - бесплатная альтернатива на различных платформах, в том числе Linux. Наиболее простым и современным решением будут Google документы, так как открываются онлайн без скачивания прямо в браузере на любой платформе. Существуют российские качественные аналоги, например от Яндекса.
Будьте внимательны на мобильных устройствах, так как там используются упрощённый функционал даже в официальном приложении от Microsoft, поэтому для просмотра скачивайте PDF-версию. А если нужно редактировать файл, то используйте оригинальный файл.
Файлы такого типа обычно разбиты на страницы, а текст может быть форматированным (жирный, курсив, выбор шрифта, таблицы и т.п.), а также в него можно добавлять изображения. Формат идеально подходит для рефератов, докладов и РПЗ курсовых проектов, которые необходимо распечатать. Кстати перед печатью также сохраняйте файл в PDF, так как принтер может начудить со шрифтами.














