147501 (594361), страница 7
Текст из файла (страница 7)
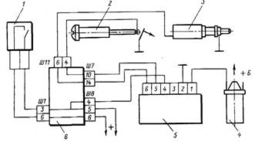
Рисунок 1.20 – Принципиальная схема ЭПХХ
Принципиальная схема ЭПХХ легковых автомобилей представлена на рис. 20. ЭПХХ содержит запорный ЭМК 3, концевой выключатель 2, закрепленный на карбюраторе, и электронный блок 5, управляемый от частоты импульсов системы зажигания и расположенный в моторном отсеке автомобиля. Система управления ЭПХХ карбюратора серии 2108 содержит ЭМК 3 с запорным пластмассовым элементом, датчик положения дроссельной заслонки, представляющий собой контактную пару на упорном винте 2 (концевой выключатель) дроссельной заслонки и механически замыкаемый на "массу" при полностью закрытой заслонке, и электронный блок 5 типа 50.3761, управляемый по частоте электрических импульсов от катушки 4 зажигания. Электронный блок 5, содержащий семь штекеров, обеспечивает непрерывный контроль частоты вращения коленчатого вала путем измерения периода повторения импульсов системы зажигания, снимаемых с катушки 4 зажигания и подаваемых на вывод блока 5, подключенного через один из своих выводов к подводу источника питания 12 В от блока предохранителей. Блок 5 размещен в моторном отсеке автомобиля. При отпущенной педали дроссельных заслонок контакты электрической связи изолированного винта 2 и МП должны быть разомкнуты.
Монтажный блок 6 содержит монтажные колодки Ш1—Ш11, к которым подключены выключатель 1 системы зажигания, катушка 4 зажигания через блок управления, МП и ЭМК. Электрический провод датчика закрытого положения дроссельной заслонки соединен двумя пружинящими усиками с металлической головкой винта 1 дроссельной заслонки и блоком управления 5. ЭМК 3 выполнен в виде нормально закрытого элемента. В момент замыкания электрической цепи игла с наконечником втягивается во внутрь клапана, открывая топливный жиклер. ЭМК 3 имеет неразборную конструкцию и ремонту в эксплуатации не подлежит, поэтому в случае неисправности его необходимо заменить новым элементом.
При отпущенной педали привода дроссельных заслонок выключатель 1 отключает питание ЭМК. Отключение топливоподачи на режимах ПХХ производится при помощи установленного на топливном жиклере системы XX ЭМК 3. Блок управления 5 обеспечивает подачу тока в обмотку ЭМК 3 путем соединения электрической цепи с элементами управления системы топливоподачи. Электрические импульсы тока от катушки зажигания 4 дают информацию о частоте вращения коленчатого вала, а МП дроссельной заслонки сигнализирует о переходе карбюратора на режим XX. Электронный блок 5 отключает через ЭМК 3 подачу топлива при снижении частоты вращения до 2100 мин -1 и снова включает, когда обороты снизятся до 1900 мин -1.
Управляющие импульсы (пропорциональные частоте вращения) подаются на блок 5 управления с конца первичной обмотки катушки 4 зажигания. Блок 5 управления отключает ЭМК 3 только в том случае, если будет замкнут на "массу" концевой выключатель 1 карбюратора, т. e. не нажата педаль дроссельной заслонки. Если нажать на педаль дросселя, то клапан открываться не будет (или включаться, если был отключен). На режиме ПХХ обмотка ЭМК 3 обесточена, и подача топлива через СХХ прекращается. Выключение подачи топлива является результатом одновременной регистрации блоком 5 упр коленчатого вала (более 2000 мин -1) и положения полного закрытия дроссельной заслонки.
Пластмассовый наконечник иглы закрывает топливный жиклер системы XX, напрессованный на втулку корпуса. При отпущенной педали привода дроссельных заслонок концевой выключатель отключает питание на ЭМК 3. На режиме ПХХ при частоте вращения коленчатого вала свыше 2100 мин -1 и при замкнутом на "массу" концевом выключателе карбюратора (педаль отпущена) запорный ЭМК 3 выключается, подача топлива прекращается. При снижении частоты вращения на ПХХ до 1900 мин -1 блок управления 5 включает ЭМК 3 (хотя МП включен на "массу"), начинается подача топлива через жиклер СХХ, двигатель постепенно выходит на режим XX. При выключенном зажигании происходит обесточивание ЭМК, подача топлива прекращается, что исключает возможность самовоспламенения горючей смеси. Система управления ЭПХХ не оказывает влияния на работу двигателя на других режимах.
1.2.7 Эконостат
Эконостат обеспечивает необходимое обогащение горючей смеси при повышенной частоте вращения коленчатого вала при полностью открытых дроссельных заслонках. Конструктивно эконостат представляет собой вертикальный топливный канал, начинающийся над уровнем топлива в поплавковой камере и поднимающийся практически на максимально возможную высоту в пределах габаритов карбюратора. В отечественных карбюраторах различают два типа эконостатов. Эконостат производства ОАО "ПеКАР" (Рисунок 1.21) содержит вертикальный топливный канал 1 и распылитель в виде трубки со срезом 2, выходящий в главный воздушный канал карбюратора над малым диффузором.
Рисунок 1.21 – Схема эконостата карбюратора ОАО "ПеКАР" давления двух факторов: повышенной частоты вращения
Рисунок 1.22 – Схема эконостата карбюратора ДААЗ
В эконостатах производства ДААЗ распылитель 6 размещен в корпусе малого диффузора над распылителем главной дозирующей системы. Эконостат содержит топливный канал 3 с топливным жиклером 7, эмульсионный канал 4 с воздушным 2 и эмульсионным 5 жиклерами.
Принцип действия эконостатов обеих конструкций одинаков. По мере увеличения расхода воздуха (увеличивается разрежение в диффузорах) происходит увеличение столба топлива в вертикальном топливном канале. После заполнения топливом этого канала дальнейшее увеличение расхода воздуха приводит к пропорциональному возрастанию расхода топлива через распылитель. Наибольшее распространение в конструкциях карбюраторов автомобилей семейства ВАЗ получил эконостат, конструктивно совмещенный с ГДС (Рисунок 1.23).
Он содержит топливный 8, воздушный 7 и эмульсионный 5 жиклеры, канал б и эмульсионный канал 4 распылителя 1, выходящего в малый 2 и большой / диффузоры. Воздушный жиклер 7 размещен над уровнем топлива в поплавковой камере 14, подача топлива в которую осуществляется через штуцер 11, топливный фильтр 10, топливный клапан 9 с иглой 12. Необходимый уровень топлива поддерживается с помощью поплавка 13. По мере открытия дросселя 18 под действием разрежения топливо через топливный жиклер 15 ГДС поступает в эмульсионный колодец 16, эмульсионную трубку 17 и распылитель 3 в главный воздушный канал.
Рисунок 1.23 – Схема эконостата, совмещенного с ГДС
Разрежение в эмульсионном канале 4 уменьшается за счет поступления воздуха через воздушный жиклер 7. Поэтому вступление в работу эконостата происходит при больших расходах воздуха через главный воздушный канал карбюратора. Отсутствие в эко-ностате подвижных элементов обеспечивает надежную и стабильную его работу.
Система эконостата карбюратора ВАЗ-2105, -2108 (Рисунок 1.24) содержит топливный жиклер 8, сообщенный через топливный канал 9 с поплавковой камерой 10, воздушный жиклер 7, размещенный в крышке 4 поплавковой камеры и сообщенный через канал б с эмульсионным жиклером 5, и распылитель 3 с каналом 2, выходящим в главный воздушный канал 1.
Рисунок 1.24 – Схема эконостата карбюратора ВАЗ-2105 и-2108
Под действием разрежения топливо из поплавковой камеры через топливный канал 9, топливный жиклер 8 перетекает в канал 6, где смешивается с воздухом, поступающим через воздушный жиклер 7, проходит через эмульсионный жиклер 5 и эмульсионный канал 2 в главный воздушный канал. Эконостат не может обеспечить быстрый переход на обогащенную горючую смесь при полном открывании дросселя. Для этой цели применяют специальную дозирующую систему, получившую название экономайзера.
1.2.8 Ускорительный насос
Ускорительный насос служит для обогащения смеси при резком открытии дроссельной заслонки и увеличении нагрузки на двигатель. Ускорительные насосы имеют механический или вакуумный, привод. На рисунке 1.25 приведена схема ускорительного насоса с механическим приводом. При закрытой дроссельной заслонке 9 поршень 13 ускорительного насоса через жесткую связь устанавливается в верхнее положение. Топливо через шариковый обратный клапан 12 заполняет цилиндр насоса. Нагнетательный клапан 7 в этом положении под действием собственной силы тяжести закрывает седло, перекрывая тем самым доступ воздуха через распылитель 6 насоса в поплавковую камеру 1.
При резком открытии дроссельной заслонки рычаг 10 дроссельной заслонки через шток 11 и планку 2 воздействует на пружину 14, которая сжимается, и поршень 13 под действием ее силы движется вниз. При этом в цилиндре насоса под поршнем создается давление, в результате чего закрывается обратный клапан. Вследствие этого топливо перетекает по каналу 8 и открывает нагнетательный клапан 7, затем через жиклер 5 впрыскивается в смесительную камеру карбюратора и смесь обогащается. В рассмотренной конструкции ускорительного насоса привод выполняют так, чтобы в начальные моменты открытия дроссельной заслонки ход поршня был больше, чем в середине открытия. Это делается для компенсации обеднения смеси в начальный период. Кроме того, в большинстве насосов усилие от планки 2 на поршень насоса передается не непосредственно, а через пружину. Этим увеличивается время впрыска топлива (затяжной впрыск), и предохраняются детали привода от поломки, так как из-за малого диаметра жиклера 5, при очень резком нажатии на педаль управления дроссельной заслонкой противодавление в цилиндре насоса может возрасти до такой величины, что тяги могут погнуться. В некоторых конструкциях ускорительных насосов предусмотрена перестановка закрепления штока 11 на меньшее плечо действия. Этим обеспечивается сезонная регулировка производительности насоса.
Рисунок 1.25 – Схема эконостата и ускорительного насоса: 1 – поплавковая камера; 2 – планка привода ускорительного насоса; 3 – жиклер эконостата; 4 – распылитель эконостата; 5 – жиклер ускорительного насоса; 6 – распылитель ускорительного насоса; 7 – нагнетательный клапан; 8 – топливный канал; 9 - дроссельная заслонка; 10 – рычаг дроссельной заслонки; 11 – шток привода ускорительного насоса; 12 – обратный клапан; 13 – поршень ускорительного насоса; 14 – пружина поршня.
Летом устанавливают меньшую производительность, зимой — большую. С этой целью на конце рычага 10 делают не одно, а два или три отверстия для закрепления штока 11. Чем ближе это отверстие к оси дроссельной заслонки, тем меньше ход поршня и производительность насоса. При резком открывании дроссельных заслонок происходит обеднение горючей смеси, обусловленное различной плотностью топлива и воздуха, а следовательно, и скоростью поступления их в цилиндры двигателя. Ускорительный насос предназначен для увеличения подачи топлива в зону диффузора карбюратора и обеспечивает обогащение горючей смеси. Его относят к числу наиболее важных обогатительных систем. Конструктивно насос может быть выполнен плунжерным или диафрагменным (Рисунок 1.26). Он имеет полости изменяемого объема с определенным запасом в них топлива. Способ изменения объема полости определяет конструктивные особенности насоса.














