146323 (594215)
Текст из файла
Расчет тепловой схемы ПТУ К-500-65/3000.
Постановка задачи.
Расчет тепловой схемы АЭС сводится к расчету стандартной турбоустановки. Расчет приведен для турбоустановки К-500-65/3000, паровой турбины с мощностью 500 МВт для одноконтурной АЭС с реактором РБМК-1000.
Конечной целью расчета является определение электрической мощности и КПД турбоустановки при заданном расходе пара на турбину и заданной мощности теплофикационной установки.
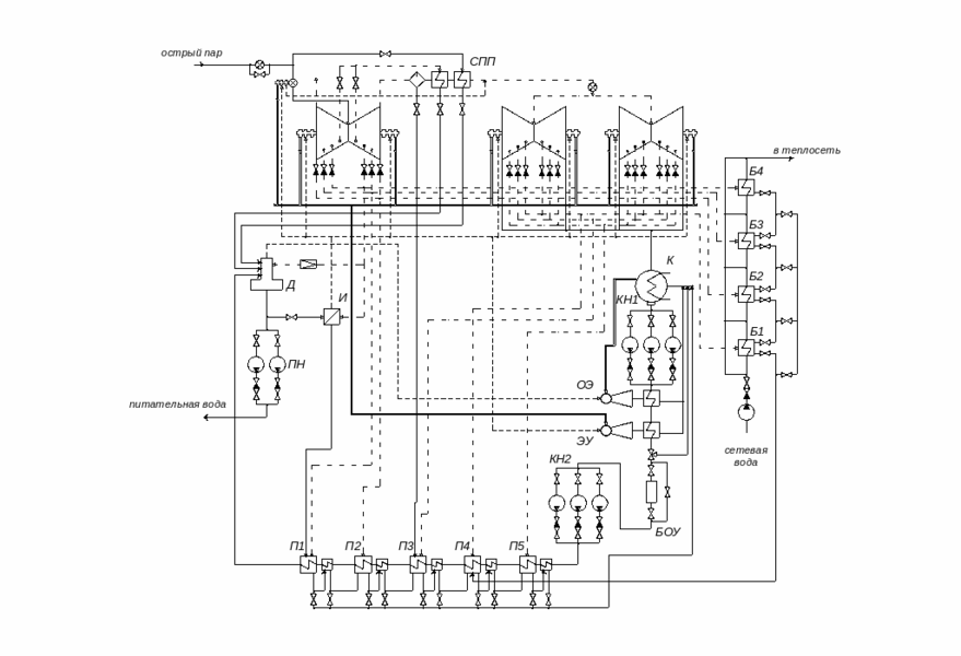
Описание расчетной тепловой схемы.
Особенности тепловой схемы одноконтурной АЭС связаны с радиоактивностью паров. В любой схеме таких АЭС обязательно: во-первых, включение в тепловую схему испарителя для получения нерадиактивного пара, подаваемого на уплотнения турбины; во-вторых, использование промежуточного водяного контура между греющим паром и водой теплосети. Выполнение этих решений обязательно. Оба этих условий были реализованы в рассчитываемой тепловой схеме.
Производится расчет паротурбинной установки, в которой образование пара происходит в корпусе реактора блока АЭС с РБМК-1000. В барабан-сепараторе происходит разделение острого пара и воды. Острый пар подается на ЦВД турбины и двухступенчатый пароперегреватель (ПП2).
Турбина К-500-65/3000 состоит из одного двухпоточного ЦВД и четырех двухпоточных ЦНД. Отборы из ЦВД и ЦНД идут на регенеративные подогреватели, а также на подогреватели сетевой воды, деаэратор и испаритель. Для уменьшения поступления продуктов коррозии в реакторную воду, ПВД не устанавливаются. Охладители дренажей установлены после каждого ПНД (в данной схеме пять ПНД). Используем каскадного слива дренажей ПНД, которые сливаются в конденсатор. Конденсатный насос установлен по двухподъемной схеме: КН1 – после конденсатора, а КН2 – перед ПНД1.
Подогрев основного конденсата, проходящего последовательно через все ПНД, происходит в следующей последовательности: ПНД1 – 7 отбор, ПНД2 – 6 отбор, ПНДЗ – 5 отбор, ПНД4 – 4 отбор, ПНД5 – 3 отбор. Также происходит подогрев сетевой воды: Б1 – 5 отбор, Б2 – 4 отбор, БЗ – 3 отбор, Б4 – 2 отбор. За счет 2 отбора происходит деаэрация, а также парообразование нерадиактивного пара в испарителе.
Между ЦВД и ЦНД установлен сепаратор и двухступенчатый пароперегреватель. Дренаж после сепаратора сбрасывается в ПНДЗ, после ПП1 и ПП2 в деаэратор.
От естественных примесей воды реактор одноконтурной АЭС надежно защищает 100 % - ная конденсатоочистка. БОУ установлен перед КН2, после КН1 установлены основной эжектор и эжектор уплотнений.
Расчетная схема ПТУ и h, s – диаграмма процесса в турбине.
Расчетная схема составлена на основе принципиальной схемы, разработанной заводом-изготовителем (ХТГЗ). Исходные данные по параметрам отборов турбины К-500-65/3000 были взяты из [1] и сведены в табл 0.4.-1. Некоторые числовые данные были взяты из [4], проекта турбоустановки К-750-65/3000 (близкой по своим характеристикам к рассчитываемой). В табл. 0.4.-1 представлены данные о параметрах пара в отборах турбины. По таблице построена h, s – диаграмма процесса расширения пара в турбине (рис.2). В табл. 0.4.-2 представлены основные исходные данные.
Таблица 0.4.-1: Параметры пара в отборах турбины К-500-65/3000.
| Отбор i | Давление pi, МПа | Ст. сухости X | Энтальпия hi, кДж/кг | Температура Тi,°С |
| 0 | 6.59 | 0.995 | 2770 | 281.8 |
| 1 | 2.055 | 0.900 | 2608 | 213.8 |
| 2 | 1.155 | 0.880 | 2544 | 186.3 |
| 3 | 0.632 | 0-.860 | 2468 | 160.9 |
| 4 | 0.348 | 0.849 | 2390 | 138.7 |
| 5 | 0.142 | - | 2852 | 189.3 |
| 6 | 0.066 | - | 2724 | 122 |
| 7 | 0.026 | 0.990 | 2596 | 65.9 |
Давление в конденсаторе: рк=0.004 МПа (hк=2416 кДж/кг).
Таблица 0.4.-2: Основные исходные данные.
| Характеристика | Численное значение | Размерность |
| 793.1 | кг/с | |
| 6.59 | МПа | |
| 0.995 | - | |
| 265.4 | оС | |
| 0.69 | МПа | |
| 0.04 | МПа | |
| 22.2 | МВт |
Р
ис. 1: Тепловая схема ПТУ К-500-65/3000.
Р
ис. 2: Процесс расширения пара в турбине.
Таблица параметров и расходов рабочего тела.
При заполнении таблицы используем материал изложенный в [2]. Значения параметров рабочего тела, необходимые для расчета уравнений теплового баланса элементов схемы и заданные расходы, так же как и основные результаты расчета, удобно сводить в таблицу. Данные в строках 1, 2, 3 – номера отборов, давления и энтальпии в них вносятся из табл. 0.4.-1. Давления в подогревателях (строка 4) рассчитываются по давлению в отборах с учетом гидравлических потерь по формуле:
-
необходимое давление в точке турбины, из которой отбирается пар на подогреватель r:
-
относительная величина потери давления в паропроводе от турбины до подогревателя:
r – номер подогревателя по ходу воды, включая деаэратор.
В стоку 5 внесены температуры насыщения при этих давлениях. Строка 6 заполняется при наличии у подогревателя охладителя дренажа (указывается выбранный недогрев в нем). Температура дренажа (строка 7) при отсутствии охладителя дренажа равна температуре насыщения в подогревателе (строка 5), в противном случае температура дренажа рассчитывается по формуле:
- температура среды на выходе из предыдущего подогревателя (строка 11);
- значение min температурного напора в охладителе дренажа (строка 6).
Энтальпии дренажей подогревателей (строка 8) определяются по [4] на линии насыщения при давлении в соответствующем подогревателе. Давление воды за подогревателями (строка 9) находят по напору питательного и конденсатного насосов с учетом гидравлических потерь по водяной стороне подогревателя. Температура обогреваемой среды после подогревателя (строка 11) определяется по формуле:
- температура насыщения в подогревателе (строка 5);
- принятое значение минимального температурного напора (строка 10).
Энтальпия нагреваемой воды (строка 12) определяется по соответствующим давлениям и температурам (строки 9 и 11). В строку 6 и 10 вносятся выбранные значения
с учетом используемых в схеме подогревателей. В строку 13 вносятся рассчитанные значения расходов пара через элементы схемы.
Таблица 0.4.-3: Параметры рабочего тела в элементах расчетной схемы.
| № стр. | Параметры среды | Пр* | ПП2 | ПП1 | Д | И | Б4 | П5+ОД | БЗ | Б2 | П4+ОД | Пр** | С | Б1 | ПЗ+ОД | П2+ОД | П1+ОД | К |
| 1 | 2 | 3 | 4 | 6 | 6 | 7 | 8 | 9 | 10 | 11 | 12 | 13 | 14 | 16 | 16 | 17 | ||
| 1 2 3 4 5 | Греющий пар Номер отбора Давление в отборе, МПа Энтальпия, кДж/кг Давление в подогревателе, Мпа Температура насыщения в подогревателе, град С | 0 6.59 2770 --- --- | 0 6.59 2770 6.29 278.4 | 1 2.055 2608 1.952 211.2 | 2 1.155 2608 0.69 164.2 | 2 1.155 2608 0.64 161.4 | 2 1.155 2608 1.09 183.7 | 3 0.632 2544 0.6 158.9 | 3 0.632 2544 0.59 158.2 | 4 0.348 2468 0.32 135.8 | 4 0.348 2468 0.33 136.8 | 4 0.348 2468 --- --- | 4 0.348 2468 0.328 136.6 | 5 0.142 2852 0.129 106.9 | 5 0.142 2852 0.135 108.2 | 6 0.066 2724 0.063 87.2 | 7 0.026 2596 0.025 65.0 | К 2416 0.004 29.0 |
| 6 7 8 | Дренаж греющего пара Недогрев, град С Температура, град С Энтальпия, кДж/кг | --- --- --- | --- 278.4 1219 | --- 211.2 903.2 | --- --- --- | --- 161.4 681.6 | --- 183.7 779.6 | 10 141.8 596.8 | --- 158.2 667.7 | --- 135.8 571.1 | 10 112.2 470.6 | --- --- --- | --- 136.6 574.6 | --- 106.9 448.2 | 10 90.2 377.7 | 10 68.0 284.6 | 10 50 209.3 | --- 29.0 121.4 |
| 9 10 11 12 | Обогреваемая среда на вых. Давление, Мпа Недогрев, град С Температура, град С Энтальпия, кДж/кг | --- --- --- --- | 0.33 13.4 265 2973 | 0.34 13.4 197.8 2847 | 0.69 --- 164.2 694 | 0.6 --- --- 2757 | --- 18.7 165 698 | 1.20 5 153.9 649.1 | --- 10 148.2 625.3 | --- 8 127.8 538.1 | 1.30 5 131.8 554 | --- --- --- --- | 0.32 --- --- 2728 | --- 6 100.9 424.2 | 1.40 6 102.2 428.3 | 1.50 7 80.2 335.7 | 1.60 7 58 242.7 | --- --- --- --- |
| 13 | Расходы пара, кг/с | 1.2 | 42.57 | 36.58 | 6.19 | 6.59 | 2.28 | 36.53 | 2.53 | 3.17 | 44.63 | 0.8 | 96.59 | 2.57 | 16.14 | 19.27 | 25.89 | 769.53 |
Пр* - протечки острого пара через уплотнения штоков клапанов.
Характеристики
Тип файла документ
Документы такого типа открываются такими программами, как Microsoft Office Word на компьютерах Windows, Apple Pages на компьютерах Mac, Open Office - бесплатная альтернатива на различных платформах, в том числе Linux. Наиболее простым и современным решением будут Google документы, так как открываются онлайн без скачивания прямо в браузере на любой платформе. Существуют российские качественные аналоги, например от Яндекса.
Будьте внимательны на мобильных устройствах, так как там используются упрощённый функционал даже в официальном приложении от Microsoft, поэтому для просмотра скачивайте PDF-версию. А если нужно редактировать файл, то используйте оригинальный файл.
Файлы такого типа обычно разбиты на страницы, а текст может быть форматированным (жирный, курсив, выбор шрифта, таблицы и т.п.), а также в него можно добавлять изображения. Формат идеально подходит для рефератов, докладов и РПЗ курсовых проектов, которые необходимо распечатать. Кстати перед печатью также сохраняйте файл в PDF, так как принтер может начудить со шрифтами.















