125741 (593152), страница 9
Текст из файла (страница 9)
д) электрокран 43 (тумблер "Топливо из хранилища") установить в положении "Открыто", проконтролировать положение электрокрана по индикации световой сигнализации;
е) проконтролировать по дисплею РС №1:
- параметр "ТТ перед ТПР" минус 50…50С;
- параметр "РТ в заводской магистрали"2,5…4,0 кгс/см2
ж) проконтролировать положение кранов 56, 57, 58, они должны находиться в положении "Закрыто"
и) в зависимости от требований программы испытаний:
- если производится замер расхода топлива при запуске двигателя, электрокраны 39, 40 установить в положении "Открыто" (положение тумблера "Замер №1"), при этом электрокраны 37, 38, 41, 42 должны находиться в положении "Закрыто", проконтролировать положение электрокранов по индикации световой сигнализации;
- если замер расхода топлива при запуске двигателя и режимной работе не производится, электрокраны 38, 41 установить в положении "Открыто" (положение тумблера "Перемычка"), при этом электрокраны 37, 39, 40, 42 должны находиться в положении "Закрыто", проконтролировать положение электрокранов по индикации световой сигнализации;
- при выходе на режим работы двигателя выше ЗМГ, если производится замер расхода топлива, электрокраны 37, 42 установить в положении "Открыто" (положение тумблера "Замер №2"), при этом электрокраны 38, 39, 40, 41 должны находиться в положении "Закрыто", проконтролировать положение электрокранов по индикации световой сигнализации;
- данные о замере расхода топлива и работоспособности системы контролировать по дисплею РС №1;
к) специфика работы стендовой системы измерения расхода топлива и необходимость бесперебойного обеспечение объекта испытаний топливом, обусловили применение системы блокировок переключения топливных магистралей :
- в штатном режиме работы не возможно одновременно закрыть все электрокраны (37, 38, 39, 40, 41, 42) системы измерения расхода топлива;
- при переходе с одной из магистралей измерения расхода топлива на другую и при работе с магистралью "Перемычка", сначала откроются электрокраны подключаемой магистрали, затем закроются электрокраны отключаемой магистрали.
л) вентиль 46 установить в положение "Закрыто", открыть электрокран 32 (тумблер "Консервация топливо"), проконтролировать положение электрокрана по индикации световой сигнализации;
м) сливной кран 45 установить в положение "Закрыто" и открыть электрокран 33 (тумблер "Пожарный кран"), проконтролировать положение электрокрана по индикации световой сигнализации;
н) закрыть вентиль 49 и открыть вентили 50, 51, при этом будет подан азот на регуляторы давления 19, 20, приоткрывая вентиль 49 установить требуемое давление топлива на входе в двигатель, закрыть вентиль 49, вентили 50, 51 установить в положение, обеспечивающее поддержание заданной величины давления топлива на входе в двигатель
о) проконтролировать по дисплею РС №1 значение параметра "Рт на входе в двигатель" (1,0=-2,0), при этом сигнализация блокировки "Рт min на менее 0,75 кгс/см2) должна погаснуть.
Для подачи топлива на вход в ВСУ АИ-9В,при запуске двигателя, "Ложном запуске" и "Холодной прокрутке" от ВСУ, необходимо:
а) проконтролировать, что кран 53 установлен в положение "Закрыто";
б) после выполнения работ по п.6.7 (кроме п.6.7 в), кран 52 и электромагнитный клапан 34 (тумблер "Топливный кран ВСУ") установить в положение "Открыто" проконтролировать положение электромагнитного клапана по индикации световой сигнализации;
в) так как, регуляторы давления 19 и 20 имеют параллельное подключение к системе подачи азота, то при выполнении п.6.7 н), давление топлива на входе в ВСУ (параметр "Рт на входе в ВСУ АИ-9В) установится аналогичное давлению топлива на входе в двигатель (1.0=-0.2 кгс/см2), при этом сигнализация блокировки "Рт min на входе в ВСУ АИ-9В" (Рт min не менее 0.75 кгс/см2) должна погаснуть.
Для прекращения подачи топлива на вход в двигатель необходимо:
а) экстренная (аварийная) остановка двигателя, если не работал клапан остановка двигателя, производится закрытием электрокрана 33 ( тумблер "Пожарный кран");
б) после останова двигателя, при непродолжительной (до одной смены) стоянке и если не выполняются какие-либо работы с системой топливопитания стенда, допускается закрыть электрокраны 33 (тумблер "Пожарный кран") и 43 (тумблер "Топливо из хранилища");
в) после останова двигателя, при длительной стоянке и в случае выполнения каких-либо работ по топливной системе топливопитания, а также, при производстве, в помещении испытательного бокса и аппаратной ремонтных работ, электрокраны 32, 33, 37, 38, 39, 40, 41, 42, 43, вентили 46, 60, 61 и сливной кран45, должны быть закрыты.
Очистка топлива, поступающего в двигатель, осуществляется в каскаде фильтров:
а) фильтр 15-200 мкм, топливо на входе в стендовую систему;
б) фильтр 14-30 мкм, фильтр грубой очистки;
в) фильтр 13-12…16 мкм, фильтр промежуточной очистки;
г) фильтр 12-5 мкм, фильтр тонкой очистки;
д) фильтр 6-12…16 мкм, резервный фильтр на входе в двигатель.
Очистка топлива, поступающего в ВСУ АИ-9В, осуществляется в каскаде фильтров:
а) фильтр 15-200 мкм, топливо на входе в стендовую систему;
б) фильтр 14-30 мкм, фильтр грубой очистки;
в) фильтр 13-12…16 мкм, фильтр промежуточной очистки;
г) фильтр 12-5 мкм, фильтр тонкой очистки;
д) фильтр 8-12…16 мкм, резервный фильтр на входе в ВСУ АИ-9В
Для контроля загрязнения фильтров установлены сигнализаторы перепада давления 21, 22, 23, 34.Сообщения о срабатывании сигнализаторов поступают на пульт управления.
Для измерения расхода топлива в системе установлены два ТПР-7 (расход топлива на запуске, режимах ЗМГ и ПМГ) и два ТПР-8 (расход топлива на режимах выше ЗМГ). Показания ТПР выводятся на дисплей РС №1 системы ПТК СИД-30. Порядок работы с системой измерения топлива описан в п.6.7 и.
Для проверки герметичности системы измерения расхода топлива, установлена капельница 44, имеющая подводы от двух магистралей, в которых установлены ТПР-7 и ТПР-8 и магистрали "Перемычка".Для проверки герметичности системы измерения расхода топлива необходимо:
а) если система не подключена к двигателю, установить заглушку на штуцер подвода топлива к ДЦН двигателя и подать топливо на вход в двигатель;
б) электрокраны 32, 37, 38, 39, 40, 41, 42, 43 установить в положение "Закрыто", при этом следует учесть, что для одновременного закрытия электрокранов 37, 38, 39, 40, 41, 42 необходимо выполнить следующее:
- выключатель SA 33 на панели "Управление кранами" (элетрошкаф запуска), установить в положение "Вкл." при этом будет подано питание на тумблер "Проверка герметичности", установленный на пульте управления;
- тумблер "Проверка герметичности" установить в положение "Проверка" контролировать прохождение команды по загоранию световой сигнализации, электрокраны 37, 38, 39, 40, 41, 42 должны закрыться;
- двухступенчатое включение питания на управление электрокранами введено для предотвращения прекращения подачи топлива к двигателю при ошибочном включении тумблера "Проверка герметичности";
в) вентили 56, 57. 58, 59 установить в положение "Открыто", слить остатки топлива, из магистралей системы проверки герметичности, в спецтару, вентили 56, 57, 58, 59 установить в положение "Закрыто";
г) поочередно открывая один из вентилей 56, 57, 58 (при этом два других должны быть, закрыты), контролируя утечку топлива и давление топлива, делается вывод о герметичности электрокранов:
- при наличии топлива в капельнице 44 (наличие более трех капель топлива в течении одной минуты) и постоянном значении давления топлива в заводской магистрали (параметр выведен на дисплей РС №1), не герметичны электрокраны 40, 41, 42;
- при наличии топлива в капельнице 44 (наличие более трех капель топлива в течении одной минуты) и постоянном значении давления
- топлива на входе в двигатель (параметр выведен на дисплей РС №1), не герметичны электрокраны 37, 38, 39;
- при отсутствии топлива в капельнице 44, постоянном значении давлении топлива на входе в двигатель, электрокраны 37, 38, 39, 40, 41, 42 -герметичны;
- при отсутствии топлива в капельнице 44 и постоянном уменьшении давления топлива на входе в двигатель (параметр выведен на дисплей РС №1), не герметична система топливопитания за электрокранами 37, 38, 39, необходимо проверить герметичность электрокрана 32, вентиля 46 и сливного крана 45;
д) перед проверкой герметичности следующей магистрали и после окончания работ необходимо открыть вентиль 59 и слить топливо утечки (при его наличии) в спецтару, закрыть вентиль 59;
е) после окончания работ по проверке герметичности, вентили 56, 57, 58 установить в положение "Закрыто".
Система топливопитания стенда позволяет производить централизованный сбор и принудительное удаление отходов ГСМ.
На испытательном станке смонтированы сливные воронки 3 и4 для слива отходов ГСМ. Из сливной воронки 4, установленной на палубе обслуживания, отходы ГСМ попадают в сливную воронку 3, расположенную под палубой испытательного станка.
Для наполнения баков накопителей 62 и67 необходимо вентили 68, 69, 70 установить в положение "Открыто". Отходы ГСМ из сливной воронки 3 поступят в баки накопители, после заполнения баков вентили 68, 69, 70 установить в положение "Закрыто".
Система позволяет производить заполнение баков накопителей 62 и 67 одновременно или при необходимости раздельно. Режим заполнения определяется положением вентилей 68 и69, вентиль 70, обеспечивающий суфлирование системы, используется независимо от выбора пользуемых баков.
Для передавливания отходов ГСМ из баков накопителей 62 и 67 в бак сбора отходов ГСМ 2, подать сжатый воздух из сети, установив краны71 и72 в положение "Открыто". После удаления отходов ГСМ из баков накопителей, краны 71 и72 установить в положение "Закрыто".
Система позволяет производить удаление отходов ГСМ из баков накопителей 62 и67 одновременно или при необходимости раздельно. Режим удаления определяется положением вентилей 71 и72.
Удельный вес топлива изменяется в зависимости от температуры. Для измерения температуры топлива, в топливной системе, до и после ТПР установлены два приемника температуры П-77. Показания температуры топлива выведены на дисплей РС №1 системы ПТК СИД-30.
10.2 Масляная система
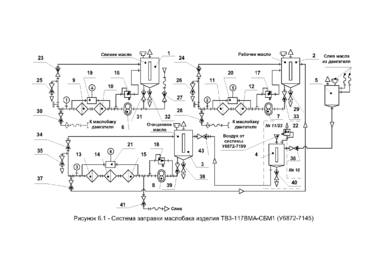
Рисунок 10.2 - Система заправки маслобака изделия ТВ3-117ВМА-СБМ1
Масляная система испытательного стенда должна обеспечивать бесперебойное питание ТВД маслом в течении всего этапа испытания, а также иметь систему для измерения расхода и прокачки масла. Маслосистема испытательного стенда должна иметь технологическое оборудование для нагрева масла в соответствии с ТЗ и программой испытаний, а также оборудование для регулирования температуры масла и блокировочное устройство, исключающее возможность запуска и работы ТВД без подачи масла.
Тонкость фильтрации масла определяется руководством по эксплуатации и техническому обслуживания ТВД.
Маслосистема рассчитана на использование МС8Б, МС8К конкретно для данного двигателя, т. е. имеется бак объемом 30л. Заправку бака осуществляют в ручную.
Бак оборудован сигнализатором температур (температура в баке 0...120град.цельс.), поплавковым уровнемером ДМ2-1, краном для слива и отбора проб масла.
Из бака масло поступает на двигательный масляный агрегат, откуда нагнетаемое масло (Р = 0...6кгс/см.кв) через фильтр идет на запитку газогенераторных агрегатов (опор, коробки приводов, секции маслоагрегата). За чистотой фильтра следит сигнализатор перепада давлений (3,1) СП-0,63. За давлением в системе - сигнализатор минимального давления (СД).
Из газогенератора масловоздушная смесь попадает на систему суфлирования очищаясь на защитных фильтрах, центробежном суфлере (9,2) откуда воздухомасляная смесь направляется прямо в заправочный бак, а масло частично охлаждается (топливом) в газогенераторном топливно-масляном агрегате (10), и через фильтр (5мкм) попадает на стендовые теплообменники (ТО) поступает в бак.
Масловоздушная смесь очищается в маслоотделителе (МО).
Краткое описание масляной системы
Для заправки стендового расходного бака 4, системы маслоснабжения. основным маслом, необходимо:
а) вентили 81, 86, 87, 91, 117 и электроклапаны 18, 19 (тумблеры "Клапан чистого Turbonycoil-210А" и "Клапан очищенного Turbonycoil-210А") установить в положение "Закрыто", проконтролировать положение электроклапанов по индикации световой сигнализации;
б) вентиль 85 и электроклапан 20 (тумблер "Клапан заправки бака Turbonycoil-210А") установить в положение "Открыто", проконтролировать положение электроклапана по индикации световой сигнализации4
в) включить электронасос 14 (нажать кнопку ВКЛ. "Чистое Turbonycoil-210А"), контролировать заполнение маслобака 14 по мерному стеклу и по показанию манометра "Рт основного на входе в расходные маслобаки" (1…4 кгс/см2);
г) производя заправку маслобака, контролировать работоспособность блока фильтров 31, 32, при засорении фильтров (перепад давлений до и после блока фильтров более одного кгс/см2), на пульт управления, будет выдан световой сигнал "Засорение блока фильтров системы очистки основного масла";
д) при срабатывании световой сигнализации "Засорение блока фильтров системы очистки основного масла", прекратить заправку маслобака, 4 раза нажав, на пульте управления, кнопку ВЫКЛ."Чистое Turbonycoil 210А ", вентиль 85 и электроклапан 20 (тумблер "Клапан заправки бака Turbonycoil 210А") установить в положение "Закрыто". Проконтролировать положение электроклапана по индикации световой сигнализации, заменить на новые (чистые) фильтроэлементы фильтров 31, 32 и продолжить заправку согласно подпунктов б). в) данного пункта;
е) при заполнении бака 4 до максимального уровня 60 литров (отметка "МАХ" на мерном стекле), по срабатыванию сигнализатора уровня "Максимальный уровень в маслобаке заправки стендовой системы основным маслом", должна пройти команда на выключение электронасоса14. С выдачей светового сигнала на пульт управления, проконтролировать прохождение команды, при необходимости электронасос 14 выключить с пульта управления нажав кнопку ВЫКЛ. "Чистое Turbonycoil 210А";
ж) после окончания заправки, вентиль 85 и электроклапан 20 (тумблер "Клапан заправки бака Turbonycoil 210А") установить в положение "Закрыто". Проконтролировать положение электроклапана по индикации световой сигнализации на пульте управления.
Для заправки стендового расходного бака 5, системы маслоснабжения, резервным маслом, необходимо:
а) вентили 82, 84, 101, 102, 118, 119 и электроклапаны 17, 22 (тумблеры "Клапан чистого ИПМ-10" и "Клапан отработанного ИПМ-10") установить в положение "Закрыто". Проконтролировать положение электроклапанов по индикации световой сигнализации;
















