125741 (593152), страница 8
Текст из файла (страница 8)
Пульт управления предназначен для управления режимом работы двигателя, процессом проведения испытаний, отображения и фиксации показаний приборов. На пульте управления размещаются контрольно-измерительные приборы, обеспечивающие расположение в определенном порядке приборов, аппаратуры и контроля работы двигателя, его агрегатов и систем стенда, также на пульте размещается ЭВМ (Оlivetti) для отображения и фиксации показаний приборов, датчиков измерителей задействованных в испытании двигателя. С помощью ЭВМ регистрируется более 1000 параметров, строятся графики и характеристики, происходящих при испытании процессов с выдачей, при необходимости, печатной информации. ЭВМ позволяет с большой точностью и скоростью корректировать работу двигателя, мгновенно отображается процесс после внесения корректировки. В ЭВМ заложены программы аварийного отклонения систем двигателя при возникновении аварийной ситуации.
Размещение систем управления на пульте произведено с учетом важности отображаемой информации и эргономики, посредством чего обеспечивается более точное отслеживание процесса испытания двигателя.
Управление рычагами топливного регулятора двигателя и контроль за его работой сосредоточены на пульте управления в кабине наблюдения.
Управление ручное, дистанционное и состоит из рычагов управления двигателем (на пульте), тросов, роликов, тяг и качалок.
Движение от РУД передается через тросы на кольцевые ролики и далее через тяги и качалки, расположенные на двигателе, на рычаги топливного регулятора. Положение РУД на топливном регуляторе фиксируется датчиком сельсинным ДС-11 и передается при помощи электрической сельсин передачи на указатель положения ИП-33, расположенном на пульте управления.
Электротельферы
Электротельферы типа ТЭЗ-511 предназначены для вертикального подъема, опускания, а также горизонтального перемещения груза, подвешенного на крюк электротельфера. Скорость подъема 2м/мин, скорость передвижения 2м/мин. На испытательных станциях используют для:
- монтажа входных устройств, двигателя;
- монтажа оборудования, для проведения специальных испытаний двигателей.
Электротельфер типа ТЭЗ-511 представляет собой подъемно-транспортный механизм, состоящий из следующих основных узлов: механизма подъема, механизма передвижения, подвески и токосъемника.
Механизм подъема состоит из моторобарабана (электродвигатель встроен в барабан), двухступенчатого редуктора с грузоупорным и колодочным тормозом, шкафа электроаппаратуры с пусковой аппаратурой, кольцевого токосъемника и кожуха, связывающего все узлы механизма подъема. Механизм подъема снабжен ограничителем (концевым выключателем) подъема крюка и ограничителем спуска крюка, который срабатывает благодаря счетчику оборотов барабана. Механизм передвижения состоит из приводной и холостой тележек, траверсы, с помощью которой осуществляется соединение тележек и подвески механизма подъема к механизму передвижения. Приводная тележка имеет два ведущих колеса, приводимых в движение от электродвигателя через два боковых редуктора. Холостая тележка представляет собой двухкатковую тележку с двумя боковыми направляющими роликами, собранную на траверсе. Подвеска электротельфера закрытого типа. Она состоит из двух штампованных щек обойм, стянутых двумя болтами и смонтированных на оси подвески и шейках траверсы.
Блок подвески установлен на одном радиальном подшипнике на неподвижной оси. Крюк с грузом передает давление на траверсу через упорный шариковый подшипник. токосъемник скользящего типа состоит из пластмассового корпуса, в котором находятся шесть щеток контакторов, снимающих ток с троллеев.
Каждое движение электротельфера (подъем, спуск, передвижение вправо и влево) осуществляется отдельной кнопкой. На корпусе кнопочной станции (или на кнопках) имеются указательные знаки в виде стрелок. Кнопки управления электротельфером, к которым подведен кабель, смонтированы в корпусе, подвешенном на специальном тросе. В электрической схеме предусмотрена возможность совмещения передвижения с подъемом или спуском груза.
Количество элекротельферов в боксе - 3; два из них расположены в передней
части бокса (перед станком), один - между станком и выхлопным устройством. Электротельферы перемещаются по силовой двутавровой балке, закрепленной к потолку бокса, вдоль оси. Управление тельфером осуществляется с кнопочной станции, соединенной с электротельфером кабелем. Кабель подвешен на специальном тросе.
Эксплуатация элекротельферов осуществляется согласно "Правилам эксплуатации грузоподъемных механизмов".
Выхлопное устройство бокса
Выхлопное устройство, предназначено для отвода отработанных газов от реактивного сопла газогенератора в пространство за разделительную перегородку бокса.
Выхлопное устройство состоит из эжекторной трубы, разделительной перегородки и раздающего устройства, предназначенного для раздачи газовой струи перед щитами шумоглушения.
Во время эксплуатации проводить регламентное обслуживание в соответствии с регламентным обслуживанием стендового оборудования.
Один раз в год производить покраску выхлопного устройства стенда. Бронещит
Бронещит предназначен для защиты конструкций бокса, станка, стендового оборудования от разрыва дисков турбины испытуемого газогенератора. Применяется при испытаниях по вбрасыванию птиц во входное устройство. В связи с тем, что процесс вбрасывания птиц в газогенератор является непредсказуемым процессом так как могут возникнуть отрывы лопаток, разрывы дисков компрессора и др. чрезвычайные ситуации для оборудования находящегося на стенде и работающих людей.
Монтаж бронещита на стенде производится после установки испытуемого газогенератора методом его надвигания на наиболее опасные участки (компрессор, турбина). Конструкция бронещита сварная. Сварка производится по всему контуру прилегания свариваемых элементов.
Бронещит выполнен из чередующихся слоев металла и резины, и состоит из двух частей.
Нижняя его часть на время постановки двигателя откатывается в сторону выхлопного устройства. Верхняя часть устанавливается с помощью тельфера. После сборки обеих частей бронещита с помощью болтовых соединений, его фиксируют в двух местах.
Бронещит - устройство принадлежащее к стендовому оборудованию, его красят эмалью оранжевого цвета.
Жалюзийные ворота
Жалюзийные ворота предназначены для изоляции стенда при неработающем двигателе.
Жалюзийные ворота, представляют собой ряд вращающихся вокруг вертикальных осей металлических пластин-створок, которые в закрытом состоянии образуют глухой металлический щит, а в открытом состоянии установленную по потоку решетку.
Открывание и закрывание жалюзи производится поворотом створок вокруг вертикальных осей, выполненных из труб, проходящих по оси симметрии пластин и установленных в шариковых подшипниках верхнем и нижнем. Поворот створок осуществляется с помощью шатунного механизма через червячный редуктор от электромотора.
Отключение электромотора при достижении створками крайних положений производится концевыми выключателями на шатунном механизме.
Один раз в год производить покраску створок жалюзийных ворот.
Описание станка
В боксе установлен испытательный станок, представляющий собой две вертикальные стойки ферменной конструкции, на которых, в горизонтальной плоскости, установлен имитатор крыла. На имитаторе крыла установлена стендовая моторама, а также элементы систем: измерения параметров, управления двигателем, отбора воздуха на самолетные нужды, обдува генератора. Перед испытательным станком, с целью создания нормальных условий для работы воздушного винта, и в плоскости вращения винта, установлена диафрагма. Для удобства монтажа двигателя и его обслуживания, испытательный станок оборудован палубой с выдвижными площадками обслуживания. Для обеспечения запуска двигателя в боксе смонтированы элементы системы запуска – влагоотстойник, фильтр и электропечь подогрева воздуха, поступающего от городской магистрали, и вспомогательная силовая установка (ВСУ), на базе изделия АИ-9В, используемая как резервный источник сжатого воздуха.
10. Системы, обеспечивающие работу ТВД на испытательном стенде
Стендовые системы: топливная, масляная, электрооборудования, запуска, охлаждения агрегатов ТВД, управления и гидросистема, - по конструкции и параметрам должны быть максимально приближены к аналогичным системам ЛА , для которого предназначен испытываемый на ТВД.
Предусмотренные марки топлива:
а) основное ТС-1;
б) дублирующее.
Стендовая система обеспечивает:
- питание двигателя топливом на всех режимах его работы;
- чистоту топлива на входе в двигатель не хуже 9 класса;
- возможность поддержания необходимого давления и отсутствие пульсации давления топлива на входе в двигатель и ВСУ;
- перевод питания двигателя с рабочего топлива на консервационное масло;
- быстрое перекрытие топливной магистрали, в аварийных случаях, при помощи пожарного крана.
Подача топлива в стендовую систему осуществляется из заводской топливной магистрали под давлением 2,5…4,0 кг/см2.
Стендовая система топливопитания обеспечивает подачу топлива на вход в двигатель с избыточным давлением 1,0±0,2 кг/см2 и с расходом до 900 кг/ч.
Минимальные расходы топлива, измеряемые при дросселировании двигателя, до 80 кг/ч.
Перед первым запуском двигателя (при необходимости "Ложным запуском" "Холодной прокруткой"), убедится, что выполнены регламентные работы по системе топливопитания стенда предусмотренные инструкцией;
10.1 Топливная система
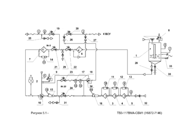
Рисунок 10.1 - Система топливопитания и консервиции изделия ТВ3-117ВМА-СБМ1
Топливная система должна обеспечивать бесперебойную подачу топлива в ТВД на установившихся и неустановившихся режимах с заданными параметрами в течении этапа испытания. Топливная система должна быть оборудована системой измерения расхода топлива. Для проведения испытаний с имитацией воздействия высоких температур на эксплуатационные свойства ТВД, система должна обеспечивать возможность нагрева топлива, подаваемого в ТВД в соответствии с ТЗ и программой испытаний. Тонкость фильтрации топлива определяется руководством по эксплуатации и техническому обслуживанию ТВД. Топливная система предназначена для обеспечения подачи топлива к двигателю и в случае аварии или пожара отсечки двигателя от топливной магистрали.
Топливная система должна обеспечивать:
-
бесперебойную подачу необходимого количества топлива к двигателю;
-
измерение расхода топлива с высокой точностью (0,5%); тщательную очистку топлива от механических примесей, влаги и воздуха;
-
тонкость фильтрации (40...10мкм);
-
подачу к двигателю в случае необходимости нескольких сортов топлив;
-
пожарную безопасность.
Система должна позволять проводить испытания при различных температурах топлива. Нельзя допускать пересечения трубопроводами проходов, предназначенных для эвакуации людей в случае пожара. В качестве топливных трубопроводов применяют медные и стальные (нержавеющие) трубы, которые заземляют. Скорость топлива в трубопроводах не должна превышать 0,5...2м/с (с целью уменьшения гидравлических потерь и уменьшения возможности образования статического электричества). Трубопроводы проверяют на герметичность под давлением, в два раза превышающем рабочее давление.
Краткое описание топливной системы
Перед первым запуском двигателя (при необходимости "Ложным запуском" "Холодной прокруткой"), убедится, что выполнены регламентные работы по системе топливопитания стенда и по АИ-9В (при работе с ВСУ), предусмотренные инструкцией.
Для подачи топлива на вход в двигатель необходимо:
а) закрыть электрокран 36 (тумблер "Консервация масло"), если он находится в положении "Открыто", и проконтролировать положение электрокрана по индикации световой сигнализации, при открытом электрокране 36 блокировка не позволит открыть электрокран 32 (тумблер "Консервация топливо");
б) проконтролировать по световой сигнализации, что клапан 66 "Подвод азота" и электрокран 35 (в системе заправки масла в маслобак консервации) находятся в положении "Закрыто", кран 53 (подача консервационного масла к ВСУ АИ-9В) должен находиться в положении "Закрыто";
в) если не предполагается проводить запуск двигателя от ВСУ АИ-9В, то электромагнитный клапан 34 (тумблер "Топливный клапан ВСУ") должен находиться в положении "Закрыто", проконтролировать положение электрокрана по индикации световой сигнализации;
г) открыть вентиль 60 или 61, в зависимости от выбора рабочего топлива (основное или резервное), не допускается одновременное нахождение вентилей 60 или 61 в положение "Открыто" ("Частично открыто");
















