125046 (593064), страница 6
Текст из файла (страница 6)
5. Система управления компрессором с преобразователем частоты
Наиболее современным является регулирование с помощью преобразователей частоты, которые позволяют плавно регулировать частоту вращения электродвигателя компрессора и поддерживать давление в системе при разных расходах перекачиваемого газа. При малых расходах газа двигатель компрессора вращается с малой скоростью, необходимой только для поддержания номинального давления, и не расходует лишней энергии. При увеличении расхода газа преобразователь увеличивает частоту вращения электродвигателя, повышая производительность компрессора при сохранении заданного давления.
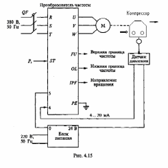
На рис. 2.5.5 показана функциональная схема регулирования электродвигателя компрессора с использованием преобразователя частоты Micromaster440 фирмы «Siemens». На вход системы подаются сигналы задания давления и сигнал реального давления, получаемый с датчика давления, установленного в цепи обратной связи. Отклонение между реальным и заданным значениями давления преобразуется ПИД-регулятором в сигнал задания частоты для преобразователя. Под воздействием сигнала задания преобразователь изменяет частоту вращения электродвигателя компрессора и стремится привести разность между заданным и реальным значениями к нулю.
Рис. 2.5.5
Данная схема является модульной и применима для создания проекта, в котором будет реализован алгоритм управления.
Современные преобразователи частоты позволяют создавать системы управления (СУ) без дополнительных аппаратных средств, так как имеют встроенные программные функции, позволяющие реализовывать узел сравнения и ПИД-регулятор. Однако в сложных системах регулирование давление в системе с использованием простых средств регистрации не дает желаемого эффекта. Поэтому, данный способ регулирования совмещают с микропроцессорной системой управления.
Рис. 2.5.6
Система управления (рис. 2.5.6) включает в себя микропроцессорную систему и преобразователь частоты, позволяющий регулировать подачу компрессора изменением его частоты вращения. Функции принадлежности входных и выходных сигналов, правила принятия решений формируются на основе программы, разработанной и внедренной в контроллер данной системы, следящей за ходом технологического процесса.
Значение давления Р определяется датчиком давления, сигнал с которого после двенадцатиразрядного аналого-цифрового преобразования поступает в микропроцессорную систему управления в виде целого числа (от 0 до 4000).
Для более качественного управления процессом в системе используется динамико математическое моделирование, в котором часто фигурирую сложные формы анализа состояния среды. Система также оперирует косвенными переменными, участвующими в вычислении, в частности такие как: скорость изменения давления vР, которая учитывает динамику протекания процесса, и задает особенности внутреннего лексикона задания переменных регулирования.
Для регулирования с помощью преобразователя частоты скорости электропривода компрессора используется сигнал задания скорости ω, который поступает с выхода цифроаналогового преобразователя микропроцессорной системы управления. Формированием управляющего сигнала обеспечивается изменение частоты вращения ω, которое определяется целым числом. В лингвистических переменных управление изменением частоты вращения может быть представлено несколькими уровнями, в зависимости от степени регулирования и сложности динамики.
На основе принципов работы и регулирования составляются основные правила функционирования. Если анализировать все возможные состояния условий, то для этого составляется сводная таблица условий, в которой столбцы соответствуют условиям одного параметра, строки - условиям другого параметра, а на их пересечениях записываются выводы, соответствующие этим условиям.
Делая вывод, можно сказать что, применение частотно-регулируемого привода дополнительно обеспечивает следующее:
-
Снижается износ коммутационной аппаратуры из-за отсутствия больших пусковых токов при включении двигателя компрессора.
-
Оптимизация давления в пневмосети снижает утечки сжатого воздуха.
-
Увеличивается срок службы электродвигателя из-за снижения его нагрузки и отсутствия тяжёлых пусковых режимов.
3. СОЗДАНИЕ ЛОГИЧЕСКОЙ МОДЕЛИ СИСТЕМЫ УПРАВЛЕНИЯ КУ
3.1 Анализ и разработка структурной схемы конструктивных и технологических элементов механизма движения поршневого компрессора
Поршневой компрессор относится к классу сложных систем. Общая численность конструктивных элементов (КЭ) и технологических элементов (ТЭ) может составлять 104-106 единиц.
Одним из решений проектирования сложных конструктивных схем является внедрение современных информационных технологий и методик в общем и CALS-методологии в частности. Концепция и стандарты CALS определяют набор правил и регламентов, в соответствии с которыми строится взаимодействие субъектов.
Использование новых информационных технологий неизбежно влечет за собой пересмотр существующих принципов и методов проектирования. Сегодня уже не достаточно получения геометрической или математической модели проектируемого изделия и набора чертежей. В процессе моделирования необходимо получать динамические пространственные модели, отражающие полную структуру изделия, его взаимодействие с оборудованием. Создание полной электронной модели изделия - основная задача CALS-технологии.
Согласно принципам разработка любой сложной системы должна начинаться со структурно-функционального анализа и моделирования ее в целом и всех ее подсистем в частности. Для этого применяется семейство методологий моделирования IDEF, позволяющее исследовать структуру, параметры и характеристики объектов моделирования. В настоящее время стек методологий IDEF включает ряд частных методологий для моделирования систем, в том числе:
IDEF0 - методология моделирования, используемая для создания функциональной модели, с помощью наглядного графического языка IDEF0, отображающая структуру, процессы и функции системы в виде набора взаимосвязанных функций (функциональных блоков), а также потоки информации и материальных объектов, преобразуемые этими функциями. Моделирование средствами IDEF0 является первым этапом изучения любой системы;
IDEF1 - применяется для построения информационной модели, отображающей структуру и содержание информационных потоков внутри системы, необходимых для поддержки функций системы. Позволяет отображать и анализировать их структуру и взаимосвязь;
IDEF1X (IDEF1 Extended) - методология построения реляционных структур. IDEF1X относится к типу методологий «Сущность-взаимосвязь» и используется для моделирования реляционных баз данных, имеющих отношение к рассматриваемой системе;
IDEF2 - методология динамического моделирования развития систем, позволяющая создавать динамическую модель меняющихся во времени поведения функций, информации и ресурсов системы;
IDEF3 - методология моделирования процессов, происходящих в системе, предназначенная для создания сценариев и описания последовательности операций для каждого процесса;
IDEF4 - методология объектно-ориентированного проектирования и анализа систем. Средства IDEF4 позволяют наглядно отображать структуру объектов и принципы их взаимодействия, позволяя анализировать и оптимизировать сложные объектно-ориентированные системы;
IDEF5 - методология определения онтологий (словарей) исследования сложных систем. С помощью словаря терминов и правил позволяет описать онтологию системы. В итоге могут быть сформированы достоверные утверждения о состоянии системы в некоторый момент времени, на основе которых делаются выводы о дальнейшем развитии системы и производится её оптимизация.
IDEF9 - методологии моделирования требований.
Основное требование системного подхода при изучении какого-либо объекта – рассмотрение системы как единого целого, т.е. определенной одним функциональным блоком (черным ящиком) со своими входами и выходами. Контекст модели очерчивает границы моделируемого процесса и описывает его взаимосвязи с внешней средой и другими процессами, определяя модель процесса как часть целого. В контекст IDEFO-модели входит определение единственного субъекта моделирования, его полное, точное и адекватное описание, называемое целью модели, созданное с одной точки зрения на модель. Согласно IDEF0 контекст системы представляется контекстной диаграммой, а диаграммы нижнего уровня описывают детализированные аспекты системы.
Рис. 3.1- Контекстная диаграмма механизма движения и уравновешивания ПК
Рис. 3.2 - Структурно-функциональная диаграмма механизма движения и уравновешивания ПК
Контекстная диаграмма механизма движения и уравновешивания ПК приведена на рис. 3.1. На рис. 3.2 представлена структурно-функциональная диаграмма механизма движения и уравновешивания ПК.
В основу методологии IDEF0 положен процесс декомпозиции, основанный на объектно-ориентированном подходе к рассмотрению объекта проектирования как системы взаимосвязанных элементов. Полученная при анализе информация представляется в виде иерархической структуры в графическом виде – диаграммы дерева узлов.
Согласно принципам объектно-ориентированного подхода к процессу проектирования требуется глубокая декомпозиция структуры изделия до уровня КЭ и ТЭ, их идентификации на основе единой системы условных обозначений. Поэтому предлагается к рассмотрению структурная схема механизма движения и уравновешивания поршневого компрессора как системы (СУПК), в которой выделены основные функциональные, конструкторские и технологические элементы, входящие в его состав.
Рис. 3.3 - Верхние уровни (0-й – 2-й) диаграммы узлов
На наивысшем нулевом уровне (рис. 3.3) расположен сам СУПК, принятый к рассмотрению как метасистема. В метасистеме выделены три подсистемы первого уровня – это кривошипно-шатунный механизм, цилиндропоршневая группа и механизм уравновешивания. В процессе дальнейшей декомпозиции к рассмотрению принимаются подсистемы первого уровня и т.д., каждая из которых рассматривается как система более низкого уровня (рис. 3.4).
Декомпозиция каждой из подсистем всех уровней позволила создать диаграмму, представляющую собой структурную схему объекта моделирования, в которой указаны основные КЭ и ТЭ, а также их характеристики. Разработанная схема учитывает характерные особенности конструкции и достаточно полно описывает моделируемую систему до уровня КЭ и ТЭ.
Рис 3.4 - Подсистема четвертого уровня
На основании проведенного анализа полученной диаграммы были получены следующие результаты:
-
создан перечень основных технико-экономических характеристик, которые отражают разнообразие возможных вариантов исполнения данного объекта;
-
определены и разработаны базы данных стандартизованных и унифицированных деталей, необходимые для проектирования СУПК;
-
составлен перечень данных, используемых как исходные, при выполнении проектировочных и поверочных расчетов;
-
определен перечень требуемых математических моделей КЭ и ТЭ для разработки САПР СУПК.
-
Рассмотрение виброакустических характеристик полученной модели
В машинах такого типа вследствие возвратно-поступательного движения поршня, возникает нестационарность динамических воздействий, что характеризуется более сложным, в отличие от роторных машин, характером вибрационного состояния. Это приводит к возникновению дополнительных источников вибрации:
-
неуравновешенные силы инерции вращающихся Fr и поступательно движущихся масс FS;
-
момент сил инерции Ми вращающихся и поступательно движущихся масс;
-
опрокидывающий момент Мопр;
-
крутильные колебания коленчатого вала;
-
пульсация давления газа в цилиндрах и межступенчатых коммуникациях;
-
удары элементов механизма движения, цилиндро-поршневой группы (ЦПГ) и клапанов.
Одной из характерных особенностей диагностирования поршневых машин является то, что колебания, проявляющиеся вследствие неисправностей, накладываются на общее вибрационное состояние от неуравновешенности масс. Это приводит к необходимости рассмотрения двух подходов:
-
анализ колебаний компрессора как единого целого, возникающих от его неуравновешенности;
-
анализ вибрации узлов компрессора, возникающей от дефектов.
Другой особенностью поршневых машин является функционирование узлов механизма движения в условиях циклически изменяющихся нагрузок. Это приводит к появлению в них ударов. Расчет скорости соударения и времени появления ударных импульсов для каждого сопряжения позволяет выделить их в виброакустическом сигнале. В результате динамического анализа механизма движения поршневого компрессора с учетом зазоров в подвижных соединениях получили:
(3.1)
где
а- множитель, характеризующий реакцию связи а; Т - кинетическая энергия механической системы (механизма движения компрессора),
и Qj - соответственно обобщенная реактивная и активная силы; fa - уравнение связи а контактного движения деталей; R - число обобщенных координат.
















