104127 (590823), страница 9
Текст из файла (страница 9)
Согласно закону «О техническом регулировании» к документам в области стандартизации относятся следующие документы: национальные стандарты, стандарты организации, общероссийские классификаторы технико-экономической и социальной информации. При производстве фильтроэлементов используются различные виды стандартов. Их можно классифицировать по уровню стандартизации: национальный, межгосударственный, стандарт организации.
Национальный стандарт-это стандарт, принятый национальным органом по стандартизации.
Межгосударственный стандарт-это стандарт, принятый Межгосударственным Советом по стандартизации, метрологии и сертификации.
Стандарт организации - стандарт, утвержденный организацией.
Также стандарты подразделяются на следующие виды: основополагающие, стандарты на продукцию, на процессы и на методы контроля (испытаний, измерений, анализа). На продукцию разрабатывают: стандарты общих технических условий и стандарты технических условий. Особым видом документации являются технические условия. Технические условия –это нормативно-техническая документация. И в них непосредственно и изложены все требования, предъявляемые к фильтроэлементам. Технические характеристики фильтроэлементов определяются по РД 37.001.622-95-это средний коэффициент пропуска пыли, продолжительность работы до сопротивления 6,85 кПа и сопротивление воздушному потоку.
5.3 Классификация и кодирование фильтроэлементов
Важным средством установления связей между объектами является классификация. Использования классификаторов в современных информационных системах предполагает предварительное кодирование информации. Для кодирования фильтроэлементов используется иерархический метод, т.е. последовательное разделение множества объектов на подчиненные группировки. Также используется последовательный метод кодирования-образование кода классификационной группировки с использованием кодов последовательно расположенных подчиненных группировок, полученных при иерархической классификации. Примером такого кодирования является код продукции ОКП 456623. Код ОКП содержит шесть значащих цифр и одну контрольную цифру (контрольное число). Первые два знака идентифицируют класс продукции; третий — подкласс; четвертый — группу; пятый — подгруппу; шестой — вид продукции. Второй и третий знаки кода ОКП, как правило, разделяются пробелом. Таким образом, первые два знака 45-продукция автомобильной промышленности;
6-двигатели автомобильные, мотоциклетные, их узлы и детали;
6-узлы и детали автомобилей дизельных двигателей;
2-запасные части автомобилей дизельных двигателей; 3-фильтроэлементы тонкой очистки.
5.4 Отдел стандартизации на предприятии
На предприятии необходимо обеспечивать единство применяемых стандартов, повышать качество продукции методами стандартизации, осуществлять контроль за технической документации, поэтому необходимо создать самостоятельное структурное подразделение-отдел стандартизации. Для него необходимо разработать положение. В положении необходимо отразить структуру отдела, задачи, функции, служебные связи, права и ответственность. Положение об отделе стандартизации представлено в приложении Ж.
5.5 Государственный контроль и надзор за соблюдением обязательных требований стандартов на предприятии
В РФ функционирует система органов и служб стандартизации, проводящих работы по стандартизации на всех уровнях управления. Система построена по территориально-отраслевому принципу. Органом государственного управления, осуществляющим руководство стандартизацией в стране является федеральное агентство по техническому регулированию. Руководство работами по стандартизации агентство осуществляет непосредственно через свои научно-исследовательские институты, территориальные органы, а также через отраслевые и базовые органы по стандартизации. Территориальные органы охватывают всю территорию страны и реализуют функции и права федерального агентства на закрепленной за ними территории. Территориальные органы включают в себя центры метрологии и стандартизации, областные лаборатории государственного надзора за соблюдением стандартов и измерительной техникой. Территориальным органам предоставлено право контроля за внедрением и соблюдением стандартов и состоянием измерительной техники на предприятиях, расположенных на закрепленной территории независимо от их ведомственной подчиненности. Службы стандартизации на предприятиях организуют информацию заинтересованных подразделений о действующих стандартах и технических условиях, их изменениях, осуществляют регистрацию стандартов организации, обеспечивают подразделения необходимой нормативно-технической документацией по стандартизации.
5.6 Маркировка продукции предприятия знаком соответствия национальным стандартам
Если фильтроэлементы соответствуют требованиям национальных стандартов, то они подлежат маркировке продукции предприятия знаком соответствия национальным стандартам. Для маркировки фильтроэлементов необходимо получить лицензию на право маркирования продукции знаком соответствия национальным стандартам. Для этого необходимо подать следующие документы:
— заверенная в установленном порядке копия сертификата соответствия, выданного по результатам обязательной сертификации;
—заверенная в установленном порядке копия сертификата системы качества или производства, или заключения по результатам анализа производства,
— заверенные копии протоколов испытании продукции, проведенных изготовителем (испытательными лабораториями или специальными комиссиями);
—документ, подтверждающий оплату рассмотрения заявления.
6 КОНТРОЛЬ И ИСПЫТАНИЕ ПРОДУКЦИИ
Особое место в управлении качеством воздушных фильтроэлементов занимает контроль их качества.
Именно в процессе контроля осуществляется сопоставление фактически достигнутых результатов функционирования системы с запланированными. Контроль – это процесс определения и оценки информации об отклонениях действительных значений от заданных или их совпадении и результатах анализа.
Контроль качества фильтроэлементов должен подтверждать выполнение заданных требований к продукции, включая в себя:
1) Входной контроль. Материалы не должны использоваться в процессе без контроля; так, например, при производстве фильтроэлементов осуществляют входной контроль фильтрополотна на просвет на агрегате ФПТ-200,контроль вязкости пластизоля по ГОСТ 25276-82 «Методы определения вязкости ротационным вискозиметром при определении скорости сдвига»;
2) Промежуточный контроль (организация должна иметь специальные документы, фиксирующие процедуру контроля и испытаний внутри процесса, и осуществлять этот контроль систематически);
3) Окончательный контроль (предназначен для выявления соответствия между фактическим конечным продуктом и тем, который предусмотрен планом по качеству; включает в себя результаты всех предыдущих проверок и отражает соответствие продукта необходимым требованиям);
4)Регистрация результатов контроля и испытаний (документы о результатах контроля и испытаний предоставляются заинтересованным организациям и лицам).
По стадиям технологического процесса контроль подразделяют на операционный (в процессе изготовления) и приемочный (готовой продукции). К операционному контролю относятся:
- контроль размеров крышек фильтроэлементов;
-
контроль размеров внутренних и внешних цилиндров;
-
качество приклейки резиновой прокладки;
-
глубина заливки пластизолем
К приемочному контролю относятся:
-
контроль усилия отрыва крышек фильтроэлемента;
-
контроль герметичности фильтроэлементов.
При контроле качества продукции используются физические и визуальные методы, которые можно разделить на две группы: разрушающие и неразрушающие. К разрушающему контролю относятся:
-
контроль усилия отрыва крышек фильтроэлемента;
-
качество приклейки резиновой прокладки и контроль герметичности.
К неразрушающему:
-
контроль размеров крышек фильтроэлементов;
-
контроль размеров внутренних и внешних цилиндров;
-
глубина заливки пластизолем.
Особым видом контроля являются испытания готовой продукции. Испытание – это определение или исследование одной или нескольких характеристик изделия под воздействием совокупности физических, химических, природных или эксплуатационных факторов и условий. Испытания проводятся по соответствующим программам.
Контрольные испытания - испытания, проводимые для контроля качества объекта. Среди контрольных обычно различают приемо-сдаточные и типовые испытания. Контрольные испытания готовой продукции, проводимые при приемочном контроле, называются приемо-сдаточными. К типовым испытаниям относятся контрольные испытания продукции, проводимые с целью оценки эффективности и целесообразности вносимых изменений в конструкцию, рецептуру или технологический процесс.
При производстве фильтроэлементов проводят типовые испытания, когда, например, используют новый вид фильтрополотна, а также проводят приемо-сдаточные испытания готовой продукции на герметичность и усилие отрыва крышек.
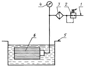
Испытания на герметичность проводят методом опрессовки в жидкости с использованием методики по ТУ 67.122.567-90
Для испытания используют стенд (рис. 9), чистый изопропанол. Степень чистоты жидкости должна соответствовать требованиям, предъявляемым к испытаниям.
Перед испытанием проверяют соответствие размеров фильтроэлемента чертежам изготовителя.
Устанавливают чистый фильтроэлемент на стенде так, чтобы ось фильтроэлемента была параллельна поверхности жидкости.
Погружают фильтроэлемент в жидкость так, чтобы слой жидкости над ним (12 ± 3) мм при комнатной температуре (от 15 °С до 40 °С) и выдерживают в ней в течение 5 мин.
Подводят воздух внутрь фильтроэлемента под давлением 160 мм. вод. столба. Медленно поворачивают фильтроэлемент на 360° вокруг оси, подавая воздух внутрь под давлением, указанным выше.
Критерием приемки является отсутствие выделения потока пузырьков воздуха при этом давлении.
Рисунок 10-Стенд для испытаний на герметичность
1 - подвод воздуха; 2 - редукционный пневмокран; 3 - воздушный фильтр; 4 - манометр; 5 - ванна для жидкости; 6 - испытуемый фильтроэлемент
Испытания на усилие отрыва крышек проводят на универсальной разрывной машине УММ-5 согласно ТУ 67.122.567-90. Усилие отрыва должно составить не менее 3920 Н.
К лабораторным (стендовым) относятся испытания, проводимые в лабораторных условиях на испытательном стенде, т.е. на техническом устройстве, предназначенном для установки объекта испытаний в заданных положениях, создания воздействий, съема информации и осуществления управления процессом испытаний и (или) объектом испытаний.
Стендовые испытания фильтроэлементов проводятся по ГОСТ 8002-74
« Методы стендовых безмоторных испытаний воздухоочистителей». Испытания проводятся по следующим показателям:
-
коэффициэнт пропуска первой ступени очистки;
-
сопротивление фильтра;
-
продолжительность работы до сопротивления 6,85 кПа.
Следует обратить внимание, что при производстве фильтроэлементов встречается специальный процесс. Согласно п. 3.4.1 ИСО 9000:2000: "Процесс, в котором подтверждение соответствия конечной продукции затруднено или экономически нецелесообразно, часто относят к "специальному процессу". Другими словами, невозможно осуществить непосредственный последовательный контроль. В данном случае этим процессом является сварка.
Результативность "обычного" процесса оценивается соответствием результата заданным требованиям, а результативность "специального" процесса - соответствием действий, выполненных в рамках процесса, установленной технологии. Говоря иными словами, "обычный" процесс можно назвать результативным, когда его выход соответствует заданным требованиям, а "специальный" - когда технология получения выхода соответствует установленной. Поэтому выстраивая "обычный" процесс, нужно предусмотреть в нем операции мониторинга соответствия требованиям результатов на промежуточных и конечной стадиях производства, основанные на измерениях этих результатов. А при построении "специального" процесса приоритеты будут другими: нужно включить в него операции мониторинга соответствия технологии производства, основанные на записях о соблюдении технологии.















