91301 (590046), страница 7
Текст из файла (страница 7)
Рис. 17. Схема пристрою з використанням елекродіалізу
Електроди приєднуються до джерела постійного струму 15 А, густина на катоді — 0,6 А/м2, напруженість — 0,8 В/см. При безперервному надходженні екстрагента на отримання продукту витрачається в два рази менше часу в порівнянні з іншими методами екстрагування. Вихід біологічно активних речовин у цьому випадку зростає майже на 20 %.
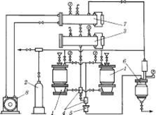
Екстрагування зрідженими газами. Установка призначена для екстракції природних сполук з рослинної сировини з використанням зріджених газів (хладонів) як екстрагентів. Це замкнута система і складається з таких основних вузлів (рис. 18): екстракторів 1; балона 2 з газом; напірних емкостей 3, оснащених покажчиком рівня, манометром і захисним клапаном; оглядових віконець 4 для візуального спостереження за переміщенням роз-чинника та екстракту; об’ємного фільтра 5 для очищення екстрак-ту; випарника 6, оснащеного покажчиком рівня, манометром і захисним клапаном; конденсатора 7, обладнаного покажчиком рівня, манометром і захисним клапаном; холодильного агрегата 8 для охолодження конденсатора, трубопроводів і арматури.
Рис. 18. Принципова схема екстрагування зрідженими газами
Принцип роботи пристою: в екстрактори 1 завантажують здрібнену сировину через завантажувальний штуцер за допомогою вакууму. 3 екстракторів і випарника повітря видаляють вакуумуванням і заповнюють газоподібним хладоном із балона 2. Після досягнення рівноваги тисків в екстрактори 1 подають зріджений хладон із напірних емкостей 3. Розчинник проходить крізь шар сировини, екстрагує розчинні компоненти і через фільтр 5 злива-ється у випарник 6. У випарнику екстракт підігрівається, пари розчинника відокремлюються і за рахунок різниці тисків надходять у конденсатор 7, який охолоджується холодильним агрегатом 8, де конденсуються, і розчинник повертається в напірні емкості 3.
Процес екстрагування здійснюється при робочому тискові 1,0— 6,6 МПа (залежить від тиску насиченої пари екстрагента) і температурі 20—25 °С. Багато які з екстрактів, отримані з використанням зріджених газів, відрізняються більш високим вмістом біологічно активних речовин, стійкістю до мікробної контамінації. Особливо це відноситься до сировини, що містить поліфенольні сполуки, алкалоїди, глікозиди.
4.4 Очищення витяжок
Водні і водно-спиртові витяжки з малою кількістю етанолу (20—40 %) містять багато високомолекулярних сполук (водорозчинні білки, цукри, ферменти, пектини, слизи, крохмаль), які до випарювання мають бути обов'язково видалені. Залежно від кількості і властивостей баластних речовин використовують різні методи очищення. У деяких випадках очищення проводять кип'ятінням — якщо немає інактивації БАР. При цьому білки швидко відшаровуються. Іноді застосовують адсорбенти (каолін, бентоніти, тальк тощо) або поєднання адсорбентів з кип'ятінням. Часто застосовують спосіб видалення баластних речовин їх осадженням спиртом.
Спиртоочищення проводиться з попереднім упарюванням ви-тяжок до половинного об’єму відносно маси вихідної сировини. Після охолодження до неї добавляють подвійний об’єм міцного (95—96 %) етанолу. Ретельно перемішують і залишають на 5 — 6 днів при температурі не вищій 10 °С. Відстояний шар зливають з осаду і фільтрують, а за необхідності додатково згущують.
Для витяжок хлороформних (тетрахлорометанових) застосовують метод заміни екстрагента. При цьому до упареної до половинного об’єму відносно маси вихідної сировини витяжки добавляють воду в кількості, рівній масі сировини. Розчинні в хлороформі (тетрахлорометані) хлорофіл і смолисті речовини випадають в осад, тому що вони не розчиняються у воді. Витяжку відстоюють, фільтрують і піддають подальшій обробці.
4.5 Згущення витяжок
Очищені витяжки упарюють під вакуумом при температурі 50—60 °С і розрідженні 80—87 кПа (600—650 мм рт. ст.) до необхідної консистенції. При згущуванні спиртових витяжок або витяжок після спиртоочищення спочатку відганяють спирт, не включаючи вакууму. Апаратура, що використовується для упарювання витяжок у фармацевтичному виробництві, має свої особливості. Пояснюється це тим, що витяжки містять біологічно активні речовини, які при упарюванні можуть осаджуватися на стінках випарних апаратів, що обігріваються парою, і втрачати свою активність через високу температуру стінок. Тому апарати, в яких немає циркуляції витяжки, що упарюється, або є слабка циркуляція (як у випарному кубі), у фармацевтичному виробництві застосовують рідко. Запропоновані останніми роками конструкції з інтенсивною циркуляціею не набули широкого розповсюдження в заводському виробництві. Так, високоєфективний відцентровий роторно-плівковий апарат «Центрітерм», маючи високу продуктивність у промисловості, не знайшов застосування через вібрації і великий шумовий ефект, що виникають в процесі роботи. Найбільше застосування на цій стадії, як високоефективні, надійні в роботі, зручні в обслуговуванні і малоєнергоємні, знайшли такі конструкції, як прямоточний роторний, циркуляційний вакуум-випарний апарати і пінний випарник.
Рис. 19. Роторний прямоточний апарат
Роторний прямоточний апарат (рис. 19) має вертикальний корпус 1 із паровою оболонкою 2. Вздовж центру корпусу розташований ротор у вигляді вертикального обертового вала 9 із шарнірно закріпленими на ньому шкребками 7. Витяжка, що підлягає упарюванню, подається у верхню частину корпусу роторного випарного апарата крізь штуцер 2 у порожнину розподільного кільця 6, з якого витікає у вигляді численних струминок, що змочують обертові шкребки.
Зі шкребків витяжка розбризкується на циліндричну поверхню корпусу, що обігрівається, у вигляді тонкої плівки, з якої випарюється розчинник. Витяжка, яка згущується, знімається шкребками і під діею сили ваги стікає в нижню конічну камеру, звідки безперервно виводиться через штуцер 10. У сепараційній камері 3 із вторинної пари відокремлюються краплі рідини за допомогою краплевідбійника 4. Вторинна пара, що утворюється, без крапель підхопленої рідини надходить у верхню частину сепараційної каме-ри 3 і крізь патрубок 5 надходить до конденсатора. Роторний випарник може працювати як під атмосферним тиском, так і під вакуумом.
Рис 20. Схема циркуляційного ваrуум-випарного апарата фірми «Сімакс»
Циркуляційний вакуум-випарний апарат фірми «Сімакс» (рис. 20) також працює як під вакуумом, так і під атмосферним тиском. Апарат виготовляється з тєрмостійкої боросилікатної скломаси, що дозволяє контролювати процес, включаючи циркуляцію упарюваної витяжки, конденсацію пари екст-рагента, кількість упареної витяжки та об’єм сконденсованого екстрагента.
У колбу-приймач 1 за допомогою вакууму, створеного через штуцер 7, затягують витяжку, яка підлягає упарюванню. Рівень витяжки в колбі 1 повинен досягати верхнього краю спіралей калорифера 12. У калорифер подають гріючу пару через патрубок 3 і відводять утворений конденсат по патрубку 2. У зоні калорифера витяжка швидко закипає та у вигляді парорідинної суміші викидається через хобот 13 у колбу-розширник 4, де інтенсивно циркулює, створюючи велику поверхню випару. Пара, яка утворюється, піднімається нагору і надходить по широкій трубі 8 у холодильник-конденсатор 6, де охолоджується холодною водою. Сконденсована пара екстрагента збирається в колбі-збірнику 8 і виводиться через штуцер 9 після зняття вакууму в установці. Витяжка, що не випарувалася, із колби 4 стікає вниз по зазору між циркуляційною трубою 10 із хоботом 13 і царгою 11 у колбу 1, із якої знову піднімається по трубі 10, закипає від калорифера 12 і викидається в колбу 4. Така циркуляція упарюваної витяжки продовжується до одержання заданого кінцевого об’єму витяжки, після чого сконцентровану витяжку і чистий екстрагент зливають, а в установку завантажують нову порцію витяжки.
Пінний випарник (рис. 21) використовують для упарювання водних витяжок, тому що в ньому не передбачена конденсація вторинної пари.
Рис. 21. Схема пінного випарника
Установка складається з робочої емкості 2, в яку завантажують вихідну витяжку. Витяжка насосом 1 через патрубок 7 подається на розподільний пристрій 6, з якого вона стікає у вигляді численних струменів на горизонтальні трубки 11 випарної камери 8, що обігріваються ізсередини парою. Витяжка закипає, сильно спінюється, створюючи велику поверхню випарювання. Для прискорення процесу випарювання через киплячу витяжку знизу за допомогою вентилятора 9 прокачується повітря, яке, забираючи вологу з витяжки, що спінюється, надходить у сепаратор 4. Тут, ударяючись об перегородку 3, повітря звільняється від крапель витяжки і, збагачене вологою, викидається в атмосферу через патрубок 5. Краплі витяжки, які відокремилися, із сепаратора 4 зливаються в робочу емкість 2. Циркуляція витяжки в установці проводиться до необхідної кінцевої концентрації. Краплі витяжки, що пройшли між трубками, з випарної камери 8 крізь патрубок 10 направляються в робочу емкість 2. Апарат високоєфективний, малоєнергоємний, зручний в експлуатації. Широко використовується для упарювання водних витяжок у виробництві плантаглюциду.
4.6 Висушування витяжок
Висушування очищених витяжок може проводитися за двома схемами:
без згущування рідкої витяжки
через стадію згущування з подальшим висушуванням.
У першому випадку висушування витяжок здійснюється в розпилювальних сушарках, де рідкі витяжки розпорошуються в дуже дрібні краплі у великій камері. Знизу, назустріч осідаючим краплям, подається за допомогою вентилятора нагріте повітря (його температура становить 150—200 °С), при цьому перегріву матеріалу не відбувається, тому що все тепло повітря йде на зміну агрегатного стану вологи з крапельок витяжки. Температура матеріалу, який висушується, не перевищує 50—60 °С. За першою схемою висушування здійснюється в барабанних (вальцьових) вакуум-сушарках. Витяжку трохи упарюють (щоб на обертових вальцях утворився після висушування достатній шар сухого екстракту) і подають між обертовими назустріч один одному вальцями, які обігріваються ізсередини. Зняту з вальців кірку сухого екстрагента потім розмелюють у кульовому млині.
3 рідкого стану висушування може проводитися також у сублімаційних (ліофільних, молекулярних) сушарках. При цьому розчин (витяжку) заморожують, поміщають у сублімаційну камеру, де створюють глибокий вакуум. У таких умовах волога із замороженого матеріалу сублімується, тобто випаровується, минаючи рідку фазу. Температура висушування в цьому разі 20—30 °С. Отриманий порошок дуже легко розчиняється, містить усі біологічно активні речовини в незмінному вигляді.
В іншому випадку висушування проводять у вакуум-сушильних шафах. Згущену витяжку наносять у вигляді тонкого шару на листи і проводять висушування при залишковому тискові 14— 21 кПа (110—160 мм рт. ст.), тобто вакуум 80—87 кПа (600— 650 мм рт. ст.). У процесі висушування об’єм екстракту збільшується в кілька десятків разів. У результаті одержують дуже пухку легку масу у вигляді коржів, що розмелюють на кульовому млині.
4.7 Номенклатура густих i сухих екстрактів i основні їхні показники (за державним реєстром)
Густі екстракти
1. Екстракт беладони густий. Вихідна сировина — лист беладони; екстрагент — 20 %-вий спирт етиловий. Містить 1,4—1,6 % алкалоїдів. Спазмолітичний і болезаспокійливий засіб.
Екстракт валеріани густий. Вихідна сировина — корені і кореневища; екстрагент — 40 % -вий спирт етиловий. Містить ізовалеріанову, вільну валеріанову, органічні кислоти, алкалоїди, дубильні речовини. Заспокійливий засіб.
Екстракт бобівника трилистого густий. Вихідна сировина — лист трилисника водяного; екстрагент — гаряча вода. Містить глікозиди меніантин і меніатрин, флавони, глікозиди (рутин). Збуджує апетит, жовчогінний і антисептичний засіб.
Екстракт папороті чоловічої густий. Вихідна сировина — висушені кореневища; екстрагент — ефір, дихлоретан або тетрахлорометан. Містить папоротеву кислоту, флаваспидінову кислоту, аспідинол. Діе переважно на стрічкових глистів. Вміст філіцину 25—28 %. Застосовують при лікуванні теніїдозів (інвазії бичачими і свинячими ціп'яками), дифілоботріози, гіменолепідози.
Екстракт перцю стручкового густий. Вихідна сировина — плоди. Містить капсицаїн. Подразнювальний і відволікальний засіб.
Екстракт полину густий. Вихідна сировина — трава; екстрагент — хлороформна вода. Містить абсинтин і анабсинтин, ефірні масла, вітамін С, дубильні речовини. Застосовується як гіркота.
Екстракт солодкового кореня густий. Вихідна сировина — корені і кореневища; екстрагент — 1 % -вий водний розчин амоніаку. Містить гліциризинову кислоту, флавоноїди і слизуваті речовини. Вміст чистої гліциризинової кислоти — не менше 14 %. Відхаркувальний, протизапальний, противиразковий засіб.
Сухі екстракти















