63847 (589057), страница 3
Текст из файла (страница 3)
Перспективы развития систем WLL во всем мире определены их неоспоримыми достоинствами:
- высокая скорость развертывания. Системы WLL позволяют в короткие сроки развернуть систему большой емкостью порядка 300 абонентов. Это, с одной стороны, имеет большое значение для операторов связи в условиях жесткой конкуренции на рынке телекоммуникационных услуг, когда важно определить возможных конкурентов и как можно быстрее получить отдачу от вложенных средств. С другой стороны, характеризует простоту и удобство (следовательно, и низкие затраты) проведения монтажных работ;
- отсутствие ограничений по рельефу местности;
- независимость передачи сигнала от рельефа местности благодаря возможности размещения БС на господствующих высотах и/или использованию ретрансляторов;
- простота и быстрота наращивания. Для подключения к системе нового абонента достаточно обеспечить его номером и абонентским терминалом. При дефиците емкости системы ее можно легко расширить дополнительными модулями или подсистемами.
В настоящее время к системам WLL относят системы с фиксированным доступом (стационарные абоненты) и системы с ограниченной степенью мобильности (скорость пешехода). Сегодня на рынке появилось много систем абонентского радиодоступа, которые принципиально отличаются друг от друга архитектурой, техническими параметрами и, главное, типами решаемых задач. Общепринятой классификации систем WLL на сегодняшний день не существует, однако некоторая систематизация по основным характеристикам возможна (таблица 1.3).
Таблица 1.3 – классификация систем WLL
| № | Признак | Параметры, типы, характеристики |
| 1 | Способ передачи | Аналоговые, цифровые |
| 2 | Пользовательский тип | Фиксированный доступ, мобильность со скоростью пешехода |
| 3 | Способ реализации | Гибридный (частично проводной) |
| 4 | Технология | Сотовые, транкинговые и беспроводные технологии, на базе РРЛ систем «точка – много точек», специализированные |
| 5 | Архитектура | Микросотовые, зоновые, «точка-много точек», сотовые |
| 6 | Топология | Радиальные, типа «дерево» |
Рассмотрим особенности использования некоторых систем WLL.
Система абонентского радиодоступа стандарта DECT GOODWIN Borodino.
Система GOODWIN Borodino рассчитана на применение в городских и пригородных районах с высокой и средней плотностью абонентов, а также в сельской местности.
Система позволяет проводить:
- обеспечение беспроводной связью от 50 до 500 абонентов;
- подключение и обслуживание в одной системе как фиксированных абонентов, так и абонентов с локальной мобильностью;
- подключение удаленных абонентов по существующим кабелям;
- поддержание большого трафика при высоком качестве связи;
- развертывание нескольких систем в одной зоне за счет интеграции в базовые станции синхронизирующего интерфейса;
- обеспечение высокого качества связи в городских условиях за счет применения кросс-поляризационных антенн с различными коэффициентами усиления;
- быструю интеграцию оборудования в существующие системы связи;
- сетевое техническое обслуживание и мониторинг системы с рабочего места оператора по сети Ethernet или через модем.
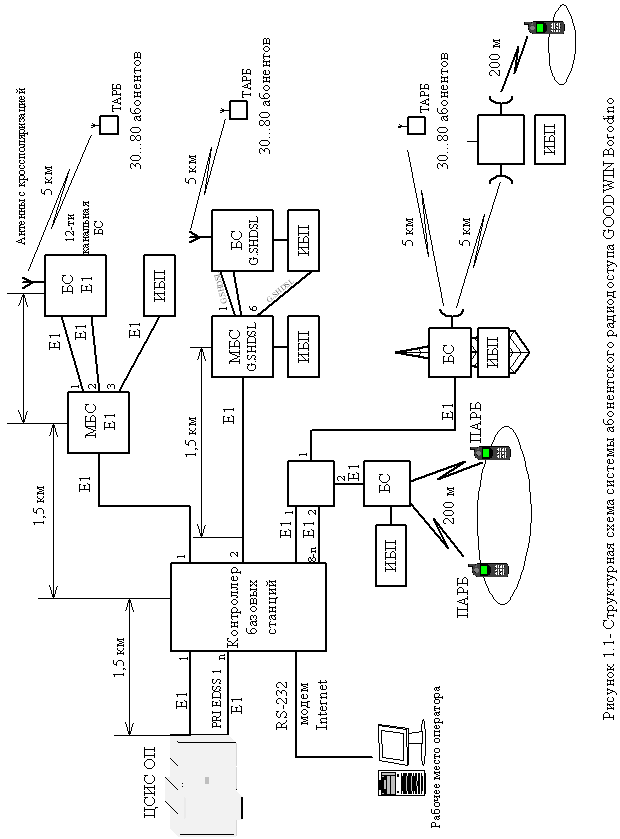
Схема организации связи и принцип работы системы GOODWIN Borodino.
Система GOODWIN Borodino предназначена для подключения индивидуальных пользователей к телефонной сети общего пользования или сети передачи данных на участке абонентской линии через цифровой радиоканал.
На рисунке 1.1 представлена схема организации связи в системе GOODWIN Borodino с одним контроллером базовых станций.
В состав системы GOODWIN Borodino входят:
- контроллер базовых станций (КБС);
- базовые станции (БС);
- мультиплексор базовых станций (МБС);
- регенератор цифровых потоков Е1 (РЦП Е1)
- репитор базовых станций (РБС);
- терминальные абонентские радиоблоки (ТАРБ);
- портативные абонентские радиоблоки (ПАРБ);
- абонентские устройства (АУ);
- источник бесперебойного питания (ИПБ);
- антенно-фидерные устройства (АФУ);
- рабочее место оператора (РМО).
Подключение системы GOODWIN Borodino к телефонной сети общего пользования.
Система GOODWIN Borodino подключается к ТФОП по интерфейсу на первичной скорости PRI с протоколом сигнализации EDSS1. При подключении к опорной АТС телефонной сети общего пользования (ТФОП) с интерфейсом 2ВСК (R1,5) необходимо использовать конвертор интерфейсов 2ВСК/ EDSS1, например конвертор CSM производства ЛОНИИС, имеющий сертификат соответствия Госкомсвязи РФ № ОС/1-Г82 от 19.12.96.
Система DECTlink Compact компании SIEMENS.
DECTlink Compact – это компактная система типа «абонентский радиодоступ» (RLL), предназначенная для использования в районах с небольшим числом абонентов.
Благодаря компактной и простой конструкции обеспечивается быстрое и гибкое развертывание системы.
Система DECTlink Compact включает в себя следующие основные блоки:
- центральная станция RDU;
- станционный мультиплексор СОТ (на 30 абонентских линий) – опция;
- контроллер базовых станций RBC;
- базовые станции RBS;
- абонентские радиоблоки RNT-1, RNT-4;
- система управления и администрирования ACI.
Система DECTlink Compact рассчитана максимально на 120 абонентов. Система может стыковаться с АТС двумя способами: по абонентским линиям или по потокам 2 Мбит/с V5.1. Причем по V5.1 система может быть подключена только к АТС типа EWSD. В случае стыковки с другими типами АТС целесообразно использовать стык по абонентским линиям (a/b – интерфейсы).
Система МиниКом DECT компании «Информтехника и связь».
В настоящее время в различных регионах страны действуют более 50 систем МиниКОМ DECT, эксплуатирующихся традиционными и альтернативными операторами, предприятиями и организациями в Алтайском крае, Владимирской, Иркутской, Московской области, Республике Кабардино-Балкария, Нижегородской и Оренбургской областях, Республике Башкортостан, Саратовской области, Ставропольском крае, Томской и Тульской областях, Ханты-Мансийском АО, Республике Саха (Якутия).
В состав системы входят:
- контроллер базовых станций (КБС), который обеспечивает функции организации интерфейса с ЦСИО ОП, поддержки протокола в радиоканале (установление соединения, индикация и т.д.) и функционирование сети DECT (поиск абонента, процедура хэндовера и т.д.);
- базовые системы (БС), предназначенные для организации радиоканала, обеспечивающего многостанционный доступ к абонентским радиоблокам;
- рабочее место оператора (РМО), предназначенное для обеспечения работы оператора по управлению системой и диагностики оборудования;
- абонентский радиоблок (АРБ), предназначенный для обеспечения доступа пользователей к телефонной сети через систему радиодоступа.
Основные характеристики представленных выше систем DECT приведены в таблице 1.4.
Таблица 1.4 – Основные характеристики систем WLL стандарта DECT
| Параметр/Система | МиниКОМ DECT | GOODWIN miniWLL | DECTlink Compact | GOODWIN Borodino |
| Дальность по радиотракту | До 5 км | До 5 км | До 5 км | До 5 км |
| Дальность по выносу БС | До 1 км (до 5 км с местным) | До 3 км (местным) | До 5 км | 15 км и более |
| Сопряжение с АТС | V5.1 и АЛ | Е1 | Е1 | Е1 |
| Либо ПЛ | 4,8 и 10 по Е1 | Поддерживает | 4,8 |
1.2 Способы организации связи
Непрерывная передача сигнала.
Базовая станция DECT постоянно передает, по крайней мере, по одному каналу сигнал, выступая, таким образом, в качестве маяка для соединения с носимыми частями
DECT. Передача может являться активной связью с мобильной частью, а может быть холостой.
Передача маяка базовой станции содержит в многофреймовой мультиплексной структуре служебную информацию:
- об идентификации базовой станции;
- о возможностях системы;
- о статусе фиксированной радиочасти RFP;
- пейджинговую информацию для установления входящей связи.
Носимые части, подключенные к передаче маяка, анализируют передаваемую информацию и определяю:
- есть ли у носимой части права доступа к системе;
- соответствуют ли возможности системы услугам, требующимся носимой части;
- том случае, если связь необходима - есть ли у базовой станции свободная емкость для установления радиосвязи с носимой частью.
Динамический выбор и динамическое выделение канала.
DECT определяет постоянный динамический выбор канала и динамическое выделение канала. Все оборудование DECT обязано регулярно сканировать свое локальное радиоокружение - по крайней мере, один раз каждые 30 секунд. Сканирование означает получение и измерение силы местного радиочастотного сигнала по всем свободным каналам. Сканирование осуществляется как фоновый процесс и представляет список свободных и занятых каналов (список RSSI: Received Signal Strength Indication - Индикация мощности порченного сигнала), один для каждой комбинации "временной слот/несущая", который будет использоваться в процессе выбора канала. Свободный временной слот не используется (временно) для передачи или приема. В списке RSSI низкие значения мощности сигнала означают свободные каналы без помех, а высокие значения означают занятые каналы или каналы с помехами. С помощью информации RSSI абонентская или базовая станция может выбрать оптимальный (с наименьшими помехами) канал для установления новой линии связи.
Каналы с самыми высокими значениями RSSI постоянно анализируются в DECT-АРБ для того, чтобы проверить, что передача исходит от базовой станции, к которой у носимой части есть права доступа.
Абонентская трубка синхронизируется с базовой станцией, имеющей самый мощный сигнал, как определено стандартом DECT. Каналы с самыми низкими значениями RSSI используются для установления радиосвязи с базовой станцией, если пользователь решит установить связь, или в случае, когда мобильной DECT-трубке передается сигнал о входящем звонке через прием пейджингового сообщения.
В базовой станции DECT каналы с низкими значениями RSSI используются при выборе канала для установления передачи маяку (холостой передачи).
Механизм динамическою выбора и выделения канала гарантирует, что связь всегда устанавливается на самом чистом из доступных каналов.
Установление связи, инициируемое пользователем (исходящая связь).
Инициатива установления радиоканала в базовых приложениях DECT всегда принадлежит абонентскому радиоблоку (APБ). APБ выбирает (используя динамический выбор канала) наилучший из доступных каналов и связываются по нему с базовым радиоблоком (БРБ). Чтобы обнаружить попытки установления связи со стороны АРБ, БРБ должен приниматься на этом канале, когда АРБ передает свой запрос на доступ. Чтобы АРБ могли использовать все 10 радиочастотных несущих DЕСТ, БРБ постоянно последовательно сканируют свои незанятые принимающие каналы в поисках попыток АРБ установить связь. АРБ синхронизируется с этой последовательностью с помощью постоянно передаваемой базовой станцией служебной информации.
На основе этой информации АРБ могут определять точный момент, когда возможен успешный доступ к БРБ на выбранном канале.
Установление связи, инициируемое сетью (входящая связь).
При поступлении входящею вызова на DECT-АРБ, сеть доступа информирует об этом АРБ, отправив соответствующий идентификатор об этом АРБ по пейджинговому каналу. АРБ, приняв пейджинговое сообщение со своим идентификатором, устанавливает радиоканал для обслуживания входящего вызова, используя ту же процедуру, которая применяется при установлении исходящей связи.
1.3 Разработка структурной схемы сети беспроводного доступа
Назначение и состав системы.
DECTlink – это система радиосвязи, которую можно использовать требуемым образом в области доступа для организации аналоговой связи (POTS, передача данных), а также предоставления услуг с помощью ISDN-BA. DECTlink позволяет подключать к телефонной коммутируемой сети общего пользования (PSTN) фиксированные абонентские терминалы и сотовые телефоны (НН), соответствующие общему профилю доступа (GAP). Система DECTlink может взаимодействовать с местными станциями, содержащими интерфейсы V5.1 (без функции концентрации), интерфейсы V5.2 (с функцией концентрации) или a/b-интерфейсы. Она предоставляет абонентам узкополосные услуги связи для передачи данных и речи.
Применение систем типа RLL предоставляет операторам сетей ряд преимуществ по сравнению с сухопутными сетями:
- быстрое начальное предоставление услуг связи, например, телефонизация новых зданий;
















