63076 (588894), страница 4
Текст из файла (страница 4)
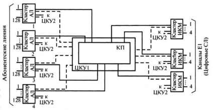
Рисунок 2.2 – Структурная схема станции МиниКом DX-500 ЖТ на 512 номеров
При такой конфигурации речевой трафик либо замыкается внутри кластера, либо передается от кластера к кластеру через одно из ЦКУ. Центральные коммутационные устройства работают с разделением нагрузки, когда нагрузка поровну делится между ЦКУ 1 и ЦКУ2. Если выйдет из строя одно из ЦКУ, второе будет обслуживать нагрузку всех кластеров. При работе одного ЦКУ потери вызовов могут возрасти вследствие снижения пропускной способности станции [6].
2.2.3 Функциональные возможности абонентского кластера
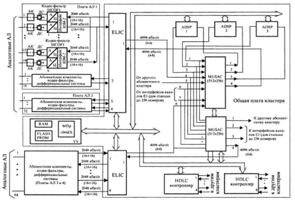
Рассмотрим функциональную схему абонентского кластера, позволяющего включить до 128 аналоговых абонентских линий (рисунок 2.3). Кластер состоит из четырех плат абонентских линий и одной общей платы.
Рисунок 2.3 - Функциональная схема абонентского кластера
Одна плата АЛ рассчитана на включение 32-х аналоговых абонентских линий. На ней находятся абонентские комплекты (АК), дифференциальные системы (ДС), кодек-фильтры. Абонентский комплект обеспечивает: питание телефонного аппарата, прием сигналов вызова и импульсов набора постоянным током от телефонного аппарата, посылку вызова к телефонному аппарату. Платы абонентских линий построены на микросхемах компании Infineon (Германия) [6].
Кодек-фильтр выполнен в виде микросхемы SICOFI, рассчитанной на две абонентские линии. Основное назначение этой микросхемы состоит в реализации аналого-цифрового и цифро-аналогового преобразования речевых сигналов. Микросхема также обеспечивает программируемую фильтрацию сигналов. Кроме того, микросхема SICOFI участвует в процессе управления абонентскими комплектами.
На интерфейсе микросхемы SICOFI включены два тракта, обеспечивающие прием и передачу цифрового потока со скоростью 2 048 кбит/с. Тракты от восьми микросхем SICOFI запараллеливаются и включаются в микросхему контроллера ELIC. В цифровом потоке одного тракта образовано 32 канальных интервала, 16 из которых служат для речевых каналов, а остальные 16 - для управления абонентскими комплектами и мониторинга микросхем SICOFI. За каждой микросхемой закреплены по два речевых канала и по два канала управления.
По каналам управления в сторону микросхемы SICOFI передаются команды, которые в микросхеме преобразуются в сигналы управления, передаваемые в абонентские комплекты. Под действием этих сигналов в АК происходит включение и выключение реле посылки вызова по АЛ. В обратном направлении по каналам управления передаются данные о состоянии АК: появление сигнала вызова от абонента, импульсов набора номера постоянным током, сигналов отбоя и ответа абонента.
На общей плате абонентского кластера находятся: два контроллера ELIC, микропроцессорное управляющее устройство кластера УУ, две коммутационные матрицы MUSAC, три сигнальных процессора ADSP и два контроллера HDLC. Для станции до 256 номеров на общей плате может быть установлен один субмодуль ИКМ с двумя интерфейсами каналов Е1.
В контроллер ELIC включаются тракты от четырех групп по восемь микросхем SICOFI. Контроллер ELIC выполняет следующие основные функции. В каждом входящем от микросхем SICOFI потоке он извлекает данные из каналов управления и мониторинга и направляет их к микропроцессору кластера (МПр). Кроме того, контроллер принимает управляющие данные от МПр и вставляет их в канальные интервалы управления и мониторинга, несущие информацию к микросхемам SICOFI и к абонентским комплектам. Наконец, контроллер ELIC выполняет функции мультиплексора, в результате чего с обратной от микросхем SICOFI стороны образуются цифровые потоки со скоростью 4 096 кбит/с, несущие только речевую информацию для 64 АЛ [6].
В коммутационные матрицы MUSAC включены тракты от контроллеров ELIC, от других кластеров станции и от процессора ADSP. Все тракты - двусторонние, со скоростью потока 4 096 кбит/с. Одна пара трактов с потоками разного направления получила название HW (от английских слов: High Way - высокоскоростная линия). Каждая матрица имеет восемь входов и четыре выхода, что соответствует 512 входящим и 256 исходящим канальным интервалам (512x256). Входы двух матриц запараллеливаются, в результате чего получается общая матрица емкостью 512x512. Через коммутационную матрицу под управлением МПр устанавливаются соединения внутри кластера и между кластерами. Матрица MUSAC позволяет организовать до 21 независимой конференции по три участника в каждой. Эта матрица позволяет программно управлять усилением и затуханием в каждом речевом канале.
Сигнальные процессоры ADSP, каждый из которых построен на базе однокристального микрокомпьютера, служат для приема и передачи тональных сигналов разного назначения. Три процессора включены по последовательным портам во входы и выходы коммутационной матрицы MUSAC [6].
Два процессора ADSP обслуживают 128 абонентских линий, по 64 каждый. В режиме приема эти процессоры обрабатывают сигналы в речевых каналах и обнаруживают тональные сигналы, передаваемые от кнопочных номеронабирателей частотным кодом DTMF. Данные о принятых цифрах номера передаются по общей шине в МПр. В режиме передачи процессоры по командам от МПр, передаваемым через общую шину, формируют в цифровом виде и посылают по речевым каналам следующие тональные известительные сигналы: ответ станции, контроль посылки вызова, «занято». При необходимости сигнальный процессор может формировать сигналы набора номера частотным кодом DTMF.
Третий сигнальный процессор служит для приема и передачи тональных сигналов, посылаемых по речевым каналам внутри каналов Е1, включенных в субмодуль ИКМ данного абонентского кластера.
Управляющее устройство УУ построено на базе микропроцессора Intel 1386EX. В его состав входит оперативная память RAM и постоянная память Flash PROM. Управляющее устройство через общую шину осуществляет управление всеми функциональными блоками кластера. Кроме того, в станции с двумя абонентскими кластерами предусмотрено резервирование управляющих устройств. При отказе управляющего устройства одного кластера, управляющее устройство второго кластера обслуживает вызовы обоих кластеров [13].
Вместо плат аналоговых абонентских линий в кластеры могут устанавливаться платы цифровых абонентских линий со стандартной точкой U . В каждую плату можно включить до 16 двухпроводных цифровых линий, к которым подключаются цифровые телефонные аппараты серии Optiset, производимые компанией Siemens.
Кластер ИКМ включает в себя функциональные устройства, аналогичные абонентскому кластеру: коммутационную матрицу MUSAC, сигнальный процессор ADSP, контроллеры HDLC и управляющее устройство на базе такого же микропроцессора. Новыми узлами являются четыре микросхемы FALC, выполняющие роль интерфейсов первичных потоков (PRI) и позволяющие включать по одному каналу Е1.
Центральное коммутационное устройство занимает одну плату на которой находятся: две коммутационных матрицы MTSL, контроллеры HDLC и управляющее устройство на базе микропроцессора I386EX. Каждая матрица имеет емкость 1024x512. За счет запараллеливания входов двух матриц получается коммутационное поле емкостью 1024x1024.
На каждой общей плате абонентского кластера, кластера ИКМ и плате ЦКУ находится интерфейс RS-232. служащий для включения автоматизированного рабочего места технического обслуживания станцией.
На рисунке1 Приложения А приведен пример построения станции на 1024 аналоговые АЛ и 14 каналов Е1 цифровых СЛ. Станция на 1024 номера состоит из двух станций, на 512 номеров каждая, и одного ГМ. В последний включается 10 каналов Е1, по пять от каждой станции на 512 номеров [13].
2.2.4 Поддерживающие интерфейсы и протокола МиниКом DX-500 ЖТ
Для построения цифровых оперативно-технологических сетей связи предназначается электрический интерфейс межстанционного обмена (G.703) - 2 Мбит/с. В качестве резерва могут быть использованы ТЧ-каналы. Взаимодействие с другими ЖАТС по аналоговым каналам связи осуществляется с использованием одночастотных сигнализаций 2600; 2100 и 1600 Гц, а по физическим соединительным линиям - шлейфовой сигнализации.
Подключение цифровых СЛ к станции «МиниКом DХ-500.ЖТ» в цифровых сетях общетехнологической связи с интеграцией служб осуществляется через интерфейсы ISDN базового (BRI) и первичного (PRI) доступа. Для межстанционного взаимодействия систем «МиниКом DХ-500.ЖТ» используются стандартные протоколы и внутрифирменный протокол DX-NET. Работа с УПАТС других производителей происходит по протоколам E-DSS1, Q.SIG, 2BCK (R1,5), 1BCK. Взаимодействие с АТС других ведомств может осуществляться с использованием их внутриведомственных протоколов сигнализаций или сигнализаций ТфОП [13].
2.2.5 Линейно-протяженные системы на базе «МиниКом DХ-500 ЖТ»
Сеть ОТС на базе станций «МиниКом DХ-500 ЖТ» строится по принципу колец, что позволяет добиться высокой надежности системы связи в случае обрыва линейного тракта.
Аппаратура исполнительных станций участков (до 30 станций) соединяется кольцом нижнего уровня.
Участки подключаются к распорядительной станции отделения дороги (ЕДЦУ дороги) кольцом верхнего уровня через мостовые станции. Таким образом, кольцо верхнего уровня выполняет роль канала подтягивания от участков дороги до диспетчерского центра. Существует возможность автоматического резервирования диспетчерских связей по каналам ТЧ при обрыве обоих направлений кольца (рисунок 2.4) [13].
С использованием систем «МиниКом DХ-500 ЖТ» можно строить сети связи большой протяженности (до 256 станций в сети), объединенные по цифровому потоку Е1 с применением стандартного протокола E-DSS1.
Рисунок 2.4 - Сети связи с использованием систем МиниКом DХ-500 ЖТ
2.2.6 Создание аналитического центра мониторинга и администрирования
Последнее десятилетие 20-го столетия положило начало революционному обновлению сетей связи предприятий и ведомств. Устанавливаются цифровые УПАТС, прокладываются тысячи километров волоконно-оптических линий связи, внедряются новые радиорелейные и спутниковые системы. Но при модернизации ведомственных и корпоративных сетей связи необходимо обеспечить четкое управление ими. Специалисты компании «Информтехника и Связь» создали программно-аппаратный комплекс системы мониторинга и администрирования сетей связи (СМА), построенных на базе цифровых коммутационных систем «МиниКом DX-500» [6].
Разработанное программное обеспечение позволяет сосредоточить контроль и управление территориально распределенными системами оперативно-технологической связи на одном или нескольких аналитических центрах мониторинга сетей связи. При этом обеспечивается наглядное отображение текущего состояния и загруженности коммуникационного оборудования, разнесенного на десятки и сотни километров. В ходе разработки системы достигнут важный компромисс между удобством и информативностью интерфейса оператора.
С одной стороны, оператор имеет полную информацию обо всех процессах, происходящих в системе, получает актуальные сведения о реальном состоянии системы связи. С другой стороны, он не перегружен информацией, избыток которой может существенно затруднить восприятие человеком общей картины состояния системы. Достаточно сказать, что на участке, состоящем из 80 станций «МиниКом DX-500», отслеживается около 18600 контрольных точек. Понятно, что в случае простого «вываливания» такого объема информации на оператора, разобраться в ней сложно даже специалисту высокой квалификации, особенно в том случае, когда необходимо оперативно принять решение во внештатной или аварийной ситуации [13].
Встроенные в систему средства статистического анализа и наглядного отображения накопленной информации позволяют выявлять нестабильно работающие компоненты системы и принимать меры по предотвращению отказов прежде, чем они смогут оказать негативное влияние на обеспечение пользователей надежной и бесперебойной связью. С этой целью, кроме граничных состояний «исправен/неисправен» («зеленый/красный») для объектов контроля предусмотрено промежуточное состояние, условно называемое «желтым», при котором объект исправен и участвует в обслуживании трафика, но в его функционировании наблюдаются сбои, на которые оператору целесообразно обратить внимание. Типичным примером таких сбоев могут быть ошибки CRC для первого уровня потока Е1 или повторы передачи для второго уровня. В системе предусмотрена возможность гибкой настройки пороговых значений для перехода объектов контроля между состояниями «желтое/зеленое». Как правило, они опираются на частоту поступления диагностических сообщений и могут варьироваться в зависимости от типа объекта контроля [13].
















