151899 (580663)
Текст из файла
Размещено на http://www.allbest.ru/
Муниципальное образовательное учреждение высшего профессионального образования "Южно Уральский Профессиональный Институт"
Кафедра информатики и вычислительной техники
биполярный транзистор коллектор напряжение
Контрольная работа
по дисциплине "Электротехника и электроника"
Тема: Одиночные усилительные каскады на биполярных транзисторов
Челябинск- 2010
Содержание
Одиночные усилительные каскады на биполярных транзисторов
Список использованной литературы
Одиночные усилительные каскады на биполярных транзисторах
-
Что такое биполярный транзистор и для чего он используется?
Биполярный транзистор — трёхэлектродный полупроводниковый прибор, один из типов транзистора. Электроды подключены к трём последовательно расположенным слоям полупроводника с чередующимся типом примесной проводимости. По этому способу чередования различают npn и pnp транзисторы (n (negative) — электронный тип примесной проводимости, p (positive) — дырочный). В биполярном транзисторе, в отличие от других разновидностей, основными носителями являются и электроны, и дырки. Электрод, подключённый к центральному слою, называют базой, электроды, подключённые к внешним слоям, называют коллектором и эмиттером. На простейшей схеме различия между коллектором и эмиттером не видны. В действительности же главное отличие коллектора — бо́льшая площадь p—n-перехода. Кроме того, для работы транзистора абсолютно необходима малая толщина базы. Биполярный точечный транзистор был изобретен в 1947 году, в течение последующих лет он зарекомендовал себя как основной элемент для изготовления интегральных микросхем, использующих транзисторно-транзисторную, резисторно-транзисторную и диодно-транзисторную логику. Применение транзисторов: усилители, каскады усиления, генератор, модулятор, демодулятор (Детектор), инвертор (лог. элемент), микросхемы на транзисторной логике.
-
Чем отличается транзистор типа р-n-р от транзистора типа n-р-n?
В зависимости от типа проводимости зон различают NPN (эмиттер − n-полупроводник, база − p-полупроводник, коллектор − n-полупроводник) и PNP транзисторы. К каждой из зон подведены проводящие контакты. База расположена между эмиттером и коллектором и изготовлена из слаболегированного полупроводника, обладающего большим сопротивлением. Общая площадь контакта база-эмиттер значительно меньше площади контакта коллектор-база, поэтому биполярный транзистор общего вида является несимметричным устройством (невозможно путем изменения полярности подключения поменять местами эмиттер и коллектор и получить в результате абсолютно аналогичный исходному биполярный транзистор).
-
Какие схемы включения биполярных транзисторов используют и чем они отличаются?
Любая схема включения транзистора характеризуется двумя основными показателями. Коэффициент усиления по току Iвых/Iвх. Входное сопротивление Rвх=Uвх/Iвх..
Схема включения с общей базой.
Коэффициент усиления по току: Iвых/Iвх=Iк/Iэ=α [α<1]. Входное сопротивление Rвх=Uвх/Iвх=Uбэ/Iэ.
Входное сопротивление для схемы с общей базой мало и не превышает 100 Ом для маломощных транзисторов, так как входная цепь транзистора при этом представляет собой открытый эмиттерный переход транзистора.
Недостатки схемы с общей базой. Малое усиление по току, так как α < 1. Малое входное сопротивление. Два разных источника напряжения для питания.
Достоинства. Хорошие температурные и частотные свойства. Высокое допустимое напряжение.
Схема включения с общим эмиттером Iвых=Iк, Iвх=Iб, Uвх=Uбэ, Uвых=Uкэ
Коэффициент усиления по току: Iвых/Iвх=Iк/Iб=Iк/(Iэ-Iк) = α/(1-α) = β [β>>1].
Входное сопротивление: Rвх=Uвх/Iвх=Uбэ/Iб.
Достоинства: Большой коэффициент усиления по току. Большой коэффициент усиления по напряжению. Большое усиление мощности. Можно обойтись одним источником питания. Выходное переменное напряжение инвертируется относительно входного.
Недостатки:
Худшие температурные и частотные свойства по сравнению со схемой с общей базой.
Схема с общим коллектором
Iвых = Iэ, Iвх = Iб, Uвх = Uбк, Uвых = Uкэ.
Коэффициент усиления по току: Iвых/Iвх=Iэ/Iб=Iэ/(Iэ-Iк) = 1/(1-α) = β [β>>1].
Входное сопротивление: Rвх=Uвх/Iвх=(Uбэ+Uкэ)/Iб.
Достоинства: Большое входное сопротивление. Малое выходное сопротивление.
Недостатки: Коэффициент усиления по напряжению меньше 1.
Схему с таким включением называют "эмиттерным повторителем".
-
Какие характеристики являются входными и выходными каждой из схем включения биполярных транзисторов?
Обычно анализируют входные и выходные характеристики биполярного транзистора в схемах с общей базой и общим эмиттером. Для определенности и преемственности изложения будем рассматривать p-n-p-транзистор.
Схема с общей базой:
Семейство входных характеристик схемы с общей базой представляет собой зависимость IЭ = f(UЭБ) при фиксированных значениях параметра UКБ - напряжения на коллекторном переходе (рисунок 1,а).
Рисунок 1—Входные (а) и выходные (б) характеристики биполярного транзистора в схеме включения с общей базой
Семейство выходных характеристик схемы с общей базой представляет собой зависимости IК = f(UКБ) при заданных значениях параметра IЭ (рисунок 1,б).
Схема с общим эмиттером:
Семейство входных характеристик схемы с общим эмиттером представляет собой зависимости IБ = f(UБЭ), причем параметром является
напряжение UКЭ (рисунок 2,а).
Рисунок 2—Входные (а) и выходные (б) характеристики биполярного транзистора в схеме включения с общим эмиттером
Вторая характеристика на рисунке 2,а (UКЭ < 0) относится к нормальному активному режиму, для получения которого напряжение UКЭ должно быть в p-n-p транзисторе отрицательным и по модулю превышать напряжение UЭБ. В этом случае UКБ = UКЭ + UЭБ = UКЭ - UБЭ < 0.
Семейство выходных характеристик схемы с общим эмиттером представляет собой зависимости IК = f(UКЭ) при заданном параметре IБ (рисунок 2,б).
Крутые начальные участки характеристик относятся к режиму насыщения, а участки с малым наклоном - к нормальному активному режиму. Переход от первого режима ко второму, как уже отмечалось, происходит при значениях |UКЭ|, превышающих |UБЭ|. На характеристиках в качестве параметра берется не напряжение UБЭ, а входной ток IБ.
-
Каково назначение элементов в схемах усилителей с общим эмиттером и общим коллектором?
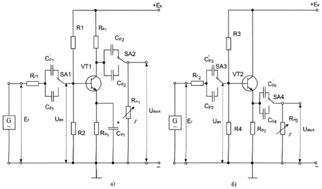
Резисторы Rг учитывают в схемах внутреннее сопротивление источника сигнала. На входе каждого каскада находятся разделительные конденсаторы
. Кроме выполнения обычной функции разделения генератора и каскада по постоянному току, они служат для определения входного сопротивления каскада.
Назначение остальных элементов в схеме с общим эмиттером (рисунок 3а): Rк1 − коллекторная нагрузка каскада, Rн1 − нагрузка каскада, R1, R2 − делитель напряжения для подачи прямого смещения на вход транзистора, Rэ1 − резистор для стабилизации рабочей точки покоя.
Резистор Rэ1 вносит в схему отрицательную обратную связь по постоянному току. Действие обратной связи (стабилизации рабочей точки покоя) происходит за счет включения напряжения обратной связи во входную цепь усилителя. Если Rэ1Iэ возрастает, то напряжение между базой и эмиттером транзистора VT1 уменьшается, т.к. UR1=R2∙Iдconst, где Iд − ток делителя. Конденсатор Сэ1 шунтирует резистор Rэ1 по переменному сигналу. Назначение элементов в схеме с общим коллектором (рисунок 3б): R3, R4 − делитель напряжения для подачи прямого смещения на вход транзистора, Rэ2 −эмиттерная нагрузка каскада, Rн2 − нагрузка каскада.
В схеме действует 100% отрицательная обратная связь по напряжению, т.к. нагрузка включена во входную цепь усилителя и поэтому коэффициент усиления напряжения меньше 1. Из-за последовательной отрицательной обратной связи по напряжению входное сопротивление каскада велико, а выходное – мало, поэтому усилитель слабо влияет на источник входного сигнала и может работать на низкоомную нагрузку. Во всех усилительных каскадах выходное напряжение снимается с резисторов RН1, RН2. На выходе каждого каскада находятся разделительные конденсаторы
. Кроме выполнения обычной функции разделения нагрузки и каскада по постоянному току, они служат для определения выходного сопротивления каскада.
Рисунок 3—Электрическая схема усилительных каскадов с общим эмиттером (а) и с общим коллектором (б)
-
Что произойдет в схеме усилителя с ОЭ, если возникает пробой Ср2, Сэ1 и обрыв в цепях R1, R2?
При обрыве в цепи R2 и шунтировании Сэ1 на эмиттер будет подано обратное напряжение. А при обрыве R1 и шунтировании Ср2 на коллектор подастся прямое напряжение. В результате коллектор и эмиттер поменяться ролями, если на коллекторный переход будет подано прямое напряжение, а на эмиттерный-обратное.
Такой режим работы называется инверсным активным режимом (ИАР). В этом случае транзистор "работает" в обратном направлении: из коллектора идет инжекция дырок, которые проходят через базу и собираются эмиттерным переходом, но при этом его параметры отличаются от первоначальных.
-
Как должна выбираться рабочая точка покоя, чтобы обеспечить усиление возможно большего входного сигнала с минимальными нелинейными искажениями?
Провести линию нагрузки по постоянному току MN используя выходные характеристики транзистора. Линия нагрузки MN стоится по двум точкам. Точка N соответствует режиму холостого хода, когда Iк=0, а Uкэ=Ек. Точка M соответствует режиму, когда Uкэ=0, Iк=Ек/(Rк1+Rэ1). Выбрать рабочую точку покоя А примерно посредине линии нагрузки по постоянному току MN.
-
Какие элементы в усилительном каскаде обуславливают появление нелинейных искажений в выходном сигнале?
Нелинейные искажения зависят постоянной времени перезаряда конденсатора, из этого следует, что элементами обуславливающими появление нелинейных искажений в выходном сигнале являются конденсаторы.
-
Как оцениваются нелинейные и частотные искажения сигналов?
Нелинейные искажения вызваны нелинейностью системы обработки и передачи сигнала. Эти искажения вызывают появление в частотном спектре выходного сигнала составляющих, отсутствующих во входном сигнале. Нелинейные искажения представляют собой изменения формы колебаний, проходящих через электрическую цепь (например, через усилитель или трансформатор), вызванные нарушениями пропорциональности между мгновенными значениями напряжения на входе этой цепи и на ее выходе. Это происходит, когда характеристика выходного напряжения нелинейно зависит от входного. Количественно нелинейные искажения оцениваются коэффициентом нелинейных искажений или коэффициентом гармоник. Типовые значения КНИ : 0 % — синусоида; 3 % — форма, близкая к синусоидальной; 5 % — форма, приближенная к синусоидальной (отклонения формы уже заметны на глаз); до 21 % — сигнал трапецеидальной или ступенчатой формы; 43 % — сигнал прямоугольной формы.
Частотные искажения вызваны неидеальностью амплитудно-частотной характеристики системы обработки и передачи сигнала. Показателем степени частотных искажений, возникающих в каком-либо устройстве, служит неравномерность его амплитудно-частотной характеристики, количественным показателем на какой-либо конкретной частоте спектра сигнала является коэффициент частотных искажений.
Коэффициент частотных искажений — отношение коэффициента передачи на средних частотах к его значению на данной частоте.
10. Каким образом задается режим работы транзистора усилительного каскада?
Нормальный активный режим. Переход эмиттер-база включен в прямом направлении (открыт), а переход коллектор-база — в обратном (закрыт)
Инверсный активный режим. Эмиттерный переход имеет обратное включение, а коллекторный переход — прямое.
Режим насыщения. Оба p-n перехода смещены в прямом направлении (оба открыты).
Режим отсечки. В данном режиме оба p-n перехода прибора смещены в обратном направлении (оба закрыты).
Существуют три схемы включения транзисторов в усилительных каскадах: с общей базой, с общим эмиттером и общим коллектором.
11. Как строится нагрузочная прямая по переменной составляющей по отношению к выбранной точке покоя?
Выбрав рабочую точку покоя А примерно посредине линии нагрузки по постоянному току MN, проводим через точку покоя А линию нагрузки СD по переменному току под углом , котангенс которого пропорционален результирующему сопротивлению в цепи коллектора по переменному току: ctg=(a/b)Rн1~, где a − масштабный коэффициент по оси ординат, мА/мм; b − масштабный коэффициент по оси абсцисс, В/мм; Rн1=(Rк1Rн1)/(Rк1+Rн1), кОм.
12. Чем вызвана необходимость температурной стабилизации усилительного каскада?
1>Характеристики
Тип файла документ
Документы такого типа открываются такими программами, как Microsoft Office Word на компьютерах Windows, Apple Pages на компьютерах Mac, Open Office - бесплатная альтернатива на различных платформах, в том числе Linux. Наиболее простым и современным решением будут Google документы, так как открываются онлайн без скачивания прямо в браузере на любой платформе. Существуют российские качественные аналоги, например от Яндекса.
Будьте внимательны на мобильных устройствах, так как там используются упрощённый функционал даже в официальном приложении от Microsoft, поэтому для просмотра скачивайте PDF-версию. А если нужно редактировать файл, то используйте оригинальный файл.
Файлы такого типа обычно разбиты на страницы, а текст может быть форматированным (жирный, курсив, выбор шрифта, таблицы и т.п.), а также в него можно добавлять изображения. Формат идеально подходит для рефератов, докладов и РПЗ курсовых проектов, которые необходимо распечатать. Кстати перед печатью также сохраняйте файл в PDF, так как принтер может начудить со шрифтами.















