147925 (580263), страница 2
Текст из файла (страница 2)
Для очистки от загрязнений деталей и узлов подвижного состава перед ремонтом (букс, колёсных пар, рессор, тележек, тормозных тяг) используют струйные моечные машины. В зависимости от поступающих загрязнений вода находится в обороте от 1 до 2 месяцев. Струйная моечная машина представляет собой закрытую камеру с наконечниками, которую называют соплом, куда поступают промывочные детали.
Моющий раствор готовят на водопроводной воде путём добавления до 50 г./л щелочного реагента (едкого натрия или кальцинированной соды) и 2–3 г./л жидкого стекла для эмульгирования смываемых нефтепродуктов. При истощении моющего средства его корректируют добавлением щелочи. Моющий раствор из бака, располагающегося под камерой, подается насосом к соплам с напором 30–40 мм водяного столба, а отработанный раствор стекает обратно в бак. После этого происходит домывание объекта (детали), путём ополаскивания чистой водой.
В процессе работы машины образуется слой всплывших нефтепродуктов и образуется осадок, при этом обычно осадок забивает всасывающий патрубок насоса и сопловую систему, а находившиеся нефтепродукты замасливают промываемую поверхность, что приводит к ухудшению качества мойки деталей. Чтобы этого не происходило, машину останавливают на чистку, а моющий раствор очищают.
Отработанные щелочные моющие растворы представляют собой эмульсию разной окраски от желто-белого до темно-коричневого цвета.
Допустимое солесодержание моющего щелочного раствора используемого в обороте соответствует СХ = 7000 г./м3, а после обмывки в машине с использованием щелочи остается солесодержание СХ1 = 10–100 г./м3 после роликов и букс (более загрязненные детали) и СХ2 = 300–2500 г./м3 после колесных пар (менее загрязнены).
Нефтепродукты в воде находятся в виде кусков плавающей смазки, после подшипников и букс, и в виде масел после обмывки тележек, колесных пар и цистерн.
Присутствие щелочи приводит к образованию коллоидного раствора и повышенного пенообразования. Взвешенные вещества состоят из песка, глины, продуктов коррозии и износа промываемых деталей. Концентрация их составляет от 200–3000 мг/л.
Основным способом очистки отработанных растворов является отстаивание, причем за 3–5 мин. отстаивания удаляется 60% взвешенных веществ.
Наиболее перспективным оборудованием по отстаиванию является реактор-отстойник, в котором для ускорения отведения взвешенных веществ и нефтепродуктов по оси аппарата размещено приспособление в виде последовательно расположенных воронок. Реактор – отстойник устанавливают после песколовки. Содержание взвешенных веществ на выходе при очистке вод после мойки вагонов составляет 75 мг/л. Производительность оборудования 5–10 м3/час.
Для более глубокой очистки от нефтепродуктов и взвешенных веществ используют флотаторы. Максимальная концентрация нефтепродуктов на флотаторе не должна превышать 50 мг/л, после флотации содержание нефтепродуктов уменьшается в 8–10 раз.
Для более глубокой очистки от нефтепродуктов используют фильтры с зернистой загрузкой.
-
Определение количества образующего осадка, кг/сут.
,
где W1 – производительность моющего насоса, м3/час;
Т1 – продолжительность работы моющего насоса, час/сут;
С1 – концентрация взвешенных веществ поступающих в моечный раствор, г/м3;
α – доля твёрдой фазы в осадке;
103 – коэффициент перевода в кг.
-
Определение объёма воды теряемого с осадком, м3/сут.
ОС = Р·(1 – α)·10-3,
где (1 – α) – доля воды в осадке.
-
Определение количества смываемых нефтепродуктов поступающих в моечный раствор, г/м3.
,
где Сн – концентрация нефтепродуктов поступающих в моечный раствор, г/м3;
β – доля нефтепродуктов в смываемой смеси;
103 – коэффициент перевода в кг.
-
Определение объёма воды в смываемом нефтепродукте, кг/сут (дм3/сут).
НП = Рн· (1-β)
где 1-β – доля воды в смываемой смеси
-
Определение объёма воды от испарения (м3/сут) при вентиляционном отсосе паров из моечной машины.
,
где С2 – содержание водяных паров в вентиляционном отсосе, г/м3;
Т2 – продолжительность работы вентилятора, час/сут;
W2 – производительность вентилятора, м3/ч;
106 – коэффициент перевода в м3/сут.
-
Определение объёма потерь воды от уноса моющего раствора, м3/сут.
,
где К1 – коэффициент (процента потери раствора от уноса и разбрызгивания).
-
Определение солесодержания моющего раствора, используемого в обороте без продувки контура (П=0).
Солесодержание в контуре СХ определяется из уравнения (1). Значение Сх определяется при П = 0 и Qдоп = 10000 г./сут и для Сдоб = 300, 500 и 1000 г./м3 (соответствующая солесодержанию питьевой воды).
Сдоб.=300 г./м3
Сдоб.=500 г./м3
Сдоб.=1000 г./м3
-
Объём продувки контура определяется из расчёта, что допустимое солесодержание моющего щелочного раствора используемого в обороте соответствует 7000 г./м3, а Qдоп – расчетное подкрепление раствора щелочью 10000 г./сут.
Допустимое солесодержание моющего щелочного раствора меньше 7000 г./м3, поэтому продувка не нужна.
-
Объём подпитки контура определяется по уравнению (2).
Qподп = 0,28+0,06+0,003+0,96 = 1,3 м3/cут
Затем рассчитывается процент подпитки и продувки в общем объеме контура.
14,4 = 100%;
1,3 = Х%;
Х = 9,02%.
Общее количество подпиточной воды не должно превышать 5%. Необходимо вычислить, что оказывает большее влияние.
-
Расчёт контура обмывки вагонов
При наружной обмывке пассажирских вагонов, вагонов электропоездов, дизельных поездов и кузовов локомотивов образуется сточная вода, загрязнённая минеральной взвесью, эмульгированным маслом и моющими средствами, в состав которых входят поверхностно-активные вещества и кислоты. В сточной воде содержится до 300 мг/л нефтепродуктов, большое количество минеральной и органической взвеси до 250 мг/л.
На предприятиях сети (на железных дорогах) наружную обмывку подвижного состава осуществляют с помощью специальной моечной машины, включающей систему труб с насадками для моющего раствора и обмывочной водой, а также систему вращающихся щёток, количество которых доходит до восьми пар. Моющий раствор готовят на основе технического моющего средства (ТМС), в состав которого входят компоненты: ПАВ – алкиларилсульфонат – 40%; триполифосфат – 20%; сульфат натрия – 25%; силикат натрия ингибитор коррозии -5%; вода -10%.
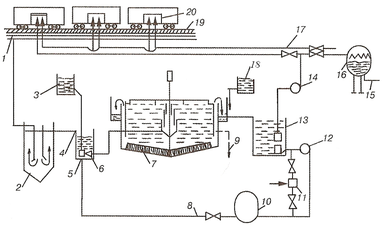
Машина находится на открытой площадке или в закрытом ангаре. По мере продвижения подвижного состава со скоростью 0,4 – 0,5 км/час, с него смывают грубые загрязнения, наносят моющий раствор, растирают его по поверхности и обмывают подогретой водой щётками. Подогрев обмывочной (оборотной) воды проводят в котельной. Заключительной операцией является обмывка свежей водой. Обмывочная вода стекает с подвижного состава в межрельсовый лоток, проходит очистку и используется повторно (рис. 2).
Рис. 2. Схема оборотного использования воды при промывке грузовых вагонов:
1 – прирельсовый сборный лоток; 2 – колодец – предотстойник; 3 – дозатор коагулянта; 4 – отводящий лоток; 5 – гидроэлеватор; 6 – промежуточный резервуар; 7 – флотатор-отстойник; 8 – рециркуляционный трубопровод; 9 – выпуск нефтепродуктов; 10 – напорный бак; 11 – воздушный эжектор; 12 – рециркуляционный насос; 13 – резервуар для очищенной воды; 14 – насос для подачи воды на промывку; 15 – выпуск в канализацию; 16 – фильтр для доочистки сбрасываемой воды; 17 – водопровод; 18 – хлоратор; 19 – решетка; 20 – промываемые вагоны.
-
Определение количества образующего осадка (кг/сут.)
,
где V1 – расход воды на обмывку одного вагона без использования моющего средства: 1,5 м3/вагон;
N – количество обмываемых вагонов в сутки, штук;
С2 – концентрация взвешенных веществ в отработанной воде;
С1 – допустимая концентрация взвешенных веществ в оборотной воде, С1=75 г./м3;
α – доля твёрдой фазы в осадке;
1000 – коэффициент перевода в кг.
-
Определить количество воды теряемое с осадком, м3/сут.
ОС = Р1·(1-α)·10 −3,
где (1-α) – доля воды.
-
Определить количество уловленных нефтепродуктов, кг/сут
,
где N – количество обмываемых вагонов в сутки, штук;
С4 – концентрация нефтепродуктов в отработанной воде г/м3;
С3 – допустимая концентрация нефтепродуктов в отработанной воде
С3 = 20 г./м3;
β – доля нефтепродукта в отводимой смеси;
1000 – коэффициент перевода в кг.
-
Определить количество воды, теряемое с удаляемыми нефтепродуктами, л/сут.
НП = Р2 · (1-β),
где (1-β) – для воды в уловленных нефтепродуктах.
-
Определить объём воды теряемой на унос и разбрызгивание при машинной обмывке подвижного состава, м3/сут.
,
где К1 – коэффициент потерь воды на унос и разбрызгивание, 2%,
100 – перевод процентов в долю.
-
Определить потери воды от испарения из моечной машины струйного типа, м3/сут.
,
где К2 – коэффициент на испарение воды, зависящий от времени года (0,2% для лета);
t1 – начальная температура обмывочной воды, оС;
t2 – конечная температура обмывочной воды, оС,
100 – перевод процентов в долю
-
Количество солей, поступающее в оборотную воду без применения моющих растворов (смытых с вагонов), г/сут рассчитывается по формуле:
m1 = C5 · V1∙N,
где С5 – увеличение солесодержания оборотной воды (г/м3 ∙сут), которое равно 10 г./м3 в сутки;
-
Определить массу солей, поступающую в оборотную воду при использовании моющих средств (для смачивания вагонов), г/сутки.
Избыток моющего раствора стекает в количестве 1/2 от наносимого количества его на вагон (расход моющего средства-раствора составляет примерно 5 л на вагон).
m2 =1/2 · V1 · N ∙ С6 · α1 + m1,
где V1 – расход технического моющего средства-раствора, л/вагон;
N – количество обмываемых вагонов в сутки, штук;
С6 – концентрация моющего средства-раствора, г/л;
α1 – доля непрореагировавшего моющего раствора;
m1 – масса солей, смытых с вагона, г/сутки.
Оставшаяся часть ТМС находится на стенках вагона.
-
Определить солесодержание оборотной воды «Cх » без продувки контура (П=0) и без применения моющего раствора из солевого баланса из уравнениия (1).
(У+ОС+НП+П) ∙ Сх =(И+У+ОС+НП+П)∙Сдоб+Qдоп,
где У – потеря воды от капельного уноса, м3/сут;
ОС – потеря воды с удалённым осадком (нефтешламом), м3/сут;
НП – потеря воды с выделенными нефтепродуктами, м3/сут;
И – потеря воды от испарения, м3/сут;
Сдоб – солесодержание добавочной воды, мг/л (г/м3);
















