Ушаков_ТПЭВМ (562162), страница 31
Текст из файла (страница 31)
Рис. 15.10. Магнетронное распыление:
а - магнетрон с плоским катодом; б - схема бомбардировки катода; 1 - подложка;
2 - нейтральный атом; 3 - электрон: 4 - ион; 5 - плазма; 6 - темное анодное пространство;
7 - анод; 8 - темное катодное пространство
Магнетронное распыление (рис. 15.10, а) является вариантом «диодных» систем распыления. Все конструктивные элементы монтируются в корпусе 1, который присоединяется к вакуумной камере (на рис. 15.10 камера не показана) через изолирующее юльцо 2, 14 и фланец 15. Дискообразный катод-мишень 3 охлаждается прогочной водой, поступающей по трубкам 5 и 8. Под катодом расположен магнитный блок, состоящий из центральных 7 и периферийных 9 магнитов, закрепленных на основании 4. На катод через клемму 6 подается высокое напряжение (300...700 В). Магнитный блок создает над поверхностью катода дугообразное неоднородное поле. Область распыления обозначена 10 и 12, а силовые линии магнитного поля - 11. Над катодом расположены кольцевой анод 13 и диск, на котором установлены подложки. Такое расположение анода обеспечивает образование электрического поля с составляющей, перпендикулярной плоскости катода. Высокие скорости осаждения достигаются при давлении 0,1...0,5 Па. При подаче отрицательного потенциала на катод в прикатодной области возникает неоднородное электрическое поле, силовые линии которого скрещиваются с силовыми линиями магнитного поля 11, замыкающими магнитную систему. На вылетающие с поверхности катода электроны действуют эти пересекающиеся поля, которые удерживают электроны в темном катодном пространстве (рис. 15.10, б). Покинуть это пространство электроны не могут: с одной стороны этому препятствует магнитное поле, возвращающее электроны на катод, с другой стороны - поверхность мишени, отталкивающая электроны. В результате осцилляции электронов возникает интенсивная ионизация рабочего газа в непосредственной близости от катода. При этом возрастают интенсивность бомбардировки катода, скорость его распыления и осаждения материала на подложку. Потери энергии приводят к тому, что электроны покидают темное катодное пространство и при движении к аноду описывают сжимающиеся спирали. Это повышает эффективность ионизации и существенно уменьшает энергию, рассеиваемую электронами на аноде. Основным источником нагрева подложек становится энергия, выделяемая при торможении и конденсации осаждаемых атомов вещества. Температура подложки при этом не превышает 100...200°С. Высокие скорости роста пленок в магнетронных системах обеспечиваются также сравнительно низким давлением у подложки, что снижает потери энергии распыленных атомов при достижении- поверхности подложки. Этим в основном определяется высокая адгезия пленок к подложке при использовании магнетронных распылительных систем, что позволяет получать пленки из тугоплавких металлов и многокомпонентных сплавов без адгезионного подслоя.
Распыление ионной бомбардировкой имеет следующие преимущества:
1) обеспечивается высокая адгезия пленки к подложке, что объясняется высокой энергией распыленных атомов;
2) сохраняется состав материала пленки вследствие низкой температуры распыления;
3) отсутствует перегрев вакуумной камеры при получении пленок из тугоплавких металлов;
4) обеспечивается малая инерционность процесса, так как распыление прекращается при снятии напряжения;
5) вследствие большой площади распыляемой пластины (мишени) получаются равномерные по толщине пленки на подложках больших размеров, что обеспечивает эффективную реализацию группового метода напыления;
6) мишень является длительно не изменяемым источником распыляемого материала, что облегчает автоматизацию процесса и обеспечивает однородность получаемых пленок.
Большинство промышленных установок основаны на использовании трехэлектродных систем распыления.
15.4. Контроль толщины тонких пленок
Для определения толщины тонких пленок применяют такие методы: резистивный, микровзвешивания, оптический, интерференционный, радиочастотный и др.
Многие из них позволяют производить измерение толщины пленки в процессе термического напыления в вакууме и управлять режимами технологического процесса.
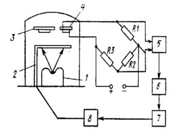
Резистивный метод. Данный метод основан на измерении сопротивления контрольного образца, напыляемого одновременно с основной пленкой (рис. 15.11).
Рис. 15.11. Измерение толщины пленки резистивным методом
В вакуумной камере устанавливаются подложки 3 и 4, на которые напыляется пленка. На подложке 4 формируется контрольное сопротивление Rх, определяемое параметрами моста:
Rx=R1R3/R2. (15.14)
С моста сигнал поступает на усилитель 5. Достижение баланса моста соответствует заданной толщине пленки. При этом срабатывает электронный ключ 6, который включает блок управления приводом 7. Заслонка 2 с помощью электромеханического устройства 8 перекрывает поток напыляемого вещества с резистивного испарителя 1,
Точность измерения толщины пленки резистивным методом составляет 5...10%. Этот метод применим только к проводящим пленкам. Он не пригоден для измерения пленок с малым сопротивлением (≤1 Ом/), так как переходные сопротивления соизмеримы с сопротивлением пленки.
Резистивный метод позволяет контролировать скорость осаждения пленки и прекращать напыление по достижении заданной толщины путем включения заслонки.
Метод микровзвешивания. Он основан на определении толщины пленки по количеству осажденного вещества. Толщина пленки
H = G/(Fγ), (15.15)
где G - разность массы подложки до и после осаждения пленки; F - площадь, покрытая слоем пленки; у - плотность вещества пленки.
За толщину пленки принимают толщину такого слоя, при котором образующий его металл равномерно распределен по всей поверхности с плотностью сплошного материала. При измерении малых масс требуется очень чувствительная система, что является недостатком метода. Для измерения толщины пленки при ее осаждении в вакууме применяют весы. Коромыслом весов служит стеклянный капилляр, на концах которого приклеиваются тонкие кварцевые нити. На одном конце коромысла помещают подложку, на другом - противовес. Массу пленки определяют по величине тока, необходимого для компенсации отклонения коромысла. Тарировкой весов установлено, что существует линейная зависимость между массой пленки и компенсационным током.
Оптический интерференционный метод. Этот метод основан на использовании эффектов, возникающих в системе «пленка - подложка» при изменении толщины пленки. Они состоят в том, что по мере утолщения пленки интенсивность отраженного света уменьшается и достигает минимума в тот момент, когда толщина пленки становится равной 1/4 длины волны падающего света. При дальнейшем увеличении толщины пленки отражение усиливается и достигает максимума при толщине, равной половине длины волны. Практически можно производить наблюдения до 10...20 экстремумов в зависимости от оптических свойств наносимого вещества. Положительным свойством метода является возможность измерять толщину в процессе напыления пленки.
Радиочастотный метод или метод кварцевого резонатора. Метод основан на измерении отклонения частоты колебаний кварцевого кристалла при осаждении на нем напыляемого материала. При изменении массы т кварцевого кристалла на величину Δт частота его колебаний f меняется пропорционально изменению массы на величину Δf
Δf / f =Δт / т. (15.16)
Объем напыленной планки v = Sh = Δт / γ, (S - площадь кварцевого кристалла; /h - толщина пленки; γ - плотность пленки), откуда толщина пленки
h = Δт/(γ S) или h = т Δf / (f γ S). (15.17)
Обозначая все постоянные параметры через с, получим
h = сΔf , (15.18)
где с - коэффициент пропорциональности.
Приборы с кварцевым резонатором имеют удовлетворительную точность, высокую чувствительность и малую инерционность.
Выпускаемый отечественной промышленностью кварцевый измеритель (КИТ) позволяет проверить толщину пленок в пределах 0,01... 5 мкм с точностью ±10%. Он подает сигнал окончания процесса после получения пленки нужной толщины, который управляет перемещением заслонки.
Недостатком метода является уход частоты, связанный с нестабильностью температуры кристалла, неточным выполнением его среза и с паразитными колебаниями, возникающими при плохом креплении.
Для контроля скорости осаждения применяют ионизационный, емкостный и другие методы.
Ионизационный метод. Этот метод основан на ионизации паров испаряемого вещества электронами катода. Скорость испарения измеряют путем определения ионного тока паров этого вещества специальным манометром, установленным над испарителем. Ионизационный метод является универсальным, имеет широкие пределы измерения с точностью до 1 % и может быть использован для стабилизации процесса напыления.
Рис. 15.12. Гребенчатый конденсатор
Емкостный метод. Его применяют для измерения скорости осаждения только диэлектрических пленок. В основу метода положено измерение малых приращений емкости плоского гребенчатого конденсатора (рис. 15.12) при осаждении на него пленки диэлектрика. Гребенчатый плоский конденсатор представляет собой чередующиеся проводящие полоски 1, нанесенные на изолирующую подложку и соединенные с контактами. При напылении сверху диэлектрической пленки 2 и заполнении ее каналов между обкладками емкость С возрастает вследствие изменения диэлектрической проницаемости. При малых толщинах диэлектрических пленок изменение емкости ΔС от толщины диэлектрика практически имеет линейный характер. Приращения емкости измеряют с помощью измерительного моста.
Для измерения остаточного давления в вакуумных установках применяют в основном термоэлектрические и ионизационные приборы.
В термоэлектрических приборах в качестве задающей величины используется зависимость теплопроводности от давления, а в ионизационных приборах — ионный ток. Наиболее совершенным методом исследования тонких пленок является растровая электронная микроскопия.
15.5. Основные этапы технологического процесса
изготовления тонкопленочных интегральных микросхем
Основными этапами технологического процесса изготовления тонкопленочных микросхем являются составление топологии схемы, изготовление оригинала интегральной микросхемы, фотошаблона и масок, напыление элементов схемы.
Составление топологии схемы. Этап заключается в определении конфигурации, геометрических размеров и рационального размещения на подложке пленочных и навесных элементов, а также порядка их соединения.
Рис. 15.13. Последовательность разработки топологии тонкопленочной
интегральной микросхемы
При разработке топологии необходимо иметь принципиальную электрическую схему с перечнем элементов и их параметров. Топология для самостоятельных функциональных схем разрабатывается в такой последовательности:
-
разрабатывается коммутационная схема взаимного размещения элементов;
-
выбирается форма и рассчитываются размеры пленочных элементов;
-
размещаются пленочные элементы на подложке;
-
соединяются пленочные и навесные элементы;
-
определяются размеры подложки.
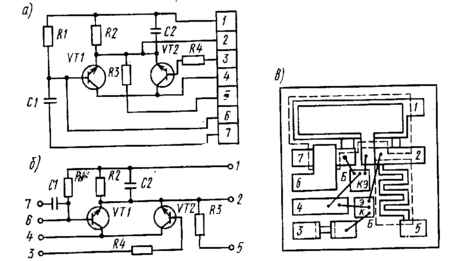
Заданная электрическая схема (рис. 15.13, а) должна быть упорядочена в соответствии с особенностями пленочной технологии. Количество пересечений проводников сводится к минимуму (рис. 15.13, б). Топология микросхемы показана на рис. 15.13, в. Контактные площадки 1 - 7 входов и выходов должны быть максимально удалены друг от друга и расположены по периметру платы.
Отношение максимального и минимального значений номиналов резисторов в схеме не должно превышать 50.
В общем случае топологическая задача допускает весьма большое количество решений. Однако при этом можно выделить общие положения, которые необходимо учитывать при проектировании. Пленочные элементы располагают на расстоянии не менее 0,6... 1,0 мм от края подложки; расстояние до края подложки берут не менее 0,3 ...0,5 мм; минимальное расстояние между двумя соседними элементами одного слоя составляет 0,3 мм; расстояние от навесного элемента до контактной площадки должно быть не более 3 мм и не менее 0,5 мм; минимальные размеры тонкопленочных резисторов принимают по ширине 0,2 мм, по длине 0,4 мм. Для осуществления надежного контакта минимальное перекрытие токопроводящих полосок должно составлять 0,3 мм. Ширину соединительных проводников выбирают по возможности максимальными (не менее 30 мкм). Элементы соединяют по кратчайшему пути, что определяет конфигурацию проводников.
















