Книга хз0561.1-из интернета (559875), страница 40
Текст из файла (страница 40)
Проведение АОДП возможно только после детального изучения рабочих функций всех компонентов рассматриваемой технической системы. На работу системы оказывает влияние человеческий фактор, например, возможность совершения оператором ошибки. Поэтому желательно все потенциальные инциденты – «отказы операторов» вводить в содержание дерева причин. Дерево отражает статический характер событий. Построением нескольких деревьев можно отразить их динамику, т. е. развитие событий во времени.
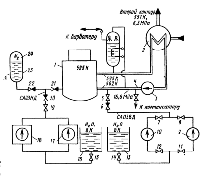
Рис. 4.9. Примерная схема–вариант аварийного охлаждения зоны ядерной
энергетической установки
Рассмотрим пример. Допустим, что ядерная энергетическая установка (ЯЭУ) включает первый контур (рис. 4.9), состоящий из реактора 1, парогенератора 2, главного циркуляционного насоса (ГЦН) 3 и главных циркуляционных трубопроводов 4, заполненных теплоносителем –водой (в процессе работы реактора вода получает высокую наведенную радиоактивность). В парогенераторе вода охлаждается и, отдав теплоту теплоносителю второго контура, возвращается ГЦН в реактор для охлаждения твэлов. Перегрев оболочек твэлов и их разрушение можно рассматривать как катастрофу. Поэтому все ЯЭУ снабжены системами аварийного охлаждения активной зоны реактора –САОЗ, которые обеспечивают отвод теплоты из активной зоны в случае разгерметизации циркуляционного контура и потери теплоносителя САОЗ включает насосы низкого (ННД) 17и 18 высокого (НВД) 9 и 10давления, гидроаккумулятор (ГА) 23, в котором вода находится под давлением азота 24, и баки запаса воды и раствора борной кислоты 13 и 16. Условно примем следующий порядок работы САОЗ при большой разгерметизации циркуляционного контура сначала работает САОЗ высокого давления (ВД), состоящая из НВД и необходимой арматуры, затем работает САОЗ низкого давления (НД) – ГА и ННД В процессе эксплуатации ЯЭУ при возникновении «малых» течей допускается временная работа без аварийной остановки, при этом происходит автоматическая компенсация теплоносителя (работают компенсаторы, барботер) или принимаются другие срочные меры к локализации течи и устранению загрязнений помещения радиоактивностью.
Таблица 4.7. Перечень компонентов САОЗ ЯЭУ
| Номер компонента и индекса | Компонент | Наименование отказа Х\ |
| САОЗ ВД | ||
| 5 | Задвижка | Закрыта |
| 6 | Обратный клапан | Закрыт |
| 7 | Задвижка | Закрыта |
| 8 | Задвижка | Закрыта |
| 9 | Насос высокого давления | Не работает |
| 10 | Насос высокого давления | Не работает |
| 11 | Задвижка | Закрыта |
| 12 | Задвижка | Закрыта |
| 13 | Емкость | Нет воды |
| 14 | Задвижка | Закрыта |
| САОЗ НД | ||
| 24 | Азот гидроаккумулятора | Нет давления |
| 23 | Емкость гидроаккумулятора | Нет воды |
| 22 | Обратный клапан | Закрыт |
| 21 | Обратный клапан | Закрыт |
| 20 | Обратный клапан | Закрыт |
| 19 | Задвижка | Закрыта |
| 18 | Насос низкого давления с запорной арматурой | Не работает |
| 17 | Насос низкого давления с запорной арматурой | Не работает |
| 16 | Емкость | Нет воды |
| 15 | Задвижка | Закрыта |
Задаем потенциально возможное чепе, ведущее к катастрофе –отказ САОЗ. Находим все компоненты системы, которые могут привести к отказу САОЗ. Перечень компонентов Xi, дан в табл. 4.7. Используя материал §4.1, устанавливаем логические связи и строим дерево причин (рис. 4.10). Общая формула чепе «отказ САОЗ» имеет вид:
В этом выражении Хi одновременно являются наименованиями отказов и их индикаторами, которые принимают значение: 1 –чепе произошло и 0–отсутствие чепе.
Дерево причин показывает, что критическими компонентами являются 5, 6, 13, 14, 15, 16, 19,20, 21, 22, 23, 24, так как отказ одного из них достаточен для того, чтобы вызвать катастрофу.
После завершения АОДП можно от качественных характеристик приступить к количественному анализу.
Во многих случаях представление о состоянии системы, альтернативных путях протекания и результатах какого-либо процесса можно создать с помощью более простого графа. Рассмотрим его построение на примере трех параллельно работающих компонентов А1, А2, и А3 (рис. 4.11). Исходным пунктом является кружок, который представляет в общем виде рассматриваемое состояние. Из этого узла ветви ведут к узлам, представляющим состояние первого компонента (в соответствии с заданными вероятностями), и таким же образом дальше от каждого из этих узлов к следующим, в которых указаны состояния второго и третьего компонентов, пока на выходе не получаются все возможные комбинации событий. В результате получается дерево событий, в котором каждый путь от исходной точки до конечного узла описывает одну из эволюции системы. В прямоугольниках справа от конечных узлов на рис. 4.11 еще раз указан результат события, соответствующий пути к этому конечному узлу. В рассматриваемом примере с тремя параллельно работающими компонентами в прямоугольниках указаны результирующие вероятности для состояния системы, которые при независимости выхода из строя отдельных компонентов получаются простым перемножением отдельных вероятностей (вероятность чепе в рассматриваемый отрезок времени принята одинаковой для каждого из трех компонентов: qi= 10-3; i== 1, 2, 3).
Анализ опасностей с помощью дерева последствий потенциального чепе (АОДПО) отличается от АОДП тем, что в случае АОДПО задается потенциальное чепе –инициатор, и исследуют всю группу событий – последствий, к которым оно может привести. Таким образом, между событиями имеется временная зависимость. АОДПО можно проводить на любом объекте. Как и АОДП он требует хорошее знание объекта. Поэтому перед тем, как проводить АОДПО, необходимо тщательно изучить объект, вспомогательное оборудование, параметры окружающей среды, организационные вопросы.
Рис. 4.10. Дерево причин потенциального чепе–отказа САОЗ ЯЭУ
Рис. 4.11. Дерево событий при аварии трех параллельно работающих компонентов
Воспользуемся предыдущим примером с ЯЭУ. Зададим потенциальное чепе «Снижение расхода теплоносителя в первом контуре». Дерево последствий (рассматривались только подсистемы) представлено на рис. 4.12. В число последствий входят: рабочая утечка, штатная работа САОЗ и чепе-авария. Далее можно переходить к количественному анализу (§ 4.3). Для построения дерева последствий можно использовать символы, представленные в табл. 4.8.
Анализ опасностей методом потенциальных отклонений (АОМПО): отклонение –режим функционирования какого-либо объекта, системы, процесса или какой-либо их части (компонента), отличающийся в той или иной мере от конструкторского предназначения (замысла).
Метод потенциальных отклонений (МПО) – процедура искусственного создания отклонений с помощью ключевых слов. Этим методом анализируют опасности герметичных процессов и систем. Наибольшее распространение он получил в химической промышленности. АОМПО обычно предшествует ПАО.
После того, как с помощью ПАО были установлены источники опасностей (системы, чепе), необходимо выявить те отклонения, которые могут привести к этим чепе. Для этого разбивают технологический процесс или герметичную систему на составные части и, создавая с помощью ключевых слов (табл. 4.9) отклонения, систематично изучают их потенциальные причины и те последствия, к которым они могут привести на практике. Для проведения анализа необходимо иметь: проектную документацию на стадии проектирования; алгоритм анализа, который позволяет исследовать один за другим все компоненты (например, рис. 4.13); набор ключевых слов (табл.4.9), с помощью которых выявляют ненормальный режим работы компонента.
Рассмотрим герметичный объект, в котором химические вещества А и В вступают в реакцию, чтобы образовать продукт С (рис 4.14). Допустим, что потенциальным чепе является взрыв, происходящий тогда, когда концентрация CА вещества А превысит концентрацию cb вещества В в емкости 1. Следуя пункту 3 (см. рис. 4.13), выбираем для рассмотрения трубопровод 2–1. Его предназначение –транспортировать вещество В из сосуда 2 в сосуд 1. Используя первое ключевое слово в первой строке табл. 4.9, создаем отклонение: трубопровод НЕ транспортирует вещество В из сосуда 2 в сосуд 1. Нет подачи вещества В в емкость 1. Используя чертеж-схему движения веществ, устанавливаем потенциальные причины этого события: в питающем резервуаре 2 не осталось вещества В, отказал насос 3 подачи вещества В [а) испортилась электрическая часть; б) испортилась механическая часть; в) кто-то выключил насос и т д.; произошла разгерметизация трубопровода; вещество В не проходит через вентиль 4.
Последствие отклонения: через некоторое время после прекращения подачи вещества В концентрация CД превысит CВ и произойдет взрыв.
Таким образом, на стадии проектирования на участке 2–1 вскрыты опасности. Предстоит разработка предупредительных мероприятий, например, аварийной сигнализации, оповещающей о прекращении подачи вещества В в емкость 1 и правил безопасной эксплуатации рассмотренного участка.
Был получен результат во время применения первого ключевого слова. Тем не менее к участку 2–1 должны быть последовательно применены все последующие ключевые слова Только после окончания такой процедуры выявления опасностей можно переходить к следующему участку.
Таблица 4.8. Символы, используемые при построении дерева последствий
Анализ ошибок персонала (АОП) включает следующие этапы: выбор системы и вида работы; определение цели; идентификацию вида потенциальной ошибки; идентификацию последствий; идентификацию возможности исправления ошибки; идентификацию причины ошибки; выбор метода предотвращения ошибки; оценку вероятности ошибки; оценку вероятности исправления ошибки; расчет риска; выбор путей снижения риска.















