Журнал т.9 (521696)
Текст из файла
ФЕДЕРАЛЬНОЕ АГЕНТСТВО ПО ОБРАЗОВАНИЯ РОССИЙСКОЙ ФЕДЕРАЦИИ
Московский Государственный Технический Университет "МАМИ"
Военная кафедра
ЖУРНАЛ
к практическим занятиям по дисциплине «Эксплуатация автомобильной техники» для студентов МГТУ «МАМИ» всех специальностей.
ТЕМА № 9. Особенности эксплуатации автомобильной техники в различных климатических и дорожных условиях.
Выполнил студент: _____________________________ дата ______________
Учебная группа: ____________________ Оценка: _____________________
Проверил преподаватель: ________________________ дата ______________
Москва
УЧЕБНОЕ МЕСТО № 1
Предпусковой подогреватель автомобиля КамАЗ -4310
Предназначен _________________________________________________________________ _____________________________________________________________________________
_____________________________________________________________________________
Техническая характеристика
Тип ______
Тепло-производительность, ккал/ч ______
Топливо _____________________________
Расход топлива, кг/ч ______
Воспламенение топлива _________________________________________
_________________________________________
Время работы свечи, с, не более ______
При пользовании предпусковым подогревателем
необходимо соблюдать следующие требования:
1. _______________________________________________________________________ _____________________________________________________________________________.
2. _______________________________________________________________________ _____________________________________________________________________________.
3. _______________________________________________________________________ _____________________________________________________________________________.
4. _______________________________________________________________________ _____________________________________________________________________________.
5. _______________________________________________________________________ __________________________________________________________________________________________________________________________________________________________.
6. ______________________________________________________________________.
7. _______________________________________________________________________ _____________________________________________________________________________.
8. ______________________________________________________________________.
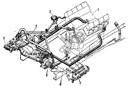
Установка предпускового подогревателя на автомобиле.
Рис.1. Установка предпускового подогревателя на автомобиле:
1 – _______________________________; 2 – ______________________; 3 – _________ _______________________; 4 – ______________; 5 – _____________________; 6 – _______ __________________________; 7 – _____________________.
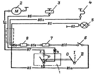
Схема электрооборудования предпускового подогревателя
Рис. 2. Схема электрооборудования предпускового подогревателя:
1 – _________________________________________; 2 – ____________________________; 3 – ________________________________; 4 – _____________________________________; 5 – __________________; 6 – _________________________________; 7 – _______________; 8 – ____________________________; 9 – _____________________________________.
Переключатель управления работой подогревателя, установленный на кронштейне в кабине, имеет четыре положения:
положение 0 – __________________________________;
положение I – ____________________________________________________________ _____________________________________________________________________________;
положение II – ___________________________________________________________ _____________________________________________________________________________;
положение III – __________________________________________________________ _____________________________________________________________________________.
Пуск двигателя с применением предпускового подогревателя при заполнении системы охлаждения антифризом.
Пуск двигателя с помощью предпускового подогревателя проводите в следующем порядке:
1) ______________________________________________________________________;
2) _______________________________________________________________________ ____________________________________________________________________________;
3) _______________________________________________________________________ _____________________________________________________________________________:
60 с — __________________;
90 с — __________________;
4) _______________________________________________________________________ _____________________________________________________________________________ _____________________________________________________________________________;
5) _______________________________________________________________________ _____________________________________________________________________________.
Пуск двигателя с помощью предпускового подогревателя при заполнении системы охлаждения водой
Пуск двигателя с помощью предпускового подогревателя при заполнении системы охлаждения водой проводите с соблюдением следующих рекомендаций:
1) ______________________________________________________________________;
2) _______________________________________________________________________ _____________________________________________________________________________;
3) _______________________________________________________________________ _____________________________________________________________________________ _____________________________________________________________________________;
4) _______________________________________________________________________ _____________________________________________________________________________;
5) _______________________________________________________________________ _____________________________________________________________________________;
6) _______________________________________________________________________ _____________________________________________________________________________.
УЧЕБНОЕ МЕСТО № 2
Предпусковой подогреватель автомобиля ЗИЛ - 131
Предназначен _________________________________________________________________ _____________________________________________________________________________
Техническая характеристика
Тип _____________________________________________
_____________________________________________
Тепло-производительность, ккал/ч ____________
Топливо ____________________________
Емкость топливного бочка, л _______
Расход топлива, кг/ч _______
Воспламенение топлива ______________________
Время от начала прогрева двигателя
до его пуска при темпиратуру
минус 30 С, мин _______
Электродвигатель вентилятора _____________
При пользовании предпусковым подогревателем
необходимо соблюдать следующие требования:
1. _______________________________________________________________________ _____________________________________________________________________________.
2. _______________________________________________________________________ _____________________________________________________________________________.
3. _______________________________________________________________________ _____________________________________________________________________________.
4. _______________________________________________________________________ _____________________________________________________________________________.
5. _______________________________________________________________________ __________________________________________________________________________________________________________________________________________________________.
6. ______________________________________________________________________.
7. _______________________________________________________________________ _____________________________________________________________________________.
8. ______________________________________________________________________.
Установка предпускового подогревателя на автомобиле.
Рис.1. Установка предпускового подогревателя на автомобиле:
1 - ___________________; 2 - _________________; 3 - __________________________; 4 - ____________________; 5 - ______________________________; 6 - _________________ ___________; 7 - _______________________; 8 - __________________; 9 - ______________; 10 - ____________________; 11 - _________________; 12 - ___________________________ ___________; 13 - _________; 14 - ____________________; 15 - _______________________; 16 - _________________________________; 17 - ____________________________________; 18 - ______________________; 19 - _____________________; 20 - _____________________; 21 - __________________; 22 - ______________________; 23 - ________________________; 24 - _____________; 25 - _____________________________________________.
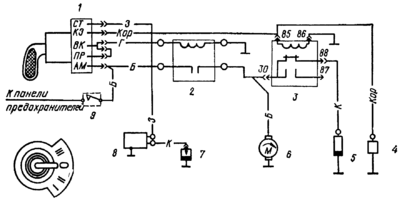
Схема электрооборудования предпускового подогревателя
Рис. 2. Схема электрооборудования предпускового подогревателя:
1 - ________________; 2 - ________________________; 3 - ___________________________ ___________; 4 - ____________________; 5 - _________________; 6 - __________________; 7 - __________________________; 8 - ___________________________________________; цифры с 85 по 87 и цифры с буквенными обозначениями указывают номера электрических проводов.
Переключатель имеет три положения:
положение 0 - ____________________________________________________________;
положение I - ____________________________________________________________ _____________________________________________________________________________;
положение II - ___________________________________________________________ _____________________________________________________________________________.
Пуск двигателя при использовании предпускового подогревателя.
При использовании воды в качестве охлаждающей жидкости подогрев и пуск двигателя надо проводить в следующем порядке:
1. ______________________________________________________________________.
2. _______________________________________________________________________ _____________________________________________________________________________ _____________________________________________________________________________.
3. _______________________________________________________________________ _____________________________________________________________________________ _____________________________________________________________________________.
4. _______________________________________________________________________ _____________________________________________________________________________.
5. _______________________________________________________________________ _____________________________________________________________________________.
6. ______________________________________________________________________.
Характеристики
Тип файла документ
Документы такого типа открываются такими программами, как Microsoft Office Word на компьютерах Windows, Apple Pages на компьютерах Mac, Open Office - бесплатная альтернатива на различных платформах, в том числе Linux. Наиболее простым и современным решением будут Google документы, так как открываются онлайн без скачивания прямо в браузере на любой платформе. Существуют российские качественные аналоги, например от Яндекса.
Будьте внимательны на мобильных устройствах, так как там используются упрощённый функционал даже в официальном приложении от Microsoft, поэтому для просмотра скачивайте PDF-версию. А если нужно редактировать файл, то используйте оригинальный файл.
Файлы такого типа обычно разбиты на страницы, а текст может быть форматированным (жирный, курсив, выбор шрифта, таблицы и т.п.), а также в него можно добавлять изображения. Формат идеально подходит для рефератов, докладов и РПЗ курсовых проектов, которые необходимо распечатать. Кстати перед печатью также сохраняйте файл в PDF, так как принтер может начудить со шрифтами.
















