Лабораторная работа - Определение температурных пределов воспламенения паров горючей жидкости в воздухе (1094353)
Текст из файла
Определение температурных пределов воспламенения паров горючей жидкости в воздухе.
Цели работы
1.Экспериментально определитъ температурные пределы распространения пламени паров горючей жидкости в воздухе.
2.По определённым температурным пределам распространения пламени рассчитать концентрационные пределы распространения пламени паров горючей жидкости в воздухе.
3. Выбрать область безопасных температурных режимов работы закрытых технологических аппаратов с горючими жидкостями.
4. Определить категорию помещений и зданий по взрыво – и пожароопасности (НПБ 105-95).
Общая часть
На промышленных предприятиях в процессе производства широко используют различные, горючие жидкости. Их применение создаёт повышенную опасность пожаров и взрывов. Для обеспечения, безопасности необходимо правильно оценить потенциальную опасность всех применяемых горючих жидкостей.
Согласно ГОСТ 12.1.017-80 ССБТ «Пожаре- и взрывоопасность нефтепродуктов и химических органических продуктов» пожаро- и взрывоопасность горючих жидкостей оценивается многими показателями, основными из которых являются: темпеpaтypа вспышки, темпеpaтypа воспламенения, температурные и концентрационные .пределы распространения пламени, температура самовоспламенения и другие. Все показатели пожарной опасности определяются стандартными методами в соответствии с действующим ГОСТом.
Температура вспышки - самая низкая температура горючей жидкости, при которой над её поверхностью образуются пары, способные вспыхивать в воздухе от внешнего источника зажигания, но скорость их образования недостаточна для устойчивого горения жидкосги. Чем ниже температура вспышки, тем опаснее жидкость. Из числа горючих жидкостей особо выделяют ЛВЖ - легковоспламеняющиеся жидкости. К ЛВЖ относятся горючие жидкости с температурой вспышки, не превышающей 61 °С в закрытом или 66 °С в открытом тигле.
Температура вспышки является основным параметром пожарной опасности горючей жидкости. Она используется для оценки температурных условий, при которых горючая жидкость становится огнеопасной в открытом аппарате, при Определении категории помещений и зданий в соответствии с НПБ 105-95, при разработке мероприятий для обеспечения пожаро- и взрывобезопасного ведения технологических процессов.
В условиях производства в технологических аппаратах применяют разнообразные горючие жидкости. Обычно эти аппараты не бывают заполнены до предела, т.е. имеют определённый свободный объём. Вследствие испарения горючей жидкости свободное пространство закрытых аппаратов постепенно насыщается парами. При наличии в этом пространстве воздуха пары жидкости, смешиваясь с ним, могут образовывать горючие смеси.
Для практической оценки пожаро- и взрывоопасных концентраций паров горючей жидкости технологического оборудования необходимо знать температурные и концентрационные пределы распространения пламени. Нижний (верхний) концентрационный предел распространения пламени - минимальное (максимальное) содержание горючего, вещества в смеси с окислителем, при котором смесь способна воспламеняться и пламя распространяется по смеси на любое расстояние от источника-зажигания.
Горючие жидкости могут находиться в технологических аппаратах с различными температурными режимами. Поэтому в одних случаях температура жидкости будет недостаточна для того, чтобы возникла пожароопасная концентрация, т.е. концентраций паровоздушной смеси будет меньше НКПРП. В других случаях жидкость может быть нагрета до достаточно высоких температур, при которых концентрация паровоздушной смеси в аппарате будет больше ВКПРП.
Следовательно, в паровоздушном объёме закрытых аппаратов горючая смесь образуется только в определённых температурных интервалах нагрева жидкости, которые называют температурными пределами распространения пламени (НТПРП и ВТПРП).
Температурные пределы распространения пламени - это температуры жидкости, при которых её насыщенные пары образуют в конкретной окислительной среде концентрации, равные соответственно нижнему и верхнему концентрационным пределам распространения пламени.
Очевидно, что чем меньше нижний температурный предел распространения пламени и чем, шире диапазон между НТПРП и ВТПРП, тем опаснее горючая жидкость.
Температурные пределы распространения пламени учитывают при расчёте пожаро- и взрывоопасных температурных режимов работы закрытых технологических аппаратов.
Значения НТПРП и температуры вспышки обычно равны между собой. Однако на практике определение этих параметров проводят на разных установках и полученные данные несколько различаются (иногда на несколько градусов). Поэтому нижний температурный предел распространения пламени можно рассчитав по формуле
НТПРП = tВСП – С ,(1)
где tВСП температура вспышки исследуемого вещества, °С;
С – константа, допускается принимать С = 2, если температура вспышки определена в закрытом тигле и С = 8, если температура вспышки определена в открытом тигле.
'Температурные пределы распространения пламени при нормальном атмосферном давлении для горючих органических соединений можно рассчитать по формулам:
НТПРП = К1tкип - l 1 ,(2)
ВТПРП = К2tкип – l 2 , (3)
где tкип температура кипения жидкости или температура начала кипения раствора неоднородных жидкостей, OC;
К и l - коэффициенты, определяемые по специальным таблицам. Для нормальных алканов они соответственно будут равны: K1=0,69, K2=0,78, l1=73,8; l2=50,3.
Температурные пределы распространения пламени необходимо учитывать при расчёте безопасных температурных режимов работы закрытых технологических аппаратов. Оптимальными условиями работы технологических аппаратов являются температурные режимы ниже нижнего или выше верхнего температурных пределов распространения пламени. При этом необходимо учитывать, что в реальных условиях возможно неравномерное распределение концентраций в паровом объёме аппарата. Поэтому к температурным пределам принимается некоторый «запас прочности», и безопасными считают температуры на 10 °С ниже НТПРП и на 15 °С выше ВТПРП.
Если же это условие безопасности не выполняется и аппарат работает в области опасных температур, то необходимо использовать следующие технические решения: применение высокогерметичного оборудования; ликвидация паровоздушного объёма в аппарате; применение ингибирующих (химически активных) и флегматизирующих (инертных) добавок, введение в горючую жидкость Kaкиx-либо добавок, снижающих парциальное давление (например, разбавление ацетона или этилового спирта водой);
употребление различных веществ, способных не разрушаясь, плавать на поверхности горючей жидкости и создавать защитный слой и т.п.
Такие показатели пожарной опасности, как tВСП , tвоспл, НТПРП, ВТПРП определяют с использованием внешнего источника зажигания. Однако горючие паровоздушные смеси способны воспламеняться и без внесения в них внешнего источника зажигания, т.е, самовоспламеняться.
Способность вещества в самовоспламенению оценивается температурой самовоспламенения.
Температура самовоспламенения - самая низкая температура вещества (или его оптимальной смеси с воздухом), при которой в условиях специальных испытаний происходит резкое увеличение скорости экзотермических реакций, приводящее к возникновению пламенного горения.
Температура самовоспламенения, определённая стандартным методом, называется стандартной температурой самовоспламенения. Температура самовоспламенения зависит от химического состава вещества, его концентрации в смеси с окислителем, давления, условий тепло- и массообмена, объёма смеси, наличия катализаторов и т.п.
Знание температуры самовоспламенения имеет большое практическое значение, так как позволяет оценить возможность пламенного горения вещества (смеси) при контакте с нагретыми поверхностями, при истечении из аппаратов в воздух нагретых до высоких температур газов или паров жидкости. Кроме того, по температуре самовоспламенения определяется группа взрывоопасных смесей при выборе типа взрывозащищенного электрооборудования.
Описание лабораторной установки
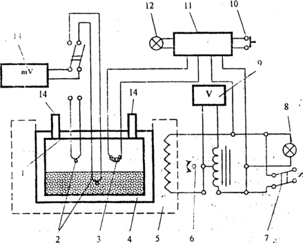
Экспериментальное определение температурных пределов распространения пламени проводится на лабораторной установке, схема которой показана на рисунке.
Исследуемая горючая жидкость заливается в реакционный сосуд 4, который закрывается крышкой 1. В крышке имеются два штуцер 14. Первый штуцер предназначен для подачи воздуха в реакционный сосуд при продувке, второй -для сброса давления после воспламенения паровоздушной смеси и удаления продуктов сгорания во время продувки.
Реакционный сосуд с исследуемой жидкостью помещается в электропечь 5. Включение электропитания осуществляется переключателем 7, при этом загорается контрольная лампа 8 Скорость нагрева задается задаётся регулятором нагрева 6, соединённым с вольтметром 9. Источник зажигания 3 представляет собой нихромовую спираль, которая включается нажатием кнопки зажигания 10 и нагревается до 1000 ± 50 °С. При включении источника зажигания 3 загорается контрольная лампа 12. Одновременно происходит включение реле времени 11, которое через заданное время (достаточное для разогрева спирали), автоматически отключает источник зажигания.
Опыты по воспламенению паровоздушной смеси начинают проводить при нагреве горючей жидкости до температуры на 5-10 °С ниже НТПРП (по справочным данным) или при температуре, указанной преподавателем. После определения нижнего (начало воспламенения) и верхнего (прекращение воспламенения) температурных пределов распространения пламени, опыт считается законченным.
Порядок выполнения работы
1. Произвести подключение установки к электросети с помощью тумблера 7. Должна загореться контрольная лампа 8.
2. Проверить готовность к работе источника зажигания 3. С этой целью нажать кнопку зажигания 10. При включении нагрева спирали загорается.контрольная лампа 12 и включается реле времени 11. Держать кнопку зажигания в нажатом состояли до автоматического отключения источника зажигания,(гаснет контрольная лампа 12) - за это время нихромовая спираль 3 раскаляется до температуры 1000 °С
3. С помощыо мерной колбы отмерить 200 мл керосина и залить его в реакционный сосуд 4. Закрыть сосуд крышкой 1 так, чтобы совместились стрелки, выбитые на крышке и сосуде, и завянуть болты. Проверить качество соединения. Если затяжка не произошла и крышка свободно лежит на сосуде, необходимо вывернуть болты в крайнее-верхнее положение и повторить операцию затяжки.
4. Поместить закрытый сосуд в электропечь 5.
5. Закрыть переднюю подвижную стенку вытяжного шкафа.
6. Включить, нагрев электропечи с помощью тумблера 7, при этом загорается контрольная лампа 8. Регулятор нагрева 6 установить в положение, указанное преподавателем
Схема экспериментальной установки;
1 -крышка; 2 -термопары; 3 - источник зажигания; 4 - стальной резервуар; 5 - электропечь; 6 – регулятор нагрева; 7 - переключатель нагрева; 8 - контрольная лампа; 9 - вольтметр; 10,- кнопка зажигания; 11-реле времени; 12 - контрольная лампа; 13-милливольтметр; 14-штуцер
7. Поместить закрытый сосуд в электропечь 5.
8. Закрыть переднюю подвижную стенку вытяжного шкафа.
9. Включить нагрев электропечи с помощью тумблера 7, при этом загорается контрольная лампа 8. Регулятор нагрева 6 установить в положение, указанное преподавателем.
10. Для измерения температуры нагреваемой жидкости тумблер переключения термопар, находящийся в левой части приборной панели, установить в нижнее положение (надпись «жидкость»).
11. Наблюдать за повышением температуры жидкости. При достижении 25 °С, нажав кнопку зажигания 10, включить источник зажигания 3. При этом включается контрольная лампа 12. Держать кнопку в нажатом состоянии до тех пор, пока не погаснет контрольная лампа. Одновременно наблюдать за выходным отверстием открытого штуцера 14. При резком выбросе продуктов горения (сопровождаемым звуком) зафиксировать воспламенение. При появлении слабого дымка зафиксировать отсутствие воспламенения (таким образом, за отказ принимают горение на источнике зажигания).
12. Продуть реакционный сосуд воздухом из воздуходувки (нажать на кнопку в левой части приборной панели в течение 1 минуты) или с помощью ручного насоса (20-30 качаний).
13. Для того, чтобы после продувки в реакционном сосуде образовалась паровоздушная смесь необходима выдержка в течение 3-5 минут. Только после истечения этого времени приступают к следующему опыту.
14. По мере нагревания жидкости опыты по воспламенению паровоздушной смеси повторять через каждые 5-8 °С. Наименьшая температура, при которой зафиксировано воспламенение соответствует нижнему температурному пределу распространения пламени, а наибольшая температура, при которой ещё наблюдается воспламенение - верхнему температурному пределу распространения пламени.
15. Если ходе выполнения работы даже при температуре 60 °С не наблюдается первое воспламенение, Опыт следует приостановить и сообщить об, этом преподавателю.
16. Если в ходе выполнения работы температура, жидкости превысила 90 ° С эксперимент необходимо приостановить, даже если не определен ВТПРП.
17. После установления верхнего температурного предела распространения пламени (т.е. после прекращения воспламенения паровоздушной смеси) эксперимент прекращается. Доя этого выводится на ноль регулятор нагрева печи 6 и выключается тумблер 7.
Расчётная часть
Характеристики
Тип файла документ
Документы такого типа открываются такими программами, как Microsoft Office Word на компьютерах Windows, Apple Pages на компьютерах Mac, Open Office - бесплатная альтернатива на различных платформах, в том числе Linux. Наиболее простым и современным решением будут Google документы, так как открываются онлайн без скачивания прямо в браузере на любой платформе. Существуют российские качественные аналоги, например от Яндекса.
Будьте внимательны на мобильных устройствах, так как там используются упрощённый функционал даже в официальном приложении от Microsoft, поэтому для просмотра скачивайте PDF-версию. А если нужно редактировать файл, то используйте оригинальный файл.
Файлы такого типа обычно разбиты на страницы, а текст может быть форматированным (жирный, курсив, выбор шрифта, таблицы и т.п.), а также в него можно добавлять изображения. Формат идеально подходит для рефератов, докладов и РПЗ курсовых проектов, которые необходимо распечатать. Кстати перед печатью также сохраняйте файл в PDF, так как принтер может начудить со шрифтами.
















