Биологический метод очистки сточных вод (аэротенк) от органических соединений (1094008), страница 7
Текст из файла (страница 7)
На рис.14 показана схема установки с аэробной стабилизацией активного ила и механическими аэраторами. Эти сооружения выполняют в блочном варианте что позволяет набирать необходимую производительность (700-400 куб.м в сутки и более).
Установка работает следующим образом: сточная вода после решеток-дробилок и песколовки без отстаивания поступает в аэрационную часть сооружения. Аэрация смесь активного ила и сточных вод осуществляется механическим аэратором, установленным исключительно в центре аэрационной части. Обработанная жидкость в смеси с активным илом через затопленный водослив поступает в дегазационную камеру и в отстойник. Возврат активного ила в аэрационную зону осуществляется из бункерной части отстойника через циркуляционный трубопровод за счет гидростатического напора механического аэратора.
Одновременное поступление сточных вод и возвратного ила обеспечивает их хорошее смешение, а это в свою очередь приводит к эффективному изъятию загрязнений.
Осветленные сточные воды собираются в отводной лоток вторичного отстойника, устроенного на поверхности жидкости, и отводится на сооружения доочистки и обеззараживания.
§8. ОБРАБОТКА ОСАДКОВ
Обработка осадков, поступающих со сточной водой может осуществляться в анаэробных условиях, протекающих без доступа кислорода воздуха, когда за счет жизнедеятельности анаэробных микроорганизмов происходит распад органических веществ, находящихся в осадке. К ним относятся:
-
биотуалеты, предназначенные для жилого дома;
-
септики, рекомендуемые при расходе до 20 куб.м в сутки;
-
двухярусные отстойники и осветители - перегниватели, применяемые при расходе до 1400 куб.м в сутки и более.
В сооружениях второго и третьего типов одновременно проводят два процесса: отстаивание сточной жидкости и обработка осадка.
В аэробных условиях, протекающих при наличии кислорода воздуха, за счет жизнедеятельности аэробных микроорганизмов происходит окисление органических веществ, находящихся в осадке. К ним относятся:
-
аэротенки, работающие с продленной аэрацией по методу полного окисления органических загрязнений, находящихся как в жидкой так и в твердой фазе сточных вод;
-
аэробные стабилизаторы, расположенные в блоке емкостей (аэраци-
онных установок).
Обработанный (обезвреженный осадок) из всех вышеперечисленных установок должен поступать на сооружения для его обезвоживания.
§ 9. ОБЕЗЗАРАЖИВАНИЕ СТОЧНЫХ ВОД
Производится с целью уничтожения содержащихся в них патогенных микроорганизмов и устранения опасности заражения водоема этими микробами при спуске в него очищенных сточных вод.
Наиболее распространенным методом обеззараживания является хлорирование. В настоящее время на малых очистных станциях применяется несколько типов установок для приготовления дозирования растворов, содержащих активный хлор.
К первому типу относятся установки по хлорированию воды хлорной известью или порошкообразными гипохлоритами. Принцип их действия сводится к приготовлению раствора требуемой концентрации и последующей подачей его в воду.
Ко второму типу относятся установки, которые позволяют получить обеззараживающие хлорпродукты из исходного сырья - поваренной соли - непосредственно на месте потребления. Такими установками являются электролизеры предназначенные для приготовления электролитического гипохлорита натрия.
К третьему типу относятся установки, позволяющие осуществлять обеззараживание воды путем его прямого электролиза. Этот метод безреагентный, поскольку обеззараживающие продукты образуются за счет электролитического разложения хлоридов, находящихся в самой обрабатываемой воде.
§ 10. ДООЧИСТКА СТОЧНЫХ ВОД
Хозяйственно бытовые сточные воды, поступают от малых объектов, подвергается механической и биологической очистке, которая может быть полной и неполной. Сооружения доочистки позволяют снизить содержание взвешенных и органических веществ до 3-5 мг/л, азота аммонийных солей (N) и фосфатов (P2O5) до 0,5 мг/л, нитратов до 0,02 и нитритов до 10 мг/л по азоту.
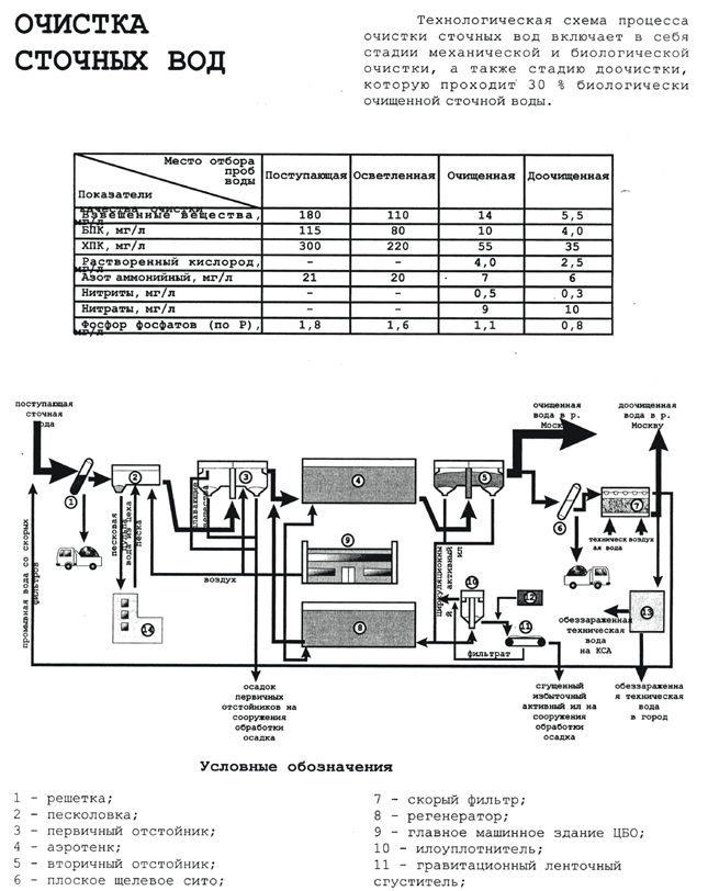
§ 11. СХЕМА СООРУЖЕНИЙ КУРЬЯНОВСКОЙ СТАНЦИИ АЭРАЦИИ
1 – первичные отстойники на КСА 9 – решетки на НКСА
2 – аэротенки на КСА 10 – первичные отстойники
3 – решетки на КСА 11 – песколовки на НКСА
4 - вертикальные песколовки на КСА 12 – аэротенки на НКСА
5 – горизонтальные песколовки на КСА 13 – вторичные отстойники на НКСА
6 – аэрируемые песколовки на КСА 14 – илоуплотнители на НКСА
7 – вторичные отстойники на КСА 15 – газголдер
16 - метантенк
§ 12. ОПИСАНИЕ ТЕХНОЛОГИЧЕСКОЙ СХЕМЫ ОЧИСТКИ СТОЧНОЙ ВОДЫ НА КУРЬЯНОВСКОЙ СТАНЦИИ АЭРАЦИИ
Сточная вода, поступающая на очистку станцию, проходит через решетку, устанавливаемую для задержания крупных, нерастворенных загрязнений органического и минерального происхождения.
Затем вода проходит через песколовку, предназначенную для улавливания примесей минерального происхождения (песок). Потом проходит вода в отстойники, в которых выделяются осаждающиеся и всплывающиеся органические вещества. Эти сооружения представляют собой механическую очистку.
После сооружений механической очистки вода поступает в аэротенки. Аэротенк представляет собой открытый резервуар, в котором медленно движется смесь активного ила и очищаемой осветленной сточной воды, поступающей из первичного отстойника. Аэротенк должен аэрироваться. Смесь сточной воды и активного ила из аэротенка направляется во вторичный отстойник, где активный ил выделяется из сточной воды путем отстаивания, и основная его масса возвращается в аэротенк. Очищенная вода обеззараживается (хлорируется), потом проходит дополнительную очистку в фильтрах с щебеночной загрузкой.
После всего этого очищенная вода сбрасывается в реку Москву.
Отбросы, задерживаемые на решетках, собираются и вывозятся автотранспортом на свалку для захоронения. Осадок, задержанный в песколовках, в виде песчаной пульпы перекачивается на песковые площадки.
Сырой осадок, образующийся в первичных отстойниках, а также уплотненный избыточный ил из вторичного отстойника, направляется в метантенки. В них происходит распад (минерализация) органического вещества осадка и ила за счет деятельности анаэробных микроорганизмов. В процессе распада выделяются в основном метан и диоксид углерода, так же могут выделяться H2 и N2.
Метан собирается и направляется в газгольдер, а оттуда в котельную, где он снижается. Получаемый котельный пар направляется в метантенки и служит для подогрева подаваемой в них смеси сырого осадка и активного ила. Сброженный осадок, выгружаемый из метантенков, поступает на сооружения для обезвоживания. В качестве сооружения для обезвоживания используют фильтр-прессы. Обезвоженный осадок чаще всего используется в качестве органогенного удобрения в сельском хозяйстве.
Технические характеристики сооружений
-
Решетки: механические, наклонные с расположением граблецы спереди решетки, с постоянной очисткой от отбросов.
Всего 27 штук, КСА –11 штук, НКСА – 16 штук.
6 мм – 25 ед. на всех блоках
16 мм – 2 ед. на НКСА – 1
-
Песколовки:
КСА:
-вертикальные – 8 штук, производительностью 62.5 тыс. м3/сут; скорость восх. потока 30 мм/с,
-
горизонтальные – 3 штуки. Производительностью 166.7 тыс. м3/сут. 21х6х1.5 м
-
горизонтального аэрируемого типа – 2 штуки; производительность 166.7 тыс. м3/сут, 21х6х3.5 м
НКСА – горизонтального типа.
-
Первичные отстойники:
КСА и НКСА – радиального типа со сбором ила илоскребами, полунаружной доской и жиросборным бункером для всплывающих веществ. КСА – D=33 м (20 ед.), производительность 25 тыс. м3/сут, Vраб = 2308 м3 . D=40 м (8 ед.) производительность 62.5 м3/сут, Vраб = 4651 м3 .
НКСА: D=54 м, производительность 125 м3/сут, Vраб = 10500 м3 .
-
Аэротенки:
Всего 33 ед. КСАст – 17 штук, НКСА – 16 штук.
Размеры коридора:
КСАст – 130х4х8 м – 10 аэротенка (Vраб = 16640 м3 )
130х4х8.25 м – 4 аэротенка (Vраб = 17160 м3 )
130х4х12 м – 3 аэротенка (Vраб = 34155 м3 )
НКСА – 138х6х10.5 м
-
Вторичный отстойник:
Радиального типа, D=33 м –36 ед.
D=40 м –8 ед. Общий объем 11944 м3 .
НКСА - D=54 м –16 ед
Время отстаивания 2-2.5 ч.
-
Плоские сита:
Извлечение из воды после биологической очистки губодисперсных примесей процеживанием. Всего 6 ед. Величена щелевого прозора 1.4 мм; ед. производительность 300000 м3/сут.
-
Фильтры с зернистой загрузкой:
Высота рабочего слоя загрузки 1.2 м; зернистый материал – гранитный щебень, рабочая фракция d=2-5 мм, производительность одного фильтра 25000 м3/сут.
-
Илоуплотнители:
Всего 9 единиц, КСА – 5шт. НКСА – 4 шт. Радиального типа: КСА – 3 ед. D=20м (H=3.5 м), 2ед., D=40м (H=4 м); НКСА – 4 единицы, D=33м (H=5.5 м)
Суммарный объем 32346 м3 .
-
Метантенки:
Всего 24ед., КСА – 12ед., D=24 м, НКСА – 12ед., D=18 м. Vраб(КСА) = 5200 м3, Vраб(НКСА) = 4600 м3 .
-
Газголодеры:
Всего 2 ед. D=21.05 м, H=9.8м, Vраб = 3000 м3.
-
Уплотнители сброженного осадка:
Всего 16 ед. Радиального типа с илоскребками, D=33м, Vраб = 4740 м3.
ЗАКЛЮЧЕНИЕ
Здесь были рассмотрены сооружения и аппараты биологической очистки бытовых и промышленных близких по составу сточных вод малых объектов. Из чего можно сделать вывод, что на выбор метода очистки бытовых сточных вод малых объектов оказывают влияние следующие показатели:
-
средний суточный расход сточных вод;
-
степень неравномерности поступления стоков от малых объектов;
-
режим работы очистной станции (круглогодичный или сезонный);
-
характер системы канализования (локальная или групповая);
-
усреднение концентрации загрязняющих веществ и органических (по БПК) веществ, содержание фосфатов и азота аммонийных солей в поступающем на очистку стоке;
-
степень очистки сточных вод по вышеприведенным загрязнениям;
-
климатические, геологические топографические условия в районе расположения очистной станции.
При выборе типа очистных сооружений рекомендуется, в первую очередь, оценить возможность применения сооружений естественной биологической очистки как наиболее дешевых. Кроме того, очистные сооружения должны обеспечивать полное обезвреживание и обеззараживание жидкой и твердой фракций стоков для возможного их использования на приусадебных участках или сельхозугодьях.
СПИСОК ЛИТЕРАТУРЫ
-
Булатов М.А. Комплексная переработка многокомпонентных жидких систем. Теория и техника управления образованием осадков. М.: Мир, 2004. – 304 с., ил.
-
Булатов М.А., Бондарева Т.И., Кутепов А.М. Химические производства с замкнутым водооборотным циклом. Учебное пособие. М.: МИХМ – 1991. – 80 с.
-
Деменкова Т.П., Иванин В.П., Исаков В.Г., Эль А.М. Курьяновская станция аэрации. М.: ЗАО НВП ИНСОФТ, 1998.
-
Кожинов В.Ф. Очистка питьевой и технической воды. Примеры и расчеты. М.: Издательство литературы по строительству, 1971.
-
Н.Н. Павлова, В.Г. Иванов. Расчет сооружений для очистки сточных вод. Методические указания для курсового и дипломного проектирования. Ленинград, 1978.
-
В.С. Дикаревский, В.Г. Иванов, Н.Н. Павлова. Проектирование и расчет аэротенков. Методические указания для курсового и дипломного проектирования. Санкт-Петербург, 1991.
-
Материалы Интернет-сайтов предприятий, занимающихся очисткой сточных вод и строительством очистных сооружений
-
Http://www.rubricon.ru
















