Лабораторная работа 5 (1088727)
Текст из файла
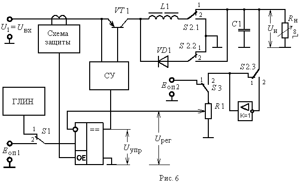
Лабораторная работа № 5
ИССЛЕДОВАНИЕ ИМПУЛЬСНОГО СТАБИЛИЗАТОРА
ПОСТОЯННОГО НАПРЯЖЕНИЯ
Цели работы:
1. Исследование схем и основных характеристик регуляторов и стабилизаторов постоянного напряжения с импульсным регулированием.
2. Приобретение навыков экспериментального определения параметров стабилизатора.
-
Исследование преобразователя постоянного напряжения понижающего типа.
Переключатели установить в следующие положения: S1 1, S2 – 1, S3 1, частота переключения ГЛИН – F = 10 кГц, входное напряжение Uвх = 12– 15 В.
-
Установить потенциометр R1 в среднее положение, сопротивление нагрузки Rн – в положение 6...8. Зарисовать временные диаграммы, характеризующие работу преобразователя.
Установить частоту ГЛИН F = 1 кГц. Изменением сопротивления нагрузки добиться колебательного характера при нарастании коллекторного тока транзистора (положение 2...3). Наблюдать изменение формы коллекторного тока транзистора и тока дросселя при изменении частоты переключения ГЛИН в пределах от 1 до 20 кГц.
Восстановить: F = 10 кГц, Rн – положение 6...8. Измерить входное напряжение Uвх, напряжение на нагрузке Uн, постоянную составляющую коллекторного тока Iк, ток в цепи нагрузки Iн. Вычислить коэффициент полезного действия преобразователя.
-
Потенциометром R1 установить γ в пределах от 0.4 до 0.7. Снять регулировочные характеристики преобразователя, т. е. зависимости напряжения на нагрузке, длительности τ импульсов коллекторного тока, относительной длительности γ = τ/T и постоянной составляющей коллекторного тока Iк от регулирующего напряжения: Uн, τ, γ, Iк = f(Uрег), при постоянном сопротивлении нагрузки Rн (положение 6...8).
-
Снять нагрузочные характеристики преобразователя: Uн, τ, γ, Iк = f(Iн) при изменении сопротивления нагрузки. Потенциометром R1 установить относительную длительность импульсов коллекторного тока γ в пределах от 0,3 до 0,8. По построенным графикам определить выходное сопротивление преобразователя (5).
---------------------------------------------------------------------------------------------------------------------
п.1. ИСПН ПН типа.
S1 1, S2 – 1, S3 1
Uвх=13 В
F=10 кГц
п.1.1.
Rнв положении "6" Rнв положении "7" Rнв положении "8"
Uвх=12.98 В Uвх=12.98 В Uвх=12.96 В
Uн=7.09 В Uн=7.09 В Uн=6.97 В
Iк=190.10 mA Iк=190.10 mA Iк=216.10 mA
Iн=227.80 mA Iн=227.80 mA Iн=258.40 mA
Коэффициент полезного действия преобразователя:
Pпот = PТ + PД + Pдр + Pупр.
Pдр = Iн2rдр.
PТ = Pнас +Pотс + Pτ.
Pнас = UнасIнγ.
Pотс = UвхIотс(1–γ).
Pτ = 0.5 UвхIн (τвкл + τвыкл)/T.
Pн=1.4 Вт
Pвх=2.145 Вт
=(1.4/2.145)*100% = 65%
п.1.2.
Rнв положении "6" Rнв положении "7" Rнв положении "8"
Uрег=1.920 В Uвх=1.920 В Uвх=1.920 В
Uн=11.100 В Uн=10.800 В Uн=10.540 В
Iк=296.000 mA Iк=340.500 mA Iк=379.300 mA
Uрег=3.000 В Uвх=3.000 В Uвх=3.000 В
Uн=7.742 В Uн=7.576 В Uн=7.431 В
Iк=180.200 mA Iк=206.6 mA Iк=233.100 mA
Uрег=3.991 В Uвх=3.991 В Uвх=3.991 В
Uн=4.379 В Uн=4.276 В Uн=4.192 В
Iк=79.930 mA Iк=91.750 mA Iк=101.600 mA
Rвых1 = -(dUн/dIн)= -5.96
Rвых2 = -3.33 Ом
Rвых3 = -4.92 Ом
Rвых4 = -3.75 Ом
Rвых5 = -5.00 Ом
Rвых6 = -3.12 Ом
Rвых7 = -9.00 Ом
Rвых.ср = -5.12 Ом
| y | 0.4 | 0.7 |
| t | 2 | 3.5 |
| T | 5 | 5 |
п.1.3.
| Rн | Uн B | Iн mA |
| 1 | 12.45 | 19.26 |
| 2 | 12.14 | 82.22 |
| 3 | 11.87 | 141.70 |
| 4 | 11.60 | 198.40 |
| 5 | 11.35 | 250.70 |
| 6 | 11.14 | 303.80 |
| 7 | 10.91 | 349.90 |
| 8 | 10.52 | 391.00 |
-
Исследование преобразователя постоянного напряжения инвертирующего типа.
Установить переключатели в следующие положения: S1 1, S2 – 2, S3 1; входное напряжение Uвх = 13 – 15 В, частоту переключения ГЛИН – 10 кГц.
-
Установить, сопротивление нагрузки (положение 3...8) и относительную длительность импульсов коллекторного тока γ (потенциометром R1) такими, чтобы постоянная составляющая коллекторного тока не превышала 350 мА. Зарисовать временные диаграммы, характеризующие работу преобразователя.
-
Снять регулировочные характеристики преобразователя:
Uн, τ, γ, Iк = f(Uрег), при постоянном сопротивлении нагрузки (положение 2) и минимальном входном напряжении. -
Установить максимальное сопротивление нагрузки (положение 1) и относительную длительность импульсов коллекторного тока γ в пределах от 0.3 до 0.5. Снять нагрузочные характеристики преобразователя:
Uн, τ, , Iк = f(Iн) при изменении сопротивления нагрузки. По построенным графикам определить выходное сопротивление преобразователя
---------------------------------------------------------------------------------------------------------------------
п.2. ИСПН инвертирующего типа.
S1-1, S2-2, S3-1
Uвх=14.06 В
F=10 кГц
п.2.2.
t=2.5 T=5 y=0.5 Rн=2 Uвх=13 B
| Uрег | 1.90 | 2.50 | 3.3 | 3.9 |
| Uн B | 11.00 | 18.27 | 17.62 | 11.7 |
| Iн mA | 348 | 377 | 250 | 95 |
Rвых1 = -(dUн/dIн)= -497.4 Ом
Rвых2 = -375.0 Ом
Rвых3 = -100.0 Ом
Rвых4 = -40.0 Ом
Rвых5 = -15.6 Ом
Rвых6 = -156.6 Ом
Rвых7 = -80.0 Ом
Rвых.ср = -232.0 Ом
п.2.3.
| Rн | Uн B | Iн mA |
| 1 | 19.240 | 28.71 |
| 2 | 8.510 | 55.60 |
| 3 | 5.459 | 64.32 |
| 4 | 4.151 | 73.41 |
| 5 | 3.508 | 77.41 |
| 6 | 3.072 | 83.59 |
| 7 | 2.719 | 87.22 |
| 8 | 2.470 | 92.85 |
-
Исследование импульсного стабилизатора постоянного напряжения понижающего типа в режиме ШИМ.
Переключатели установить в следующие положения: S1 1, S2 – 1, S3 2, частота переключения ГЛИН – F = 10 кГц. Потенциометр R1 – среднее положение.
-
При постоянном сопротивлении нагрузки (Rн в положении 6...8) снять зависимость напряжения на нагрузке Uн, длительности импульсов коллекторного тока τ и относительной длительности γ = τ/T от входного напряжения: Uн, τ, γ = f(Uвх). По графикам определить коэффициент стабилизации (4) при минимальном, среднем и максимальном значениях входного напряжения.
-
Снять нагрузочные характеристики стабилизатора: Uн, τ, γ = f(Iн) при Rн = var, Uвх = 13 – 15 В. По построенным графикам определить выходное сопротивление стабилизатора.
п.3. ИСПН ПН типа в режиме ШИМ.
S1-1, S2-1, S3-2
F=10 кГц
п.3.1.
| Rн | Uвх B | Uн B | Iк,mA | t | T | Y |
| 7 | 8.8 | 5.4 | 128 | 3.0 | 4.0 | 0.750 |
| 7 | 11 | 5.9 | 123 | 2.5 | 4.0 | 0.625 |
| 7 | 13 | 6.1 | 114 | 2.2 | 4.0 | 0.550 |
| 7 | 16 | 6.6 | 107 | 2.0 | 4.0 | 0.500 |
| 7 | 18 | 6.8 | 104 | 1.8 | 4.0 | 0.450 |
п.3.2.
Uн=VAR Uвх=14.06 В
| Rн | Uн B | Iн mA |
| 1 | 6.808 | 10.53 |
| 2 | 6.684 | 43.97 |
| 3 | 6.602 | 85.04 |
| 4 | 6.621 | 110.10 |
| 5 | 6.642 | 146.50 |
| 6 | 6.684 | 192.30 |
| 7 | 6.746 | 219.50 |
| 8 | 6.767 | 249.60 |
-
Исследование импульсного стабилизатора постоянного напряжения инвертирующего типа в режиме ШИМ.
Переключатели установить в следующие положения: S1 1, S2 – 2, S3 2, частота переключения ГЛИН – F = 10 кГц. Потенциометр R1 – среднее положение
-
При постоянном сопротивлении нагрузки (Rн в положении 6...8) снять зависимость напряжения на нагрузке Uн, длительности импульсов коллекторного тока τ и относительной длительности γ = τ/T от входного напряжения: Uн, τ, γ = f(Uвх). По графикам определить коэффициент стабилизации.
-
Снять нагрузочные характеристики стабилизатора: Uн, τ, γ = f(Iн) при Rн = var, Uвх = 13 – 15 В. По построенным графикам определить выходное сопротивление стабилизатора.
п.4. ИСПН инвертирующего типа в режиме ШИМ.
Характеристики
Тип файла документ
Документы такого типа открываются такими программами, как Microsoft Office Word на компьютерах Windows, Apple Pages на компьютерах Mac, Open Office - бесплатная альтернатива на различных платформах, в том числе Linux. Наиболее простым и современным решением будут Google документы, так как открываются онлайн без скачивания прямо в браузере на любой платформе. Существуют российские качественные аналоги, например от Яндекса.
Будьте внимательны на мобильных устройствах, так как там используются упрощённый функционал даже в официальном приложении от Microsoft, поэтому для просмотра скачивайте PDF-версию. А если нужно редактировать файл, то используйте оригинальный файл.
Файлы такого типа обычно разбиты на страницы, а текст может быть форматированным (жирный, курсив, выбор шрифта, таблицы и т.п.), а также в него можно добавлять изображения. Формат идеально подходит для рефератов, докладов и РПЗ курсовых проектов, которые необходимо распечатать. Кстати перед печатью также сохраняйте файл в PDF, так как принтер может начудить со шрифтами.















