056.Компаратор (1085131)
Текст из файла
Компаратор
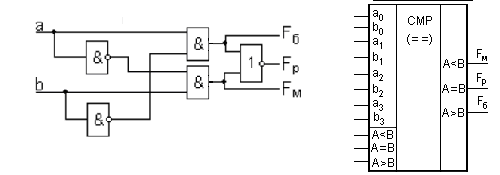
Цифровые компараторы выполняют сравнение двух чисел, представленных в двоичном коде. Число входов компаратора определяется разрядностью сравниваемых двоичных кодов чисел a и b. Цифровой компаратор имеет три выхода, на которых формируются сигналы в условиях a = b, a > b) и a < b. На рис. 1 слева показана схема одноразрядного компаратора, а справа - условное обозначение четырехразрядного компаратора.
|
|
Рис. 1.
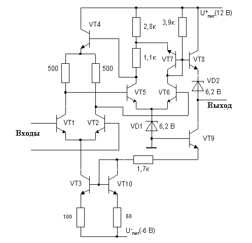
Компаратор аналоговых сигналов — электронная схема, принимающая на свои входы два аналоговых сигнала и выдающая логический "0" или "1", в зависимости от того, какой из сигналов больше.
Часто компараторы строятся на основе операционных усилителей, несколько реже — на основе логических элементов, охваченных обратной связью.
|
|
Рис. 2. Схема одного из первых созданных компараторов
Пример схемы компаратора на основе операционных усилителей представлен на рис. 1. Сигеалы подаются на входы дифференциального усилителя, выполненного на транзисторах VT1, VT2. Далее усиление выполняется на каскадах с транзисторами VT5 и VT6. Транзистор VТ4 нужен для управления коллекторным напряжением входного каскада. Транзистор VТ7 служит для устранения влияния нестабильности напряжения питания. На транзисторе VT8 выполнен эмиттерный повторитель, передающий сигнал с коллектора VT6 на выход.
Если дифференциальное входное напряжение превышает +5...+10 мВ, то транзистор VT6 закрыт, а VT5 близок к насыщению. Выходной сигнал компаратора при этом не может превысить +4 В, так как для более положительных сигналов открывается VT7, работающий как диод, не допуская излишнего роста выходного напряжения и насыщения VТ5. При обратном знаке входного напряжения VT6 насыщается, потенциал его коллектора оказывается близок к напряжению стабилизации стабилитронов VD1 и VD2, а поэтому потенциал выхода близок к нулю.
Характеристики
Тип файла документ
Документы такого типа открываются такими программами, как Microsoft Office Word на компьютерах Windows, Apple Pages на компьютерах Mac, Open Office - бесплатная альтернатива на различных платформах, в том числе Linux. Наиболее простым и современным решением будут Google документы, так как открываются онлайн без скачивания прямо в браузере на любой платформе. Существуют российские качественные аналоги, например от Яндекса.
Будьте внимательны на мобильных устройствах, так как там используются упрощённый функционал даже в официальном приложении от Microsoft, поэтому для просмотра скачивайте PDF-версию. А если нужно редактировать файл, то используйте оригинальный файл.
Файлы такого типа обычно разбиты на страницы, а текст может быть форматированным (жирный, курсив, выбор шрифта, таблицы и т.п.), а также в него можно добавлять изображения. Формат идеально подходит для рефератов, докладов и РПЗ курсовых проектов, которые необходимо распечатать. Кстати перед печатью также сохраняйте файл в PDF, так как принтер может начудить со шрифтами.















