033.Транзисторно-транзисторная логика - Википедия (1085101)
Текст из файла
Транзисторно-транзисторная логика (ТТЛ, TTL) — разновидность цифровых логических микросхем, построенных на основе биполярных транзисторов и резисторов. Название транзисторно-транзисторный возникло из-за того, что транзисторы используются как для выполнения логических функций (например, И, ИЛИ), так и для усиления выходного сигнала (в отличие от резисторно-транзисторной и диодно-транзисторной логики).
Простейший базовый элемент ТТЛ выполняет логическую операцию И-НЕ, в принципе повторяет структуру ДТЛ микросхем и в то же время за счёт использования многоэмиттерного транзистора, объединяет свойства диода и транзисторного усилителя что позволяет увеличить быстродействие и энергопотребление, снизить потребляемую мощность и усовершенствовать технологию изготовления микросхемы.
ТТЛ получила широкое распространение в компьютерах, электронных музыкальных инструментах, а также в контрольно-измерительной аппаратуре и автоматике (КИПиА). Благодаря широкому распространению ТТЛ входные и выходные цепи электронного оборудования часто выполняются совместимыми по электрическим характеристикам с ТТЛ. Максимальное напряжение в схемах с ТТЛ может достигать 24В, однако это приводит к большому уровню паразитного сигнала. Достаточно малый уровень паразитного сигнала при сохранении достаточной эффективности достигается при напряжении 5В, поэтому данная цифра и вошла в технический регламент ТТЛ.
ТТЛ стала популярной среди разработчиков электронных систем после того, как в 1965 году фирма Texas Instruments представила серию интегральных микросхем 7400. Данная серия микросхем стала промышленным стандартом, но ТТЛ-микросхемы производятся и другими компаниями. Более того, фирма Texas Instruments не была первой, кто начал выпуск ТТЛ микросхем, несколько ранее его начали фирмы Sylvania и Transitron. Тем не менее промышленным стандартом стала именно серия 74 фирмы Texas Instruments, что в значительной мере объясняется большими производственными мощностями фирмы Texas Instruments, а также её усилиями по продвижению серии 74. Поскольку биполярные интегральные ИМС серии 74 фирмы Texas Instruments стали наиболее распространёнными, их функционально и параметрически повторяет продукция других фирм (Advanced Micro Devices, серия 90/9N/9L/9H/9S Fairchild, Harris, Intel, Intersil, Motorola, National и т.д).
Важность ТТЛ заключается в том, что ТТЛ-микросхемы оказались более пригодны для массового производства и при этом превосходили по параметрам ранее выпускавшиеся серии микросхем (резисторно-транзисторная и диодно-транзисторная логика).
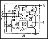
Принцип работы
Упрощённая схема элемента 2И-НЕ.
Принцип работы ТТЛ с простым инвертором:
Биполярные транзисторы могут работать в четырех режимах: отсечки, нормально активный, инверсно активный и насыщения. В инверсно активном режиме эмиттерный переход закрыт, а коллекторный переход открыт. В инверсном режиме коэффициент усиления транзистора значительно меньше, чем в нормальном режиме, из-за несимметричного конструктивного исполнения переходов база-коллектор и база-эмиттер.
При нулевом уровне на любом входе многоэмиттерного транзистора VT1 (на упрощённой схеме — слева) он работает в нормальном режиме и формирует на базе VT2 потенциал близкий к нулю. В этом состоянии неосновные носители из базы VT2 рассасываются не только через коллектор, но и через открытый VT1.
Если ноль подаётся на один из входов VT1, то наблюдается максимальный входной ток I=(E-0,7)/R1. В этом случае через другие эмиттерные переходы может наблюдаться паразитный ток. Чтобы он не был слишком велик неиспользуемые входы элемента присоединяются к источнику питания +5В, −5В через резистор с сопротивлением 1кОм, который может работать на 10 входов ТТЛ. Если свободные входы не подключаются ни к чему, то логика работы схемы сохраняется но паразитная ёмкость входных цепей будет уменьшать быстродействие цепи из расчёта 2 нс на 1 вход. Свободные входы могут воспринимать сигнал помехи, который может привести к сбою в работе схемы.
Если на все входы поступает уровень логической единицы, то VT1 окажется инверсно-включенным, ток R1 течёт через коллектор VT1 в базу VT2, на выходе формируется нуль.
Если резистор R2 не используется, то мы имеем дело с элементом с открытым коллектором, у которого в условном обозначении используется дополнительный символ.
Логический элемент 3И-НЕ в серии микросхем 74LS(К555)[1]
ТТЛ-логика (как и ТТЛШ) является прямым наследником ДТЛ и использует тот же принцип действия. Входной ТТЛ-транзистор (в отличие от обычного) имеет несколько, обычно от 2 до 8, эмиттеров. Эти эмиттеры выполняют роль входных диодов (если сравнивать с ДТЛ). Многоэмиттерный транзистор по сравнению с применявшейся в схемах ДТЛ сборкой из отдельных диодов занимает меньше места на кристалле и обеспечивает более высокое быстродействие. Следует отметить, что в микросхемах ТТЛШ, начиная с серии 74LS, вместо многэмиттерного транзистора используется сборка диодов Шоттки (серия 74LS) или PNP транзисторы в сочетании с диодами Шоттки (серии 74AS, 74ALS), так что фактически произошёл возврат к ДТЛ. Название ТТЛ заслуженно носят лишь серии 74, 74H, 74L, 74S, содержащие многоэмиттерный транзистор. Все более поздние серии многоэмиттерного транзистора не содержат, фактически являются ДТЛ и носят название ТТЛШ (ТТЛ Шоттки) лишь «по традиции», будучи развитием именно ДТЛ.
Транзисторно-транзисторная логика с диодами Шоттки (ТТЛШ)
В ТТЛШ используются транзисторы Шоттки, в которых барьер Шоттки не позволяет транзистору войти в режим насыщения в результате чего диффузионная ёмкость мала и задержки переключения малы, а быстродействие высокое.
ТТЛШ-логика отличается от ТТЛ наличием диодов Шоттки в цепях база — коллектор, что исключает насыщение транзистора, а также наличием демпфирующих диодов Шоттки на входах (редко на выходах) для подавления импульсных помех, образующихся из-за отражений в длинных линиях связи (длинной считается линия, время распространения сигнала в которой больше длительности его фронта, для самых быстрых ТТЛШ микросхем линия становится длинной начиная с длины в несколько сантиметров).
Характеристики
Тип файла документ
Документы такого типа открываются такими программами, как Microsoft Office Word на компьютерах Windows, Apple Pages на компьютерах Mac, Open Office - бесплатная альтернатива на различных платформах, в том числе Linux. Наиболее простым и современным решением будут Google документы, так как открываются онлайн без скачивания прямо в браузере на любой платформе. Существуют российские качественные аналоги, например от Яндекса.
Будьте внимательны на мобильных устройствах, так как там используются упрощённый функционал даже в официальном приложении от Microsoft, поэтому для просмотра скачивайте PDF-версию. А если нужно редактировать файл, то используйте оригинальный файл.
Файлы такого типа обычно разбиты на страницы, а текст может быть форматированным (жирный, курсив, выбор шрифта, таблицы и т.п.), а также в него можно добавлять изображения. Формат идеально подходит для рефератов, докладов и РПЗ курсовых проектов, которые необходимо распечатать. Кстати перед печатью также сохраняйте файл в PDF, так как принтер может начудить со шрифтами.








