реферат (1041062)
Текст из файла
Московский Государственный Технический Университет
им. Н.Э. Баумана
реферат на тему:
«Технология быстрого расширения сверхкритических флюидных растворов(RESS)»
Выполнил: Бакаев Валерий
студент группы МТ 11-82
Москва, 2015
Оглавление
Технологии формирования посредством применения сверхкритических флюидов. 3
Технология RESS. 4
Методика проведения опытов 6
Выводы 9
Технологии формирования посредством применения сверхкритических флюидов.
В настоящее время возрастающее внимание во всем мире уделяется перспективам развития нанотехнологий, то есть технологий направленного получения и использования веществ и материалов, основанных на частицах с геометрическими размерами в диапазоне до 100 нанометров. Наряду с традиционными способами получения наночастиц, существуют перспективные сверхкритические методы диспергирования
Процессы производства частиц с помощью сверхкритических флюидов позволяют избежать проблемы, имеющие место при традиционных методах. Такие, например, как широкий разброс размеров частиц из-за непрерывного образования кристаллов. Сверхкритические процессы могут привести к образованию лекарственных полимерных микросфер, не содержащих растворителя, нацеленных на обеспечение управляемого выхода лекарственного препарата и формирование ультратонкого кристаллического порошка из нестабильных фармацевтических препаратов, для которых обычные технологии уменьшения размера приводят к распаду вещества и, следовательно, к потере эффективности препарата.
Сверхкритические флюидные технологии это технологии, реализуемые с применением сверхкритических флюидов (СКФ) в качестве технологических сред. СКФ – это вещества, находящиеся в сверхкритическом состоянии, т.е. при температурах и давлениях, превышающих их критические значения (соответственно, Ткр, Pкр). СКФ уникальным образом объединяют свойства жидкости и газа. В условиях СКФ значительно повышаются скорости протекающих процессов, улучшается качество получаемых продуктов, уменьшаются энергозатраты, принципиально иным образом решаются (а иногда полностью снимаются) проблемы с экологической безопасностью производств, в десятки, а порой и в сотни раз уменьшаются размеры реакторов и производственных сооружений. Уже сейчас с применением СКФ (в первую очередь, диоксида углерода и воды) осуществляются процессы, которые ранее были вообще невозможны в промышленных масштабах. По существу, речь идет о технологиях следующего поколения, которые кардинальным образом превосходят традиционные процессы и постепенно вытесняют последние. Одной из первых обратилась к СКФ технологиям фармацевтическая промышленность, которая и сегодня является одной из наиболее перспективных и быстро развивающихся областей применения СКФ. Сейчас приблизительно 90% всех СКФ – технологий ориентированы на сверхкритический диоксид углерода (СКСО2). Он не токсичен, не горюч, не взрывоопасен и к тому же дешев и доступен. СКСО2 можно считать абсолютно экологически чистым растворителем. Применение СКСО2 в химической технологии – важнейшая тенденция в современной “зеленой” химии.
Технология RESS.
Технология RESS™ (технология быстрого расширения сверхкритического раствора). В процессе быстрого расширения сверхкритических растворов (RESS процесс) первоначально твердое вещество растворяется в сверхкритическом флюиде, затем расширяется в атмосферные условия через нагреваемое расширительное устройство. В результате больших пресыщений образуется большое количество стабильных зародышей, способных к дальнейшему росту. В атмосферных условиях сверхкритический растворитель переходит в газовую фазу и теряет свою растворяющую способность, а растворенное вещество, свободное от остаточного растворителя, осаждается в виде субмикронных и наночастиц. Варьируя термодинамическими параметрами процесса и геометрией расширительного устройства можно управлять размером, дисперсностью и морфологией получаемых частиц. Преимущества RESS процесса заключается в относительной простоте аппаратного оформления и отсутствии в получаемых частицах остаточного растворителя.
В ряде стран с использованием этих процессов уже осуществляют диспергирование таких полимерных материалов, как полиолефины, полистиролы, полиамиды, силиконовые полимеры, полиэфиры, полиакрилаты, полиметакрилаты, поликарбонаты, полидиены, виниловые полимеры, полиуретаны, полисульфоны, их смеси и др.. На фоне значительного многообразия полимерных материалов, нередко в исследованных случаях степени дисперсности измельченных материалов не отвечают требованиям новых задач, что стимулирует дальнейший поиск в обсуждаемом научном направлении.
В ходе этого процесса лекарственный препарат растворяется в сверхкритическом диоксиде углерода. Полученный раствор расширяется, проходя через выпускное отверстие, при этом диоксид углерода отделяется от раствора вместе с растворителем, а вещество оседает в виде мельчайших частиц. В случае если растворимость раствора низка в диоксиде углерода то могут применяться модификаторы, типа этанола. Размер частиц и их структура зависят от природы вещества и параметров давления и температуры сборнике частиц, количества растворяемого вещества и конфигурации отверстия. Растворимость лекарственного вещества в сверхкритическом флюиде является основным требованием и, в то же время, главным условием разработки технологического процесса RESS™. В тех случаях когда сверхкритический диоксид углерода не обладает растворяющей способностью в отношении вещества, то могут применяться другие сверхкритические растворители или же в раствор может быть добавлен сорастворитель (второй растворитель), что позволяет усилить процесс растворения. Однако при этом не следует забывать о том, что сорастворитель остается в готовом продукте. Исключения для применения этого процесса составляют полимеры, которые достаточно плохо растворяются в сверхкритическом диоксиде углерода с или без сорастворителей.
Процесс RESS (Рис.1) заключается в насыщении СКФ растворяемым веществом с последующим быстрым сбросом давления в автоклаве. Быстрый сброс давления, имеющий место при переходе от СКФ к давлению окружающей среды приводит к резкому и мгновенному снижению растворяющей способности вещества (пересыщению раствора) и, как следствие, к быстрому зарождению новой фазы с очень малыми частицами с равномерным распределением по размеру. Полученные таким образом частицы не содержат растворителя и не требуют дальнейшей очистки. К факторам, оказывающим влияние на свойства осаждаемых частиц, относятся растворимость вещества в СК СО2, давление и температура в реакторе, геометрия и размеры реактора, расстояние и угол под которым струи СКФ попадают в реактор. Преимуществами этого метода являются удобство технологического контроля процесса, относительная легкость воспроизведения процесса в лабораторных масштабах, когда реактор имеет только один выход для сброса газа, также отсутствие органических растворителей. С другой стороны, ряд важных недостатков ограничивает применение данного метода: трудность увеличения объемов получения частиц, их возможная агрегация, засорение каналов подачи и сброса газа , значительный расход СКФ и кроме того низкая растворимость большинства фармацевтических препаратов в сверхкритическом СО2. В некоторых случаях, «силу» СК СО2 как растворителя можно увеличить путем добавления модификатора, изменяющего полярность растворителя, как, например, в случае первых представителей гомологического ряда одно атомных спиртов, за счет образования водородных связей. Процесс RESOLV является модификацией описанного выше RESS. Он был разработан для того, чтобы минимизировать агрегацию частиц в процессе быстрого расширения СКФ. В этом процессе СКФ в ходе расширения сбрасывается в камеру приемник, содержащую водный раствор при комнатной температуре. Раствор содержит различные водорастворимые полимеры или поверхностно активные вещества, применяемые для стабилизации полученной суспензии из наночастиц.
Методика проведения опытов
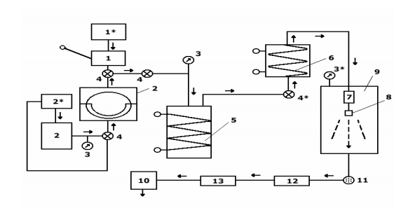
Сущность метода быстрого расширения сверхкритических флюидных растворов заключается в следующем. Сверхкритический флюидный раствор очень быстро (за 10-5 - 10-7 сек) расширяется в приемную камеру с пониженным давлением газа (0,03 МПа). Высокие значения температуры (>5000 С) и давления (>100 МПа) сверхкритического раствора обуславливают мгновенный переход растворителя при расширении в газообразное состояние, при этом растворенное вещество (или вещества) частично реагируют, и образуется высокодисперсный сухой порошок, который собирается на фильтре. Критические параметры воды: Тк = 3740 С; Рк = 22МПа. Поэтому при использовании водных растворов температура и давление раствора должны быть выше этих значений. Для создания таких условий используется автоклав. Высокодисперсные оксидные порошки методом быстрого расширения сверхкритических флюидных растворов (RESS) синтезируют на RESS-установке (рис. 2), все узлы и соединительные капилляры которой, находящиеся в контакте с водными растворами, выполнены из нержавеющей стали.
Рис. 2. Принципиальная схема лабораторной RESS-установки. (1)-ручной насос; (2)-мембранный компрессор; (1*)-сосуд с дистиллиров. водой (2*)-сосуд с маслом; (3)-манометры; (4)- вентили; (4*)-вентиль тонкой регулировки; (5)-автоклав; (6)-сверхкритическая линия; (7)-печь перед распыляющим соплом; (8)-распыляющее сопло; (9)-приемная камера; (10)- форвакуумный насос; (11)-фильтр для сбора порошка; (12)-водяной холодильник; (13)-ловушка с жидким азотом
В лабораторных условиях, автоклав из нержавеющей стали (5) емкостью 300 мл заливают доверху определенным количеством рабочего раствора, содержащего нитраты металлов в стехиометрических соотношениях (концентрация 0.04 – 0.10 М). Из сосуда (1*) с помощью насоса высокого давления (2) в автоклав (5) закачивают дистиллированную воду, создавая давление до 100 МПа, и через фильтр и регулирующий вентиль (4*) раствор из автоклава вытесняют в сверхкритическую линию, представляющую собой 6-ти метровый капилляр из нержавеющей стали (6), (внешний диаметр 4 мм и внутренний - 0,6 мм) свернутый в виде спирали и помещенный в печь, в которой раствор нагревается до температуры 350-5000 С. Сверхкритическая линия заканчивается печью (7) и распыляющим соплом (8), имеющим отверстия диаметром от 100 до 200 мкм. Скорость распыления раствора 10 мл/мин. Метод быстрого расширения сверкритических флюидных растворов является крайне неравновесным: в RESS-процессе пресыщение снимается за 10-5 – 10-7 сек (время перехода сверхкритического флюида в докритический газ). Данным методом получены многие сложные оксиды, например нанокристаллические порошки ферритов цинка (d=18 нм) и никеля (d=20 нм). Синтез проводили из кислых растворов соответствующих нитратов с общей концентрацией 0,05 М. Порошок, полученный после расширения сверхкритических растворов, содержал 30-50% продукта, а также непрореагировавшие простые оксиды. Для полного превращения в продукт порошок далее отжигали при 400 – 7000 С в течение 1 часа, в результате чего получали чистые нанопорошки ZnFe2O4 и NiFe2O4.
Выводы
Получение и использование полимерных наночастиц является перспективным технологическим направлением в равной степени, как и использование для этой цели сверхкритических флюидных сред и соответствующих методов.
Преимущества RESS процесса заключается в относительной простоте аппаратного оформления и отсутствии в получаемых частицах остаточного растворителя. Данным методом получены многие сложные оксиды.
Для большинства органических частиц, получаемых в процессе RESS, недостаточно фундаментальных знаний о влиянии физических и химических свойств растворенного вещества на рост частиц. В соответствии с классической теорией зародышеобразования в потоке расширяющегося в пределах устройства расширения флюида формируются исключительно частицы наноразмеров. Формирование субмикронных и нано частиц в результате конденсации и коагуляции, как правило, происходит в свободной струе. Поэтому необходимо минимизировать процессы роста частиц в свободной струе. Расширение сверхкритического флюида в жидкой среде подавляет процессы конденсации и коагуляции в области свободной струи из-за уменьшения свободного пробега молекул осаждаемого вещества. Частицы, полученные в жидкой среде подвержены процессу агломерации. С целью уменьшения данного эффекта в жидкой среде растворяют стабилизирующий агент, ионные силы которого подавляют процесс агломерации.
Список литературы.
1. Петрунин В.Ф. , Ультрадисперсные порошки - Российская «Ниша» наноматериалов и перспективная база нанотехнологий // МИФИ. М.: 2003. С.167-168.
2. Гумеров Ф.М., Сабирзянов А.Н., Гумерова Г.И..Суб- и сверхкритические флюиды в процессах переработки полимеров. Казань: ФЭН, 2007. 336 с.
3. Markus Weber, Lynn M. Russell, Pablo G. Debenedetti, Mathematical modeling of nucleation and growth of particles formed by the rapid expansion of a supercritical solution under subsonic conditions// The Journal of Supercritical Fluids 23 (2002) 65–80.
4. X.Kwauk, P.G.Debenedetti, Mathematical modeling of aerosol formation by rapid expansion of supercritical solutions in a converging nozzle// Journal of Aerosol Science24(4)(1993)445–469.
5.Курс лекций: «Методы получения наноразмерных материалов». Уральский государственный университет им. А.М. Горького. 2007г.
Характеристики
Тип файла документ
Документы такого типа открываются такими программами, как Microsoft Office Word на компьютерах Windows, Apple Pages на компьютерах Mac, Open Office - бесплатная альтернатива на различных платформах, в том числе Linux. Наиболее простым и современным решением будут Google документы, так как открываются онлайн без скачивания прямо в браузере на любой платформе. Существуют российские качественные аналоги, например от Яндекса.
Будьте внимательны на мобильных устройствах, так как там используются упрощённый функционал даже в официальном приложении от Microsoft, поэтому для просмотра скачивайте PDF-версию. А если нужно редактировать файл, то используйте оригинальный файл.
Файлы такого типа обычно разбиты на страницы, а текст может быть форматированным (жирный, курсив, выбор шрифта, таблицы и т.п.), а также в него можно добавлять изображения. Формат идеально подходит для рефератов, докладов и РПЗ курсовых проектов, которые необходимо распечатать. Кстати перед печатью также сохраняйте файл в PDF, так как принтер может начудить со шрифтами.
















