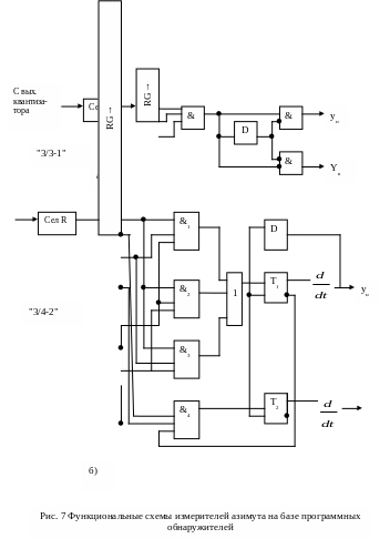
Цифр методы измерения угловых координат (1014410), страница 4
Текст из файла (страница 4)
Программа LAB 9 для расчёта точностных характеристик угломера составлена инженером Соколовым Д. А. для ЭВМ ДВК на языке Фортран в диалоговом режиме.
Порядок проведения эксперимента.
-
Набрать команду вызова программы LAB 9. , RUMX1: LAB9
-
Внимательно читать вопросы на дисплее и аккуратно вводить с помощью клавиатуры дисплея требуемые значения числа импульсов вида исследуемого алгоритма, отношения сигнал/шум.
Рекомендуется задавать N≤15, при этом k<l<N, k<N
-
Получив результаты расчёта на экране дисплея, занести их в таблицу, общий вид которой показан ниже.
При исследовании алгоритма "k из N" необходимо при постоянном N изменять величину k, затем задаваться другим значением N вновь изменять величину k.
Исследование алгоритмов "k/e-m" и "l/e" необходимо провести для различного числа N импульсов в пачке.
- отношения сигнал/шум,
-алгоритма работы и его параметров,
- числа импульсов в пачке.
15
















