Кондиционирование осадков
4. Кондиционирование осадков
Под кондиционированием осадков обычно понимают такой вид обработки, при котором осадок изменяет структуру и формы связи воды, благодаря чему лучше обезвоживается. Иными словами, кондиционирование осадков - это процесс подготовки осадков к механическому обезвоживанию.
В качестве метода кондиционирования осадков наибольшее распространение получила реагентная обработка. Тепловая обработка, жидкофазное окисление, замораживание и оттаивание пока широкого распространения не получили.
4.1. Реагентная обработка
Реагентная обработка изменяет структуру осадка и улучшает - его способность отдавать влагу.
При коагуляции осадков обычно используют два или несколько реагентов. При этом можно наблюдать три случая взаимодействия элекния и хлорного железа; антагонизм электролитов, когда они как бы независимо друг от друга (например, коагулянты сернокислого алюминия и хлорного железа); антагонизм электролитов, когда они как бы противодействуют друг другу и для коагуляции осадка их нужно добавить в большем количестве, чем это требуется по правилу аддитивности; синергизм электролитов, когда они как бы способствуют друг другу, а для коагуляции их требуется меньшее количество, чем нужно по правилу аддитивности. При реагентном кондиционировании осадков производственных сточных вод по экономическим соображениям целесообразно подбирать реагенты, проявляющие синергические свойства.
Для реагентной обработки обычно применяют коагулянты и флокулянты минерального и органического происхождения. Из минеральных коагулянтов чаще всего применяют соли железа, алюминия и др. Используют также сочетание коагулянтов и реагентов, например хлорного железа с известью. Вместо кристаллического хлорного железа можно применять его раствор, являющийся отходом химических производств; вместо сульфата железа - более дешевый сульфат оксида железа, хотя для обработки осадков требуются при прочих равных условиях большие его дозы.
Для обработки некоторых видов осадков применяют только одну известь. Так, для кондиционирования осадков сточных вод предприятий, обрабатывающих цветные металлы, доза извести составляет 2%. В зарубежной практике имеется опыт регенерации извести из золы, образующейся при сжигании обезвоженных осадков.
Рекомендуемые материалы
Применяемые в настоящее время минеральные коагулянты относительно дефицитны и дороги. Кроме того, их использование вызывает определенные трудности в эксплуатации установок кондиционирования: они коррозионны и относительно сложны при транспортировании, хранении, приготовлении и дозировании.
Достаточно широкое применение за рубежом находят синтетические флокулянты. Они обеспечивают довольно высокую эффективность кондиционирования и снижают расходы на эксплуатацию установок.
Различают катионные, анионные и неионные флокулянты.
В отечественной практике довольно широкое применение при обработке осадков находит синтетический флокулянт-полиакриламид (ПАА). Он применяется при обработке осадков сточных вод аккумуляторных заводов, цехов гальванических покрытий-машиностроительных заводов, газоочисток конвертерных печей и пр.
Для обработки осадков, содержащих значительное количество органических загрязнений (зольность 25-50%), обычно применяют катионные флокулянты; при более высокой зольности - смесь катионных и анионных флокулянтов; для сильноминерализованных осадков - анионные соединения.
Наиболее рационально применение синтетических флокулянтов при последующей обработке осадков на центрифугах. В зависимости от вида осадка доза флокулянтов составляет 0,05-0,4% массы сухого вещества осадка. Обезвоживание осуществляется достаточно глубоко, и влажность обезвоженного осадка может достигать 40-50%.
Исследованиями, проведенными в НИИ КВОВ АКХ им. К.Д. Памфилова установлено, что для кондиционирования активного ила наиболее эффективным является катионный флокулянт типа ВА. Однако при обезвоживании осадка на вакуум-фильтре он обеспечивает снижение влажности до 85%. Для сравнения заметим, что при кондиционировании осадка хлорным железом и известью осадок, обезвоженный на вакуум-фильтре, имеет влажность 72-80%.
По зарубежным данным, для кондиционирования осадков хорошие результаты дает комбинированное применение минеральных коагулянтов и синтетических флокулянтов перед подачей осадка на фильтр-пресс с дозой по сухому веществу: флокулянта 0,001-0,5%; коагулянтов (хлорида железа, сульфата железа и др.) 0,5-10%. При обезвоживании на фильтр-прессе влажность осадка составляет 37-64 %.
С целью улучшения процесса обезвоживания используют присадочные материалы, которые способствуют формированию жесткого скелета на фильтровальной поверхности, препятствуют слипанию частиц осадка и их деформации. В результате увеличивается пропускная способность фильтров, лучше снимается обезвоженный осадок, а фильтрат оказывается менее загрязненным. Обычно по массе добавляют три-четыре части присадочного материала на одну часть твердой фазы осадка. Практикуется также совместное применение присадочного материала и химических реагентов.
Широкое использование в качестве присадочного материала находит зола, образующаяся при сжигании осадков. Так, по данным, полученным на ряде установок в ФРГ, установлено, что пропускная способность фильтр-прессов повышается на 40-50%. Исследованиями, проведенными во ВНИИ ВОДГЕО, показано, что при обработке сырых осадков хлоридом железа и известью с добавкой золы пропускная способность вакуум-фильтров увеличивается в 2-3 раза.
4.2. Тепловая обработка
Тепловая обработка считается перспективным методом, особенно для органических осадков, имеющих зольность 30-40 %.
Сущность этого метода состоит в следующем. Осадок нагревается в герметическом резервуаре типа автоклава до температуры 150-200°С и выдерживается 0,5-2 ч. Температура нагрева и продолжительность выдерживания зависят от свойств осадка и определяются обычно экспериментально. В процессе обработки до 40% сухого вещества осадка переходит в раствор. Осадок после тепловой, обработки за короткий период времени уплотняется до влажности 92-94%. Объем уплотненного осадка достигает 20-30 % первоначального. Осадок приобретает хорошие водоотдающие свойства, стерилен. Уплотненный осадок хорошо обезвоживается на вакуум-фильтрах (до 65-70%) и фильтр-прессах.

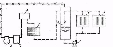
Рис. 4. Технологическая схема обработки осадка по методу Портеуса
Так как в процессе тепловой обработки значительная часть органического вещества осадка переходит в раствор, вода, отделенная при уплотнении и обезвоживании, имеет высокую загрязненность (её ХПК достигает 10 г/л) и направляется обычно на обработку в аэрационные сооружения. Это требует увеличения их пропускной способности на 10-15%.
В настоящее время эксплуатируется большое число установок тепловой обработки, имеющих производительность по осадку 50-2000 м3/сут. Ряд фирм - «Дорр-Оливер» (ФРГ), «Портеус» (Англия), «Фон Ролл» (Швейцария) и другие поставляет комплексное оборудование таких установок.
На рис. 4 показана технологическая схема тепловой обработки по методу Портеуса. По трубопроводу 1 осадок поступает в резервуар-накопитель 2, откуда е помощью насоса высокого давления 3 подается в теплообменник типа «труба в трубе» 4, где происходит нагрев исходного осадка осадком, прошедшим тепловую обработку (минимальный диаметр внутренней трубы 80 мм и наружной 150 мм; продолжительность пребывания осадка в теплообменниках 5-10 мин). Затем осадок вместе с паром, поступающим из паропровода 5, подается в реактор 6, в котором и происходит собственно процесс тепловой обработки. Парогазовая смесь, состоящая из диоксида углерода и азота, отводится по трубопроводу 7. Обработанный осадок, пройдя теплообменник 4 и устройство для снижения давления 8, направляется в уплотнитель 9. Надиловая вода по трубопроводу 12 подается на сооружения биологической очистки. Уплотненный осадок насосом 10 перекачивается на вакуум-фильтр, фильтр-пресс пли центрифугу 11. Обезвоженный осадок хорошо подсушивается на воздухе, он негигроскопичен и стабилен.
При тепловой обработке подвергаются частичному разрушению все основные классы органических веществ, входящих в состав осадка; происходит гидролиз макромолекул до простых составляющих: белки гидролизуются до аминокислот, жиры - до свободных жирных кислот и стиролов, крахмал - до низших Сахаров. Глубина распада веществ зависит от температуры обработки. Наиболее легко распадается крахмал, труднее жиры.
В процессе тепловой обработки существенно улучшаются фильтрационные свойства осадков, поэтому обезвоженные осадки имеют влажность 40-70%.
Выше отмечалось, что надиловая вода из уплотнителя и фильтрат из обезвоживающего аппарата обычно направляются на очистку в аэротенки. Но поскольку вода и фильтрат содержат около 30% общего количества биологически инертных загрязнений, после очистки в аэротенках вода имеет повышенную ХПК и цветность. Для снижения величины этих показателей предлагается проводить глубокую очистку воды на фильтре, загруженном активированным углем. На некоторых станциях надиловую воду выпаривают на многокорпусной вакуум-испарительной установке. Конденсат сбрасывается на очистные сооружения, а концентрированный сток из испарителей сжигается. Существует вариант первоначально сбраживать надиловую воду в метантанках, а затем подавать ее в аэротенки.
По технико-экономическим показателям тепловая обработка осадков может конкурировать с другими методами обработки. Так, по данным Союзводоканалпроекта, при сравнении двух вариантов (первый - тепловая обработка и механическое обезвоживание осадков; второй - сбраживание в метантенках, реагентная обработка и механическое обезвоживание осадков) стоимость обработки 1 т сухого вещества осадка в первом случае дешевле, чем во втором.
Метод тепловой обработки имеет ряд достоинств: осадок не загрязняется реагентами; непрерывен процесс; осуществляется кондиционирование и стерилизация осадка; компактна установка. К недостаткам можно отнести сложности конструктивного оформления, а также эксплуатации установки (особенно теплообменников); трудности, возникающие при очистке надиловой воды.
4.3. Жидкофазное окисление
Жидкофазное окисление в зарубежной практике известно как метод Циммермана. Напомним, что этот метод используется для подготовки осадков к механическому обезвоживанию.
Сущность метода состоит в окислении органической части осадка кислородом воздуха при поддержании в аппарате высоких температуры и давления. О глубине процесса жидкофазного окисления органической части осадка судят по снижению величины ХПК. В свою очередь глубина процесса окисления зависит от температуры. Так, при температуре 200°С ХПК снижается на 50%; для снижения ХПК на 70% и более необходимо поддерживать температуру 250-300 °С. При окислении органического вещества выделяется теплота. При обработке осадка влажностью 96% выделяемой теплоты достаточно для поддержания заданного температурного режима.
На рис. 5 приведена технологическая схема установки жидкофазного окисления осадков. По трубопроводу 1 в приемный резервуар подается смесь сырого осадка и избыточного активного ила, которая нагревается до температуры 45-50°С. Осадок насосами 3, 4 перекачивается через теплообменники 5, 6 в реактор 7. На входе в реактор температура паровоздушной смеси составляет 240°С. Из реактора смесь продуктов окисления, воздуха и золы направляется в сепаратор 8 через теплообменник 6. Эта смесь теряет часть теплоты, отдавая его поступающему на обработку осадку. Выделяющиеся в сепараторе газы выбрасываются в атмосферу или используются в турбогенераторе 9. Сжатый воздух от компрессора 10 подается в напорный трубопровод. Осадок из сепаратора проходит теплообменник 5 и отдает также часть теплоты осадку, находящемуся в резервуаре. Охлажденный осадок направляется в уплотнитель и после уплотнения до влажности 95% подается на иловые площадки или на механическое обезвоживание. После вакуум-фильтров влажность обезвоженного осадка достигает 60%. Сливная вода из уплотнителя имеет ХПК, равную 5-6 г/л и направляется на обработку в аэротенки.
| Рис. 5. Технологическая схема установки жидкофазного окисления осадков. 1-подача исходного осадка; 2-приемный резервуар; 3-питательный насос; 4-насос высокого давления; 5, 6-теплообменники; 7-реактор; 8-сепаратор; 9-турбогенератор; 10-компрессор |
|
На очистной станции в Чикаго (США) был построен крупный цех с установками жидкофазного окисления. В настоящее время этот цех законсервирован из-за большого расхода энергии и трудностей в эксплуатации.
В ЦНИИЭП инженерного оборудования разработан проект установки по жидкофазному окислению осадков для очистных сооружений г. Дзержинска. Производительность установки по осадку 1000 м3/сут. Проектное снижение ХПК-50%.
На Лосино-Петровской фабрике ПОШ (Москва) в процессе жидко-фазного окисления ХПК снижается на 90% и происходит стерилизация ШСВ при температуре 320°С и давлении 20 МПа.
4.4. Замораживание и оттаивание
Замораживание и оттаивание сточных вод не находит широкого применения. Сущность метода заключается в том, что при замораживании часть связанной влаги переходит в свободную, происходит коагуляция твердых частиц осадка и снижается его удельное сопротивление. При оттаивании осадки образуют зернистую структуру, их влагоотдача повышается. Замораживание производится при температуре от -5 до -10°С в течение 50-120 мин.
Впервые этот метод изучен в Великобритании в 1961-1963 гг. для обработки осадков водопроводных станций. Для замораживания применялись аммиачные холодильные машины трубчатого типа. Оттаивание и замораживание производились в одном резервуаре. При оттаивании осадка резервуар играл роль теплообменника для охлаждения аммиака после его компрессии.
На рис. 6 показана технологическая схема такой установки. В заполненные осадком резервуары 1 подается Жидкий аммиак, который, испаряясь в трубках, замораживает осадок. Пары аммиака из трубок через вакуумный отделитель поступают в компрессор и через маслоотделитель направляются в промежуточный теплообменник 6. Здесь пары конденсируются с выделением теплоты. Теплый аммиак проходит через трубки резервуара 7 для оттаивания, куда заранее подается замороженный осадок. Жидкий аммиак из резервуара направляется в вакуумный отделитель, а оттуда в резервуары 1.
В НИИКВОВ проводились исследования по искусственному замораживанию и оттаиванию осадков сточных вод в холодильных установках с теплообменниками поверхностного типа. В исследованиях использовались серийные испарители панельного типа, выпускаемые московским заводом «Компрессор». Установлено, что процесс намораживания ооадка происходит интенсивно при толщине слоя до 20 мм.
|
|
| Рис. 6. Технологическая схема установки для замораживания и оттаивания осадка 1 – резервуар для замораживания осадка; 2 – насос; 3 – вакуумный отделитель; 4 – мас- лоотделитель; 5 – компрессор; 6 – прмежуточный теплообменник; 7 – резервуар для оттаивания осадка; |
|
|
| Рис. 7. Принципиальная схема холодильной установки неприрывного действия для обработки осадков с использованием льдогенераторов панельного типа 1-подача осадка на обработку; II –отвод осадка после обработки; 1-4 панельные льдогенераторы; 5, 8 – компрессоры верхней и нижней ступени; 6- ресиверы; 7 – конденсатор; 9 – плавитель; |
На рис. 7 приведена принципиальная схема холодильной установки с использованием панельных льдогенераторов. Процесс обработки осадка непрерывный при периодической работе в режимах замораживания и оттаивания. Жидкий холодильный агент подается в панельные аппараты 3 и 4 через регулируемые вентили РВ-2 и переключатели режимов В-2 и кипит при отводе теплоты от замораживаемого осадка. Пары отсасываются компрессором нижней ступени, сжимаются до давления конденсации в плавителе и после охлаждения в нем направляются в аппараты 1 и 2, работающие в режиме оттаивания. Здесь пары холодильного агента конденсируются, а осадок оттаивает.
Конденсат из льдогенераторов передавливается в ресивер, откуда поступает через вентиль В-4 в льдогенераторы, работающие в режиме замораживания. Часть агента, не сконденсированного в льдогенераторах при оттаивании осадка, отсасывается компрессором верхней ступени, конденсируется при охлаждении внешним источником в конденсаторе и после дросселирования в промежуточном сосуде подается в коллектор раздачи жидкого холодильного агента по льдогенераторам.
Исходный осадок после рекуперативного теплообмена с оттаявшим осадком подается в льдогенераторы по распределительному коллектору через вентили В-6, а полученный после таяния осадок отводится из льдогенераторов через вентили В-7. Переключение льдогенератора с режима замораживания на режим оттаивания осуществляется автоматически с помощью вентилей В-1 и В-2.
Вентиль В-5 служит для выравнивания давления в паровой линии между ресивером и панельным аппаратом, а вентиль В-3 – между ресивером и промежуточным сосудом.
Схема с панельными льдогенераторами позволяет применять стандартное серийное оборудование. Использование внутренней рекуперации теплоты при переходе с режима замораживания на режим оттаивания обеспечивает снижение расхода электроэнергии на обработку осадка. К недостаткам этой схемы относятся: цикличность работы льдогенераторов, что требует затрат энергии на периодический нагрев и охлаждение конструкций льдогенераторов; необходимость ведения процессов теплообмена через разделительную поверхность, что снижает энергетические показатели, увеличивает массу установки и первоначальные затраты на теплообменное оборудование.
|
|
| Рис. 8. Установка барабанного типа для замораживания и оттаивания осадков 1 – подача осадка; 2 – поддон; 3 – регулирующий нож; 4 – барабан испаритель; 5 – нож; 6 – регулирующий вентиль; 7 – ороситель; 8 – сквозные отверстия; 9,11,13 – трубопроводы холодильного агрегата; 10 – решотка конденсатор; 12 - компрессор |
Фирмой «Линде» (ФРГ) предложена установка барабанного типа (рис. 8). Замораживание производится на поверхности вращающегося барабана, который частично погружен в поддон с исходным осадком, подаваемым по трубопроводу. Толщина слоя намораживаемого осадка регулируется ножом 3. Замороженный осадок снимается с поверхности барабана ножом 5. Снятые кусочки осадка оттаивают на наклонной пустотелой решетке со сквозными отверстиями. Из компрессора по трубопроводу 11 в решетку нагнетается разреженный холодильный агент, отсасываемый из барабана по трубопроводу 13. Охлажденный газ по трубопроводу 9 через регулирующий вентиль возвращается в барабан. В период пуска установки решетка дополнительно охлаждается водой из оросителя.
Лекция "23 Отчет об изменении в капитале, в соответствии с МСФО" также может быть Вам полезна.
После оттаивания осадок обычно уплотняется, а затем подсушивается на иловых площадках. Уплотненные осадки имеют влажность 80-85%, а после подсушивания на иловых площадках 50-60%.
Исследование химически обработанных осадков ШСВ замораживанием с последующим оттаиванием в естественных условиях фабрики ПОШ Омска было выполнено в МИСИ им. В. В. Куйбышева,
Химический осадок после оттаивания и взбалтывания через 5-7 мин уменьшился в объеме в 5 раз, в дальнейшем уплотнения не происходило. Влажность при этом уменьшалась с 95 до75 %. Относительно высокое удельное сопротивление химического осадка после размораживания резко снизилось до R=0,02-1010 см/г, и поэтому осадок легко отдавал воду. После оттаивания химический осадок приобретал зернистую структуру.
Теплотехнические и технологические расчеты показали, что для обеспечения нормальной работы иловых морозильных площадок в условиях Омска при продолжительности периода с температурой ниже – 10°С, равной 3600 ч, для типовой фабрики ПОШ необходима общая площадь 10 га.
Предварительное замораживание сырого осадка ШСВ способствовало заметному увеличению производительности вакуум-фильтра по сухому веществу.
Чем больше доза вводимых реагентов, тем больше эффективность предварительного замораживания. При введении реагентов до замораживания (прекоагуляция) в обычный сырой осадок сточных вод фабрик ПОШ (например, глинозема в сочетании с известью) и последующем замораживании после оттаивания наблюдается резкое увеличение влагоотдачи таким осадком и значительное повышение производительности вакуум-фильтров (до 100%).


























