Принципы построения аппаратуры с врк
1.4 Принципы построения аппаратуры с врк
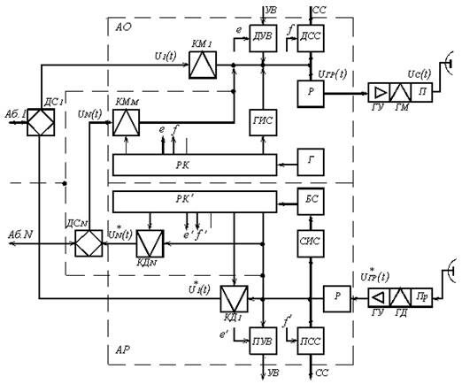
На рисунке 1.4.1 приведена упрощённая структурная схема оконечной станции многоканальной системы с ВРК. Непрерывное сообщение от каждого из абонентов u1(t) … uN(t) через соответствующие дифференциальные системы ДС1 … ДСN подаются на входы канальных модуляторов КМ1 … КМN. В канальных модуляторах в соответствии с передаваемым сообщением производятся модуляции импульсов, следующих через период дискретизации Тд, по одному из параметров, например, ФИМ. В соответствии со значением передаваемого непрерывного сообщения в момент отсчёта при ФИМ происходит изменение положения импульса постоянной амплитуды и длительности относительно середины канального интервала от +∆tm до – ∆tm. Промодулированные импульсы с выхода КМ, импульсы синхронизации от генератора синхронизации (ГИС), а также импульсы датчика служебной связи (ДСС), датчика сигналов управления и вызовов (ДУВ) объединяются. В результате получается групповой сигнал uгр (t). Для обеспечения работы канальных модуляторов и дополнительных устройств последовательности импульсов с частотой дискретизации Fд, сдвинутые относительно первого канала на i∆tк, где i – номер канала. Таким образом, моменты начала работы КМ определяются запускающими импульсами от РК, который определяет моменты подключения к общему широкополосному каналу соответствующего абонента или дополнительного устройства.
Полученный групповой сигнал uгр(t) подаётся на вход регенератора (Р), который придаёт дискретным сигналам различных каналов одинаковые характеристики, например одинаковую форму импульса. Все устройства, предназначенные для образования сигнала uгр(t): КМ1 … КМN, РК, ГИС, ДУВ, ДСС, Р – входят в аппаратуру объединения сигналов (АО), которая осуществляет объединение во времени всех сигналов и формирует групповой сигнал. Далее сигнал может передаваться на следующую станцию по проводным соединительным линиям или с помощью радиосвязи.

Рисунок 1.4.1 – Упрощённая структурная схема оконечной станции системы связи с ВРК
На приёме выделенный сигнал u*гр(t) подаётся на входы всех канальных демодуляторов КД1 … КДN и приемников служебной связи (ПСС), управления и вызова (ПУВ).
Канальные демодуляторы осуществляют разделение u*гр(t) на отдельные канальные сигналы, представляющие собой дискретные отсчёты, и восстановление по этим отсчётам непрерывных сообщений u*1(t) … u*N(t), соответствующих поданным на входы КМ в АО. Для обеспечения временного разделения канальных сигналов необходимо, чтобы каждый из КД открывался поочерёдно только в соответствующие данному каналу интервалы времени ∆tк. Это обеспечивается импульсами, снимаемыми с выходов РК′ аппаратуры разделения сигналов (АР), работающего аналогично РК в АО на передающем конце линии связи. Для обеспечения правильного разделения каналов РК′, который находится в АР, должен работать синхронно и синфазно с РК АО, что осуществляется с помощью импульсов синхронизации (ИС), выделяемых соответствующими селекторами (СИС) и блоком синхронизации (БС). Сообщения с выходов КД поступают к соответствующим абонентам через дифференциальные системы.
Помехоустойчивость систем передачи с ВРК во многом определяется точностью и надёжностью работы системы синхронизации и распределителей каналов, установленных в аппаратуре объединения и разделения каналов. Для обеспечения точности работы системы синхронизации импульсы синхронизации (ИС) должны иметь параметры, позволяющие наиболее просто и надёжно выделять их из последовательности импульсов группового сигнала u*гр(t). Наиболее целесообразным при ФИМ оказалось применение сдвоенных ИС, для передачи которых выделяют один из канальных интервалов ∆tк в каждом периоде дискретизации Тд (смотри рисунок 1.4.2).

Рисунок 1.4.2 – Групповой сигнал при ВРК с ФИМ
Рекомендуемые материалы
Определим число каналов, которое можно получить в системе с ФИМ. На рисунке 1.4.2 показана последовательность импульсов при многоканальной передаче с ФИМ. Из рисунка следует, что
Тд = (2∆τмакс + τз)Nгр, (1.4.1)
где τз – защитный интервал; ∆τмакс – максимальное смещение (девиация) импульсов. При этом полагаем, что длительность импульсов мала по сравнению с τз и ∆τмакс.
Из формулы (1.4.1) получаем
;
Вместе с этой лекцией читают "Начальный период войны".
максимальная девиация импульсов при заданном количестве каналов
,
принимаем
, поэтому
.
Учитывая, что при телефонной передаче Тд = 125 мкс, получим при Nгр = 6 ∆τмакс = 8 мкс, при Nгр = 12 ∆τмакс = 3 мкс и при Nгр = 24 ∆τмакс = 1.5 мкс. Помехоустойчивость системы с ФИМ тем выше, чем больше ∆τмакс.
При передаче сигналов с ФИМ по радиоканалам на второй ступени (в радиопередатчике) может использоваться амплитудная (АМ) или частотная (ЧМ) модуляция. В системах с ФИМ – АМ обычно ограничиваются 24 каналами, а в более помехоустойчивой системе ФИМ – ЧМ – 48 каналами.























