Применение биогаза
10. Применение биогаза
10.1. Общие сведения о получении биогаза
В последнее десятилетие большое внимание уделено развитию в нашей стране использованию нетрадиционых и возобносляемых источников энергии в связи с дефицитом собственных топливно-энергетических ресурсов. Одним из нетрадиционных и возобновляемых источников энергии может служить энергия получаемая из биомассы. Именно полученый в хозяйствах республики биогаз и выработка энергии из него позволит экономить природные н сжиженные газы.
Все источники биомассы можно разделить на три основные группы:
1) к первой группе относятся специально выращенные для энергетических целей наземные растения. Наибольшее значение имеют лесоводческие энергетические хозяйства для выращивания различных пород деревьев: быстрорастущая порода ивы (разработка белорусских ученых), эбеновое дерево, эвкалипт, пальма, гибридный тополь и др. Одним из перспективных энергетических культур является является земляная груша (топинамбур), сладкое сорго, сахарный тростник.
2) Ко второй группе источников биомассы относится различные органические остатки и отходы:
а) биологические отходы животных (навоз крупного рогатого скота, помёт домашней птицы и др.);
б) остатки от сбора урожая сельскохозяйственных культур и побочные продукты их переработки, такие как солома ржи и пшеницы, кочерыжка кукурузного початка, стебель хлопка, скорлупа земляного ореха, отходы картофеля, рисовая шелуха и солома, лузга семечек, костра льна и др.;
Рекомендуемые материалы
в) отходы лесозаготовок , лесопиления и деревообработки: кора, опилки, древесные щепки, стружки;
г) промышленные сточные воды (в частности, текстильных, молочных, а так же других предприятий по переработке пищевых продуктов);
д) городские отходы (твёрдые и сточные воды).
3) Третья группа – это водные растения, в том числе морские водоросли, среди которых гигантские ламинарии (бурые водоросли), водяной гиацинт. Океан рассматривается как основной поставщик крупных морских бурых водорослей и водорослей обитающих на дне (бентические растения), а так же водорослей плавающих в стоячей воде. Кроме того анализируется возможность использования биомассы эстуарий солёных и пресноводных болот.
Энергетический потенциал водных растений довольно высок . Так , например свежие морские водоросли 29,2 т.н.э/га/год; водяной гиацинт -53,6 т.н.э/га/год, а сахарный тростник 40,0 т.н.э/га/год /21/, /26/.
В зависимости от влажности и степени биоразлагаемости биомасса перерабатывается термохимическими методами (прямое сжигание , газификация, пиролиз, ожижение) или биологическиеми (анаэробная переработка, этапольная ферментация). С их помощью, из биомассы можно получить различные конечные энергетические продукты, включая тепло, пар, низко- и высококалорийные газы и различные жидкие топлива. Одним из самых широко используемых методов переработки биомассы остаётся прямое сжигание с целью получения тепла или электроэнергии. Наиболее перспективным процессом превращения биомассы являются термохимическая газификация, ферментация и анаэробная переработка, в результате которых получают синтез-газ (метан). Для Беларуси перспективным может стать развитие биоэнергетики на основе обновляемого энергетического ресурса, такого как древесина. Сюда можно отнести и выращивание быстрорастущих сортов древесины. В Беларуси уже ведутся исследования по выращиванию энергетических плантаций канадской ивы и сахалинского горца Вейриха. Эти деревья способны обновляться в течении 25 лет, а обрубку и сбор топлива проводят через 3 года, причём один гектар плантации способен дать в среднем 20 м3 древесины. Так же изучаются возможности выращивания и целесообразности выращивания в наших климатических условиях сахалинского бамбука и Сильвии широколистной. Разрабатывается и получает широкое применение технология сжигания древесных гранул.
10.2. Получении биогаза при анаэробном сбраживании
Одним из способов получения биогаза является способ анаэробного (без доступа кислорода), сбраживании или ферментации (перепревании) органических веществ биологической массы самого различного происхождения при температуре 30÷370 °С, а так же при постоянном перемешивании загруженного сырья, переодической загрузке исходного сырья в ёмкость для ферментации и выгрузке сброженного материала /17, с.357-364/. Емкость, в которой происходит процесс сбраживания, называется метантенком или реактором. При соблюдении всех оговоренных выше условий под действием имеющихся в биомассе бактерий органические вещества разлагаются и образуют смесь газов, которая называется биогаз. Для получения биогаза могут быть использованы отходы обработки сельскохозяйственных культур — силос, солома, пищевые и другие отходы ферм, навоз, птичий помёт, сточных вод и тому подобное сырьё содержащее органические вещества. Важно, чтобы среда сырья была нейтральной, без веществ которые мешают действию бактеррий, например мыла, стиральных порошков, антибиотиков / 20/.
Биогаз содержит 50÷80 % метана (СН4), 50÷20 % диоксида углерода (СО2), 0÷3 % сероводорода (Н2S), а так же примесей: водорода, аммиака и окислов азота. Биогаз не имеет неприятного запаха. Теплота сгорания 1 м3 биогаза достигает 21÷29 МДж, что примерно эквивалентно сжиганию 0,6 л бензина, 0,85 л спирта, 1,7 кг дров или использованию 1,4÷1,6 кВт*ч электроэнергии. Эффективность сбраживания зависит от соблюдения анаэробных условий, температурного режима и продолжительности сбраживания. Сбраживание навоза возможно при температуре 30÷35 °С (мезофильный режим брожения) и 50÷60°С и выше (термофильный режим).
Продолжительность сбраживания навоза зависят от вида биомассы. Для навоза крупного рогатого скота и куриного помета продолжительность составляет 20 суток (сут), свиного навоза - 10 сут. Активность микробной реакции в значительной мере определяется соотношением углерода и азота. Наиболее благоприятные условия при соотношении С/N == 10:16.
С 1 м3 реактора выход биогаза достигает 2÷3 м3 биогаза, от птичьего помёта - 6 м3 /21/. В сутки от одного животного можно получить следующее количество биогаза: крупный рогатый скот (массой 500÷600 кг) — < 1,5 м3; свиньи (массой 80÷100 кг) — 0,2 м3; куры или кролики — 0,015 м3.
Данные об удельном выходе биогаза от различных сельскохозяйственных отходов приведены в таблице 15.1 /17, с.357/.
Энергию, которую получают от сжигания биогаза можно использовать для различных нужд сельского хозяйства. С помощъю приводимого газовым двигателем внутреннего сгорания электрического генератора можно получать электроэнергию. Недостатком является то, что часть выработанной энергии необходимо исполльзовать на работу самой биогазовой установки (в некоторых установка до 50 % вырабатываемой энергии).
Биогаз можно сжигать как топливо в горелках отопительных установок, водогрейных котлов, газовых плит и использовать в холодильных установках абсорбционного типа, в автотракторных двигателях, в агрегатах инфракрасного излучения. Карбюраторный двигатель легко переводнтся на газ, в том числе на биогаз. Для этого карбюратор заменяют на смеситель. Не представляет трудностей перевод дизельных двигателей на работу с газом. При переводе с дизельного топлива на природный газ мощность двигателя снижается на 20 %, с природного на биогаз — на 10 %. Расход биогаза составляет в среднем 0,65 м3/кВт•ч. Давление газа перед двигателем должно быть не менее 0,4 кПа /17, с.358/.
В животноводстве для подогрева воды потребность в биогазе на
одно животное в год составляет: дойной коровы — 21—30 м3, свиньн —
1,4—4,9 м3. Большие значения этих цифр относятся к малым фермам,
меньшие — к средним.
Таблица 15.1.
Выход биогаэа из органических отходов
| Органические отходы | Выход биогаза, л/кг |
| Навоз свиней Навоз крупного рогатого скота Помет птиц Навоз овец Отходы животноводческих помещений Солома пшеницы Солома ячменя Солома кукурузы Конопля Отходы зеленых культур Лен Трава Камыш Ботва картофельная Листья сахарной свеклы Водоросли Ил каналов | 340—550 90 — 310 310 -620 90—310 175 — 280 200—300 250—300 280 — 450 280 330—360 360 280—550 170 280—490 400—500 420—500 310—740 |
Потребность в биогазе для отопления доильных помещений равна:
при числе коров 40 — 164/327 м3/год; при числе коров 60 - 212/410 м3/год;
при числе коров 80 — 262/530 м3/год. В числителе указаны данные при
температуре наружного воздуха до — 10 °С, в знаменателе —
при температуре наружного воздуха tн ниже — 10°С.
Для отопления птичников при наружной температуре — 10°С и внутренней 18°С требуется примерно 1,2 м3/ч на 1000 голов.
Остаток (метатановую бражку) можно использовать в качестве удобрения.
Биогазовые установки (БГУ) в зависимости от особенностей технологической схемы бывают трех типов: непрерывные, периодические и аккумулятивные /17, с.360/.
При непрерывной (проточной) схеме (рис. 15.1) свежий субстрат загружают в камеру сбраживания непрерывно или через определенные промежутки времени (от 2 до 10 раз в сутки), удаляя такое же коли-чество сброженной массы. Эта система позволяет получить максимальное количество биогаза, но требует больше материальных расходов.
При периодической (циклической) схеме (рис. 15.2) имеются две камеры сбраживания, которые загружают по очереди. В данном случае полезный объем камер используется менее эффективно, чем при непрерывной. Кроме того, нужны значительные запасы навоза или другого субстрата для их заполнения.
|
|
|
| Рис.15.1. Схема биогазовой установки непрерывного сбраживания: 1 – газгольдер; 2 – реактор; 3 – хранилище ила (шлама) | Рис.15.2. Схема периодического сбраживания: 1 – газгольдер; 2 – первый реактор; 3 – второй реактор; 4- хранилище ила (шлама) |
При аккумулятивной схеме хранилище для навоза служит одновременно камерой сбраживания и хранения перебродившего навоза до его выгрузки (рис. 15.3).
|
| Рис.15.3. Схема аккумулятивного сбраживания: 1 – реактор и хранилище; 2 - газгольдер |
10. 3. Биогазовые установки
Биогазовые установки состоят из следующих элементов: камеры сбраживания (реактора, ферментатора, метантенка), нагревательного устройства (теплообменника), устройства для перемешивания н газгольдера.
Метантенки выполняют наземными, полузаглубленными и заглубленными в грунт. В жарких и теплых районах устраивают наземные метантенки, выкрашенные в черный цвет для использования солнечной радиации; в холодных районах отдают предпочтение заглубленным метантенкам для сохранения теплоты.
Камеры сбраживания изготовляют различной формы: цилиндри-ческне, кубические, в виде параллелепипеда и более сложной конструкции. Они бывают одно- и двухсекционными, устанавливаются вертикально, горизонтально, горизонтально-наклоно. Метантенки изготов-ляют из металла, пластмассы, железобетона. Схема заглубленного односекционного метантенка приведена на рис. 15.4.
|
|
| Рис.15.4. Схема заглубленного односекционного метантенка: 1 – мягкая кровля; 2 – кирпич; 3- теплоизоляция; 4 – смотровой люк; 5, 9 – трубы соответственно для выпуска газа в атмосферу, переливания; 6 – газопровод для газового колпака; 7 – газовые колпаки; 8 – пропеллерная мешалка; 10, 13 – трубопроводы соответственно для загрузки сырого осадка, для опорожнения метантенка; 11 – днище метантенка; 12 – паровой инжектор для подогрева метантенка |
Для поддержания необходимой для сбраживання температуры целесообразно применять нагревательные устройства.
Подогрев жидкого субстрата осуществляют перед загрузкой или в камере сбраживания. В зависимости от степени изоляции камер и трубопроводов потребность в теплоте может достигнуть 30 % энергии, выделяемой биогазом. Нагревательные устройства, как правило, совмещают с перемешивающим. На рис. 15.5 изображены схемы нагревательных я перемешивающих устройств. Теплообменники размещают различным способом: в стене камеры (рис. 15.5, а), в нижней части реактора (рис. 15.5,6), в цилиндрической рубашке шнека смесителя (рис. 15.5,в), по периметру камеры в виде змеевика (рис. 15.5,д). Используется также метод подогрева субстрата при помощи пара (рис. 15.5,е).
Для перемешивания субстрата применяют механические, гидрав-
лические и газовые устройства.
Газгольдеры предназначены для сбора и хранения биогаза. Со-
держащиеся в биогазе примеси (диокснд углерода и сероводород)
вызывают коррозию оборудования. Один из наиболее распространенных
и простых методов очистки от примесей — «мокрый». Наиболее простые
газгольдеры совмешают с метантенком (рис. 15.6,а). Удобен в эксплуа-
тацнн и поэтому перспективен в сельском хозяйстве «мокрый» газ-
гольдер низкого давления (рис. 15.6, б).
|
| |
| Рис.15. 5. Схемы нагревательных устройств: а — настенного; б — донного; в — размещенного в отопительном цилиндре; г — расположенного вне реактора; д — в виде змеевика; е — с использованием пара | |
|
| |
| Рис.15. 6. Схемы газгольдеров: а — совмещённого с метантенком; б — “мокрый” одноподъемный; в — заглубленный для сжиженного газа; 1 – навозонакопитель; 2 – насос; 3 – биогаз; 4 – колпак (колокол); 5, 6 – выпуск соответственно газа, шлама; 7 – сбраживаемый субстрат; 8 – вода; 9 – слой теплоизоляции; 10 – труба для заполнения и опорожнения газгольдера; 11 – воздух; 12 – сжиженный биогаз |
Газгольдеры высокого давления (0,8 - 1 МПа) имеют сферическую
форму. В «мокрых» газгольдерах колокольного типа давленне газа
невысокое (менее 5 кПа).
Различают четыре вида конструкции биогазовой установки: простейшне, без подвода теплоты и перемешивания сбраживаемого субстрата; без подвода теплоты, но с перемешиванием субстрата; с предварительной подготовкой субстрата для сбраживания, подводом теплоты, перемешиванием, контролем и управлением анаэробным процессом.
В простых, большей частью небольших, установках, возводимых собственными силами, емкость для газа помещают под бродильной камерой (рис. 15.7). В таких установках невозможно получить высокую степень разложения субстрата, возникают трудности с разрушением плавающей корки и с удалением шлама.
|
|
| Рис.15. 7. Простейшая двухкамерная биогазовая установка |
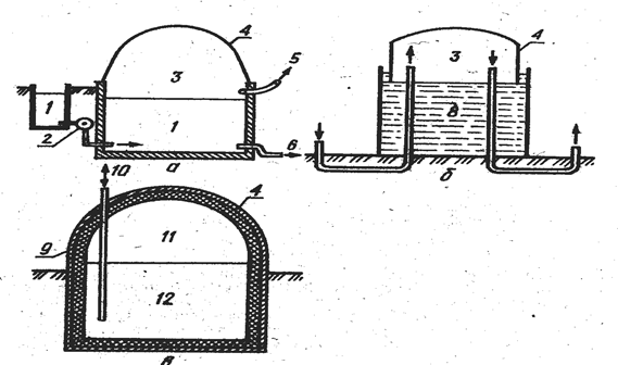
В странах Восточной Азии распространены эластичные реакторы, имеющие форму пузыря. Их изготовляют из плотной прорезиненной или пластмассовой оболочки, усиленной прослойками из ткани. Оболочка заглублена в полусферическую выемку в грунте (рис. 15.8).
|
|
| Рис. 15.8. Реактор с эластичной оболочкой |
В Азии (Китае, Индии, Корее и др. странах) широко распространена простая биогазовая установка «Габор» (рис. 15.9), которую используют в мелких хозяйствах в районах с теплым или жарким климатом. Установка размешается под землей. Камера сбраживания и газдольдер уравновешены между собой. Подогрев и перемешивание субстрата не применяются. Продолжительность сбраживания 40 дней и более. Выход газа 0,3—0,5 м3 в расчете на 1 м3 камеры сбраживания.
|
|
| Рис. 15.9. Схема биогазовой установки «Габор»: 1 - животноводческое помещение; 2 — загрузочная горловина; 3 — свежий навоз; 4 — газосборник; 5 — камера сбраживания; 6 — навоз после сбраживания; 7 — место для отбора сброженного навоза; 8 — водяная пробка; 9 - газопровод; 10 - манометр |
Схема биогазовой установки фирмы «Дормштадт» для фермы изображена на рис. 15.10. Технологический процесс проточный с цикличным выполнением операций. Навоз из животноводческой фермы предварительно отделяется от посторонних примесей. Для этого служит отде-литель. Теплоносителем служит горячая вода или пар, получаемый в котле, работающем на газообразном топливе. Из емкости субстрат перекачивается в метантенк, где происходит анаэробное сбраживание навоза. Требуемая температура поддерживается с помощью теплообменника, размещенного в межстенном пространстве метантенка. Из метантенка биогаз поступает в газгольдер.
|
|
| Рис. 15.10. Схема биогазовой установки «Дормштадт»: 1 — животноводческое помещение; 2 — сборник свежего навоза; 3 — отверстия для выпуска пара; 4 — камера сбраживания; 5 — мешалка; 6 — сброженный навоз; 7 — устройство для очистки биогаза; 8 — газгольдер |
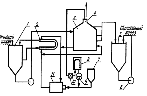
В совхозе «Россия» Золотоношского района Черкасской области работает установка для анаэробвого сбраживания жидкого навоза на свинокомплексе 24 тыс. гол. (рис. 15.11). Суточный выход навоза на комплексе 280—350 м3. Жидкий навоз подвергается механической и биологической обработке.
При механической обработке выделяют твердую фракцию, при биологической — активный ил. Общее количество осадка — 100—150 м3/сут. Установка перерабатывает 20 м3/сут осадка после биологической обработки. При этом исходный осадок подается в открытую емкость (30 м3) и для смешения и нагревания в специаль-ный теплообменник (типа труба в трубе). Рециркуляция массы осуществляется с помощъю фекального насоса по схеме: емкость для смешнвання — теплообменник — емкость для смешивания. Нагретый до 35 °С осадок тем же насосом подается в метантенк объемом 200 м3, где также подогревается теплообменником до температуры 30 - 35 °С. Источником теплоты для подогрева осадка служит котел (КВ-300М), который работает на жидком топливе. Осадок в реакторе постоянно перемешивается за счет перекачивания массы насосом из нижних слоев в верхние.
|
|
| Рис. 15.17. Схема биогазовой установки для свинокомплекса на 24 тыс. голов: 1 - резервуар для смешивания и нагрева жидкого навоза; 2 — водонагреватель; 3 — метантенк; 4 — сборник биогаза; 5 — отстойник сброженного навоза; 6 — насос; 7 — бак жидкого топлива; 8 — газгольдер; 9 - компрессор; 10 — газовый счетчик; 11 — водогрейный котел |
Выход биогаза изменяется в пределах от 60 м3/сут до 100 м3/сут. В процессе эксплуатацин биогаз может использоваться вместе с жид-ким топливом в котле КВ-300М. При этом экономия основного топлива составляет 20—30 %.
В СНГ используют целый ряд биогазовых установок (табл. 15.2).
Таблица 15.2.
Технико-экономнческие показатели биогазовых установок
| Показатели | Огри | Пярну | КОБОС-1 | «Биогаз-301» | УкрНИИ агропроект |
| Суточный выход бногаза, м3 | 265 | 6210 | 162 | 350 | 178 |
| Объём реактора (метан- | 75 | 3260 | |||
| тенка), м3 | (два) | (два) | 125 | 300 | 150 |
| Выход биогаза с 1 м3 | |||||
| объема реактора, м3 | 1,76 | 0,95 | 1,29 | 1,16 | 1,18 |
| Выход биогаза, м3/т | 2,65 | 1,04 | 1,3 - | 1,1 | 1,2 |
| Температура брожения, °С | 54±2 | 38 | 40±Г | 40±1 | 40±1 |
| Периодичность загрузки | |||||
| биомассы, сут | 5 | 16 | 5 | 10 | 9 |
| Установленная мощность, кВт | - | - | 42,1 | 52 | 4,3 |
| Количество обслуживающего | |||||
| персонала, чел. | 4 | 15 | 4 | 4 | 4 |
| Суточная переработка | |||||
| биомассы, т | 20 | 400 | 28,3 | 30,9 | 16,5 |
| Капитальные затраты, тыс.руб. | 66,54 | 2790 | 170 | 350 | 25,2 |
| Капитальные затраты на | |||||
| Вам также может быть полезна лекция "1 Ассортимент колбасных изделий, сырье и материалы для их производства". получение 1 м3 биогаза, руб. | 6,73 | 1,23 | 1,04 | 1,03 | 0,4 |

































