Операционные усилители
Лекция 8. Операционные усилители
Устройство и принцип действия. Операционным усилителем (ОУ) называют усилитель напряжения, предназначенный для выполнения различных операций с аналоговыми сигналами: их усиление или ослабление, сложение или вычитание, интегрирование или дифференцирование, логарифмирование или потенцирование, преобразование их формы и др. Все эти операции ОУ выполняет с помощью цепей положительной и отрицательной обратной связи, в состав которых могут входить сопротивления, емкости и индуктивности, диоды, стабилитроны, транзисторы и некоторые другие электронные элементы Поскольку все операции, выполняемые при помощи ОУ, могут иметь нормированную погрешность, то к его характеристикам предъявляются определенные требования.
Требования эти в основном сводятся к тому, чтобы ОУ как можно ближе соотвествовал идеальному источнику напряжения, управляемому напряжением с бесконечно большим коэффициентом усиления. А это значит, что входное сопротивление ОУ должно быть равно бесконечности, а следовательно, входной ток должен быть равен нулю Выходное сопротивление должно быть равно нулю, а следовательно, нагрузка не должна влиять на выходное напряжение. Частотный диапазон усиливаемых сигналов должен простираться от постоянного напряжения до очень высокой частоты. Поскольку коэффициент усиления ОУ очень велик, то при конечном значении выходного напряжения напряжение на его входе должно быть близким к нулю.
Входная цепь ОУ обычно выполняется по дифференциальной схеме, а это значит, что входные сигналы можно подавать на любой из двух входов, один из которых изменяет полярность выходного напряжения и поэтому называется инвертирующим, а другой не изменяет полярности выходного напряжения и называется — неинвертирующим. Условное схематическое обозначение дифференциального операционного усилителя приведено на рис. 8.1 а. Инвертирующий вход можно отмечать кружочком или писать около него знак минус (-). Неинвертирующий вход или совсем не отмечается, или около него пишется знак плюс (+). Два вывода ОУ используются для подачи на него напряжения питания +£„ и -Е„. Положительное и отрицательное напряжение питания обычно имеют одно и то же значение, а их общий вывод одновременно является общим выводом для входных и выходного сигналов (в дальнейшем выводы питания изображаться не будут).
Если один из двух входов ОУ соединить с общим выводом, то можно получить два ОУ с одним входом, один из которых будет инвертирующим (рис. 8.1 б), 
Рис. 8.1. Схематическое изображение дифференциального операционного усилителя (а), инвертирующего (б) и неинвертирующего (в)
а другой — неинвертирующим (рис. 8.1 в). Выходное напряжение для дифференциального усилителя определяется по формуле

где А —> оо — коэффициент усиления ОУ.
Рекомендуемые материалы
Для инвертирующего ОУ выходное напряжение равно U^=-U^A, а для неинвертирующего U^=U^A. Разностное напряжение (U^-U^)=U^ — называют дифференциальным входным сигналом. По сути дела, это напряжение приложено между инвертирующим и неинвертирующим входами ОУ.
Если оба входа ОУ соединить вместе, то получившаяся схема будет иметь только один вход, а приложенный к нему сигнал называют синфазным Uc^= U^= U^- Для синфазного сигнала в соответствии с формулой (8.1) выходное напряжение должно быть равно нулю, однако в реальных усилителях этого не происходит и выходной сигнал присутствует, хотя и имеет малое значение. Схемы подачи на входы ОУ дифференциального и синфазного сигналов приведены на рис. 8.2.
Дифференциальный ОУ можно заменить его схемой замещения. Для идеального ОУ можно воспользоваться схемой замещения, приведенной на рис. 8.3 а. В этой схеме замещения на выходе включен источник напряжения t/„,ix, управляемый

Рис. 8.2. Подача на вход ОУ дифференциального (а) и синфазного (б) сигналов

Рис 8 3 Схема замещения дифференциального операционного усилителя идеального (а) и реального (б)
дифференциальным входным напряжением U^=U^i-U^, в соотвествии с уравнением (8 1). Входные токи в этой схеме отсутствуют, так как входное сопротивление считается равным бесконечности.
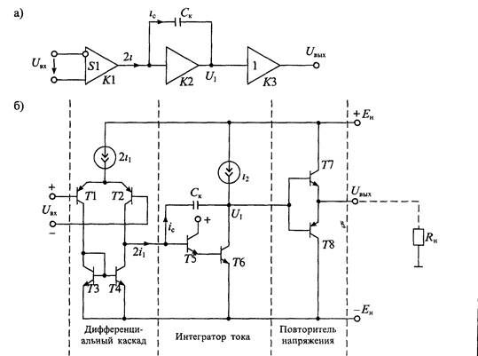
Если учесть свойства реального усилителя, то схема замещения дифференциального ОУ, приведенная на рис. 8.3 б, будет содержать источники входных токов /вх+ и i„s-, входное сопротивление г,х, источник напряжения смещения нулевого уровня е^н и выходное сопростивление /•вщ. Использование этой схемы замещения позволяет учесть влияние на выходной сигнал внутренних сопротивлений источников сигнала и сопротивления нагрузки, а также смещение нулевого уровня, обусловленное наличием источников входных токов <gx+ и ;вх_ и напряжения Сем-Схемы замещения ОУ, приведенные на рис. 8 3, можно использовать для расчета схем с ОУ в статическом режиме, однако для анализа динамических свойств ОУ они непригодны. В интегральных ОУ для обеспечения устойчивости в широкой полосе частот используется частотная коррекция усиления, которая обеспечивает снижение усиления с ростом частоты Обычно эта частотная коррекция представляет собой интегрирующее звено, у которого коэффициент усиления обратно пропорционален частоте Схема замещения ОУ с учетом частотной коррекции приведена на рис. 8.4 и Она содержит входной дифференциальный каскад с коэффициентом передачи Ki, который преобразует входной дифференциальный сигнал в выходной ток, поступающий на интегрирурующее звено с коэффициентом передачи К^. Выходной каскад с коэффициентом передачи Аз является усилителем мощности и обычно представляе! собой повторитель напряжения. Упрощенная принципиальная схема такого ОУ приведена на рис. 8.4 б.
Дифференциальный каскад выполнен на транзисторах Л... Г4. Транзисторы Т, 72 образуют дифференциальный усилитель, а транзисторы 73, Т4 являются его динамической нагрузкой Выходным сигналом дифференциального каскада является ток 2;i, который поступает в интегрирующее звено, выполненное на
Рис 8 4. Упрощенные структурная схема (а) и принципиальная схема (б) дифференциального ОУ
транзисторах 75, 76 и корректирующей емкости С„. Выходным сигналом интегратора тока является напряжение U, равное напряжению на конденсаторе Сц. Повторитель напряжения выполнен на транзисторах 77, 78 по схеме с эмиттерной нагрузкой. Анализ упрощенной схемы ОУ, приведенной на рис 8 4, позволяет выявить взаимосвязь основных динамических характеристик ОУ
Будем считать, что входной дифференциальный каскад характеризуется крутизной составляющих его транзисторов 71 и 72, для которых ток коллектора и напряжение на базе связаны выражением 11=1,0""'^ (см. Лекцию 4). В этом случае крутизна дифференциального каскада будет иметь значение

где ;] — коллекторный ток транзисторов дифференциального каскада, (рг — тепловой потенциал.
Для определения коэффициента передачи интегратора тока воспользуемся зависимостью напряжения и тока в емкости Сц. 
Для переменного гармонического сигнала с частотой со эта зависимость может быть представлена в виде

откуда находим коэффициент передачи интегратора:

Учитывая, что коэффициент передачи выходного повторителя напряжения А'э=1, найдем полный коэффициент передачи ОУ:

Формула (8.4) показывает, что с ростом частоты со коэффициент усиления ОУ понижается. Крутизна «у| дифференциального каскада и емкость коррекции Ск влияют на скорость снижения коэффициента усиления ОУ. В то же время этой формулой нельзя пользоваться, если частота оо—^О, так как в этом случае К—^оо. Иначе говоря, эта формула отражает на постоянном токе свойства идеального операционного усилителя. Поэтому в реальном усилителе рост коэффициента усиления будет продолжаться до тех пор, пока он не станет равным значению К(0) на постоянном напряжении. График зависимости коэффициента усиления ОУ от частоты входного сигнала приведен на рис. 8.5 а. Этот график постороен в логарифмическом масштабе по формуле

где К [дБ] — коэффициент усиления в децибелах.
Пользуясь частотной зависимостью коэффициента усиления (8.4), можно определить предельную частоту ОУ, на которой коэффициент усиления становится равным единице (или Л'(со„р)=ОдБ)'

Рис 8 5 Графики частотной зависимости коэффициента усиления ОУ (а) и максимальной амплитуды выходного сигнала (б) Динамические свойства ОУ часто описывают при помощи скорости нарастания выходного напряжения F„,^. Учитывая, что и^=щ из формулы (8.2 а), найдем скорость нарастания «вых

Из формулы (8.7) следует, что для увеличения скорости нарастания следует увеличивать крутизну Si дифференциального каскада и снижать емкость коррекции Ск. Скорость нарастания связана с предельной частотой усиления ОУ. Если в формуле (8.7) подставить значение емкости из (8.6), то получим эту зависимость

откуда следует, что чем больше предельная частота (т. е. частота единичного усиления) тем выше скорость нарастания выходного напряжения.
Следует отметить, что для определения скорости нарастания на вход ОУ необходимо подавать столь большое входное напряжение, чтобы дифференциальный каскад полностью переключался из одного состояния в другое. В этом случае весь ток 2/1=;,; проходит в интегратор, и поэтому скорость нарастания, определяемая по формуле (8.8), будет максимальной.
В данном рассмотрении принималось, что емкость Сц настолько велика, что усилитель имеет достаточный запас устойчивости по фазе на частоте ю„р (т. е. дополнительный набег фазы не превышает 90°). Это позволяет использовать ОУ с замкнутой обратной связью без опасности его самовозбуждения. Уменьшение емкости С„ приводит к увеличению усиления и максимальной скорости нарастания, однако это можно сделать только в том случае, если коррекция выполняется с помощью внешних элементов. При внутренней коррекции емкость Ск является элементом интегральной микросхемы и уменьшить ее нельзя.
В справочных данных на ОУ иногда приводится значение максимальной частоты усиления большого сигнала. Смысл этого параметра состоит в том, что он позволяет установить максимальную частоту гармонического сигнала, при которой на выходе ОУ можно получить без значительных искажений выходной сигнал синусоидальной формы с заданной амплитудой {/„,. Очевидно, что этот параметр связан с максимальной скоростью нарастания гармонического сигнала на выходе ОУ. Если принять, что u^=Un,sia(ut, то его скорость изменения будет равна du^/dt~=wU^cosW и при cosco?=l она будет иметь максимальное значение

Из формулы (8.9) найдем максимальную частоту усиления большого сигнала

Выражение (8.10) показывает, что до частоты со„акс на выходе ОУ можно получить неискаженный сигнал с амплитудой U^- С повышением частоты амплитуданеискаженного сигнала на выходе уменьшается по гиперболическому закону. График такой зависимости приведен на рис 856
Пример В качестве примера рассмотрим взаимосвязь основных параметров ОУ типа К40УД7 (аналог усилителя цА741) Исходными данными для анализа этого усилителя являются, ток дифференциального каскада г^ЮмкА, емкость коррекции С„ = 30 пФ, К(0) = 130 дБ
По формуле (8.2) найдем его крутизну

Предельную частоту усиления найдем по формуле (8 6)

Максимальную скорость нарастания определим по формуле (8 7)

Максимальную частоту усиления при выходном напряжении </н,эых=10В найдем по формуле (8.10)

Основные характеристики операционных усилителей можно разделить на две группы статические и динамические К статическим относятся характеристики, определяющие работу ОУ в установившемся режиме
• коэффициент усиления на постоянном напряжении К(0)= А <У,ых /Л (/вх,
• напряжение смещения нулевого уровня Сем — это напряжение, которое нужно приложить ко входу ОУ, чтобы сделать С/вь^О,
• входные токи ;„х+ и г„х- — это токи, протекающие через входные цепи ОУ,
• разность входных токов Ai^=i^+-i^;
• температурный коэффициент напряжения смещения нулевого уровня А^см /Л Т,
• температурный коэффициент разности входных токов ДДг„,/ДЗ",
• коэффициент ослабления синфазного сигнала Kgy: — это отношение коэффициента усиления дифференциального сигнала к коэффициенту усиления синфазного сигнала Кц^1К^=К^,
• максимальный выходной ток /,ых макс-
Динамические характеристики ОУ описываются обычно двумя параметрами предельной частотой (частотой единичного усиления) f^=f и максимальной скоростью нарастания выходного напряжения Г^^мах. Параметры динамического режима во многом зависят от цепей частотной коррекции, которая осуществляется с помощью /PC-цепей, подключаемых к соответствующим зажимам ОУ Основное назначение коррекции — предотвращать возникновение автоколебаний в ОУ при охвате его цепью отрицательной обратной связи
Причина возникновения автоколебаний кроется в том, что в самом ОУ и в цепях обратной связи имеются фазовые сдвиги, вследствие чего отрицательная обратная связь на некоторой частоте превращается в положительную Цепикоррекции снижают коэффициент усиления на частоте, на которой фазовый сдвиг в замкнутом контуре составляет 360°. Иногда используют цепи коррекции, которые уменьшают фазовый сдвиг на тех частотах, на которых коэффициент усиления в замкнутом контуре больше единицы. Такую коррекцию называют опережающей, так как она обеспечивает опережение по фазе. Корректирующие цепи обычно рекомендуются предприятием, изготовителем и приводятся в справочных руководствах. В то же время имеется большое количество ОУ с внутренней коррекцией. Внутренняя коррекция упрощает использование ОУ, но не позволяет полно реализовать его динамические свойства. '
Классификация ОУ. В соотвествии с ГОСТ 4.465-86 все ОУ делятся на следующий группы по совокупности их параметров:
• универсальные, или общего применения (К(0)=103... W, /„р=1,0... ЮМгц, <?е«>0,5мВ),
• прецизионные, или инструментальные (А^(0)>0,5-106, еси<0,5мВ);
• быстродействующие (Р^/дых^ОВ/мкс, У„р>15МГц);
• микромощные (/„„тр< 1 мА)
В табл. 8.1 приведены сравнительные данные для некоторых типов ОУ из различных групп. Следует отметить, что прецизионные ОУ имеют весьма малые значения напряжения смещения нулевого уровня и его температурного коэффициента, кроме того они отличаются большим значением коэффициента усиления, что приближает их к идеальным ОУ. В свою очередь быстродействующие усилители отличаются широкой полосой пропускания и высокой скоростью нарастания выходного напряжения. Микромощные усилители отличаются высокой экономичностью. Они могут работать при напряжении питания от 1,5В и потреблять ток 10 -ЮООмкА.
Операционные усилители продолжают совершенствоваться; появляются новые типы, обладающие некоторыми особыми свойствами. Так, например, появились ОУ с внутренней гальванической развязкой входа и выхода. С этой целью в них введен оптрон, с помощью которого входные и выходные цепи ОУ оказываются разделенными.
| Сра | внитель | ные ха] | •актерис | тики О | У | Те | яблща 8 1 | |
| ТипОУ | Группа | ^(0)х103 | <•„., мкВ | Де„/ДГ, мкВ/К | Дг„, нА | л'.... дв | /лр. МГц | V^,. В/мкс |
| К140УД7 | Универсальные | 50 | 4000 | 6,00 | 50 | 70 | 0,8 | 10,0 |
| К140УД24 | Прецизионные | 1000 | 5 | 0,05 | 10 2 | 120 | 2,0 | 2,5 |
| 154УД2 | Быстродействующие | 10 | 2000 | 10,00 | 10 | 100 | >50,0 | 75,0 |
| К1423УД1 | Микромощные | 10 | 5000 | 5,00 | 510-4 | 70 | 0,05 1,4 | 1,6 102 |
Применение ОУ. Инвертирующие и неинвертирующие усилители. Схема инвертирующего усилителя приведена на рис. 8.6 а. На инвертирующий вход ОУ в этой схеме подается сигнал, определяемый суммой входного и выходного напряжений и делителем на сопротивлениях /?i и R-г. Так как неинвертирующий вход ОУ соединен с общим выводом, а бдаф^О, то напряжение на инвертирующем входе также будет равно нулю В результате для схемы рис. 8.6 а можно записать уравнение

откуда находим коэффициент усиления усилителя:

Схема неинвертирующего усилителя приведена на рис. 8.6 б. В этой схеме входной сигнал подается непосредственно на неинвертирующий вход ОУ, а к инвертирующему входу подводится напряжение обратной связи с выхода ОУ. Поскольку напряжение между входами равно нулю, то на инвертирующем входе также будет напряжение

Таким образом, коэффициент усиления определяется формулой

В частном случае при R^=0 и любом значении t?| (кроме нуля) получаем повторитель напряжения с коэффициентом передачи К= 1.
Схемы интеграторов тока и напряжения приведены на рис. 8.7. Для схемы интегратора тока (рис. 8.7 а) можно записать уравнения im=-ic, Uc=c^l^t' откуда получаем значение выходного напряжения


Рис 8 6 Схема инвертирующего усилителя (а) и неинвертирующего усилителя (б) на дифференциальном ОУ
Рис. 8 7. Схема интегратора тока (а) и интегратора напряжения (б) на дифференциальном ОУ

"11 Физические свойства молока" - тут тоже много полезного для Вас.
Аналогично, можно записать для интегратора напряжения (рис. 8.7 б) значение выходного напряжения, если учесть, что i^=U,JR,

Рис. 8.8. Схема логарифматора тока на дифференциальном ОУ
Кроме линейных элементов в цепи обратной связи ОУ могут быть включены различные нелинейные элементы: диоды, стабилитроны, транзисторы и др. Так, например, в схеме логарифматора тока (рис. 8.8) в цепи отрицательной обратной связи включен диод D. Для этой схемы можно записать уравнения: <вх=-<д, u^=iiy. Учитывая связь между током и напряжением на диоде {ц^!^""'^ получим значение выходного напряжения
получим значение выходного напряжения






















