Типы и принципиальные схемы тепловых электростанций
5 Типы и принципиальные схемы тепловых электростанций
5.1 Тепловая электрическая станция (ТЭС)
ТЭС - это совокупность взаимосвязанных установок, общим технологическим назначением которых является преобразование химической энергии сжигаемого топлива в электрическую (рис.5.1).

Рисунок 5.1 - Схема преобразования энергии на ТЭС
Первичными двигателями на тепловых электростанциях являются паровые и газовые турбины, двигатели внутреннего сгорания.
Станции с газовыми турбинами на современном этапе не могут конкурировать с паротурбинными. Единичные мощности газотурбинных агрегатов пока не превышают 40-50 тыс.кВт, технико-экономические показатели заметно ниже. Однако высокая маневренность (простота и быстрота процессов пуска и остановки) делает целесообразным применение их для покрытия кратковременных «пиков» нагрузки энергосистем.
Различают два типа паротурбинных тепловых электростанций:
Рекомендуемые материалы
1) конденсационные, вырабатывающие только электрическую энергию;
2)теплофикационные или когенерационные (теплоэлектроцентрали), где осуществляется комбинированная выработка электрической и тепловой энергии; горячая вода или пар передаются от теплоэлектроцентралей по трубопроводам промышленным и коммунально-бытовым потребителям.
5.2 Электростанции конденсационного типа (КЭС)
Электростанции конденсационного типа (КЭС) являются наиболее распространенным типом тепловых электростанций (рис.5.2).

Рисунок 5.2 - Простейшая схема КЭС: Т- паровая турбина; Г - генератор; К- конденсатор; КН- конденсатный насос; ПН - питательный насос; ПК - паровой котел; ПЕ - пароперегреватель
Пар, отработавший в паровых турбинах этих станций, направляется в конденсаторы. Конденсат откачивается насосами и как питательная вода направляется в котлы.
Охлаждающая вода по выходе из конденсаторов обладает низким температурным потенциалом (25-350С), в связи с чем она не может быть использована как теплоноситель, и тепло, заключенное в ней, теряется.
Как показывают термодинамические расчеты, на современных КЭС может быть превращено в электроэнергию немногим более 40% тепла израсходованного топлива. Неизбежный отвод тепла из цикла в окружающую среду (через конденсатор) приводит к потере более половины всего тепла, подводимого к циклу.
На теплоэлектростанциях (ТЭЦ) достигается более высокая экономичность, поскольку тепло отработавшего в турбинах пара полностью или частично используется потребителями. Полезная отдача энергии на ТЭЦ при благоприятном сочетании электрической и тепловой нагрузок достигает 60-70%.
Подогрев сетевой воды для нужд централизованного отопления производится на ТЭЦ в бойлерах (сетевых подогревателях), где тепло отработавшего пара воспринимается водой.
В то же время даже при максимальной централизации теплоснабжения на базе промышленных и районных ТЭЦ последними может быть обеспечено не более 27-30% требуемой электроэнергии. Таким образом, несмотря на то, что КПД конденсационных электростанций значительно уступает КПД ТЭЦ, превалирующее место КЭС в энергосистемах сохранится и в дальнейшем.
В состав тепловой электростанции входят: топливное хозяйство и система подготовки топлива к сжиганию; котельная установка - совокупность котла и вспомогательного оборудования; турбинная установка - совокупность турбины и вспомогательного оборудования; установки водоподготовки и конденсатоочистки; системы технического водоснабжения, система золошлакоудаления; электротехническое хозяйство; система управления энергооборудованием. Совокупность каналов (воздуховодов и газоходов) и различных элементов оборудования, по которым проходят воздух и дымовые газы, образуют газовоздушный тракт тепловой электростанции. Входящие в его состав дымососы, дымовая труба и дутьевые вентиляторы составляют тягодутьевую установку.
Для надежной и экономичной работы тепловых электростанций необходима правильная организация водного режима котельных агрегатов. Природная вода без соответствующей подготовки не может служить добавкой к турбинному конденсату, так как в ней содержатся механические примеси, различные растворенные соли и газы. Попадая в котел, растворенные в воде твердые вещества образуют накипь и шлам, а растворенные коррозионно-активные газы (кислород и углекислый газ) вызывают коррозию стенок котлов.
Цель обработки исходной воды - умягчение, т.е. уменьшение содержания в воде кальциевых и магниевых солей, определяющих ее жесткость, либо обессоливание воды. Существует ряд способов умягчения воды: термические, реагентные, ионного обмена, комбинированные.

Рисунок 5.3 – Принципиальная тепловая схема КЭС (а) и ТЭЦ (б): 1- паровой котел; 2- паровая турбина; 3- электрический генератор; 4- конденсатор; 5- конденсатный насос; 6- питательный насос; 7 – подогреватель низкого давления; 8 – подогреватель высокого давления; 9- деаэратор; 10- подогреватель сетевой воды; 11 -промышленный отбор пара; 12- водоподготовительная установка
5.3 Общий принцип производства тепловой энергии пара
При сжигании топлива химически связанная энергия превращается в тепловую, образуются продукты сгорания, теплоноситель, которые в поверхностях нагрева котла отдают теплоту воде и образующемуся из нее пару.
Совокупность оборудования, отдельных его элементов, трубопроводов, по которым движутся вода и пар, образует водопаровой тракт станции.
В котле вода нагревается до температуры насыщения, испаряется, а образовавшийся из кипящей (котловой) воды насыщенный пар перегревается. Из котла перегретый пар направляется по трубопроводам в турбину, где его тепловая энергия превращается в механическую, передаваемую валу турбины. Отработавший в турбине пар поступает в конденсатор, отдает теплоту охлаждающей воде и конденсируется.
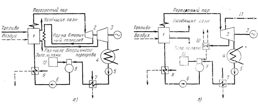
На современных тепловых электростанциях с агрегатами единичной мощностью 200 МВт и выше применяют промежуточный перегрев пара. В этом случае турбина имеет две части: часть высокого и часть низкого давления.
Отработав в части высокого давления турбины, пар направляется в промежуточный перегреватель, где к нему дополнительно подводится теплота. Далее пар снова возвращается в турбину, в часть низкого давления, а из нее поступает в конденсатор. Промежуточный перегрев пара увеличивает КПД турбинной установки и повышает надежность ее работы.
Из конденсатора конденсат откачивается конденсатным насосом и, пройдя через подогреватели низкого давления (ПНД), поступает в деаэратор. Здесь он нагревается паром до температуры насыщения, при этом из него выделяются и удаляются в атмосферу кислород и углекислота для предотвращения коррозии оборудования. Из деаэратора деаэрированная вода, называемая питательной водой, питательным насосом прокачивается через подогреватели высокого давления (ПВД) и подается в котел.
Конденсат в ПНД и деаэраторе, а также питательная вода в ПВД подогреваются паром, отбираемым из турбины. Такой способ подогрева означает возврат (регенерацию) теплоты в цикл и называется регенеративным подогревом. Благодаря ему уменьшается поступление пара в конденсатор, а следовательно, и количество теплоты, передаваемой охлаждающей воде, что приводит к повышению КПД паротурбинной установки.
В конденсаторе охлаждающей воде передается около 55% теплоты пара, поступающего в турбину; эта часть теплоты не используется для выработки электроэнергии и бесполезно пропадает.
Эти потери значительно уменьшаются, если отбирать из турбины частично отработавший пар и его теплоту использовать для технологических нужд промышленных предприятий или для подогрева воды на отопление. Таким образом, станция становится теплоэлектроцентралью (ТЭЦ), обеспечивающей комбинированную выработку электрической и тепловой энергии. На ТЭЦ устанавливаются специальные турбины с отборами пара - так называемые теплофикационные.
Конденсат пара, отданного тепловому потребителю, подается на ТЭЦ насосом обратного конденсата. На ТЭС существуют внутренние потери конденсата и пара, обусловленные неполной герметичностью водопарового тракта, а также безвозвратным расходом пара и конденсата на технические нужды станции. Они составляют небольшую долю общего расхода пара на турбины (около 1-1,5%).
На ТЭЦ могут быть и внешние потери пара и конденсата, связанные с отпуском теплоты промышленным потребителям. В среднем они равны 35-50%. Внутренние и внешние потери пара и конденсата восполняются предварительно обработанной в водоподготовительной установке добавочной водой.
Таким образом, питательная вода котлов представляет собой смесь турбинного конденсата и добавочной воды.
5.4 Паровые турбины. Общие понятия и определения
Паровая турбина представляет собой тепловой двигатель с вращающимся ротором, рабочий процесс в котором непрерывен. Паровые турбины очень компактны и изготовляются мощностью от нескольких сотен до миллиона кВт и более в одном агрегате.
В проточной части паровой турбины тепловая энергия пара определенных параметров вначале преобразуется в кинетическую энергию (энергия движения), затем эта энергия трансформируется в механическую работу вращения ротора и вала турбины.
Паровая турбина состоит из неподвижно установленного корпуса цилиндрической формы и размещенного на подшипниках внутри корпуса вращающегося ротора. Ротор турбины представляет собой вал, на котором прочно закреплены рабочие диски с венцом рабочих лопаток на ободе каждого диска. В теле корпуса турбины закреплены сопловые аппараты, или сопловые (направляющие) лопатки. Ступень турбины состоит из одного венца сопловых лопаток (диафрагма) и одного венца рабочих лопаток (рабочий диск). В корпусе турбины может быть несколько ступеней, а один агрегат паровой турбины может иметь один или несколько последовательно размещенных корпусов. В этом случае валы (роторы) отдельных корпусов скреплены между собой специальными муфтами.
В каналах между сопловыми (направляющими) лопатками пар расширяется, и его потенциальная энергия преобразуется в кинетическую энергию потока. В каналах между рабочими лопатками кинетическая энергия пара вследствие обтекания криволинейных профилей рабочих лопаток преобразуется в механическую работу вращения ротора турбины.
5.5 Схемы и рабочие процессы газотурбинных установок (ГТУ)
В наиболее распространенных ГТУ разомкнутого цикла рабочим телом являются продукты сгорания органических топлив, а в ГТУ замкнутого цикла - различные газы (воздух, аргон, гелий и т.д.).
Рассмотрим схему (рис.5.4а) простейшей ГТУ разомкнутого цикла.

Рисунок 5.4 - Принципиальная тепловая схема простейшей ГТУ
Сначала происходит всасывание воздуха компрессором (Км) из атмосферы. При этом происходит сжатие воздуха в компрессоре. Воздух вместе с топливом, подаваемым из топливного бака (ТБ) топливным насосом (ТН), поступает в камеру сгорания (КС), где топливо сгорает и продукты сгорания смешиваются с воздухом для получения рабочего тела с необходимой температурой (600-8000С). Вследствие этого компрессор должен подавать воздуха значительно больше, чем необходимо для горения топлива, и коэффициент избытка воздуха в продуктах сгорания, поступающих в турбину, изменяется в зависимости от качества топлива и температуры газов перед турбиной. В газовой турбине газы расширяются и выбрасываются в атмосферу. Все тепло, подведенное к рабочему телу, можно разделить на две части: полезно использованное в машине и потерянное в окружающую среду. При этом следует учитывать, что только часть полезно использованного тепла преобразуется в электрическую энергию, так как значительная доля его расходуется на привод компрессора, на покрытие внутренних и механических потерь в турбине, механических и электрических потерь в генераторе. Пуск установки производится с помощью пускового электродвигателя (ПЭД).
По сравнению с паротурбинными простейшие газотурбинные установки имеют следующие преимущества:
- простота конструкции и обслуживания вследствие отсутствия такого громоздкого и дорогого оборудования, как парогенераторы и водоподготовительные устройства, а также конденсационные установки с системой циркуляционного водоснабжения;
- значительно меньшие габариты зданий и сооружений, малые затраты металла, а следовательно, меньшая стоимость и затраты на обслуживание;
- возможность быстрых пусков, остановок и резких изменений нагрузки как результат отсутствия больших объемов, аккумулирующих тепло (время пуска 15-20 мин);
- отсутствие расходов воды.
Наряду с этим простейшие ГТУ имеют ряд существенных недостатков:
- невозможность создания агрегатов большой единичной мощности (большие расходы газов и воздуха) (для простейших ГТУ типичными являются мощности 10-20 МВт);
- низкий КПД (15-20%) вследствие больших затрат энергии на сжатие воздуха в компрессоре и больших потерь тепла в холодный источник из-за высокой температуры отвода тепла;
- возможность работы только на жидком и газообразном топливе.
Стремление повысить эффективность ГТУ привело к созданию комбинированных агрегатов. Комбинированными парогазовыми (или газопаровыми) установками называются такие, в которых одновременно используются два рабочих тела. Одно (вода-пар) меняет свое агрегатное состояние, а другое (газы) не меняет. Большое количество типов комбинированных установок можно разделить на две принципиально различные группы.
Первую группу составляют комбинированные агрегаты с раздельными (газотурбинным и паротурбинным) контурами рабочих тел. При этом повышенные потери тепла простейших ГТУ используются в ПТУ. Во вторую группу входят контактные газопаровые установки с газопаровыми турбинами, в которых работает смесь продуктов сгорания органического топлива с водяным паром.
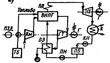
Наиболее перспективными для развития энергетики и подробно разработанными являются ПГУ с высоконапорными парогенераторами. Принципиальная тепловая схема простейшей ПГУ показана на рис.5.5. Установка состоит из двух частей: контура обычной ПТУ и контура разомкнутой ГТУ. Роль камеры сгорания здесь выполняет топочная камера высоконапорного парогенератора, которая работает под высоким давлением, необходимым для нормальной работы газовой турбины. Высоконапорный парогенератор (ВНПГ) является общим элементом, выдающим рабочее тело как для газовой, так и для паровой турбин.

Если Вам понравилась эта лекция, то понравится и эта - Сетевое оборудование ЛВС.
Рисунок 5.5 - Принципиальная тепловая схема ПГУ
Рассмотрим ход рабочего процесса такой установки. Сначала происходит забор воздуха компрессором из окружающей среды. Затем происходят сжатие в компрессоре и подвод тепла в парогенераторе в результате сжигания топлива при постоянном давлении. Здесь сжигание топлива происходит при минимальном коэффициенте избытка воздуха, обеспечивающем полное сгорание.
Газовая ступень отдает в сеть сравнительно небольшую мощность. Если вычесть работу, расходуемую на привод компрессора, то мощность газовой ступени составит не более 1/5-1/6 общей мощности установки. Поэтому ее следует рассматривать лишь как газовую надстройку над паровым циклом с целью усовершенствования последнего.
Повышенное давление в топке и газоходах парогенератора приводит к резкому сокращению габаритов и затрат металла из-за увеличения скорости горения и интенсивности теплообмена. При этом затраты металла на высоконапорный парогенератор получаются на 30-40% меньшими, чем на обычный парогенератор той же производительности и с теми же параметрами пара.

Рисунок 5.6 - Турбина ЛМЗ мощностью 50 тыс. кВт





















