Общие сведения
ЛЕКЦИЯ 15. Общие сведения. Технология чанового процесса бактериального выщелачивания
План:
1.Промышленная практика технологии чанового бактериального выщелачивания.
2.Опыт промышленной установки бактериально - автоклавного выщелачивания.
Цель занятий:
Дать студентам информацию о промышленной практике технологии чанового бактериального выщелачивания.
Опорные слова:
арсенопирит, пирит, укрупненная, соотношение, нейтрализация, реактор, автоклавное, процесс, компонент, эксплуатация, кусков, растворитель, кислород, цементная, установка, извлечения.
1. Разработанные научные основы и промышленный опыт показали, что чановый метод обладает рядом достоинств, что позволяет широко использовать его наряду с другими гидрометаллургическими процессами и делает его перспективным при переработке труднообогатимого минерального сырья.
Рекомендуемые материалы
За рубежом интенсивные исследования процесса бактериального выщелачивания значительно активизировались в начале 80-х годов. Проводятся не только лабораторные исследования арсенопирит-пиритных и пиритных концентратов, но и укрупнено - лабораторные и полупромышленные испытания. Во всех этих исследованиях показано, что при бактериальном вскрытии золотоносных арсенопирита и пирита извлечение золота цианированием повышается до 95-98%. Например, бактериальное выщелачивание золото-содержащих концентратов из Зимбабве, Малайзии и Южной Африки, содержащих 7-10% мышьяка и 11-58 г/т золота, позволяет при степени окисления сульфидов (арсенопирита и пирита) 95-98% извлекать золото на 95%. В этих исследованиях подтвержден тот факт, что скорость выщелачивания пирита резко возрастает после того, как выщелочилась основная часть арсенопирита является. Для поддержания высокой активности биомассы максимальное содержание мышьяка в растворах БВ не должно превышать 20 г/л, поэтому часть растворов из цикла выщелачивания рекомендуется выводить для очистки от мышьяка.
Хорошие результаты получены при бактериальном выщелачивании пиритных золотосодержащих концентратов месторождения Чинола (Канада) и Поргера (Папуа - Новая Гвинея). При степени окисления пирита концентратов месторождения Чинола (350С, Ж:Т= 5:1, рН 2-1,8, железо (III)- 35 г/л) 80-88%, извлечение золота цианированием составило 91-94%. Причем скорость окисления пирита при механическом перемешивании достигала 0,75% в час.
Для золотосодержащих медисто - пиритных концентратов (железо - 34,7%, сера - 39,7%, мышьяк - 0,4%, медь 1%, золото- 13,4 г/т) было проведено сравнение двух способов переработки: окислительный обжиг - сернокислотное выщелачивание- цианирование и бактериальное выщелачивание - цианирование (III). Установлено, что по технологии «БВ - цианирование» достигается более высокое извлечение золота, чем при обжиге. Подтвердили высокую эффективность этой технологии и ориентировочные расчеты капитальных затрат и эксплуатационных расходов.
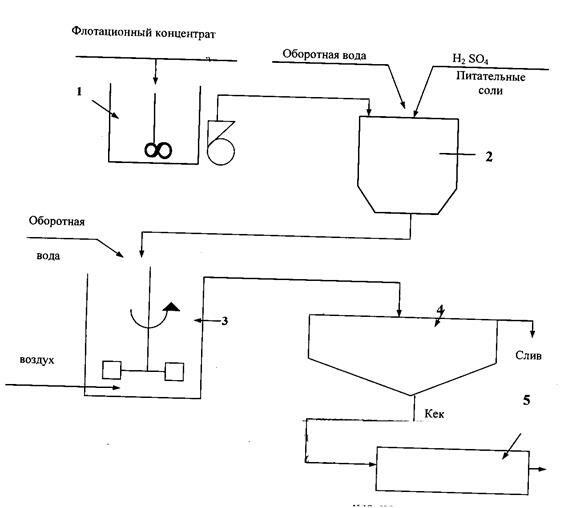
Первая промышленная установка БВ была построена в 1986 году на руднике Фэйрвью (ЮАР) производительностью 10 т концентрата в сутки. Производительность этой установки была увеличена до 15 т/ч, а затем после закрытия обжигового цеха производительность ее достигла 55 т/сутки (1991год). На этой установке перерабатываются упорные концентраты, содержащие 8-10% мышьяка, 24-29% серы,120-140 г/т золота, причем 70% золота имеет крупность менее 2 мкм и ассоциировано с арсенопиритом и пиритом. При прямом цианировании таких концентратов извлечение золота не превышает 35%. При использовании технологии «обжиг - цианирование» извлечение золота находилось на уровне 90%. При биогидрометаллургической переработке оно было повышено до 95% (рис. 15.1 ).
На заводе для выщелачивания установлено 10 реакторов объемом 90 м3 каждый. Полезный объем всех реакторов составляет 764 м3 .
Выщелачивание проводится в течение 4 суток при температуре 40-450С и рН 1,8-1,2. Остаточная концентрация кислорода в пульпе поддерживается на уровне 2 мг/л.
Нейтрализация мышьяковистых растворов после выщелачивания осуществляется известняком или известковым “молоком” в 2 стадии. В первой стадии рН поддерживается на уровне 5, во второй - 8. Это способствует образованию более трудно растворимых продуктов - основного арсената железа (FeAsO4)(FeO4)3 и сульфата кальция при соотношении Fe3+ и As5+ 3:1. Осадки арсенатов стабильны и не растворяются при рН 3-10. После осаждения содержание мышьяка в растворе не превышает 0,5 мг/л.
Промышленный опыт эксплуатации установки бактериального выщелачивания на руднике Фэйрвью позволил разработать и внедрить этот процесс на ряде крупных золотодобывающих пред-приятий в Бразилии, Австралии, Гане, США, Канаде (таблица 1-3).
В 1994 году в Ашанти (Гана) пущена самая крупная установка бактериального выщелачивания (1000 т/сут), построенная по проекту фирмы Gencor . Арсенопирит- пиритные концентраты, перерабаты-ваемые на этой фабрике содержат 7,7% мышьяка, 17,5% железа и 11,4% сульфидной серы. Арсенопирита содержится в 2-2,5 раза больше пирита, присутствует и пирротин (12,9%). Бактериальное выщелачивание проводится в 25 реакторах объемом 898 м3, которые установлены в потоки по 6 реакторов в каждом. В сентябре 1995 г на обогатительной фабрике “Помпора” (компания “Ашанти Голдфилдс”) пущена еще одна линия процесса бактериального выщелачивания (BIOX) для переработки флотационных концентратов.

Рис.15.1 Схема цепи аппаратов промышленной установки бактериального выщелачивания и цианирования на заводе Фарвью ( ЮАР)
Таблица 15. 1
Промышленные установки чанового бактериального выщелачивания золотосодержащих руд и концентратов
| Фабрика | Страна | Год пуска | Производительность, т/сут |
| 1 | 2 | 3 | 4 |
| Fairview BIOX | ЮАР | 1986 | 55 |
| Austin | США | 1989 | 50 |
| Tonkin Springs | США | 1990 | 90 (руда) |
| Congress | Канада | 1990 | 250 |
| 1 | 2 | 3 | 4 |
| Harbour Lights | Австралия | 1991 | 150 |
| Sao Bento | Бразилия | 1991 | 150 |
| Wiluna | Австралия | 1993 | 154 |
| Ashanti - Sansu | Гана | 1994 | 1500 |
| Youanmi | Австралия | 1994 | 120 |
| Tamborague | Перу | 1998 | 60 |
| Beaconsfild | Австралия | 1999 | 68 |
| Pering | ЮАР | 2001 | 22 |
| Laizhou | Китай | 2001 | 100 |
| Олимпиада | Россия | 2002 | 400 |
| Bogoso | Гана | - | 1,4 млн. т руды |
| Salmita(ОПУ) | Канада | 10 | |
| Giant Yellowknife | Канада | 10 |
С 1991 года действует промышленная установка БВ на фабрике “Harbour” (Австралия), где перерабатываются золотомышьяковые руды с тонкодисперсным золотом. Из концентратов (40 т/сут), содержащих 8% мышьяка после бактериального вскрытия арсенопирита и пирита удается извлечь до 90% золота. Для выщелачивания на фабрике установлено 6 реакторов объемом 163 м3 каждый. Подобная технология внедрена на двух других фабриках Австралии “Wiluna” и “Gyanmi”, производительностью 115 и 120 т концентрата в сутки.
Таблица 15. 2
Состав золотомышьяковых концентратов, перерабатываемых методом бактериального выщелачивания
| Фабрики | |||||
| Fairview (ЮАР) | Sao-Bento (Бразилия) | Harbour (Австралия) | Wiluna (Австралия) | Ashanti (Гана) | |
| Арсенопирит | 10,9 | 17,8 | 17,6 | 21,7 | 16,6 |
| Пирит | 33,5 | 15,6 | 28,3 | 36,9 | 6,5 |
| Пирротин | - | 19 | - | - | 12,9 |
| Сера сульфидная | 20 | 18,7 | 18,6 | 24 | 11,4 |
| Железо | 23 | 35 | 22 | 24 | 17,5 |
| Мышьяк | 5 | 8,2 | 8,1 | 10 | 7,7 |
| Карбонаты | 4,5 | 9,4 | 8 | 5 | 7 |
Таблица 15.3
Основные показатели работы промышленных установок бактериального выщелачивания
| Показатели | Фабрики | ||||
| Fairview (ЮАР) | Sao-Bento (Бразилия) | Harbour (Австралия) | Wiluna (Австралия) | Ashanti (Гана) | |
| Производительность, т/сут. | 40 | 150 | 40 | 115 | 1000 |
| Содержание сульфидов, % | 20 | 18,7 | 18,6 | 24 | 11,4 |
| Производительность по сульфидам, т/ч | 333 | 1169 | 310 | 1150 | 3426 |
| Объем реакторов, м3 | 764 | 580 | 978 | 3144 | 22400 |
| Объем одного реактора, м3 | 90 | 580 | 163 | 524 | 896 |
| Число реакторов, штук | 10 | 1 | 6 | 6 | 25 |
| Общий расход электроэнергии, кВт/сут. | 799 | 758 | 591 | 1797 | 7323 |
| Средняя скорость окисления сульфидов, кг/м3сут. | 9,3 | 14,4 | 6,6 | 7,9 | 4,8 |
| Максимальная скорость окисления сульфидов, кг/м3.сут. | 10,3 | 14,4 | 6,6 | 10 | 6,4 |
| Расход энергии, кВт/кг.S2- | 1,9 | 1,8 | 1,9 | 1,5 | 1,9 |
Интересен опыт промышленной установки бактериального выщелачивания на Sao-Bento (Бразилия), для которой фирмой General Min. Metals and Minerals разработана комбинированная технология вскрытия золотосодержащих сульфидов, включающая пред-варительное бактериальное выщелачивание золотомышьяковых концентратов и последующее автоклавное доокисление его (рис.15.3).
Золотомышьяковые концентраты, перерабатываемые на этой фабрике, отличаются высоким содержанием пирротина (19%). Поэтому эти концентраты (150 т/сут) направляются на бактериальное выщелачивание в биореактор объемом 580 м3, где в течение 4 часов окисляется 30% сульфидов, и прежде всего, пирротин. Затем, после сгущения, кек бактериального выщелачивания направляется на автоклавный процесс, где происходит окончательное вскрытие золота, извлечение которого последующим цианированием достигает 92%. Введение процесса БВ в технологию переработки золотомышьяковых концентратов позволило увеличить общую производительность цикла окисления на 25% .

Рис15.3 Схема цепи аппаратов установки бактериально-автоклавного выщелачивания на фабрике «Sao - Bento » (Бразилия)
1 - приемный чан для концентратов, 2 - смеситель для подготовки пульпы, 3 - биореактор объемом 580 м3, 4- сгуститель, 5- автоклав
В США первая промышленная установка биогидрометаллур-гической технологии извлечения золота из упорных сульфидных руд внедрена на новой фабрике “Tonkin Springs” компании US Gold и Homestake Mining. На фабрике перерабатывается упорная золотосодержащая руда, в которой тонковкрапленное и микрос-копическое золото находится в тонкозернистых сульфидах. В руде содержится 3,9 г/т золота, 0,25% мышьяка, 1,34% серы, 1,76% железа и 0,39% органического углерода. При прямом цианировании тонкоизмельченной руды извлечение золота не превышает 60%. Поэтому для вскрытия золота в сульфидах было использовано бактериальное окисление исходной руды, измельченной до крупности 0,044 мм (рис.39). БВ руды (1500 т/сутки) осуществляется при рН 2-1,0 в 4-х биореакторах диаметром 16 м и высотой 13 м с использованием бактерий T.ferrooxidans. Оптимальная температура в биореакторах поддерживается на уровне 30-400С, плотность пульпы - не более 30% твердого. Продолжительность бактериального выщелачивания при этих условиях составляет 60 часов. После сгущения и нейтрализации пульпу направляют на сорбционное цианирование в течение 24 часов. Извлечение золота по такой технологии составляет 90%.

Рис.15.4 Схема переработки упорной золотомышьяковой руды на фабрике «Tonkin Springs » (США)
В 1989 году процесс бактериального выщелачивания внедрен компанией “Костич Рисеч” на фабрике “Austin” (штат Невада) для выщелачивания флотационного концентрата крупностью -0,074 мм, содержащий 90-170 г/т золота. Этот концентрат в количестве 45-50 т/сутки подвергается БВ в трех параллельно работающих биореакторах в течение 120 ч. (рисунок 15.5) При степени окисления сульфидов 80% извлечение золота в цикле цианирования достигает 90%, в то время как при прямом цианировании оно не превышает 74-78%.
В Канаде на фабрике “Салмита” работает опытно- промышленная установка бактериального выщелачивания золота производительностью 10 т руды/ сутки, на которой отрабатываются параметры и режимы выщелачивания руды, содержащей 0,75% мышьяка, 0,95% серы и 21 г/т золота. Извлечение золота после бактериального выщелачивания достигает 95,6%, что на 30% выше, чем при прямом цианировании руды.

Рис.15.5 Схема переработки золотосодержащей руды на фабрике «Austin » (США)
Построена установка на фабрике “Конгресс” (Британская Колумбия), где также проводятся исследования биогидрометаллургических технологий различных упорных концентратов ( cм. рис. 15.4)
Вопросы для повторения:
1. Чановой метод выщелачивания и его принципиальное отличие от других видов выщелачивания?
2. Достоинство и недостаток чанового метода выщелачивания?
3. Зарубежная практика бактериального выщелачивания арсенопирит – пиритных и пиритных золотосодержащих концентратов?
4. Опишите схему процесса бактериального выщелачивания концентратов рудника Фэйрвъю (ЮАР)?
5. Опишите схему цепи аппаратов установки бактериально –автоклавного выщелачивания на фабрике Sao - Bento » (Бразилия)?
6. Каковы отличительные особенности схем переработки золотосодержащей руды на фабрике «Austin » (США)?

Предмет: «Биотехнологические процессы в металлургии»
Преподаватель: доц. Абдурахманов Э.
Количество студентов и курс: 48 студентов, 4 курс
Продолжительность занятия: 80 минут
| Тема: № 15 | Общие сведения. Технология чанового процесса бактериального выщелачивания |
| Цель, задачи | Цель: Дать студентам информацию о промышленной практике технологии чанового бактериального выщелачивания. Задачи: - - Развить интерес студентов к данной теме, формирование знаний и навыков по теме и их расширение. - - Контроль степени освоения темы с помощью групповой полемики и полемики каждого участника группы, дискуссии на основании, «Смысл понятие» оценка их знаний. |
| Содержание учебного процесса | Промышленная практика технологии чанового бактериального выщелачивания. Опыт промышленной установки бактериально - автоклавного выщелачивания. |
| Применяемая в учебном процессе технология. | Метод: Устное обсуждение, технология “Знакомство”, “Смысл понятие”. Форма: Лекция - дискуссия, работа среди групп и с каждым участником. Средство: Устное общение и дискуссия применительно к практике (электронный урок № 11-8) Контроль: Устный контроль, вопрос-ответ, наблюдение, самостоятельный котнроль друг за другом. Оценка: Стимуляция интереса, рейтинговая оценка на основании технологии “Блиц-опрос”. |
| Ожидаемые результаты | Преподаватель: Стимулирует интерес студентов к данной теме, повышает активность студентов. Увеличиваеи заинтересованность присутствующих на занятии студентов. Производится оценка знаний всех студентов на занятии. Достигают целей, поставленных самими себе. Достигается развитие таких свойств характера, как независимая работа, творческое мышление, обсуждение идей. Студент: Освоение новых знаний. Укрепляет теоретические знания. Изучает работу в группах и одиночно. Развивает авторитетность и способность демонстрировать. Развивает самостоятельный контроль. |
| Планы на будущее (анализ, изменения) | Преподаватель: Примененение и совершенствование подходящих к теме учебного занятия новых педагогических технологий. Работа над собой. Проработка темы, а также применение опыта зарубежных стран на основании сведений из Интернета. Увеличение педагогического мастерства. Студент: Формирование навыков самостоятельной работы, своевременное и правильное использование сведений из Интернета. Укрепление своих способностей и таланта в достаточно полной мере при творческом подходе к теме. |
Технология «Смысл понятие»
| ПОНЯТИЕ | СМЫСЛ |
| Рекомендация для Вас - 5 Методика обучения орфографии и пунктуации в школе. арсенопирит | |
| нейтрализация | |
| автоклавное | |
| эксплуатация | |
| извлечения. | |
| цементная |























