Технологическая схема отбора и закачки газа в хранилище
Лекция 44
Тема: Подземное хранение газа.
План: 1 Технологическая схема отбора и закачки газа в хранилище.
2. Хранение газа в истощенных или частично выработанных газовых и газоконденсатных
месторождениях.
1 Технологическая схема отбора и закачки газа в хранилище.
Системы промыслового сбора природного газа
Существующие системы сбора газа классифицируются:
- по степени централизации технологических объектов подготовки газа;
Рекомендуемые материалы
- по конфигурации трубопроводных коммуникаций;
- по рабочему давлению.
По степени централизации технологических объектов подготовки газа различают индивидуальные, групповые и централизованные системы сбора.

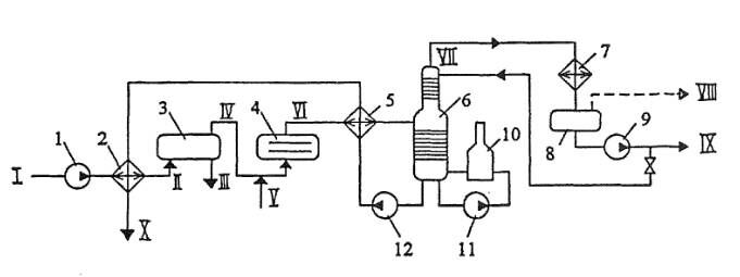
Рис. 7.37. Принципиальная схема установки комплексной подготовки газа
1,9,11,12 - насосы; 2,5 - теплообменники; 3 - отстойник; 4 - электродегидратор; 6 - стабилизационная колонна; 7 - конденсатор-холдодильник; 8 - емкость орошения; 10- печь
I - холодная "сырая" нефть; II - подогретая "сырая" нефть; Ш - дренажная вода; IV - частично обезвоженная нефть; V - пресная вода; VI - обезвоженная и обессоленная нефть; VII - пары легких углеводородов; VIII – вескойленсиронавшиеся пары; IX - широкая фракция (сконденсировавшиеся пары); X - стабильная нефть
При индивидуальной системе сбора (рис. 7.38 а) каждая Скважина имеет свой комплекс сооружений для подготовки газа (УПГ), после которого газ поступает и сборный коллектор и далее на центральный сборный пункт (ЦСП). Данная система применяется в начальный период разработки месторождения, а также на промыслах с большим удалением скважин друг от друга. Недостатками индивидуальной системы являются: 1) рассредоточенность оборудования и аппаратов но всему промыслу, а, следовательно, сложности организации постоянного и высококвалифицированного обслуживания, автоматизации и контроля за работой этих объектов; 2) увеличение суммарных потерь газа но промыслу за счет наличия большого числа технологических объектов и т.д.
При групповой системе сбора (рис. 7.38 б) весь комплекс по подготовке газа сосредоточен па групповом сборном пункте (ГСП), обслуживающем несколько близко расположенных скважин (до 16 и более). Групповые сборные пункты подключаются к промысловому сборному коллектору, по которому газ поступает на центральный сборный пункт и далее потребителю.
Групповые системы сбора получили широкое распространение, так как их внедрение позволяет увеличить мощность и коэффициент загрузки токологических аппаратов, уменьшить число объектов контроля, обслуживания и автоматизации, а в итоге снизить затраты па обустройство месторождения.
При централизованной системе сбора (рис. 7.38 в) газ от всех скважин по индивидуальным линиям или сборному коллектору поступает к единому центральному сборному пункту, где осуществляется весь комплекс технологических процессов подготовки газа и откуда он направляется потребителям.
Применение централизованных систем сбора позволяет осуществить еще большую концентрацию технологического оборудования, за счет применения более высокопроизводительных аппаратов уменьшить мсталлозатраты и капитальные вложения в подготовку газа.
В каждом конкретном случае выбор системы сбора газа обосновывается технико-экономическим расчетом.
2. Хранение газа в истощенных или частично выработанных газовых и газоконденсатных месторождениях.
Подземные газохранилища
Подземным газохранилищем (ПХГ) называется хранилище газа, созданное в горных породах.
Первое в мире ПХГ было сооружено на базе истощенного газового месторождения в провинции Онтарио (Канада) в 1915 г. В нашей стране первое подземное газохранилище - Башкатовское ПХГ на западе Оренбургской области - было введено в эксплуатацию в 1958 г.

Рис. 16.3. Цилиндрические газгольдеры высокого давления:а) горизонтальный; 6) вертикальный.
Различают два типа ПХГ: в искусственных выработках и в пористых пластах. Первый тип хранилищ получил ограниченное распространение. Так, в США по состоянию на 1.09.94 г. на них приходилось лишь 6 % из 371 ПХГ: 1 - в переоборудованной угольной шахте и 21 - в отложениях каменной соли. Остальные 349 ПХГ относятся к хранилищам второго типа: из них 305 размешены в отработанных нефтяных и газовых месторождениях, а 44 - в водоносных пластах.
Широкое использование хранилищ в истощенных нефтегазовых месторождениях объясняется минимальными дополнительными затратами на оборудование ПХГ, поскольку саму ловушку с проницаемым пластом природа уже «изготовила».
Принципиальная схема подземного газохранилища приведена на рис. 16.4.
Газ из магистрального газопровода 1 по газопроводу-отводу 2 поступает на компрессорную станцию 4, предварительно пройдя очистку в пылеуловителях 3. Сжатый и нагревшийся при компримировании газ очищается от масла в сепараторах 5, охлаждается в градирне (или АВО) 6 и через маслоотделители 7 поступает на газораспределительный пункт (ГРП) 8. На ГРП осуществляется распределение газа по скважинам.
Давление закачиваемого в подземное хранилище газа достигает 15 МПа. Для закачки, как правило, используются газомотокопрессоры.
При отборе газа из хранилища его дросселируют на ГРП 8, производят очистку и осушку газа в аппаратах 9,10, а затем после замера количества расходомером 11 возвращают в магистральный газопровод 1. Если давление газа в подземном хранилище недостаточно высоко, его предварительно компримируют и охлаждают (на рис. 16.4 не показано).
При отборе газа из хранилища его дросселируют на ГРП 8, производят очистку и осушку газа в аппаратах 9,10, а затем после замера количества расходомером 11 возвращают в магистральный газопровод 1. Если давление газа в подземном хранилище недостаточно высоко, его предварительно компримируют и охлаждают (на рис. 16.4 не показано).
Очистка газа от пыли, окалины и частиц масла перед его закачкой в хранилище имеет очень большое значение, т.к. в противном случае засоряется призабойная зона и уменьшается приемистость скважин.
Оптимальная глубина, на которой создаются подземные газохранилища, составляет от 500 до 800 м. Это связано с тем, что с увеличением глубины возрастают затраты на обустройство скважин.С другой стороны, глубина не должна быть слишком малой, т.к. в хранилище создаются достаточно высокие давления.
Подземное хранилище заполняют газом несколько лет, закачивая каждый сезон несколько больший объем газа, чем тот, который отбирается
Контрольные вопросы:
1.Какие существуют типы подземных хранилищ?
2. Сколько существует схем отбораи закачки газа в хранилище?
3.В чем сложность хранения газа в истощенных месторождениях?
4. Для чего очищают газ от пыли?
Литература
1. Баграмов Р.А. Буровые машины и комплексы: Учеб. для вузов. — М.: Недра,1988. — 501 с.
2. Басарыгин Ю.М., Булатов А.И., Проселков Ю.М. Заканчивание скважин: Учеб. пособие для
вузов. — М: ООО «Недра-Бизнесцентр», 2000. — 670 с.
Если Вам понравилась эта лекция, то понравится и эта - Тема 6. ВОЗНИКНОВЕНИЕ ГОРЕНИЯ.
3. Басарыгин Ю.М., Булатов А.И., Проселков Ю.М. Осложнения и аварии при бурении нефтяных
и газовых скважин: Учеб. для вузов. — М.: ООО «Недра-Бизнесцентр», 2000. —679 с.
4. Басарыгин Ю.М., Булатов А.И., Проселков Ю.М. Технология бурения нефтяных и газовых
скважин: Учеб. для вузов. — М.: ООО «Недра-Бизнесцентр», 2001. — 679 с.
5. Болденко Д.Ф., Болденко Ф.Д., Гноевых А.Н. Винтовые забойные двигатели. — М.:Недра,
1999. — 375 с





















