Промысловая подготовка газа
5.4 промысловая подготовка газа
Задачами промысловой подготовки газа являются его очистка от мехпримесей, тяжелых углеводородов, паров воды, сероводорода и углекислого газа.
Природный газ, поступающий из скважин, содержит в виде примесей твердые частицы (песок, окалина), конденсат тяжелых углеводородов, пары воды, а в ряде случаев сероводород и углекислый газ. Присутствие в газе твердых частиц приводит к абразивному износу труб, арматуры и деталей компрессорного оборудования, засорению контрольно-измерительных приборов.
Конденсат тяжелых углеводородов оседает в пониженных точках газопроводов, уменьшая их проходное сечение.
Наличие водяных паров в газе приводит к коррозии трубопроводов и оборудования, а также к образованию в трубопроводах гидратов — снегоподобного вещества, способного полностью перекрыть сечение труб.
Сероводород является вредной примесью. При его содержании большем, чем 0.01 мг в 1 л воздуха рабочей зоны, он ядовит. А в присутствии влаги сероводород способен образовывать растворы сернистой и серной кислот, резко увеличивающих скорость коррозии труб, арматуры и оборудования.
Углекислый газ вреден тем, что снижает теплоту сгорания газа, а также приводит к коррозии оборудования.
5.4.1 Очистка газа от механических примесей
Для очистки природного газа от мехпримесей используются аппараты 2-х типов:
Рекомендуемые материалы
¨ работающие по принципу «мокрого» улавливания пыли (масляные пылеуловители);
¨ работающие по принципу «сухого» отделения пыли (циклонные пылеуловители);
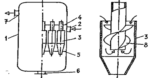
На рисунке 5.12 представлена конструкция вертикального масляного пылеуловителя. Это вертикальный цилиндрический сосуд со сферическими днищами. Пылеуловитель состоит из трех секций:
· промывочной А (от нижнего днища до перегородки 5), в которой все время поддерживается постоянный уровень масла;
· осадительной Б ( от перегородки 5 до перегородки 6), где газ освобождается от крупных частиц масла;
· отбойной (скрубберной) секции В (от перегородки 6 до верхнего днища), где происходит окончательная очистка газа от захваченных частиц масла.

Рисунок 5.12 — Вертикальный масляный пылеуловитель
1 — трубка для слива загрязненного масла; 2 — трубка для долива свежего масла; 3 — указатель уровня; 4 — контактные трубки; 5,6 — перегородки; 7 — патрубок для вывода газа; 8 — скруббер; 9 — козырек; 10 — патрубок для ввода газа; 11 — дренажные трубки; 12 — люк для удаления шлама
Пылеуловитель работает следующим образом. Очищаемый газ входит в аппарат через патрубок 10. Натекая на козырек 9, он меняет направление своего движения. Крупные же частицы мехпримесей, пыли и жидкости по инерции продолжают двигаться горизонтально. При ударе о козырек их скорость гасится, и под действием силы тяжести они выпадают в масло. Далее газ направляется в контактные трубки 4, нижний конец которых расположен в 20...50 мм над поверхностью масла. При этом газ увлекает за собой масло в контактные трубки, где оно обволакивает взвешенные частицы пыли.
В осадительной секции скорость газа резко снижается. Выпадающие при этом крупные частицы пыли и жидкости по дренажным трубкам 11 стекают вниз. Наиболее легкие частицы из осадительной секции увлекаются газовым потоком в верхнюю скрубберную секцию В. Ее основной элемент — скруббер, состоящий из нескольких рядов перегородок 8, расположенных в шахматном порядке. Проходя через лабиринт перегородок, газ многократно меняет направление движения, а частицы масла по инерции ударяются о перегородки, и стекают сначала на дно скрубберной секции, а затем по дренажным трубкам 11 в нижнюю часть пылеуловителя. Очищенный газ выходит из аппарата через газоотводящий патрубок 7.
Осевший на дно пылеуловителя шлам периодически (раз в 2 ... 3 месяца) удаляют через люк 12. Загрязненное масло через трубку 1 сливают в отстойник. Взамен загрязненного в пылеуловитель по трубе 2 доливается очищенное масло. Контроль за его уровнем ведется по шкале указателя уровня 3.
Наряду с «мокрым» для очистки газов от твердой и жидкой взвеси применяют и «сухое» пылеулавливание. Наибольшее распространение получили циклонные пылеуловители.
Схема, поясняющая работу циклонного пылеуловителя, приведена на рисунке 5.13. Газ входит в аппарат через патрубок 2 и попадает в батарею циклонов 3. Под действием центробежной силы твердые и жидкие частицы отбрасываются к периферии, затормаживаются о стенку циклона и выпадают в нижнюю часть аппарата, откуда выводятся через патрубок 6. А очищенный газ, изменяя направление движения, попадает в верхнюю часть аппарата, откуда выводится через патрубок 7.
В товарном газе содержание мехпримесей не должно превышать 0.05 мг/м3.

Рисунок 5.13 — Циклонный пылеуловитель
1 — корпус; 2 — патрубок для ввода газа; 3 — циклон; 4, 5 — перегородки; 6 — патрубок для удаления шлама; 7 — патрубок для вывода газа; 8 — винтовые лопасти
5.4.2 Осушка газа
Для осушки газа используются следующие методы:
v охлаждение;
v абсорбция;
v адсорбция.
Пока пластовое давление значительно больше давления в магистральном газопроводе газ охлаждают, дросселируя излишнее давление. При этом газ расширяется и в соответствии с эффектом Джоуля-Томсона охлаждается. Если пластовое давление понижено, то охлаждение газа производится на установках низкотемпературной сепарации. Эти установки очень сложны и дороги.
Технологическая схема абсорбционной осушки газа с помощью диэтиленгликоля (ДЭГ), приведена на рисунке 5.14.

Рисунок 5.14 — Принципиальная схема осушки газа методом абсорбции
1 — абсорбер; 2, 10, 11 — насосы; 3, 9 — емкости; 4, 6 — теплообменники; 5 — выветриватель; 7 —десорбер; 8 — конденсатор - холодильник; 12 — холодильник
Газ, требующий осушки, поступает в абсорбер 1. В нижней скрубберной секции он очищается от взвешенных капель жидкости и поднимается вверх, проходя через систему тарелок. Навстречу газу по тарелкам стекает концентрированный раствор ДЭГ, закачиваемый в абсорбер насосом 2 из емкости 3. Раствор ДЭГ поглощает пары воды. Далее газ проходит через верхнюю скрубберную секцию, где освобождается от захваченных капель раствора и выходит из аппарата.
Остальная часть технологической схемы служит для восстановления абсорбента.
Недостатками абсорбционной осушки газа являются унос абсорбента и относительная сложность его регенерации.
Технологическая схема осушки газа методом адсорбции приведена на рисунке 5.15. Влажный газ поступает в адсорбер 1, где он проходит снизу вверх через слой адсорбента — твердого вещества, поглощающего пары воды и далее выводится из аппарата. Процесс осушки газа осуществляется в течение определенного (12 ... 16 ч) времени. После этого влажный газ пускают через адсорбер 2, а адсорбер 1 отключают и выводят на регенерацию. Для этого через регулятор давления 3 типа «после себя» из газовой сети отбирается сухой газ, и воздуходувкой 6 подается в подогреватель 7, где газ нагревается до температуры 180 ... 200 0С. Далее он подается в адсорбер 1, где отбирает влагу от адсорбента, после чего поступает в холодильник 4. Сконденсировавшаяся вода собирается в емкости 5, а газ используется для осушки повторно и т. д. Процесс регенерации адсорбента продолжается 6 ... 7 ч. После этого в течение около 8 ч адсорбер остывает.

Рисунок 5.15 — Принципиальная схема осушки газа методом адсорбции
1, 2 — адсорберы; 3 — регулятор давления типа "после себя"; 4 — холодильник; 5 — емкость; 6 — газодувка; 7 — подогреватель газа.
Осушку газа адсорбентами проводят, как правило, в тех случаях, когда необходимо достичь точку росы менее — 30 0С. В качестве адсорбентов используют бокситы, хлористый кальций в твердом виде, цеолиты, силикагель и др.
5.4.3 Очистка газа от сероводорода
Очистка газа от сероводорода осуществляется методами адсорбции и абсорбции.
Принципиальная схема очистки газа от Н2S методом адсорбции аналогична схеме осушки газа адсорбционным методом. В качестве адсорбента используются гидрат окиси железа и активированный уголь.
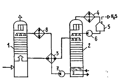
Принципиальная схема очистки газа от Н2S методом абсорбции приведена на рисунке 5.16. Очищаемый газ поступает в абсорбер 1 и поднимается вверх через систему тарелок. Навстречу газу движется концентрированный раствор абсорбента. Роль жидкого поглотителя в данном случае выполняют водные растворы этаноламинов: моно-этаноламина (МЭА), диэтаноламина (ДЭА) и триэтаноламина. Температура кипения при атмосферном давлении составляет соответственно МЭА — 172 °С, ДЭА — 268 °С, ТЭА — 277 °С.
Абсорбент вступает в химическую реакцию с сероводородом, содержащимся в газе, унося продукт реакции с собой. Очищенный газ выводится из аппарата через скрубберную секцию, в которой задерживаются капли абсорбента.
На регенерацию абсорбент подается в выпарную колонну 2 через теплообменник 3. В нижней части колонны он нагревается до температуры около 100 °С. При этом происходит разложение соединения сероводорода с абсорбентом после чего Н2S, содержащий пары этаноламинов, через верх колонны поступает в холодильник 4. В емкости 5 сконденсировавшиеся пары абсорбента отделяются от сероводорода и насосом 6 закачиваются в выпарную колонну. Газ же направляется на переработку.

Рисунок 5.16 — Принципиальная схема очистки газа от сероводорода
1 — абсорбер; 2 — выпарная колонна (десорбер); 3 — теплообменник; 4, 8 — холодильник; 5 — емкость - сепаратор; 6, 7 — насосы
Горячий регенерированный абсорбент из нижней части колонны 2 насосом 7 подается для нового использования. По пути абсорбент отдает часть своего тепла в теплообменнике 3, а затем окончательно остужается в холодильнике 8.
Из полученного сероводорода вырабатывают серу.
Работа этаноламиновых газоочистных установок автоматизирована. Степень очистки газа составляет 99 % и выше. Недостатком процесса является относительно большой расход газа.
5.4.4 Очистка газа от углекислого газа
Обычно очистка газа от СО2 проводится одновременно с его очисткой от сероводорода, т.е. этаноламинами.
Информация в лекции "Тексты для чтения" поможет Вам.
При высоком содержании СО2 (до 12 ... 15 %) и незначительной концентрации сероводорода применяют очистку газа водой под давлением (Рисунок 5.17). Газ, содержащий СО2 подается в реактор 1, заполненный железными или керамическими кольцами Рашига, которые орошаются водой под давлением. Очищенный газ проходит в водоотделитель 2 и идет по назначению.
Вода, насыщенная углекислым газом, насосом 3 подается в экспанзер 4 для отделения СО2 методом разбрызгивания. Для полного удаления СО2 вода подается в дегазационную градирню 5, откуда насосом 6 возвращается в емкость 1.
Выделяемый углекислый газ используется для производства соды, сухого льда и т. п.

Рисунок 5.17 — Принципиальная схема очистки газа от двуокиси углерода водой под давлением
1 — реактор; 2 — водоотделитель; 3, 6 — насосы; 4 — экспанзер; 5 — дегазационная колонна























