Системы совместного сбора и транспорта нефти и газа
3. Системы совместного сбора и транспорта нефти и газа
Промысловое обустройство требует большого объема капитальных вложений, значительная доля которых приходится на сооружение системы сбора и транспорта продукции скважин. Поэтому совершенствование и упрощение систем сбора и транспорта нефти и газа имеет первостепенное значение как для снижения капитальных затрат и эксплуатационных расходов, так и для сокращения сроков обустройства и, следовательно, для ускорения ввода в действие новых нефтяных месторождений.
Значительное сокращение потерь нефтяного газа, представляющего большую ценность как высококалорийное топливо и сырье для химической промышленности, является актуальным вопросом.
Отставание строительства объектов по сбору и утилизации попутного газа приводит к тому, что часть газа сжигается в факелах в период разведки и освоения месторождений.
Для транспорта нефти и газа тратится дорогостоящая энергия насосных и компрессорных станций, в то время как естественная энергия фонтанных скважин не используется.
Все это приводит к тому, что применяемые системы нефтегазосбора являются дорогими и металлоемкими, а промысловое хозяйство в целом характеризуется невысокими технико-экономическими показателями.
Организация крупных централизованных сборных пунктов значительно упрощает схемы нефтегазосбора отдельных промыслов и создает благоприятные условия для их объединения в более крупные административно-хозяйственные единицы. Разделение нефти и газа и соответствующая их обработка на крупных централизованных пунктах более выгодны, чем на разбросанных мелких объектах. Такая централизация позволяет снизить потери легких фракций нефти, улучшить подготовку нефти, осуществить более глубокую переработку газа и обеспечить максимальное извлечение сырья для химической промышленности.
Разработан ряд принципиально новых герметизированных систем нефтегазосбора, в основу которых положен прогрессивный метод совместного транспорта нефти и газа как в двухфазном, так и однофазном состояниях (транспорт газонасыщенной нефти) на большие расстояния, измеряемые десятками километров, под давлением, достигающим 70*105 н/м2 (Па). Это позволило значительно улучшить технико-экономические показатели нефтепромыслового хозяйства в целом.
В связи с большим значением проблеме совместного сбора и транспорта нефти и газа, а также конденсата и газа по трубопроводам в СССР, а теперь в России, уделяется много внимания и продолжается ее изучение и развитие.
3.1. РАЗВИТИЕ СИСТЕМ СОВМЕСТНОГО СБОРА И ТРАНСПОРТА НЕФТИ И ГАЗА
Совместное движение нефти и газа по трубопроводам неразрывно связано с равитием закрытой системы эксплуатации месторождений. Сначала оно осуществлялось только до сепарационно-замерных установок, расположенных на расстоянии 200—300 м от устья скважин. При этом после разделения и замера количеств нефти и газа движение их продолжалось раздельно по самостоятельным трубопроводным коммуникациям. Нефть самотеком направлялась в емкости сборных пунктов и далее насосами перекачивалась в сырьевые резервуары, а газ компрессорами подавался на газобензиновый завод. Соответствующие этим признакам нефтегазосборные системы получили название систем раздельного сбора и транспорта нефти и газа. Они характеризуются низким давлением в нефтегазосборных трубопроводах, многочисленностью промежуточных технологических объектов и, как следствие этого, большой металлоемкостью, нерациональным использованием избыточной энергии пласта и значительными потерями газа и легких фракций нефти.
Рекомендуемые материалы
![]() |
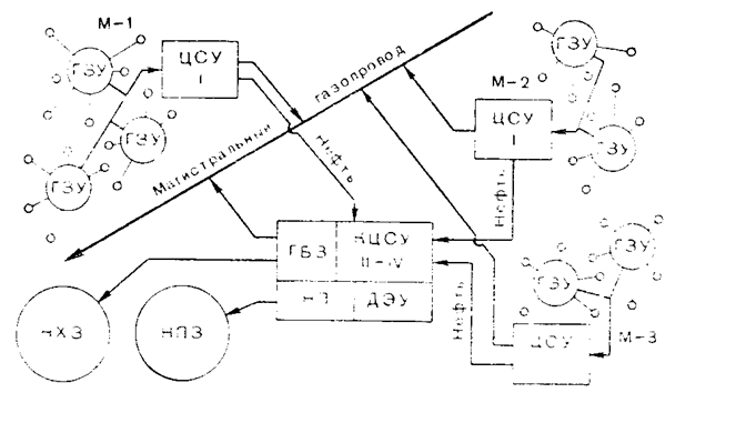
В 1948 г. на промыслах объединения Азнефть стала внедряться новая прогрессивная система сбора нефти и газа, предложенная инженерами Ф. Г. Бароняном и С. А. Везировым. Основой этой схемы является совместный сбор и транспорт продукции всех нефтяных скважин (насосных, компрессорных и фонтанных) до промыслового сборного пункта под повышенным давлением порядка (5-6) * 105 н/м2. По этой схеме протяженность выкидных линий и сборных коллекторов, по которым осуществляется совместный сбор и транспорт нефти и газа, составляет 2—3 км, а иногда на морских промыслах она достигает 7—8 км. Система нефтегазосбора Бароняна и Везирова по сравнению с раздельной системой сбора нефти и газа обеспечила значительное уменьшение потерь нефти и газа и сокращение расхода металла и денежных средств (рис.2.)
Идея совместного сбора и транспорта продукции нефтяных скважин получила свое дальнейшее развитие в работах Грозненского нефтяного института и распространена на трубопроводы протяженностью, измеряемой десятками километров, и работающие под давлением, достигающим (60—70)-105 н/м2.
![]() |
В 1958 г. на промыслах объединения Грознефть был осуществлен первый промышленный эксперимент по совместной перекачке нефти и газа по трубопроводу диаметром 0,075 м и длиной 18 км с замером всех необходимых параметров. Диаметры трубопроводов, по которым осуществляется совместный транспорт нефти и газа, стали достигать 0.5 м, а их протяженность 20—30 км (рис.3).
На промыслах объединения Казахстаннефть был осуществлен еще больший по своим масштабам эксперимент в условиях равнинной местности. Впервые в СССР нефть и газ транспортировались по одному трубопроводу диаметром 0,3 м на расстояние 100 км. Это открыло еще большие перспективы для развития совместного транспорта нефти и газа, в частности, в Западной Сибири (Тюмень), Казахстане (Мангышлак) и других районах. На базе совместного сбора и транспорта нефти и газа на большие расстояния научными и проектными организациями (ГНИ, Краснодарнефтепроект, Гипро-востокнефть, Татнефтепроект и др.) и НГДУ был модернизирован, разработан и внедрен ряд нефтегазосборных систем для различных условий добычи нефти, которые позволяют более рационально решать вопросы обустройства нефтяных промыслов. Появилась реальная возможность укрупнить и централизовать технологические объекты, увеличить число ступеней сепарации, более полно использовать естественную энергию пласта и т. д. Так, например, на всех новых месторождениях объединения Грознефть были внедрены высоконапорные системы с централизованной многоступенчатой сепарацией нефти и газа на сборных пунктах, рассчитанных на обслуживание нефтяных скважин одного или нескольких месторождений данного нефтегазоносного района. За период с 1960 по 1970 г. внедрение этой системы позволило утилизировать почти 11 млрд. м3 газа и совместно транспортировать более 64 млн. т нефти и свыше 18 млрд. м3 газа.
При любой другой системе сбора и перекачки такого количества нефтяного сырья пришлось бы проложить значительно больше трубопроводов и построить компрессорные и насосные станции.
Расчет экономической эффективности применения высоконапорной системы на одном из месторождений объединения Грознефть показал. что после внедрения этой системы себестоимость нефти снизилась на 2,5%, а газа на 30%. Аналогичные схемы внедрены на месторождениях Ставропольского края, Дагестана, Туркмении, Казахстана и других районов страны.
![]() |
Существенно модернизирована напорная герметизированная система нефтегазосбора Гипровостокнефти. В последней модификации эта система нефтегазосбора предусматривает однотрубный транспорт нефти и газа до участковых сепарационных установок, расположенных на расстоянии до 7 км от скважин, и транспорт газонасыщенных нефтей в однофазном состоянии до технологических установок по подготовке нефти и газа на расстояние до 100 км и более.
За период с 1960 г. по сентябрь 1967 г. в объединении Куйбышевнефть было перекачано 40,7 млн. т газонасыщенной нефти и 548 млн. м3 растворенного в ней газа. Экономический эффект от перекачки газонасыщенной нефти составил 9,6 млн. руб.
Кроме того, этой системой предусматривается использование энергии пласта или напора, создаваемого глубинными насосами, для бескомпрессорного транспортирования газа первой ступени сепарации на большие расстояния. Продукция нефтяных скважин подается на групповые замерные установки, на которых периодически замеряются дебиты скважин. Далее эта продукция по одному трубопроводу подается в сепараторы первой ступени, сгруппированные на участковых сепарационных пунктах. После сепарации первой ступени газ за счет давления в сепараторе направляется к потребителям, а нефть с оставшимся растворенным газом — на централизованный сборный пункт. На этом пункте осуществляются окончательная двухступенчатая сепарация нефти и газа, подготовка нефти к сдаче потребителю, переработка газа всех ступеней сепарации и подготовка сточных вод к закачке в пласты (рис.4).
Большие работы в области развития систем нефтегазосбора ведутся в Азербайджане, Татарин, Башкирии, Туркмении и в других нефтяных районах страны, где также доказана технико-экономическая целесообразность внедрения совместного транспорта нефти и газа на большие расстояния.
Институтом Татнефтепроект показана эффективность развития совместного сбора и транспорта нефти и газа в условиях низких буферных давлений и механизированной добычи нефти, запроектирована для месторождений Татарии напорная нефтегазосборная система с применением дожимных насосно-компрессорных станций в двух вариантах: когда расстояние до газобензинового завода не превышает 30—40 км и когда оно может достигать 80—100 км. Принципиальной разницы между этими вариантами нет. Отличаются только давления в сепараторах первой ступени.
По этой схеме продукция скважин при давлении на буфере (4— 5)*105 н/м2 сначала поступает на групповые автоматизированные замерные установки, и далее на дожимные насосно-компрессорные станции, рассчитанные на обслуживание от 18 до 24 скважин. Газонефтяная смесь насос-компрессорами подается в сепараторы первой ступени, расположенные на расстоянии 2—8 км от станции. Отделившийся газ под давлением сепаратора направляется на газобензиновый завод, а нефть, с оставшимся в ней газом, транспортируется по трубопроводу протяженностью 6—10 км на промысловый сборный пункт, где осуществляются вторая ступень сепарации и соответствующая подготовка нефти. Если давление на устьях скважин достаточно высокое, то их продукция поступает в сепараторы под собственным давлением.
Система нефтегазосбора, разработанная институтом Татнефтепроект, не нашла еще широкого практического осуществления из-за отсутствия экономически выгодных и надежных в работе насос-компрессорных установок. В настоящее время существует несколько разновидностей нагнетателей для газожидкостных смесей, которые находятся в стадии испытаний и доработок.
Институтом Татнефтепроект разработана еще одна высоконапорная система совместного сбора нефти и газа в однофазном (жидком) состоянии. По этой схеме все скважины оборудуются погружными бесштанговыми насосами, обеспечивающими напор выше давления насыщения нефти газом. Газонефтяная смесь из скважин в однофазном состоянии поступает в коллектор и транспортируется на конечный сборный пункт, где подвергается многоступенчатой сепарации. В сепараторах первой ступени обеспечивается получение практически сухого газа под давлением, достаточным для подачи его к потребителям. Эта система пока еще не нашла практического применения из-за недостаточного напора, создаваемого электропогружными насосами, и иногда из-за весьма высоких давлений насыщения.
Были высказаны соображения относительно возможности внедрения бесколлекторной (лучевой) нефтегазосборной системы, в основе которой лежит совместный транспорт нефти и газа до относительно крупных сборных пунктов, рассчитанных на обслуживание до ста скважин. На этих пунктах должен проводиться практически весь комплекс промысловых процессов, обеспечивающих получение товарных продуктов, а отделившаяся вода может быть закачана в продуктивные пласты. В отношении этой системы было высказано в печати много суждений «за» и «против» ее внедрения. Отмечался большой расход металла на сооружение нефтегазосборной сети, недостаточное число ступеней сепарации, нерациональное использование земельных угодий и др. Указывалось, что для различных условий не может быть единой универсальной нефтегазосборной системы и поэтому более естественно говорить о типовых системах, учитывающих те или иные характерные особенности и условия эксплуатации различных нефтяных месторождений. Поэтому надо полагать, что новая бесколлекторная нефтегазосборная система может быть рекомендована для месторождений с благоприятными для этой системы условиями. Так, например, отмечается, что эта система наиболее полно отвечает условиям месторождений Западной Сибири. При этом предлагается не сооружать на сборных пунктах установки по подготовке нефти, газа и воды и оставить на них только первую ступень сепарации, замерные установки и насосное хозяйство для дальнейшего транспорта газонасыщенной нефти на центральные пункты сбора. Несмотря на дискуссионность отдельных положений, авторы бесколлекторной системы нефтегазосбора привели ряд чрезвычайно важных рекомендаций, которые могут быть реализованы при сооружении всех централизованных нефтегазосборных систем. Так, например, обустройство промыслов с использованием готовых технологических установок, полностью выполненных на заводах; очередность строительства объектов с наращиванием мощностей установок по этапам разработки месторождений; комбинация относительно крупных стационарных и мелких передвижных установок для покрытия пиковых нагрузок с последующей переброской передвижных установок на другие объекты; совмещение процессов сепарации и деэмульсации, раздельный сбор чистой и обводненной нефти п другие рациональные решения.
3.2. ОСОБЕННОСТИ ВЫСОКОНАПОРНОЙ СИСТЕМЫ СОВМЕСТНОГО СБОРА И ТРАНСПОРТА НЕФТИ И ГАЗА
С 1956 г. на территории Чечено-Ингушской АССР был открыт ряд нефтяных месторождений в меловых отложениях, которые характеризуются большими пластовыми давлениями до 750 • 105 н/м2 и температурами до 170° С, а также высокими газовыми факторами, достигающими 650 м3 на 1 т нефти. Для обустройства необходимо было выбрать систему нефтегазосбора, обеспечивающую надежную герметизацию и минимальный расход металла и денежных средств. Особенно остро стояла задача сокращения потерь попутного нефтяного газа, сжигаемого в факелах в период разведки и освоения месторождений. Эту задачу можно было решить только на основе совместного транспорта нефти и газа на большие расстояния, используя резерв пропускной способности нефтепровода.
Применяя совместный транспорт нефти и газа за счет рационального использования пластовой энергии, можно избежать строительства насосных и компрессорных станций и иметь ряд технико-экономических преимуществ. Возможность совместного транспорта нефти и газа на большие расстояния была подтверждена соответствующими исследованиями движения газонефтяных смесей по трубопроводам. На основе этих исследований были разработаны высоконапорные нефтегазосборные системы, основными принципами которых являются: 1) совместный транспорт нефти и газа на большие расстояния, измеряемые десятками километров, под давлением, достигающим (60—70)*105 н/м2; 2) концентрация сепарационных установок и других технологических объектов на крупных централизованных пунктах, сооружаемых для одного или группы месторождений данного нефтяного района; 3) многоступенчатая сепарация.

Рис.5. Высоконапорная система сбора нефти и газа с централизованной одноступенчатой сепарацией на отдельных месторождениях и окончательной сепарацией на центральном сборном пункте
На рис.5 приведен один из вариантов нефтегазосборных систем, в основу которых положен совместный транспорт нефти и газа на большие расстояния. Эти системы до пунктов сепарации не отличаются друг от друга. На месторождении сооружаются только замерные установки, число и расположение которых выбираются на основании анализа конкретных условий. Продукция скважин, минуя замерную установку, направляется в сборный коллектор и транспортируется за счет пластовой энергии на централизованную сепарационную установку. По первому варианту на централизованной установке предусматривается четырех- или трехступенчатая сепарация с давлениями ступеней 55*105, 40*105, 16*105 и 1*105 н/м2. Сепарационная установка территориально совмещена с установкой подготовки нефти ДЭУ, товарным парком НП и в отдельных случаях с газобензиновым заводом ГБЗ. Газ из сепараторов первой ступени после охлаждения направляется в газопровод и транспортируется до мест потребления под собственным давлением, а газ последующих ступеней сепарации направляется нa ГБЗ для переработки. По второму варианту высопонапорной нефтегазосборной системы (рис.5) на каждом месторождении сооружается централизованная сепарационная установка, на которой осуществляется одноступенчатая сепарация высокого давления до 60 *105 н/м2.
Отделившийся сепараторах газ охлаждается для извлечения из него конденсата. А затем поступает в газопровод для реализации, а нефть с оставшимся в ней газом под давлением сепарации транспортируется на внешний сборный пункт, рассчитанный на обслуживание нескольких месторождений. На этом пункте происходит окончательная сепарация нефти и газа и соответствующая их обработка.
В зависимости от местных условий (содержание воды, наличие парафина, запас пластовой энергии и др.) принципиальная схема совместного сбора и транспорта нефти и газа может приобретать свои характерные особенности. Так, например, могут изменяться: давление ступеней сепарации и их число; характер сбора чистой и обводненной нефти (совместный или раздельный); способ деэмульсации; методы борьбы с отложениями парафина и солей и др.
3.3. СИСТЕМЫ СОВМЕСТНОГО СБОРА И ТРАНСПОРТА ГАЗА ЗА РУБЕЖОМ
За рубежом системы совместного сбора и транспорта нефти и газа и, в особенности, конденсата и газа в последнее время также получили широкое развитие. Имеется ряд примеров, когда конденсат вместе с газом транспортируется по одному трубопроводу на расстояния, измеряемые десятками километров. Как показывают расчеты, такой транспорт более эффективен в особо трудных условиях прокладки и обслуживания трубопроводов.
По проекту сбора и транспорта нефти и газа с группы морских месторождений в Мексиканском заливе у побережья штата Луизиана по дну моря на глубине 30—60 м проложен трубопровод диаметром 0,5 м и длиной 650 км. Продукция скважин сначала поступает на сборные пункты, находящиеся в море на специальных надводных платформах по трассе сборного нефтегазопровода. На этих пунктах производится замер нефти и газа и дальнейший их совместный транспорт с помощью насосных и компрессорных станций до центрального сборного пункта, расположенного на суше.
В штате Луизиана на месторождении Дусон имеется высоконапорная система совместного транспорта газа и конденсата. Здесь сепарация осуществляется на централизованном сборном пункте, на котором установлены сферические сепараторы высокого и низкого давлений, гликолевые дегидраторы для осушки газа и промежуточные емкости для временного хранения конденсата. После двухступенчатой сепарации и осушки газ высокого давления направляется на сбыт, а газ низкого давления используется как топливо на собственные нужды.
В Техасе на месторождении Оулд Оушн, где имеются нефтяные и газоконденсатные скважины, принята лучевая система сбора нефти и газа с централизованным сборным пунктом. На этом пункте установлены две группы сепараторов для газоконденсатных скважин, и для нефтяных скважин. После сепарации и замеров нефть смешивается с конденсатом, а затем поступает на стабилизационную установку. В США установки по подготовке нефти и газобензиновые заводы чаще всего располагаются рядом, т. е. территориально совмещены.
Значительное развитие централизованные системы нефтегазосбора с развитыми участками транспорта нефтегазовых смесей получили в Канаде.
Проведенный технико-экономический анализ различных вариантов сбора нефти и газа на примере месторождения Джуди Крик показал, что эта система имеет значительные преимущества перед системой раздельного сбора нефти и газа и обеспечивает снижение прямых эксплуатационных расходов на 30%, расходов на подготовку нефти, уменьшение протяженности и стоимости трубопроводов и др. Расчеты показали, что дополнительные капитальные затраты (15%), которые были обнаружены при анализе, окупаются в течение одного года.
Особый интерес представляют высоконапорные системы, применяющиеся в странах Среднего Востока и особенно в Иране, где месторождения характеризуются очень большими запасами нефти на единицу площади территории и весьма высокими пластовыми давлениями и дебитами отдельных скважин.
Наиболее характерной особенностью нефтегазосборных систем является применение многоступенчатой сепарации. Первая ступень сепарации осуществляется в непосредственной близости от скважин под давлением (50—60)*105 н/м2. Отделившийся сухой газ обычно сжигается в факелах, а нефть с оставшимся в ней газом транспортируется по трубопроводу протяженностью до 5 км на групповой сборный пункт. На этом пункте осуществляется еще шесть ступеней сепарации, что очень важно в условиях длительных морских перевозок нефти.
Несмотря на большую пропускную способность сборных пунктов (20—25 тыс. т/сутки нефти), они имеют всего одну емкость на 600— 800 т. На групповых сборных пунктах имеются насосные станции, обеспечивающие откачку нефти в централизованные резервуарные парки.
Представляет интерес система сбора нефти и газа морского нефтяного промысла в Персидском заливе. В центральной части этого месторождения сооружена платформа, к которой подведены выкидные линии всех эксплуатационных скважин. От платформы газонефтяная смесь подается по трубопроводу диаметром 0,45 м и длиной 30 км на централизованный сепарационный пункт, расположенный на о. Дас-Айленд. Сепарация осуществляется в горизонтальных сепараторах и в емкости при давлениях (25, 2,5 и 1)* 105 н/м2.
На месторождении Хаси-Месауд в Саудовской Аравии принята в основном лучевая система нефтегазосбора. Только в некоторых случаях продукция скважин направляется в один и тот же трубопровод. Для замера дебита скважин предусматривается второй трубопровод, проложенный параллельно первому. На централизованном сборном пункте осуществляется трехступенчатая сепарация в сепараторах горизонтального типа. Давления ступеней сепарации соответственно составляют приблизительно (32—21; 6 и 1)-10 5н/м2.
Для большинства зарубежных фирм характерно стремление к укрупнению, централизации технологических объектов нефтегазосбора и автоматизации основных процессов.
3.4. ПЕРСПЕКТИВЫ ИСПОЛЬЗОВАНИЯ ВЫСОКОНАПОРНЫХ СИСТЕМ СОВМЕСТНОГО СБОРА И ТРАНСПОРТА НЕФТИ И ГАЗА В РОССИИ
В настоящих условиях значительно возрастает роль технико-экономического анализа различных вариантов обустройства промыслов, основанного на комплексном рассмотрении вопросов разработки и эксплуатации месторождения, сбора, транспорта и промысловой подготовки продукции скважин.
Если учесть целесообразность переработки газа без дополнительного компремирования, преимущества подготовки нефти под давлением и возможность уменьшения диаметров нефтегазопроводов, то бывает целесообразно повысить давление в нефтегазосборной системе, в том числе и при механизированной добыче нефти. Преимущества высоконапорных систем были доказаны институтами Татнефтепроект и ТатНИИ в последующих технико-экономических анализах.
Из краткого рассмотрения проектируемых и действующих нефтегазосборных систем в России видно, что высоконапорные системы совместного сбора и транспорта нефти и газа имеют существенные преимущества перед низконапорными системами раздельного сбора и транспорта нефти и газа. Эти преимущества заключаются не только в экономии затрат на сооружение трубопроводов, но и, главным образом, в укрупнении и централизации объектов нефтепромыслового хозяйства. При этом создаются благоприятные условия для автоматизации и телемеханизации производственных процессов, рационального использования избыточной энергии пласта, сокращения потерь нефти и газа, повышения эффективности технологических процессов и др. Опыт внедрения систем совместного сбора и транспорта нефти и газа показывает, что неблагоприятными условиями для этих систем являются такие, при которых наблюдаются образование стойких эмульсий, отложение парафина и солей на внутренней поверхности трубопроводов, вынос из скважин большого количества породы и малый запас пластовой энергии. Однако, и при наличии таких условий применение систем совместного сбора и транспорта нефти и газа чаще всего является рациональным. Последними работами установлено, что борьба с образованием эмульсий или разрушение образовавшейся эмульсии с помощью поверхностно-активных веществ достаточно эффективно может вестись непосредственно в трубопроводах. Использование путевой деэмульсации для предварительного разрушения эмульсий приводит к тому, что проблема деэмульсации при совместном сборе и транспорте нефти и газа становится обычной, т. е. как и при любой другой нефтегазосборной системе. При значительном же содержании воды в нефти в ряде случаев может оказаться рациональным сооружение для обводненной нефти самостоятельной сборной системы.
О возможности отложения парафина надо отметить следующее. Подсчеты института Гипровостокнефть показали, что, несмотря на расходы по борьбе с парафинизацией оборудования, от внедрения новой схемы совместного сбора нефти и газа был получен значительный экономический эффект. Установлено, что даже при таком несовершенном способе борьбы с отложениями парафина, как пропарка, применение напорных систем совместного транспорта нефти и газа чаще всего целесообразно.
Все сказанное говорит о необходимости нового подхода к разработке нефтяных месторождений, при котором наземный нефтегазопровод до централизованного сборного пункта должен рассматриваться как элемент единой гидрогазодинамической системы пласт — скважина — нефтегазопровод. С развитием глубокого бурения будет увеличиваться число месторождений, характеризующихся большим запасом избыточной энергии пласта, и, следовательно, будут улучшаться условия для внедрения и повышения технико-экономических показателей высоконапорных систем совместного сбора и транспорта нефти и газа.
Эффективность систем совместного сбора и транспорта нефти и газа значительно повышается после внедрения поточных дебитомеров вместо существующих громоздких и дорогих замерных установок сепарационного типа. Замер дебита скважин непосредственно в потоке даст возможность полностью ликвидировать промежуточные технологические объекты, без которых нефтегазосборная система станет предельно простой, представляющей собой систему нефтегазопроводов, соединяющих скважины с централизованной сепарационной установкой. Значительные результаты будут достигнуты и вследствие применения новых типов высокопроизводительных сепараторов, обеспечивающих повышение эффективности работы централизованных сепарационных установок.
Следует заметить, что принцип максимальной централизации объектов сбора и подготовки нефти, принятый за основу на начальных стадиях освоения месторождений, в частности в Западной Сибири, безусловно, сыграл положительную роль в то время. В настоящее время он должен сохраняться только в отношении объектов подготовки нефти.
В условиях, когда с каждой тонной нефти на поверхность поднимается 3-5 т воды, транспортировать ее на УПН вместе с нефтью, а затем обратно до нагнетательных скважин - невыгодно и с экономической точки зрения, и из-за коррозионной агрессивности воды. Поэтому попутно добываемая вода должна быть отделена от нефти как можно ближе к месту ее добычи.
3.5. ОСНОВНЫЕ ЭЛЕМЕНТЫ СИСТЕМЫ СБОРА, ТРАНСПОРТА И ПОДГОТОВКИ ПРОМЫСЛОВОЙ ПРОДУКЦИИ
Технологическая модель современной системы сбора промысловой продукции, транспорта и подготовки нефти и воды состоит из девяти элементов, которые представлены на рис.6.
Элемент 1. Участок от устья добывающих скважин до групповых замерных установок (ГЗУ), здесь продукция скважин в виде трехфазной смеси (нефть, газ, вода) по отдельным трубопроводам перекачивается до узла первичного замера и учета продукции.
Элемент 2. Включает участок от ГЗУ до дожимных насосных станций (ДНС), где продукция скважин разделяется на жидкую и газовую фазы (первая ступень сепарации). На данном участке возможно образование достаточно высокодисперсной водогазонефтяной эмульсии, стойкость которой будет зависеть от физико-химических характеристик конкретной нефти и воды.
Элемент 3. ДНС—газосборная сеть (ГСС). В этом элементе нефтяной газ из булитов (емкостей), являющихся первой ступенью сепарации, отбирается в газосборную сеть под давлением узла сепарации.
Элемент 4. ДНС — УКПН. Данный элемент включает участок от ДНС до установки комплексной подготовки нефти (УКПН). В некоторых нефтяных регионах такой узел называют «центральный пункт сбора продукции (ЦПС)».
Элемент 5. ДНС — установка предварительного сброса воды (УПСВ). Часто данный элемент бывает совмещенным с одновременным отделением газа первой ступени сепарации; затем вода проходит доочистку до нужного качества.
Элемент 6. УПСВ – КНС. Отделившаяся вода необходимого качества и количества из емкостей УПСВ (отстойные аппараты) силовыми насосами подается на кустовую насосную станцию (КНС) для нагнетания в пласт.
Элемент 7. УКПН – установка подготовки воды. Этот элемент также является совмещенным, т.к.одна из ступеней используется для отделения и очистки водной фазы, а вторая – для разделения и разрушения эмульсии промежуточного слоя, которая накапливается в резервуарах товарного парка.
Элемент 8. Установка подготовки воды – КНС. Вся водная фаза ( как сточная вода) с узла подготовки воды по отдельному трубопроводу транспортируется в этом элементе до кустовой насосной станции.
Элемент 9. КНС – нагнетательная скважина (пласт). На этом участке очищенная от мехпримесей и нефтепродуктов сточная вода силовыми насосами КНС закачивается в нагнетательную скважину и далее в пласт.
На основании обобщения передового опыта эксплуатации и научных исследований в отрасли разработаны унифицированные технологические схемы по сбору и подготовке нефти, газа и воды.
В основу этих схем положено совмещение в системе герметизированного нефтегазосбора процессов транспорта и подготовки продукции скважин для ее последующего разделения в специальном оборудовании при максимальном концентрировании основного оборудования по подготовке нефти, газа и воды на центральных нефтесборных пунктах (ЦНП). Это дает возможность автоматизировать промысловые объекты с наименьшими капитальными вложениями.
Существует несколько вариантов унифицированных технологических схем. Например:
1. I ступень сепарации размещается на площадке ДНС, осуществляется предварительное обезвоживание нефти при давлении I ступени сепарации. Качество сбрасываемой пластовой воды должно удовлетворять требованиям к ее закачке в трещиновато-пористые коллекторы как наиболее распространенные.
2. На месторождении размещается сепарационная установка без сброса воды.
Нефть совместно с выделившимся из нее газом в нормальных условиях не может транспортироваться на большие расстояния, т.к. объем выделившегося газа в несколько десятков раз превышает объем жидкости и для совместного их транспорта необходимо было бы сооружать трубопроводы большого диаметра, что очень дорого. Поэтому на нефтяных месторождениях совместный сбор и транспорт нефти и нефтяного газа осуществляют только на экономически целесообразные расстояния (табл. 2), а затем нефть и выделившийся из нее газ транспортируют отдельно. Для этого предварительно разделяют нефтегазовый (нефтеводогазовый) поток на два - нефтяной (водонефтяной) и газовый.
Таблица 2
Допустимая протяженность однотрубного транспорта в зависимости от рельефа трасс трубопроводов и вязкости продукции, км
| Объем прдук-ции, тыс. т/год | Давление в начале трубо-прово-да, Мпа | Внутренний диаметр трубо-прово-да, м | Вязкость продукции скважин (нефть, газ, вода), м2/с | ||||||||
| 10-5 | 8 * 10-5 | 2 * 10-4 | |||||||||
| Относительная сумма подъемов трассы трубопровода, м/км | |||||||||||
| 15 | 30 | 40 | 15 | 30 | 40 | 15 | 30 | 40 | |||
| 100 | 1,5 | 0,255 | 21,6 | 11,8 | 8,3 | 20,0 | 11,5 | 8,2 | 17,3 | 10,3 | 7,3 |
| 300 | 0,357 | 21,0 | 11,6 | 8,2 | 19,4 | 11,3 | 8,0 | 18,0 | 10,6 | 7,4 | |
| 1000 | 0,509 | 19,7 | 11,3 | 8,1 | 17,9 | 10,8 | 7,8 | 16,3 | 10,0 | 7,2 | |
| 100 | 2,0 | 0,255 | 36,7 | 19,6 | 14,6 | 34,0 | 19,0 | 14,3 | 29,1 | 17,0 | 12,5 |
| 300 | 0,357 | 35,7 | 19,4 | 14,5 | 33,3 | 18,7 | 14,1 | 30,0 | 17,4 | 12,7 | |
| 1000 | 0,509 | 33,7 | 18,9 | 14,2 | 30,6 | 18,0 | 13,7 | 27,8 | 16,7 | 12,4 | |
| 100 | 3,0 | 0,255 | 70,0 | 38,1 | 33,8 | 63,8 | 37,4 | 32,0 | 54,6 | 31,7 | 25,0 |
| 300 | 0,357 | 66,3 | 37,9 | 33,5 | 64,8 | 37,0 | 32,3 | 56,4 | 32,6 | 25,6 | |
| 1000 | 0,509 | 65,5 | 37,2 | 32,2 | 60,0 | 35,6 | 31,5 | 53,5 | 31,5 | 25 |
Нефть, прошедшая установки подготовки, называется товарной.
Бесплатная лекция: "15 лекция" также доступна.
Нефти различных месторождений отличаются по химическому составу и товарным свойствам. Из некоторых нефтей можно получить без дополнительной обработки высокооктановый бензин; другие, например, мангышлакская, содержат в большом количестве парафины, являющиеся ценным химическим сырьем.
Схема переработки нефти на заводе зависит от качества нефти. Например, при переработке сернистых нефтей в состав завода включаются установки по очистке продукции от серы, при переработке парафинистых нефтей – установки депарафинизации.
Но вводить раздельную перекачку нефтей в зависимости от их сортов нерационально, т.к. это усложнит нефтепромысловое хозяйство, увеличит размеры резервуарного парка, приведет к созданию сложной системы нефтепроводов.
Поэтому на практике нефти смешиваются в районах добычи и направляются на переработку в виде смеси.
По магистральному трубопроводу в пределах определенного региона перекачивается типовая нефть.
Смешиваются нефти после их исследования. Иначе может произойти обесценивание получаемой продукции. Например, если смешать сернистую и малосернистую нефти, то не удастся получить малосернистый кокс и т.д. От особенностей химического состава нефтей зависит направление их переработки: нефти, содержащие больше светлых фракций и меньше серы, перерабатываются по топливной схеме (производство моторных, реактивных и дизельных топлив), а нефтесмесь, типа усть-балыкской, содержащая больше масляных фракций – по топливно-масляной схеме.


























