Водохозяйственный комплекс и перспективы его развития
Лекция № 3
Водохозяйственный комплекс и перспективы его развития
1. Водохозяйственный комплекс
В современных условиях развития общества все большее значение приобретает комплексное использование водных ресурсов. В условиях перестройки экономики, изменений, происходящих в промышленности и сельском хозяйстве, а также с улучшением культурно-бытовых условий жизни людей увеличиваются водопотребление и другие формы использования водных ресурсов. Вопросы водообеспечения, охраны вод в настоящее время приобретают характер серьезной глобальной проблемы России. Создание оборотных систем водообеспечения промышленных предприятий и безотходных технологий требует дополнительного финансирования, что при создании иных форм финансовых моделей в России не обеспечивает требуемого снижения водопотребления. При решении задач водопользования необходимо рассматривать водохозяйственный комплекс.
Водохозяйственный комплекс представляет собой совокупность различных отраслей народного хозяйства, совместно использующих водные ресурсы одного водного бассейна.
Комплексное использование и охрана водных ресурсов предусматривают: всестороннюю оценку природных вод в отдельных речных бассейнах и экономических районах с учетом антропогенной деятельности в современных условиях и на перспективу; выявление потребностей в воде всех отраслей народного хозяйства, обоснование норм водопотребления с учетом повторного или последовательного использования воды, определение объема безвозвратных потерь; согласование запросов отдельных водопользователей с выделением наиболее эффективных и экономично расходуемых воду; разработку водохозяйственных балансов и выделение на основе их районов, испытывающих наибольший дефицит в воде; установление мер по охране природных вод от истощения и загрязнения, а также разработку мер, предложений по очистке, обезвреживанию и использованию промышленных, коммунальных и сельскохозяйственных стоков; определение ассигнований для выполнения намеченных мероприятий водохозяйственного и мелиоративного строительства и подсчет экономического эффекта от реализации запроектированных мер; оценка изменений природных условий в зонах проведения крупных водохозяйственных мероприятий; обоснование объема проектно-изыскательских и научно-исследовательских работ с определением состава их исполнителей.
Схема комплексного использования водных ресурсов позволяет учитывать изменения в развитии экономики страны.
Увеличение водопотребления затрагивает интересы многих отраслей промышленности, изменяя вековые сложившиеся связи в природе, вторгаясь в сложившиеся природные круговороты: гидрологический, кислорода и углерода, естественный цикл азота. Поэтому водохозяйственный комплекс рассматривают как сложную водохозяйственную систему, функционирующую на основе научно обоснованных долгосрочных прогнозов в отношении требований, предъявляемых различными отраслями народного хозяйства к количеству и качеству воды.
Рекомендуемые материалы
В структуру водохозяйственного комплекса входят: водоснабжение, водоотведение, гидротехнические мелиорации, гидроэнергетика, водный транспорт, лесосплав, рыбное хозяйство, здравоохранение, водные рекреации и др. В гидротехнические мелиорации входят оросительные и осушительные работы, осуществление мероприятий по борьбе с вредным воздействием вод: защита от наводнений, борьба с водной эрозией, селевыми потоками, оползнями и разрушением берегов, а также с заболачиванием и засолением почв.
Требования, предъявляемые к водохозяйственному комплексу:
– рациональное обеспечение потребителей водой в достаточном количестве и соответствующего качества;
– сохранение природных условий и гарантии охраны воды от загрязнения, засорения и истощения; обеспечение наибольшего народнохозяйственного экономического эффекта;
– гарантии простой и надежной работы.
Государственная и хозяйственная деятельность водохозяйственных комплексов в РФ осуществляется в соответствии с Водным кодексом РФ.
Рациональное использование и охрана вод зависит от эффективности государственного управления, которое построено по бассейновому принципу, затрагивающему интересы краев, областей, районов, городов.
Государственный контроль играет важную роль для рационального, комплексного использования водных ресурсов, охраны вод от засорения и истощения, предупреждения и ликвидации вредного воздействия вод.
Государственный учет поверхностных и подземных вод, представляющий собой систематическое определение и фиксацию в установленном порядке количества и качества водных ресурсов, имеющихся на данной территории, базируется на утвержденных положениях об учете водных ресурсов и входит одной из основных частей в Государственный водный кадастр РФ.
Прогнозирование использования вод представляет собой систему, включающую основные положения Государственного водного кадастра РФ и водобалансовые схемы комплексного использования и охраны вод.
Водохозяйственные балансы позволяют комплексно использовать водные ресурсы и прогнозировать масштабы развития и размещения производительных сил и т. п.
При обосновании параметров водохозяйственного комплекса (ВХК) учитывают три связанные между собой части: природную, экономическую и техническую (рис. 4). Природная часть обусловливает возможности функционирования и развития ВХК, определяет положительные и отрицательные стороны его влияния на природу. Экономическая учитывает интересы отраслей народного хозяйства и отдельных водопользователей. Цель ее состоит в достижении наибольшего экономического эффекта при функционировании ВХК и минимизации ущерба при вредном воздействии развития народного хозяйства на водные ресурсы. Техническая определяет систему взаимосвязанных технических решений по возведению и эксплуатации сооружений и оборудования, обеспечивающих эффективную работу элементов системы ВХК в конкретных местных условиях.
Классификация водохозяйственных комплексов показана на рис. 5. Государственный ВХК решает водохозяйственные проблемы в масштабах развития государства на основе политических и социальных аспектов.

Рис. 4. Схема формирования водохозяйственного комплекса

Рис. 5. Классификация водохозяйственных комплексов:
а – одноузловой и отраслевой; б – одноузловой и межотраслевой; в – каскадный межотраслевой; г – межбассейновый отраслевой с локальной переброской стоков; д – межбассейновый многоотраслевой; е – природоохранный; К0 – здравоохранение; К1 – водоснабжение, К2а – орошение; К2б – осушение; К3 – энергетика; К4 – транспорт; К5 – рыбное хозяйство; К6 – водоотведение; К7 – отдых; К8 – охрана природы; I – влияние осушения (понижение УВГ, пересушка, снижение продуктивности лесов); II – влияние водохранилища (подтопление, мелководья, переработка берегов); III – влияние зарегулированною расхода в русле реки (отсутствие паводков, пересыхание поймы, засоление земель); IV – влияние водоотведения на качество воды.
Зональные ВХК призваны к решению водохозяйственных проблем в экономическом районе при наиболее полном и эффективном использовании его возможностей.
Примерами комплексного использования многих рек РФ служат ВХК Волги, Дона, Иртыша и других рек в крупных бассейнах. По всем бассейнам крупных рек составлены схемы комплексного использования водных и земельных ресурсов.
Водоохранным комплексом называют систему сооружений и устройств для поддержания требуемого количества и качества воды в рассматриваемых створах или пунктах водных объектов.
2. Водопользование в промышленности и теплоэнергетике
Водообеспеченность России возобновляемыми ресурсами вод в целом достаточно высока – 31 тыс. м3 на одного человека в год при среднемировом показателе водообеспеченности около 7 и санитарном минимуме – 1,7 тыс. м3 на человека в год, соответственно. Она уступает аналогичным показателям лишь некоторых стран мира, в частности Канады – 95 и Бразилии – 48, но значительно превосходит водообеспеченность стран СНГ, в частности Казахстана – 6,8, Беларуси – 5,7, Украины – 2,8, Узбекистана – 2,0, а также многих развитых и развивающихся стран мира, в том числе Германии – 1,13, Египта – 0,86, Израиля – 0,28, Кувейта –0,01 тыс. м3 на одного человека в год, соответственно.
Для удовлетворения питьевых и хозяйственных потребностей населения и отраслей экономики России из поверхностных и подземных водных объектов ежегодно отбирается до 2–3 % возобновляемых ресурсов вод (около 85 км3/год). Объем используемой воды составляет свыше 67 км3/год, в том числе пресной – около 60 км3/год, треть которой – питьевого качества, остальная относится к категории технической.
В поверхностные водные объекты РФ отводится около 60 км3/год использованных вод. В табл. 7 приведены данные по структуре отведения сточных вод в поверхностные источники водных объектов.
Например, потребление воды природных источников в 1997 г. промышленностью составило 70,2 км и 38,4 км3 – энергетикой. В то же время в водные источники было сброшено 59,3 км3 сточных вод, в том числе загрязненных 23 км3, из них предприятиями жилищно-коммунального хозяйства 52 % и промышленностью 32 %.
В современных условиях необходимо уделять серьезное внимание вопросам рационального и комплексного водопользования промышленностью, в особенности очистке и повторному, оборотному использованию сточных вод в производстве. Эти вопросы следует рассматривать неотрывно от основных технологических процессов промышленного производства с учетом требований ВХК. Сложность систем водообеспечения промышленных предприятий определяется не только многофакторностью, взаимозависимостью их, но и особенностями многократного использования воды в технологических процессах, разнообразием схем водоотведения и регенерации сточных вод, извлечения ценных компонентов из очищаемых вод, значительными затратами на строительство систем водоснабжения и водоотведения.
Таблица 7
Структура отведения сточных вод в поверхностные водные объекты, %
| Сточные воды | 1998 г. | 1999 г. | 2000 г. | 2001 г. | 2002 г. |
| Нормативно-чистые Загрязненные, в том числе: без очистки недостаточно очищенные нормативно-очищенные | 56 39,5 11,1 28,4 4.5 | 57,8 37,7 9,2 28,5 4,5 | 59,2 36,5 8,2 28,3 4,3 | 59,2 36,2 8,1 28,1 4,6 | 59,9 35,9 7,4 28,5 4,2 |
| Всего | 100 |
Объем воды, используемый в системах оборотного и повторно-последовательного водоснабжения, в 2003 г. несколько вырос и составил 134 км3.
Суммарные мощности очистных сооружений в целом по России на 2003 г. составляют 32 км3/ год, что на 9 км3 превышает объем сточных вод, требующих очистки. Однако в целом до нормативного уровня очищаются лишь около 10 % отводимых вод, нуждающихся в очистке.
Водопользование в промышленности. Вода в промышленности используется как сырье при получении различных продуктов, таких как кислоты, спирты и т. д.; в качестве разбавителя и растворителя используется при выщелачивании и кристаллизации. Вода является теплоносителем или охладителем в различных технологических процессах; служит рабочей средой в гидравлических устройствах; является моющим средством при промывке сырья, тары, готовых изделий. На каждом предприятии вода используется также в непромышленных целях: для удовлетворения потребностей персонала, противопожарной безопасности, обеспечения нормальных санитарно-гигиенических условий и т. д. Расход воды для промышленного предприятия определяют в зависимости от удельного расходования воды (на единицу промышленной продукции) и мощности предприятия. Удельное водопотребление в значительной мере зависит от технологической схемы производства, системы промышленного водоснабжения, климатических условий и ряда других факторов.
Удельное водопотребление (м3/т продукции)
в отдельных отраслях промышленности
Чугун 160–200
Сталь 150
Никель 4000
Медь 500
Синтетический каучук 2000–3500
Синтетическое волокно 2500–5000
Нефть-сырец (переработка) 30–40
Азотные удобрения 600
Бумага 400–800
Для составления схем комплексного использования и охраны водных ресурсов бассейнов рек, отдельных районов используют укрупненные нормы водопотребления и водоотведения на единицу продукции.
Системы производственного водоснабжения. Для крупных промышленных объектов требуемое большое количество воды и водных ресурсов часто оказывается недостаточным. Место расположения предприятий диктуется источниками сырья или месторождением полезных ископаемых, используемых непосредственно в производстве. При выборе места строительства нового предприятия всегда необходимо произвести технико-экономический расчет в сравнении с другими вариантами выбора наиболее дешевого транспортирования сырья либо водных ресурсов.
При выборе площадки под строительство промышленного объекта следует учитывать его возможное влияние на природные водоемы. Без такого предварительного анализа может возникнуть сложная ситуация, подобная ситуации с построенным целлюлозно-бумажным комбинатом (ЦБК) на берегу озера Байкал. Сточные воды комбината после очистки сбрасывались в озеро и ухудшали качество воды, изменяя флору и фауну уникального водного объекта. Поэтому специалисты должны были решать альтернативные, значительно удорожающие варианты: либо транспортировка сточных вод на дальние расстояния, либо перепрофилирование производства этого завода.
Дефицит водных ресурсов и необходимость резкого уменьшения стоков обусловливают необходимость широкого применения в производстве оборотного водоснабжения и повторного использования воды. Рационализацию использования природной воды в производстве может в ряде случаев обеспечить создание полностью замкнутых циклов водооборота.

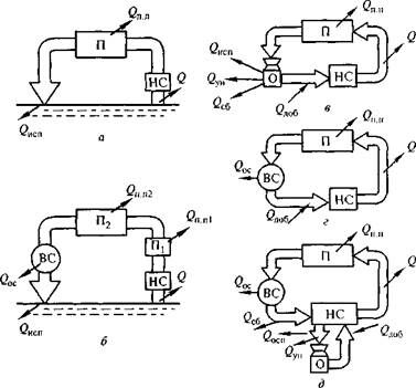
Рис 6. Схемы использования воды в промышленности:
а – прямоточная; б – оборотная; в – повторная; г – комбинированная; Qa – полное водопотребление; Qпод – подпитка; Q6в – безвозвратное водопотребление; Qоб – оборотные воды; Qсб – отводимые воды в водоем; Ис – источник воды; П, П1, П2 – потребители воды; Оч – сооружения но очистке воды.

Рис. 7. Системы промышленного водоснабжения:
а – прямоточная; б – прямоточная с последовательным использованием воды; в – охлаждающая система оборотного водоснабжения; г – технологическая система оборотного водоснабжения; д – смешанная охлаждающая и технологическая система оборотного водоснабжения; П, П1, П2 – производство; НС – насосная станция; ВС – сооружения по очистке воды из источника и сточной воды; О – охладитель; Q – полный расход воды; Qп.п – расход воды, теряемый с промышленной продукцией (безвозвратное водопотребление); Qисп – расход при испарении воды; Qyн – расход при уносе воды; Qсб – расход сбросных вод; Qдоб – расход добавляемый (свежей) воды; Qoc – расход воды на собственные нужды очистных сооружений.
Важное значение имеет обеспечение достаточной надежности систем производственного водоснабжения. Ряд производств не допускает не только перерыва в подаче воды, но и всякого ее снижения. Нарушение установленного режима подачи воды может привести к серьезным аварийным ситуациям, которые влияют на производство и качество выпускаемой продукции.
В промышленном водоснабжении используются прямоточные, оборотные, последовательные и смешанные схемы использования воды (рис. 6). В большинстве производств создают системы оборотного водоснабжения (рис. 7).
Поскольку часть воды (не более 2...5 %) безвозвратно теряется, ее количество периодически пополняют «свежей» водой. Применение оборотного водоснабжения в промышленности дает существенную экономию природной воды. Такие системы успешно функционируют в маловодных областях Урала. Объем водооборота на промышленном предприятии определяется в результате анализа технико-экономических и экологических показателей.
Экономия «свежей» воды достигается также при использовании эффективных схем промышленного водоснабжения с повторным использованием воды. Повторное использование воды представляет собой забор возвратных вод (в том числе без дополнительной очистки или обработки) для технологических целей, орошения, обводнения, водоснабжения и других нужд.
Системы водоснабжения рекомендуется создавать с оборотом воды или в виде замкнутых циклов для отдельных цехов. На промышленном предприятии следует предусматривать строительство локальных очистных сооружений для очистки стоков, охлаждения оборотной воды, обработки и повторного использования сточных вод. Последовательное и прямоточное использование воды на производственные нужды со сбросом очищенных сточных вод в водоем допускается только при невозможности или нецелесообразности применения ее в системе оборотного водоснабжения.
Эффективность использования водных ресурсов как при создании территориально-производственного комплекса, так и при развитии народного хозяйства характеризуют следующие критерии: удельная норма потребления воды для создания единицы продукции; потребление свежей воды; количество воды, находящейся в обороте; количество сточных вод, поступающих в водные объекты; условное количество загрязнений в сбрасываемых стоках; возврат сточных вод в производство; воздействие водохозяйственного комплекса на окружающую природную среду; рекреационный потенциал водного объекта; продуктивность рыбохозяйственного комплекса; уровень перевозок водным транспортом; защита объектов от антропогенной деятельности; технологическая, социологическая и экономическая эффективность и др.
Эффективность использования воды на промышленных предприятиях оценивается тремя показателями:
– техническое совершенство системы водообеспечения оценивается количеством использования оборотной воды Роб, %:
,
где Qоб, Qист, Qс – количество воды, используемой соответственно в обороте, забираемой из источника и поступающей в систему водообеспечения с сырьем;
– рациональность использования воды, забираемой из источника, оценивается коэффициентом использования Кис:

– потери воды, %, определяют по формуле:
,
где Qпосл – количество воды, используемой в производстве последовательно.
Дефицит пресной воды требует кардинального изменения технологических схем производства, широкого внедрения маловодных и безводных схем, а также создания замкнутых безотходных производственных циклов.
В основе рационального использования водных ресурсов лежит технико-экономическое обоснование территориально-промышленного комплекса, которое проводится в направлении создания эффективной структуры производства основных видов продукции, охраны окружающей среды, комплексного использования водных ресурсов.
Рациональное использование водных ресурсов на промышленном предприятии характеризуют следующие факторы:
– объем применения безводных технологий производства;
– размещение производств, обеспечивающее последовательное многократное использование воды в технологических процессах;
– уровень совершенства локальной очистки сточных вод;
– разделение водохозяйственной системы на группы локальных замкнутых систем технического водоснабжения, позволяющих осуществлять очистку сточных вод в соответствии с требованиями оборотного водоснабжения, включая санитарно-гигиенические и технологические показатели;
– оптимизация процессов водообеспечения и водоочистки (подача и распределение воды для технологических операций производства, регенерация отработанных растворов, извлечение из сточных вод и утилизация ценных продуктов из отходов производства, создание локальных систем оборотного водоснабжения, обработка оборотной воды, обезвреживание осадков и их утилизация и др.);
– полнота использования водных ресурсов промышленного узла, включающего применение сточных вод города и промышленных предприятий на земледельческих полях орошения и других объектах.
Промышленный узел – группа взаимосвязанных промышленных предприятий на определенной территории. Использует трудовые, сырьевые и другие ресурсы, транспортные сооружения, инженерные коммуникации, строительную базу данной территории. Он может быть ограничен одним городом либо представляет систему городов вместе с окружающими их рабочими поселками. Узел представляет собой часть территориально-производственного комплекса.
Система промышленного водоснабжения помимо непосредственно производственных целей обеспечивает санитарно-гигиенические потребности работающего персонала.
Согласно современным требованиям, водообеспечение промышленных предприятий должно предусматривать оборотное и повторное использование вод в производстве, что необходимо учитывать при составлении балансовых схем предприятий, в которых должен быть указан расход воды, подаваемый каждому потребителю: цеху, корпусу (оборотная и последовательно используемая вода, свежая вода из источника); сбрасываемый каждым потребителем (сточная вода), теряемый безвозвратно на очистных сооружениях, на охладительных установках и т. д. (безвозвратные потери); необходимо рассчитать расход воды, идущий на хозяйственно-питьевые нужды предприятия. Кроме того, следует указать: направление движения воды, виды водоотводящих и водо-подводящих коммуникаций или категории транспортируемой по коммуникациям воды, расположение потребителей воды, сооружений по ее охлаждению, очистке и т. д. Балансовую схему можно представить либо в абсолютных количествах циркулирующих вод за единицу времени (м3/сут, м3/ч), либо в удельных расходах воды на единицу продукции или потребляемого сырья (м3/т).
Водосберегающие мероприятия. Многообразие промышленных производств обусловливает разнообразие водосберегающих мероприятий, позволяющих сократить удельный расход воды (на единицу выпускаемой продукции) и расход свежей воды.
Первоначальным этапом разработки рациональных систем водообеспечения промышленных предприятий является совершенствование маловодных технологий производств. Вода на предприятии используется на различные цели. Из всего многообразия функций использования водных ресурсов в промышленных технологиях наибольшее количество воды используется в качестве хладагента (70 %), экстрагента (15...20 %), транспортирующего агента (10...15 %). Водосберегающие мероприятия разрабатывают в зависимости от функционального использования воды. Замена водяного охлаждения воздушным, применение систем и сооружений сухой очистки газов и воздуха аспирационных систем от пыли, испарительного и форсуночного охлаждения, противоточно-каскадных систем промывки, пневмо-гидравлических систем транспортирования и другие технические решения позволяют сократить удельное потребление воды в среднем на 20...30 %. Большое значение для этого имеет развитие систем автоматического контроля и управления процесса водопотребления, укрупнения единичных мощностей и агрегатов, борьба с потерями и утечками, за счет которых может быть на 10...15 % сокращено потребление воды.
Потребление воды из природных источников можно сократить в результате многократного ее использования в промышленности и привлечения очищенных или частично очищенных сточных вод. При применении сточных вод требования к качеству используемой воды по существу определяют необходимую степень очистки и, следовательно, обусловливают затраты на их подготовку.
Наличие химического и микробиологического загрязнения в сточных водах определяет необходимость обоснования санитарно-гигиенических требований, исключающих неблагоприятное влияние этих факторов на состояние окружающей среды и здоровье человека.
При решении проблемы целесообразности создания систем водообеспечения промышленных предприятий с многократным использованием воды в технологических процессах важнейшее значение имеет установление закономерностей формирования ее состава и свойств. Возможность прогнозирования состава позволит определить условия использования воды, обеспечивающие технологические и санитарно-гигиенические требования к ее свойствам, и разработать комплекс управления системой многократного использования воды в технологических процессах.
Одним из эффективных водосберегающих мероприятий в промышленности является внедрение оборотных систем водоснабжения, которые позволяют существенно снизить забор свежей воды и сократить сброс отработанных вод в водоемы. При создании этих систем необходимо учитывать не только техническую и экономическую стороны проблемы, но и экологическую.
Водопользование в теплоэнергетике. Крупным потребителем воды в РФ является энергетика. Свыше 80 % электроэнергии в России вырабатывают тепловые и атомные электростанции. Теплоэнергетика потребляет 170 млн. м3 в сутки воды на выработку пара и для охлаждения агрегатов и их отдельных узлов. Почти 50 % воды, забираемой промышленностью из природных водоисточников, потребляет теплоэнергетика.
Основным потребителем воды на тепловой электростанции является конденсатор паровой турбины. Помимо этого имеются мелкие теплообменные аппараты, к которым подводится охлаждающая вода: воздухоохладители или газоохладители генераторов, воздухоохладители питательных электронасосов и возбудителей генераторов, маслоохладители систем смазки механизмов.
Обмотки электрогенераторов охлаждаются воздухом или газом (водородом), который циркулирует в замкнутом цикле системы вентиляции и охлаждается водой в воздухо- или газоохладителях. Вода, подаваемая в воздухо- или газоохладители, должна иметь температуру не выше 30...33 °С. Поэтому в системах оборотного водоснабжения тепловых электростанций предусматривается подача на воздухо- или газоохладители свежей воды, которая в летнее время имеет более низкую температуру, чем циркуляционная вода. Расход воды, подаваемой на воздухо- или газоохладители генераторов, составляет 1...2 % общего расхода охлаждающей воды на электростанции.
На атомных электростанциях устанавливаются защитные устройства, предназначенные для расхолаживания атомных реакторов при прекращении нормального отвода теплоты от реактора к турбине и затем к конденсатору. Подвод охлаждающей воды к этим устройствам, которые называют ответственными потребителями, должен быть обеспечен при любых возможных ситуациях.
В соответствии с принятой в мировой практике концентрацией радиационной безопасности атомных электростанций предусматривается тройное дублирование защитных устройств и три автономные системы подачи охлаждающей воды к ним. Каждая система должна состоять из минимально необходимого числа элементов: насосов, арматуры, сороудерживающих решеток, устанавливаемых в изолированном помещении.
Системы водоснабжения ответственных потребителей могут проектироваться оборотными. В этом случае в качестве охладителей применяют брызгательные бассейны, водохранилища-охладители, градирни и др.
Электростанции, работающие на твердом топливе, оборудуют установками для улавливания золы из дымовых газов. В некоторых случаях в качестве золоулавливателей применяют мокрые скрубберы.
Удаление шлака из-под котлов и золы из золоулавливателей на большинстве электростанций производится гидравлическим способом. Расход воды для этой цели зависит от вида топлива, способа его сжигания, механических свойств золы и шлака. Для нужд гидроудаления используют воду, прошедшую через конденсаторы, а также воду, сбрасываемую после охлаждения подшипников и т. д. На смыв 1 т шлака требуется 20...40 м воды, на смыв 1 т золы – 12 м3 воды. Шлак и зола смешиваются с водой, транспортируются самотеком или с помощью побудительных сопел к багерным насосам, которые перекачивают пульпу по стальным трубам на золоотвалы. При раздельном удалении золы и шлаков золовая пульпа перекачивается шламовыми насосами. Если золоотвалы расположены значительно ниже котельной, возможно транспортирование пульпы к ним самотеком.
Золо- и шлакоотвалы проектируют как пруды-отстойники непрерывного действия. Их организуют большей частью на используемых участках земли вблизи электростанций, например в оврагах. Пруд образуется путем перегораживания оврага земляной дамбой или обвалования равнинного участка. В этот пруд сбрасывают золовую пульпу. Зола и шлак осаждаются в пруде, а осветленная вода возвращается в котельную электростанции с целью повторного использования для гидротранспорта золошлаков.
Воду для питания паровых котлов предварительно очищают от грубодисперсных и коллоидных примесей, накипеобразующих солей. Восполнение потерь питательной воды котлов на электростанциях производят химически обессоленной водой или дистиллятом.
Количество воды, требующееся для подпитки котлов на конденсатньгх электростанциях, составляет 1...2% расхода пара.
На ТЭС ввиду отборов пара на нужды промышленных предприятий требуется значительно большее количество воды для подпитки котлов. Кроме того, на ТЭС производится умягчение воды, подаваемой на горячее водоснабжение городов. Суммарный расход воды на тепловой станции зависит от ее мощности, типа установленного оборудования, кратности охлаждения пара и температуры охлаждающей воды. Для современной мощной ТЭС, оборудованной, например, восьмью энергоблоками по 300 тыс. кВт каждый, общий расход воды составляет приблизительно 300 тыс. м3 /ч в летнее время, а для атомной электростанции, оборудованной четырьмя энергоблоками по 1000 МВт каждый, – около 700 м3/ч.
Удельный расход охлаждающей воды на 1 кВт установленной мощности тем меньше, чем выше начальные параметры пара, подаваемого из котла в турбину, и чем больше единичная мощность турбин.
Несмотря на снижение удельных расходов воды при повышении единичной мощности турбин, суммарные расходы воды для мощных электростанций достигают 200 м3/с и более. Для обеспечения электростанций требуемым расходом воды необходимы достаточно крупные сооружения, поэтому для строительства электростанций выбирают место вблизи водных источников, а значит, приходится соглашаться с удалением электростанций от потребителей электроэнергии и источников топлива.
Система водоснабжения тепловой электростанции может быть прямоточной, оборотной или смешанной.
При прямоточной системе отработанная теплая вода сбрасывается в водоем на таком расстоянии от водозаборного сооружения, чтобы исключить возможность попадания в него теплой воды. При применении системы прямоточного водоснабжения не требуется больших капитальных вложений на строительство и обеспечивается низкая и стабильная температура охлаждающей воды. Однако при этой системе требуются значительные расходы воды, забираемой из источника водоснабжения, поэтому для подобных решений необходимо использование больших многоводных рек, на которых размещение тепловых электростанций по совокупности технико-экономических показателей оправдывается в редких случаях, и развитие крупной теплоэнергетики в будущем пойдет по пути создания оборотных систем водоснабжения.
Наиболее целесообразной системой оборотного водоснабжения для конденсационной электростанции (КЭС) является система с водохранилищем-охладителем. Однако возрастающая ценность земельных участков и их стоимость все чаще приводят к необходимости использовать для охлаждения вод КЭС градирни.
На ТЭС, располагаемых обычно вблизи потребителей теплоты в крупных городах, широко применяют системы оборотного водоснабжения с испарительными градирнями.
Существуют системы смешанного водоснабжения электростанций, когда параллельно с прямотоком в маловодные периоды включаются в работу охладители, либо параллельно с водохранилищем – градирни или брызгательные установки. Подача воды на электростанцию из водоема осуществляется блочными или центральными насосными станциями, либо самотеком.
3. Водоснабжение и водоотведение городов и населенных мест
Современные системы водоснабжения городов и населенных мест представляют собой сложные технические системы, обеспечивающие прием природной воды, ее очистку с последующей подачей и распределением воды потребителям. Наиболее распространены многофункциональные системы водоснабжения, предназначенные для питьевого, бытового, хозяйственного, производственного и противопожарного водоснабжения. Годовое потребление воды распределяется основными потребителями системы городского водоснабжения следующим образом, %: хозяйственно-питьевые нужды населения – 56 (для приготовления пищи и питья – 30, для стирки – 10, для пользования ваннами – 30, для работы смывных бачков – 30); нужды общественных зданий – 17; промышленные нужды – 17; пожарные – 3; городские нужды (поливка улиц и зеленых насаждений, рабочих фонтанов и др.) – 1 и прочие – 6.
Состав и свойства питьевой воды при любом типе водоисточника, способе обработки и конструктивных особенностях водопроводной сети должны обеспечивать безопасность в эпидемиологическом отношении, безвредность химического состава и благоприятные органолептические свойства. Технические и гигиенические требования и нормы, предъявляемые к питьевой воде, регламентируют СанПиН 2.1.4.1074-01 и СанПиН 4630-88.
Среднесуточное водопотребление служит отправной точкой определения расчетного расхода воды, который необходим для удовлетворения потребности населения в любое время года, месяца, недели, включая сутки наибольшего водопотребления.
Параметры водопроводных сооружений систем водоснабжения городов и населенных мест рассчитывают на определенный расчетный период, который может включать несколько очередей строительства, учитывающих перспективу развития города и повышение уровня благоустройства потребителей воды.
Расход воды, на прохождение которой рассчитывают элементы системы водоснабжения, изменяется в течение кварталов года, месяцев сезона, часов суток и минут часа. Эти колебания водопотребления необходимо учитывать при проектировании системы водоснабжения с заданным уровнем благоустройства. Рост численности населения и увеличение норм водопотребления поддаются прогнозу.
Данные о прогнозе развития города учитывают в процессе проектирования новых систем водоснабжения путем резервирования дополнительных площадей для развития тех или иных элементов, предусмотренных очередностью строительства. Сезонные изменения водопотребления определяют главным образом миграция населения и климатические факторы, характерные для заданного места расположения города.
Параметры водопроводных сооружений системы рассчитывают таким образом, чтобы удовлетворить потребности населения в воде в период сезонных циклов. При подборе насосного оборудования и особенно при технико-экономическом расчете водоводов и водопроводных сетей учитывают кратковременность периодов максимального водопотребления.
Суточные и часовые колебания расходов воды являются результатом неравномерности потребления воды в городе. Неравномерность потребления воды в дни недели обусловлена укладом жизни города и связана главным образом с чередованием рабочих и нерабочих дней и в значительной мере зависит от производственного профиля города или населенного места.
Водопроводные сооружения системы водоснабжения должны иметь достаточную производительность для гарантированной подачи воды в сутки «максимального водопотребления». При этом допускается форсированный режим работы – повышенные скорости движения воды в трубах водопроводных сетей, выход насосов из зоны оптимальных значений коэффициентов полезного действия, повышенный расход реагентов на очистных сооружениях и т. п. Форсированный режим работы системы в сутки максимального водопотребления оправдывается тем, что в сутки «среднего водопотребления», составляющего значительную часть работы водопроводных сооружений, насосы находятся в оптимальном режиме эксплуатации. В значительной степени на режиме работы системы отражается часовая неравномерность водопотребления.
Водопотребление зависит от степени благоустройства зданий, численности населения и климатических условий населенного пункта или города. Неравномерность водопотребления наблюдается в течение суток: максимальный расход воды – в середине дня, минимальный – ночью. Существенно возрастает водопотребление в праздничные и предвыходные дни.
Расход воды на хозяйственно-питьевые нужды колеблется. Даже в течение часа. При расчете водопотребления в населенных пунктах используют коэффициенты суточной kсут и часовой kч неравномерности, которые выражают отношение максимального потребления воды к среднему ее потреблению в течение суток и часа соответственно. Нормы удельного водопотребления в зависимости от степени благоустройства зданий регламентируются.
При проектировании систем водоснабжения населенных пунктов удельное среднесуточное (за год) водопотребление на хозяйственно-питьевые нужды населения принимают от 125 до 350 л/сут. Расчетный суточный расход воды (м3/сут) на хозяйственно-питьевые нужды в населенном пункте определяют:
Qсут ср = ΣqжNж/100,
где qж – удельное водопотребление; Nж – расчетное число жителей в районах жилой застройки с различной степенью благоустройства.
Расход воды на поливку принимают в зависимости от типа покрытия территории, способа ее поливки, вида растений и насаждений, климатических и других местных условий. Расход колеблется от 0,3 до 15 л/м2.
Распределение расходов воды по часам суток в населенных пунктах, на промышленных и сельскохозяйственных предприятиях принимают на основании расчетных графиков водопотребления. При построении таких графиков исходят из принимаемых в проекте технических решений, исключающих совпадение по времени максимальных отборов воды на различные нужды.
Потребность человека в воде определяется путем статистической обработки данных, полученных на основе медико-гигиенических исследований. Ниже представлены результаты этих исследований.
Потребность человека в Хозяйственные qx Гигиенические qc
воде л/(сут·чел.)
Питьевые нужды..................... 1,5 2,0
Приготовление пищи.............. 3,4 4,6
Мытье посуды......................... 8,7 10,7
Умывание, чистка зубов......... 7,0 11,0
Душ, ванна............................... 20,7 26,6
Стирка...................................... 8,6 19,2
Смыв бачка.............................. 22,7 31,4
Уборка...................................... 5,0 5,5
Всего......................................... 75,6 111,3
В современных условиях среднее удельное водопотребление в городах и населенных пунктах составляет около 250 л/(сут·чел.). В настоящее время разработаны мероприятия по приостановлению роста водопотребления. Сокращение норм коммунального водоснабжения позволит уменьшить общие потребности в воде.
Для осуществления данной проблемы необходимо строительство раздельных систем питьевого и технического водоснабжения.
С целью сокращения непроизводительных расходов воды (утечек воды через неплотности труб, арматуры и санитарно-технического оборудования жилых и общественных зданий) рекомендуется регулировать напор воды в зданиях в зависимости от их высоты (применение систем зонирования по требуемой величине напора, исключение чрезмерных напоров воды, использование совершенной запорно-пусковой арматуры, внедрение насосно-силового оборудования с регулируемой частотой вращения и др.).
Коммунально-бытовое водопотребление предъявляет чрезвычайно высокие требования к качеству воды и к бесперебойной ее подаче. В первую очередь и при любых экстремальных условиях люди должны быть обеспечены водой. Эти требования узаконены «Основами водного законодательства» в виде приоритета использования воды для снабжения населения.
Водоотведение. В процессе жизнедеятельности человека вода загрязняется веществами органического и минерального происхождения. Изменяются и ее физические свойства. Такие воды принято называть сточными. Сточные воды представляют собой жидкие отходы, образующиеся в результате бытовой и производственной деятельности людей, а также организованного удаления с территорий атмосферных осадков; Они подразделяются на сточные воды населенных мест – смесь бытовых и промышленных сточных вод, поступающих; в канализацию; дождевые – образующиеся в результате атмосферных осадков и поступающие в канализацию; производственные – от технологических операций на предприятиях; оросительных систем – дренажные воды.
Сточная вода служит благоприятной средой для развития разнообразных микроорганизмов, в том числе и патогенных, являющихся возбудителями и распространителями инфекционных заболеваний. Загрязняя окружающую среду, сточные воды одновременно создают условия для возникновения болезней человека и эпидемий. В сточных водах могут содержаться и токсические вещества (кислоты, щелочи, соли и др.), способные вызвать отравление живых организмов и гибель растений.
В сточных водах содержатся загрязнения минерального, органического, и бактериального происхождения. Степень их загрязнения определяется показателями санитарно-химического анализа. К ним относятся ВПК, ХПК, перманганатная окисляемость, содержание биогенных элементов, реакция среды, температура.
В городах расход бытовых вод с, 1 га площади кварталов равен 0,3...2 л/с (удельный расход) или 10... 600 тыс. м3/год. В водоотводящую сеть они поступают сравнительно неравномерно и по часам суток, и по суткам в году. В дневное время расход больше, чем в ночное. Наибольший расход за 1 ч может превышать средний рас-1 ход в сутки в 1,4...2,5 раза, а наименьший расход за 1 ч может; быть меньше среднего расхода в сутки в 1,5...2,5 раза. Следовательно, расходы по часам суток могут изменяться в 2...5 раз.
В течение года суточные расходы бытовых вод изменяются сравнительно мало. Наибольший расход за 1 сут может превышать средний расход в год лишь в 1,1...1,2 раза.
Производственные сточные воды различных отраслей промышленности содержат различные загрязнения и различные их концентрации.
В дождевых водах содержится значительное количество нераствореиных минеральных примесей, а также органических. БПК дождевых вод достигает 50...60 мг/л. Исследованиями установлено, что дождевые воды могут являться большим источником загрязнения водоемов. Расход дождевых вод с 1 га площади территорий города достигает 150 л/с (один раз в год) и 300 л/с (один раз в 10 лет). Это в 50...300 раз больше расхода бытовых вод. В то же время общий расход дождевых вод за год составляет 1500...2000 м3 с 1 га, т. е. в 5...30 раз меньше расхода бытовых вод. Образование (выпадение) дождевых вод происходит весьма неравномерно. Их расход изменяется от 0 (в сухую погоду) до 300 л/с (в период выпадения интенсивных ливней).
Городские сточные воды представляют собой смесь бытовых и производственных сточных вод. В реальных условиях бытовых, вод не бывает. В городских сточных водах всегда содержатся компоненты загрязнений, характерные для производственных сточных вод (нефтепродукты, кислоты, щелочи, соли и др.).
Комплекс инженерных сооружений и санитарных мероприятий, предназначенных для сбора, отвода (транспортирования) за пределы обслуживаемых объектов, очистки, обезвреживания и обеззараживания загрязненных сточных вод и выпуска их в водоемы, называется водоотводящей системой. Водоотводящие системы помимо этого обеспечивают отвод и очистку вод, образующихся вследствие выпадения атмосферных осадков и таяния снега.
Водоотводящая система содержит следующие элементы: водоотводящую систему в зданиях и внутриквартальные водоотводящие сети; внешнюю водоотводящую сеть; регулирующие, резервуары; насосные станции и напорные трубопроводы; очистные сооружения, выпуски очищенных сточных вод в водоем и аварийные выпуски.
Отличие по составу и свойствам загрязнений бытовых и дождевых вод, а также бытовых и многих производственных сточных вод обусловливает разные методы их очистки, а также необходимость раздельного их отведения по самостоятельным водоотводящим сетям. В то же время нельзя исключать возможности их совместной очистки. Однако при этом схема и состав очистных сооружений могут быть значительно сложнее, чем в случае раздельной их очистки. Возможны различные варианты решения схемы водоотведения: путем совместного или раздельного водоотведения сточных вод различных видов, совместной или раздельной их очистки, В зависимости от этого системы подразделяются на общесплавные, раздельные и комбинированные. В свою очередь, раздельные системы подразделяются на полные раздельные, неполные раздельные и полураздельные.
4. Водопользование в сельском хозяйстве
По объему потребления воды сельское хозяйство значительно превосходит все другие отрасли народного хозяйства РФ. Использование водных ресурсов в сельском хозяйстве распределяется следующим образом, %: 90,5 – орошение, обводнение; 5,3 – сельское водоснабжение; 4,2 – производственные нужды села; 0,1 – хозяйственно-питьевые нужды.
Водопользование в сельском хозяйстве включает орошение, водоснабжение и обводнение земель. В водохозяйственный комплекс входят также системы осушения переувлажненных и заболоченных угодий, сооружения сброса дренажных вод (после промывки засоленных земель) и другие коллекторно-дренажные сооружения.
Продуктивность земельных угодий в значительной мере зависит от их влагообеспечения. Поэтому важнейшей задачей сельскохозяйственного водопользования в деле обеспечения высокой продуктивности сельскохозяйственных культур является поддержание влажности почвы в необходимых пределах на протяжении всего вегетационного периода.
Орошение и обводнение. Регулирование естественной влажности почвы осуществляется в результате реализации мелиоративных мероприятий. Главной задачей мелиорации земель является обеспечение устойчивости и увеличение урожайности сельскохозяйственных культур, повышение производительности труда и рост доходов предприятий. Мелиорация позволяет вовлекать в сельскохозяйственный оборот малопродуктивные и ранее неиспользованные земли, преобразуя их в высокопроизводительные сельскохозяйственные угодья.
Мелиорация – совокупность организационно-хозяйственных и технических мероприятий по коренному улучшению земель с неблагоприятными водными и воздушными режимами, подвергшихся физическому действию ветра или воды. Внедрение мелиорации обеспечивает устойчивость урожаев и способствует рациональному и комплексному использованию водных и земельных ресурсов.
В отличие от агротехнических мероприятий (вспашка, боронование, борьба с сорняками и др.), действие которых, как правило, продолжается не более года и в течение этого времени окупается прибавкой урожая, действие мелиоративных мероприятий рассчитано на долгие годы. Построенная оросительная система в корне изменяет условия произрастания сельскохозяйственных культур на орошаемой территории, и ее действие продолжается десятилетия, пока узлы и сооружения находятся в исправном состоянии.
Ирригация земель основана на использовании поверхностных или подземных вод, а также сточных вод промышленных и коммунальных объектов.
Оросительные мелиорации включают комплекс мероприятий по искусственному увлажнению почвы, осушительные – по удалению из почвы избытка влаги. Двойное регулирование влажности обеспечивает и искусственное увлажнение почвы, и удаление из нее избытка влаги.
Опреснительные мелиорации обеспечивают удаление из почвы избытка солей, вредных для сельскохозяйственных культур. Противоэрозийные мелиорации предотвращают потери сельскохозяйственных угодий вследствие водной или ветровой эрозии.
Мелиоративные мероприятия, применяемые для улучшения земельных угодий, подразделяют на несколько видов:
• гидротехнические – оросительные, обводнительные или дренажные системы, плотины, водозаборные устройства, каналы;
• агротехнические – специальная обработка почвы (мелиоративная вспашка, профилирование, плантаж, а также применение правильных севооборотов, сроков и норм полива);
• химические – внесение в почву органических и минеральных удобрений, химических веществ (извести, гипса и др.), ядохимикатов;
• лесотехнические – полезащитные лесополосы и противо-эрозионные лесонасаждения, облесение и закрепление песков, оврагов, горных склонов и берегов рек, а также улучшение лесных угодий;
• рекультивационные – восстановление профиля и плодородия почв территорий, использованных ранее под карьеры, рудники, горные выработки, и возвращение их в сельское хозяйство;
• культурно-технические – удаление леса и кустарников, корчевка пней, удаление камней, планировка (выравнивание) поверхности и др.
Системы орошения (ирригации) содержат следующие элементы: сеть каналов различных порядков, насосные станции, сооружения на каналах, а также оградительные дамбы, дороги, линии связи и противоэрозионные гидротехнические сооружения.
Оросительные системы по времени действия или периодичности работы могут быть регулярными и разового действия. К первым относят самотечное, механическое и смешанное орошение, ко вторым – паводковое и лиманное.
В состав сооружений регулярного действия с поверхностным способом орошения входят: источник орошения, головное водозаборное сооружение, магистральный канал и каналы второго, третьего и других порядков, оросительные борозды, водосборные каналы и сооружения на них. Выбор варианта решения и компоновка элементов системы производится с учетом природных условий на основе технико-экономического анализа, учитывающего методы производства работ и условия эксплуатации систем.
Оросительная система проектируется по следующей схеме (рис. 8): магистральный, или главный, самотечный канал, прокладываемый по наивысшим отметкам местности так, чтобы уровни в нем могли господствовать над всей орошаемой площадью, а вода могла самотеком поступать в каналы низших порядков; распределительный канал, проводимый по максимальному уклону местности и обслуживающий отдельные поля севооборота; оросители – временные земельные каналы, распределяющие воду через нарезные оросительные борозды внутри полей севооборота; водосборные каналы (или закрытые дрены) для удаления излишней воды.
К сооружениям оросительной сети относятся: головной шлюз-регулятор открытого либо закрытого типа, подпорные или перегораживающие сооружения, сбросные (концевые) шлюзы.

Рис. 8. Схема оросительной системы:
А – зона самотечного орошения; Б – зона машинного орошения; 1 – река; 2 – головное сооружение; 3 – холостая часть магистрального канала; 4 – насосная станция; 5 – напорный трубопровод; 6 – открытый бассейн; 7 – ветвь магистрального канала; 8 – межхозяйственное распределение; 9 – рабочая часть магистрального канала; 10 – дюкер; 11 – водо-отводящие каналы; 12 – ГЭС; 13 – внутрихозяйственные распределители; 14 – сбросной канал.
Осушение проводится на избыточно увлажненных землях сельскохозяйственных угодий и представляет собой комплекс мероприятий по искусственному удалению части поверхностных и подземных вод и понижению уровней грунтовых вод. Наиболее широко развито горизонтальное осушение земель.
При осушении сеть открытых каналов неглубокого заложения или закрытых дрен и труб собирает воду с осушаемой территории и отводит ее самотеком в водоприемник (рис. 9).

Рис. 9. Схема осушительной системы:
1 – водоприемник; 2 – магистральный канал; 3 – открытый коллектор; 4 – открытые осушители; 5 – нагорно-ловчий канал; 6 – полевая дорога; 7 – труба переезда; 8 – устьевое сооружение; 9 – закрытые дрены; 10 – закрытый коллектор; 11 – смотровой колодец
В состав осушительных систем входят: оградительные устройства: дамбы, нагорные и ловчие канавы, предупреждающие поступление поверхностных и грунтовых вод на осушаемую площадь; регулирующие сооружения – каналы из открытой сети (осушители и собиратели) и дрены – на закрытой, понижающие уровень грунтовых вод до проектной отметки; проводящие сооружения: открытые коллекторы, магистральный канал или трубопроводы (при закрытой сети), принимающие воду от оградительных устройств и регулирующих сооружений и отводящие ее к водоприемнику.
Водоприемники обычно располагаются в балках, оврагах и руслах реки.
В систематическом орошении нуждаются 64 % пашни, около половины всех сенокосов и свыше 90 % пастбищ. Среднегодовой объем воды, расходуемой в России на орошение, составляет 909 км3/год.
Для успешного произрастания каждое растение должно получать определенное количество воды, тепла, света и элементов питания. Регулирование количества тепла и света пока практически не достигнуто современной агротехникой, и задача земледелия состоит в регулировании водного и питательного режимов растений путем современных поливов и внесения удобрений. Урожаи на орошаемых землях выше и лучшего качества, чем на неорошаемых.
Количество воды, потребляемое за вегетационный период, определяется формулой
Т = εУ,
где Т – транспирация (потребление воды данным видом растения), м3/га; ε – удельная транспирация (водопотребление), м3/ц; У – урожай культуры, ц/га.
Числовое значение ε зависит от вида культуры, климатических факторов, типа почв, урожайности. Например, значения ε для пшеницы – 40...180 м3/ц; кукурузы – 60...150 м3/ц; сахарной свеклы – 5...30 м3/ц; риса – 70 м3/ц. Увеличение подачи воды приводит к повышению урожайности до известного предела, после которого наблюдается обратное явление.
Количество воды, которое необходимо подать на орошаемую территорию за весь вегетационный период, называют оросительной нормой. Оросительная норма соответствует разности между оптимальным водопотреблением возделываемых культур и естественным увлажнением почвы и зависит от природных условий района орошения.
Оросительная норма определяется выражением
qo = T – О – ∆Q + И,
где О – осадки; И – испарение; ∆Q – запасы воды в почве, ∆Q = Qн + Qк + Qв; здесь Qн – подпитка напорными подземными водами; Qк – подпитка капиллярным передвижением воды; Qв – подпитка за счет конденсации водяных паров.
Оросительные нормы сельскохозяйственных культур приведены в табл. 8.
Таблица 8
Оросительные нормы сельскохозяйственных культур, м3/га
| Природная зона | Овощные культуры, кормовые травы | Зерновые культуры |
| Нечерноземная Лесостепная Степная Пустынная | 1000...2000 2000...3000 3000...5000 7000...9000 | – 1000...2000 2000...4000 5000...6000 |
Нормы орошения для одних и тех же культур возрастают по мере продвижения на юг в 2...2,5 раза. Например, в пригородах Санкт-Петербурга для полива овощей требуется 1...2 тыс. м3/га, а на юге для тех же целей – 2,5...5,5 м3/га.
Оросительные нормы (без учета потерь испарения, фильтрации) составляют, тыс. м3/га: для сахарной свеклы – 2,5...6; зерновых – 1,3...3,5; многолетних трав – 2...8; риса – 8... 15.
На практике забор воды на орошение существенно превышает оросительную норму, так как при транспортировке воды часть ее теряется на фильтрацию, испарение, утечки. С учетом этих потерь оросительная норма должна быть увеличена с учетом вышеперечисленных факторов.
Показатель эффективности работы ирригационной системы равен
kн = q1/q2,
где q1 и q2 – расходы воды, поступающей на поля и взятой из источника орошения. Для систем, в которых не предусмотрена защита от потерь воды, kн = 0,5...0,55, с облицованными каналами kн = 0,7...0,8, а с закрытыми трубопроводами kн = 0,90...0,95.
Оросительная норма делится на несколько поливов для обеспечения необходимого увлажнения пахотного горизонта (активного слоя) почвы. Поэтому оросительную норму подразделяют на несколько поливных норм, объем которых зависит от водно-физических характеристик почвы, особенностей орошаемой культуры и способа полива.
Число поливов и их сроки зависят от орошаемой культуры, способа орошения и природных условий. Так, для сахарной свеклы необходимо 4...10 поливов, а для кукурузы – 5...8, продолжительность каждого полива 5...10 дней.
Орошение сточными водами. Для удовлетворения потребностей населения и сельского производства в условиях дефицита природной воды можно использовать хозяйственно-бытовые и промышленные сточные воды после предварительного их обезвреживания.
Использование сточных вод в земледелии позволяет увлажнить и удобрить почву, а следовательно, поднять продуктивность сельского хозяйства. Применяют сточные воды для орошения после соответствующей обработки, позволяющей сократить содержание в них патогенных бактерий, вирусов и яиц гельминтов. При орошении происходит почвенная очистка сточных вод, эффективность которой зависит от вида грунтов, характера рельефа местности, уровня грунтовьгх вод, количества атмосферных осадков, продолжительности вегетационного периода и т.п. Для орошения могут быть использованы также стоки пищевой промышленности: сахарных, крахмальных, дрожжевых, пивоваренных заводов.
Земледельческие поля орошения (ЗПО) – это специализированная мелиоративная система для приема предварительно очищенных сточных вод, используемых для орошения и удобрения сельскохозяйственных угодий, а также доочистки стоков в естественных условиях.
Устройство ЗПО возможно при следующих почвенно-климатических условиях: хорошая фильтрационная способность грунтов – песков, супесей, легких суглинков, чернозема; спокойный, или слабовыраженный, рельеф местности с уклоном до 0,02...0,03; уровень грунтовых вод на глубине более 1,5 м от поверхности земли; длительный вегетационный период развития растений и небольшое количество осадков (около 200...300 мм).
Использование сточных вод в ЗПО позволяет:
– обеспечить разрушение органических веществ в стоках путем минерализации или гумификации;
– освободить стоки от патогенных бактерий, вирусов и яиц гельминтов путем их поглощения и дальнейшего отмирания под влиянием естественных факторов самоочищения в фильтрующем слое почвы;
– предотвратить накопление химических веществ в почве до предела, определяющего ухудшение процессов самоочищения почв и снижающих урожайность;
– устранить загрязнение грунтовых вод химическими веществами и патогенными бактериями; предупредить загрязнение почвенного и атмосферного воздуха.
Все это достигается правильным подбором гидравлической нагрузки стоков на почву.
Наилучший вариант структурной схемы ЗПО определяют следующие факторы:
– природные условия (климат, рельеф, гидрогеология, почва, водный баланс и т. п.);
– хозяйственная деятельность (состояние и перспектива развития сельского хозяйства, наличие рабочей силы и опыта орошения и т. п.);
– характеристика сточных вод (объем, состав, режим подачи, влияние сброса сточных вод на водные объекты и т.п.);
– сведения о комплексном использовании водных ресурсов (состав водопользования, объемы водопотребления и водоотведения, прогнозы качества воды, наличие регистрационных и санитарных зон, заинтересованность водопользователей в совместном использовании сточных вод).
ЗПО бывает трех видов:
– для приема стоков и орошения в течение всего года (почвогрунты с высоким коэффициентом фильтрации);
– для приема и аккумулирования стоков с орошением только в вегетационный период;
– для приема стоков и орошения только в вегетационный период.
На практике применяют различные схемы ЗПО и их сочетания. При этом компоновка сооружений системы орошения должна отвечать требованиям комплексного использования водных ресурсов при наименьших приведенных затратах.
Параметры, определяющие эффективность работы сооружений ЗПО, рассчитывают в зависимости от режима их работы по удельной нагрузке, которая изменяется от 3 до 30 м3/га·сут, что соответствует оросительным нормам 2...10 тыс. м3/га.
Санитарные нормы РФ регламентируют возможность возделывания на ЗПО технических, кормовых культур, а также древесно-кустарниковых насаждений.
Введение в севообороты многолетних трав, организация культурных пастбищ позволяют равномерно использовать стоки в течение года, увеличивать саморегулирующую способность и плодородие почвы. Запрещается использовать в ЗПО стоки промышленных предприятий по переработке сырья животного происхождения, инфекционных больниц, боен, ветеринарных лечебниц.
На ЗПО рекомендуются определенные циклы орошения. Например, на пастбищах межполевые периоды составляют 8...14 дней; перед уборкой – 15...30 дней; перед выпасом скота – 20 дней. Для ЗПО предпочтительнее почвенное и поверхностное орошение из дождевальных машин.
При устройстве и эксплуатации ЗПО необходимо выполнять требования по охране природы и соблюдать санитарно-гигиенические правила. ЗПО располагают в местах, удаленных более чем на 2 км от берегов водоема рыбохозяйственного назначения (для ценных рыб ширина зоны может быть увеличена). При отведении дренажных вод регламентируется ПДК биогенных веществ, удобрений и ядохимикатов. Условия санитарной безопасности соблюдаются в процессе орошения и водоотведения коллекторно-дренажных стоков.
Орошение теплыми водами. Теплые воды используют для орошения полей, создания требуемого температурного режима в теплицах, а также для обогрева зданий животноводческих комплексов. Вода из водохранилищ – охладителей энергетических объектов – забирается из верхних слоев (температура их на 8...15 °С выше температуры природных слоев). Теплые воды имеют заметное положительное влияние на урожайность при их подаче в весенний и осенний периоды. Орошение теплыми водами интенсифицирует микробиологические процессы в почве.
Внедрение новых высокопроизводительных машин, механизмов и поливной техники, высокоэффективных способов орошения с использованием систем автоматики и телеуправления позволит значительно повысить эффективность сельского хозяйства в зонах с неблагоприятным климатом.
Существуют различные способы полива земель: поверхностный (самотечный), дождевание и подпочвенное орошение.
Пути повышения эффективности орошения. Одна из важнейших проблем орошаемого земледелия – экономия воды, борьба с ее непроизводительными расходами и потерями. Нерациональный расход воды нередко происходит из-за несовершенства ирригационных систем, построенных без водорегулирующих устройств и водоизмерительных приборов, без коллекторно-дренажной сети. Такие оросительные системы подлежат реконструкции для рационализации структуры посевов и оросительных норм, а также снижения всех видов потерь воды.
В первую очередь необходимо снижение потерь воды на испарение и фильтрацию во время транспортировки ее от источников к орошаемым площадям и во время полива. Для этого переходят от каналов в земляном русле к каналам, облицованным водонепроницаемыми материалами, и к закрытой оросительной сети. Экономию воды может дать распространение подпочвенных аэрозольных и капельных способов орошения, а также внедрение рациональных поливных норм и составление тщательно увязанных графиков полива с учетом агротехнических планов водопользования и обработки почвы.
При дождевании и поверхностных способах полива нередко наблюдаются разрушение и смыв почвы на орошаемой территории, т. е. ирригационная эрозия. Для предотвращения этого явления рекомендуется проводить предполивное рыхление. В засушливых районах одной из важнейших проблем является борьба с вторичным засолением земель. При больших нормах полива происходит подъем уровня засоленных грунтовых вод, влагоиспарение и образование соли. Такое засоление называют вторичным. При содержании солей в почве свыше 0,3 % массы сухой почвы начинается угнетение растений.
5. Использование водной энергии
Российская Федерация располагает самыми большими запасами гидроэнергии.
Различают общий энергетический (или валовой) потенциал речного стока по отношению к уровню морей, технический – возможное использование гидротехнического потенциала на современном уровне развития техники и экономически целесообразной реализации строительства гидроэлектростанций.
В европейской части РФ, где сосредоточены основные потребители электроэнергии, полностью использован потенциал рек Волги и Камы.
Гидроэлектростанции (ГЭС), вырабатывающие значительную часть электроэнергии в России, не требуют топлива, обеспечивают высокий коэффициент использования водных ресурсов и в некоторых случаях создают лучшие условия для их охраны. Возможность полной автоматизации работы снижает стоимость эксплуатации ГЭС и количество обслуживающего персонала. Себестоимость электроэнергии ГЭС ниже себестоимости энергии тепловых и атомных электростанций. При этом в отличие от других энергетических ресурсов ресурсы гидроэнергии неиссякаемы.
Плотины, создающие напоры на гидроэлектростанциях, образуют водохранилища, которые используют для орошения, водоснабжения городов и промышленности, воспроизводства рыбных запасов, отдыха и туризма. Весной водохранилища аккумулируют часть паводковых вод и защищают от затопления земли, расположенные ниже по течению. В то же время необходимо отметить, что создание водохранилищ приводит к затоплению ценных пойменных и луговых земель, нарушает экологическое равновесие в зоне влияния водохранилища, требует больших капитальных вложений.
Для ликвидации неравномерности колебаний нагрузки в электросети необходимы специальные пиковые электростанции. Для этой цели ГЭС дополняют газотурбинными генераторами, дизельными электростанциями, гидроаккумулирующими электростанциями (ГАЭС). ГАЭС дают возможность распределять во времени электрическую энергию путем ее преобразования. Станция работает попеременно в насосном и турбинном режимах. В насосном режиме вода из нижнего бьефа водохранилища ГАЭС перекачивается насосами в верхний; в этом режиме ГАЭС работает в часы пониженной нагрузки энергосистемы, как правило, ночью, когда возможно использование свободной электроэнергии и энергия других электростанций преобразуется в потенциальную энергию воды, запасенной в верхнем водохранилище ГАЭС. В турбинном режиме ГАЭС срабатывает запасенную воду в часы максимальной (пиковой) нагрузки энергосистемы и отдает в сеть наиболее ценную пиковую мощность.
В водохозяйственном комплексе используют в основном плотинные ГЭС, так как им сопутствует такой важный элемент, как водохранилище, которое используется многими участниками комплекса.
Плотинные гидроузлы строят как на равнинных, так и на горных реках. На равнинных реках плотины обычно невысокие, создающие напор до 40 м. Здание ГЭС в таких гидроузлах располагают в общем створе подпорных сооружений.
Деривационные ГЭС размещают на перепаде оросительного канала, как это построено на канале Кубань – Калаусской обводнительной системы. В состав сооружений деривационной ГЭС с безнапорной деривацией входят головной водозаборный узел, деривация и сооружения, включающие напорный бассейн, турбинный трубопровод, холостой водосброс, здание станции, отводящий канал, бассейн суточного регулирования стока.
Головной узел сооружений включает плотину с паводковым водосбором и боковой водозабор с отстойным бассейном. Деривация осуществляется по открытым каналам, напорная деривация – по трубопроводам. Напорный бассейн связывает безнапорную деривацию с напорными водоводами (трубопроводом или шахтой). В оросительно-энергетических системах напорные бассейны играют роль распределителя воды между ГЭС и оросительным или обводнительным каналом.
6. Водный транспорт и лесосплав
Крупным водопользователем в системе водного хозяйства страны является водный транспорт, не утративший своего значения и в наши дни.
Водный транспорт самым тесным образом связан с комплексным освоением водных ресурсов. Внутренним водным транспортом пользуются для перевозок на большие расстояния крупнотоннажных грузов (угля, нефти, леса, зерна, стройматериалов и т. д.). Большое значение этот вид транспорта имеет в северных и северо-восточных районах нашей страны, богатых разнообразными полезными ископаемыми и многоводными реками. Однако перевозки по воде здесь осложняются суровыми природными условиями и коротким сроком навигации.
Внутренние водные пути подразделяют на естественные и искусственные. Естественные водные пути – свободные реки и озера, искусственные – каналы, водохранилища и реки, режим которых существенно изменен возведением гидротехнических сооружений.
Речной транспорт использует главным образом естественные водные пути. Наряду с этим используются водохранилища, каналы, шлюзовые участки рек. Регулирование стока и аккумуляция воды создают благоприятные условия для работы водного транспорта в верхнем бьефе водохранилища: обеспечивают гарантированные судоходные глубины (не менее 3,2 м), сокращают длину и увеличивают ширину судового хода, позволяют использовать крупнотоннажные суда, увеличивают грузооборот.
Гарантированные глубины для бесперебойной работы водного транспорта в нижнем бьефе на меженный период создаются навигационными попусками.
Строительство судоходных каналов позволило соединить бассейны ряда рек и создать крупные водно-транспортные системы, имеющие большое хозяйственное значение. Так, сооружение Волго-Донского и Волго-Балтийского каналов позволило создать в европейской части РФ крупнейшую водно-транспортную систему, обеспечивающую перевозку грузов из бассейна Черного моря в Балтийское с выходом в Каспийское море.
Большие грузовые перевозки осуществляются по крупнейшим рекам Сибири: Оби, Лене, Енисею и их многочисленным притокам. На созданных водохранилищах сооружены крупнейшие речные порты: Саратовский, Тольятти и др.
Рост перевозок обеспечивается за счет применения быстроходных грузовых судов, использования судов большой осадки и большого водоизмещения.
Для плавания речных судов выполняются работы по обеспечению необходимых глубин, возведению речных портов и причалов, строительству шлюзов или судоподъемников. Решение этих задач достигается различными путями (например, для обеспечения необходимых глубин проводят дноуглубительные работы или строят водоподпорную плотину и шлюз).
Пассажирские перевозки осуществляются на местных, скоростных линиях, где используются быстроходные суда на подводных крыльях. Речной пассажирский флот широко используется в организации водного туризма и отдыха, что определяет его высокие комфортные данные.
На реках с гидроузлами вода расходуется не только на поддержание необходимых судоходных глубин, но и шлюзование судов. Масштабы водопотребления на шлюзование зависят от размера шлюзовых камер и от числа шлюзований в сутки. При дефиците воды целесообразно проведение встречных шлюзований, которые позволяют экономить на этой операции до 20...30 % расхода воды.
Различают магистральные речные пути (в том числе пути, обеспечивающие межгосударственные перевозки), межрайонные и местные, обеспечивающие перевозку грузов и пассажиров внутри района. Протяженность магистральных и межрайонных водных путей увеличивается благодаря строительству каналов между бассейнами крупных рек. В европейской части страны создана единая система водных путей: Беломорско-Балтийским каналом (1933) связаны воедино водно-транспортные пути севера и запада; Волго-Донским (1952) соединены бассейны всех морей, омывающих европейскую часть РФ, Волго-Балтийский путь (1964) связал северо-запад с бассейнами южных рек.
Научно-технический прогресс позволил существенно расширить возможности водного транспорта. Использование судов на подводных крыльях и на воздушной подушке позволяет преодолеть мелководье и ликвидирует самый существенный недостаток водного транспорта – малые скорости. Сейчас суда такого типа с успехом используют для пассажирского сообщения, в том числе для внутрирайонных перевозок по малым рекам.
Исследования показывают, что водный транспорт способен конкурировать с другими видами транспорта. На реках навигация осуществляется при глубинах, определяемых бытовыми расходами. По маловодному периоду оценивается глубина допускаемой осадки судов. Увеличение минимальных глубин возможно за счет углубления дна или удаления порогов на отдельных участках русла рек. Это позволяет повысить допустимую осадку судов, их водоизмещение и, как следствие, уменьшить необходимое число судов, обеспечивающих заданный грузооборот.
Увеличение грузооборота в водном транспорте связано с применением судов, имеющих большую скорость хода и большее водоизмещение. Однако увеличение водоизмещения приводит к более низкой осадке судна. Это сопряжено с необходимостью искусственного повышения судоходных глубин либо путем проведения дноуглубительных работ, либо шлюзованием данного участка реки.
Сооружениями речного порта являются его причалы для погрузочно-разгрузочных операций. Основными факторами, определяющими эксплуатационные качества и пропускную способность порта являются конструкция, расположение, оборудование, класс капитальности, общая длина причала.
Лесосплав является видом специального водопользования. Около 90 % всей древесины, заготовленной в нашей стране, транспортируется по воде. Лесосплав, как и судоходство, не предъявляет требований к качеству воды, но сам является источником загрязнения водотоков затонувшей древесиной и различными ее отходами. Молевой сплав леса в настоящее время запрещен законом и допускается лишь в исключительных случаях.
7. Рыбное хозяйство
Рыбное хозяйство страны включает в себя ведение рыболовства на всей акватории Мирового океана и освоение рыбных ресурсов внутренних рек, озер и водохранилищ. Рыбная продукция составляет существенную долю в обеспечении питания населения.
Осетровые (осетр, стерлядь, калуга, шип, лопатонус), а также лососевые (лосось, горбуша, кета, семга, белорыбица, кижуч и др.) являются рыбами проходными. Они нагуливаются в море, а для размножения заходят в реки, поднимаясь для нереста на сотни и тысячи километров до каменистых гряд и перекатов с незаиленным дном.
Частиковые породы рыб (вобла, тарань, судак, сазан, лещ, жерех, рыбец и др.) являются полупроходными. Они нагуливаются в море, озере, водохранилище, а для размножения заходят в дельты рек и пойменные системы, периодически затапливаемые в период весеннего половодья. Рыб с оседлым образом жизни называют туводными (жилыми). К ним относятся окунь, щука, карась, линь и др.
Эффективность рыбного промысла определяет добывающий флот, суда которого имеют технологическое оборудование для переработки улова в полуфабрикаты или готовую продукцию. При этом важно расширение береговых предприятий и сооружений рыбного хозяйства: доремонтных предприятий, рыбных портов, консервных и коптильных заводов. Истощение естественных рыбных запасов в отдельных районах страны требует интенсификации искусственного рыбоводства и восстановления рыбных запасов.
Под товарным рыбопроизводством понимают выращивание пищевой рыбы в прудах, садках и др. Воспроизводство рыбных запасов осуществляется в основном разведением и выращиванием молоди рыб для заселения естественных и искусственных водохранилищ. Важным рыбохозяйственным мероприятием является строительство рыбохозяйственных сооружений: рыбоходов, рыбоподъемников, защитных рыбозаградительных конструкций, искусственных нерестилищ, гидротехнических сооружений по поддержанию необходимого водного режима.
При комплексном водопользовании необходимо предусматривать меры по сохранению естественных рыбных запасов, развитию искусственного рыбоводства и восстановлению рыбных запасов. Интересы рыбного хозяйства следует учитывать при разработке и проведении любых водохозяйственных мероприятий. Процессы воспроизводства промысловых рыб протекают стихийно в условиях естественного режима водоемов. Поэтому в стране ведется планомерное рыборазведение. Для этого строят рыбоводные заводы для инкубации икры, создают нерестово-выростные хозяйства, широко развивают рыбные хозяйства на прудах и озерах.
Нормальное обитание и воспроизводство рыбы требуют соответствующей глубины и температуры воды, особенно во время нереста и развития молоди, необходимой кормовой базы и достаточно го количества растворенного кислорода, отсутствия в воде токсических и ядовитых веществ и т. д. Поэтому требования рыбного хозяйства к количественному и качественному состоянию водных ресурсов очень высоки.
Хозяйственное воздействие человека на природную среду наносит существенный ущерб рыбному хозяйству. В связи, с этим при рациональном ведении рыбного хозяйства следует учитывать возможные факторы загрязнения воды в результате интенсивного развития синезеленых водорослей и высшей водной растительности. Пагубно влияет на развитие рыбного хозяйства сокращение поступления пресной воды во внутренние моря и водоемы, приводящее к снижению уровней и ареалов обитания рыб и к повышению солености.
Ущерб рыбному хозяйству наносят, водозаборные сооружения, не имеющие специальных рыбозащитных устройств. Крупные насосные станции оросительных систем засасывают вместе с водой огромное количество рыбной молоди.
В РФ разработаны мероприятия по сохранению естественного и искусственного воспроизводства ценных промысловых рыб. Для этого разработаны мероприятия: по сохранению естественного воспроизводства и разведению рыб в рыбоводных заводах и нерестово-выростных хозяйствах. Для сохранения естественного воспроизводства проходных и полупроходных рыб предусматривается пропуск через гидроузлы производителей, идущих на нерест, и обратный скат молоди в места нагула. Водозаборные сооружения и другие опасные места во всех случаях оборудуют рыбозащитными и направляющими устройствами. В искусственных прудах и водоемах, в нерестилищах и путях миграции рыбы создают благоприятные гидробиологические режимы путем паводковых попусков воды из водохранилищ. Они позволяют регулировать водный, солевой и гидробиологический режимы.
Каспийское море занимает центральное место в воспроизводстве рыбной продукции. В нем сохранились значительные стада осетровых. Кроме осетров море богато белугой, севрюгой, шипом, каспийскими лососем и сельдью.
Каспийские проходные рыбы нерестятся в реках Волге, Урале, Куре. Но Волга и Кура зарегулированы каскадами гидроузлов и многие нерестилища оказались недоступными для рыб. Лишь низовья р. Урала оставлены свободными от строительства гидроузлов для сохранения нерестовых миграций рыб и их естественного воспроизводства. В настоящее время сокращение естественного воспроизводства рыбной продукции частично компенсируется искусственным рыборазведением.
Рыбопропускные сооружения предназначены для пропуска проходных и полупроходных рыб из нижнего в верхний бьеф с целью естественного их воспроизводства. Они делятся на рыбоходные и рыбоподъемные.
При напоре воды гидроузла менее 10 м возводятся рыбоходные сооружения в виде обходных каналов, лотков и прудков, в которых рыба самостоятельно способна преодолеть разность высоты между отметками верхнего и нижнего бьефов. Эти сооружения предусматриваются в основном для лососевых рыб.
Рыбоподъемные сооружения предусматривают для перемещения рыб в верхний бьеф путем шлюзования или транспортирования в специальных емкостях. Эти сооружения возводят на крупных равнинных реках с разнообразной ихтиофауной, а также на каскадах близко расположенных гидроузлов.
Параметры рыбопропускных сооружений определяют в зависимости от допустимых скоростей потока: пороговой (скорость течения, при которой у рыбы появляется реакция на поток воды); сносящей (скорость течения, при которой рыбу сносит поток воды); рывковой (наибольшая скорость течения, которую рыба может преодолеть в течение малого промежутка времени).
Рыбоподъемные сооружения бывают стационарные и передвижные (плавучие).
Стационарные сооружения предусматривают тогда, когда места концентрации рыбы не зависят от режима работы гидроузла и потоки рыбы можно сконцентрировать направляющими устройствами.
Передвижные сооружения устраивают при неблагоприятных и сложных гидрологических условиях для строительства стационарных сооружений, а также в рассредоточенных и периодически меняющихся местах концентрации рыбных потоков.
Рыбоподъемные сооружения предназначены для перемещения рыбы из нижнего в верхний бьеф. К рыбоподъемникам относят рыбопропускные шлюзы, гидравлические и механические подъемники, а также мобильные плавучие установки. Эти сооружения имеют дополнительные устройства с подсветкой (ихтиологические площадки), позволяющие осуществлять контроль за перемещением рыб, их видовым составом и численностью.
Рыбопропускной шлюз по принципу работы аналогичен судоходному. Он снабжен блоком питания, создающим привлекающий поток воды в нижнем бьефе; лотком-рыбонакопителем; побудительными сетками для перевода рыб из рыбонакопителя в рабочую камеру и из нее в верхний бьеф.
Рыбопропускные шлюзы целесообразны на гидроузлах с напорами до 15...20 м. На средненапорных гидроузлах используют гидравлические или механические рыбоподъемники.
Гидравлический рыбоподъемник работает как и рыбопропускной шлюз. Рыба, переведенная из рыбонакопителя в рабочую камеру, после наполнения последней водой поднимается горизонтальным сетчатым побудительным устройством до уровня верхового выходного лотка и затем вертикальным побудительным устройством выводится в верхний бьеф.
Механический рыбоподъемник перемещает рыбу из нижнего бьефа в верхний краном в наполненном водой контейнере.
Рыбопропускные сооружения в створе гидроузла устраивают с учетом места концентрации рыбы в условиях изменяющихся режимов гидроузла.
Движение и места концентрации осетровых фиксируются с помощью ультразвуковых меток-передатчиков, устанавливаемых на рыбах. Рыба концентрируется перед гидроузлом, как правило, в трех точках и заходит в подходной канал судоходного шлюза. Поэтому в гидроузлах устраивают несколько рыбопропускных сооружений в сочетании с направляющими рыбозаградителями. Для обеспечения эффективности такого пропуска создают транзитный поток воды через шлюз в периоды между шлюзованием судов, устанавливают направляющие рыбозаградители и проводят шлюзование для пропуска только рыб, особенно в ночное время.
В ряде случаев используют мобильные плавучие установки, которые размещают ниже гидроузла в местах наибольшей концентрации рыб. Такая установка состоит из плавучего лотка-рыбонакопителя с побудительным и сопрягающим устройствами, ихтиологической площадки и контейнера для перевозки рыбы. Здесь накопленную в рыбонакопителе рыбу с помощью побудительного устройства сначала переводят на ихтиологическую площадку для учета, а затем в самоходный контейнер, в котором ее транспортируют через судоходные шлюзы в верхний бьеф.
Плавучие установки позволяют периодически менять их местоположение, приспосабливаясь к различным режимам работы гидроузла.
Покатная миграция молоди, как и проход производителей на нерест – важный этап жизненного цикла многих рыб. Особое значение она имеет для рыб с длинными путями миграции. Покатные перемещения рыб делят на пассивные (рыбы сносятся течением в неориентированном по отношению к потоку состоянии), активные (рыба активно движется вниз по потоку) и активно-пассивные (рыбы, ориентированные головой против течения, сносятся потоком).
Распределение покатных рыб в потоке зависит от их вида, фазы развития, времени суток, сезона и гидравлических характеристик потока. Скат молоди приурочен к сезону размножения рыб. Наиболее интенсивно он проявляется в весенне-летний период.
В суточном цикле скат происходит в основном в сумеречно-ночной период.
Чтобы сократить гибель рыб, следует избегать забора воды вблизи нерестилищ и у вогнутого берега русл; ограничивать работу водозаборов в ночное время; располагать оголовки водозаборов по глубине потока в зонах с наименьшей концентрацией рыб.
В период ската рыб происходит также их гибель от недостатка кормов, поедания хищниками, заключения в водозаборы судоходства. В результате до мест нагула доходят лишь единицы скатывающихся рыб. Для воспроизводства таких рыб целесообразно искусственное разведение молоди для последующего выпуска в водоем.
Рыбозащитные сооружения служат для предупреждения попадания рыб в опасные для них зоны. По своему действию на рыб их разделяют на следующие виды: экранные рыбозаградители, не пропускающие через себя рыбу (жалюзи, сетчатые, фильтрующие); физиологические, производящие отпугивающее или направляющее действие на рыбу (электрические, пневматические, зрительно-световые, звуковые); рыбоотводящие (каналы, в местах наибольшей концентрации: рыб, отводящие рыбу за пределы опасных зон); рыбоотгораживающие (зонные ограждения, зонтичные оголовки водозаборов, глубинные поверхностные водозаборы).
Проблемы рыбного хозяйства должны решаться с участием ряда министерств и ведомств, занимающихся вопросами комплексного использования и охраны водных ресурсов.
Для успешного развития рыбного хозяйства необходимо выполнение следующих условий: полное прекращение загрязнения природных вод; поддержание оптимальных режимов уровней и солености морей за счет подпитывания их извне или создания специальных регулирующих сооружений; реконструкция старых и строительство новых рыбопропускных сооружений в составе гидроузлов на реках, имеющих большое рыбопромысловое значение; повышение рыбохозяйствениой эффективности существующих и вновь создаваемых водохранилищ путем проведения комплексных мелиоративных мероприятий; обеспечение благоприятных условий для размножения ценных видов рыб в низовьях рек за счет попусков из водохранилищ, а также строительство вододелителей и создания комплекса специальных устройств, обеспечивающих воспроизводство рыб; дальнейшее расширение и создание новых прудовых рыбоводных хозяйств (в том числе и с использованием подогретых вод от тепловых и атомных электростанций).
8. Водные рекреации
Важной областью водопользования является организация отдыха и укрепление здоровья населения. Большую часть рекреационных сооружений располагают либо непосредственно на берегах водоёмов, либо вблизи них. Водоёмы – центры отдыха населения многих городов страны. На отдалённых от города водоёмах организуют длительный отдых, лечение, спортивное рыболовство. Рекреационная ёмкость (число отдыхающих) возрастает в результате организации зон отдыха в средней полосе РФ с использованием пресноводных водоёмов, в том числе и малых рек.
Площадь территории рекреации, м2, равна:
,
где ω и ω’ – зона отдыха соответственно на берегу и на воде; i – виды отдыха, которых в общем случае может быть n; q, l – прибрежная территория и акватория с наибольшим числом зон отдыха.
Обозначим удельную допустимую нагрузку в пределах зоны рекреации через а для суши и а’ для водной поверхности, можно определить суммарную нагрузку рекреационной системы W по формуле:
.
Величины а и а’ ещё не нормированы. Параметры A n W выбирают на основе технико-экономического анализа при сопоставлении вариантов. Критерием оптимальности проектных решений при этом может выступать наибольшее значение рекреационного потенциала при наименьших приведённых затратах. Освоение вновь созданных объектов рекреации – длительный процесс, поэтому в расчётах необходимо учитывать фактор времени и оперировать динамическими приведёнными затратами, а также требованиями СНиПа.
Рекреационные водные объекты характеризуются следующими свойствами: тип ландшафта; форма, глубина и площадь водоёма, уклон берегов наличие пляжей; богатство водной фауны, тип прибрежной растительности; температура воды, чистота прибрежной территории; наличие природных и исторических памятников; удалённость от крупных городов, обеспеченность транспортом и подъездными путями.
Для оценки уровня рекреационного потенциала объекта используют комплексный показатель качества, вычисляемый методом средневзвешенного:
,
где ki – показатель i-го свойства объекта, баллы; ai – коэффициент весомости показателей ki, доли единицы (∑ai = 1).
Из этой формулы следует, что k характеризует n различных свойств водного объекта, используемого в рекреационных целях. Оценка рекреационных свойств водного объекта в баллах (по пятибалльной системе и отвечающие им коэффициенты весомости приведены в табл. 9.
При использовании водоёмов для отдыха должны выполняться высокие требования к качеству воды и определённые требования к режиму водоёмов. Особенно это важно в бассейнах и в водоёмах, предназначенных для купания и спортивного рыболовства. Поэтому организованные места массового отдыха на воде включают в зоны санитарной охраны. Водо- и грязелечебницы и санатории расходуют на одного больного 400…500 л/сут воды, а иногда до 800 л/с. В плавательных бассейнах (в закрытых помещениях) расходуются на одного человека в сутки до 100 л воды с учётом приёма душа, а на стадионах и в спортзалах – до 50 л. При проектировании спортивных комплексов предусматривают расход воды на нужды зрителей из расчёта 3 л/сут.
Районы купания и рыболовства должны отличаться высоким качеством воды. Поэтому вблизи зон отдыха недопустим выпуск промышленных стоков или сточных вод, а прибрежные полосы и дно водоёмов следует периодически чистить. Для таких видов спортов, как гребля, парусный спорт, водные лыжи, качество воды не играет решающей роли, но поскольку они обычно сочетаются с купанием, к качеству воды и в этих случаях предъявляют высокие требования. В ряде мест использование моторных лодок и катеров в целях охраны водоёмов и водотоков от загрязнения горючими смазочными веществами и от переработки берегов волной резко ограничено, особенно на малых реках.
Все зоны отдыха, включающие прибрежные полосы и акватории, должны находиться под постоянным контролем и наблюдением; на их территории исключаются всякое строительство. Эффективность этого вида водопользования далеко не всегда может быть оценена простым экономическим эффектом, так как оно служит прежде всего для удовлетворения социальных потребностей населения. Всякая территориальная рекреационная система должна быть управляемой. Умелое и комплексное управление развитием объектов рекреации сохранят природные ресурсы от истощения и загрязнения.
Таблица 9
Оценка рекреационных свойств водного объекта для массового отдыха
| Свойство | Количественная характеристика параметра k, балл | αi | ||||
| 1 | 2 | 3 | 4 | 5 | ||
| Дно водоёма Ширина мелководья, м Качество воды Площадь прибрежной культурной зоны, м2/чел. Водная фауна Прибрежная растительность Эстетика ландшафтов Площадь акватории, м2/чел Историко-культурные памятники Уровень благоустройства | Илисто-торфяное 50 С видимыми следами загрязнений 17 Бедный вид и малоценный состав ихтиофауны Болотистая с редким кустарником Слабая выразительность рельефа Менее 50 Отсутствие досто-примечательностей Незначительное благоустройство | Глинистое 40 С содержанием запахов и взвеси сверх норм 18 Ихтипродуктивность 5…15 кг/га Мелколесье и еловые леса Однообразный ландшафт 60 Рядовые памятники Дополнительное благоустройство | Каменистое 30 В пределах нормы 19 Промысловый вид продуктивностью 30 кг/га Луговая растительность Выразительный ландшафт 70 Более значительные памятники Дополнительные пункты питания | Гравийное 20 В пределах нормы для питьевого водоснабжения 20 Рациональный состав ихтиофауны Смешанный лес Живописные виды ландшафта 80 Памятники большой художественной ценности Ночлег | Песчаное 10 Исключительно чистые водоёмы с ключевым питанием 21 Ценные виды рыб Светлые сосновые леса Яркие многоплановые живописные виды ландшафта 90 Памятники, охраняемые законом Капитальные сооружения | 0,12 0,08 0,15 0,15 0,1 0,12 0,08 0,1 0,05 0,05 |
При проектировании раздел водных рекреаций охватывает разработку предложений по охране атмосферного воздуха, поверхностных и подземных вод, почв, растительного и животного мира. Создание нормальных условий для функционирования водных рекреаций неразделимо с улучшением санитарно-гигиенических и санитарно-эпидемиологических условий, обогащением ландшафта и других факторов, способствующих сохранению экологического равновесия и развитию экономики. Для решения этих задач следует проанализировать состояние окружающей среды (характеристика современного состояния, выявление имеющихся диспропорций и недостатков) с учётом имеющихся промышленных хозяйственных ресурсов. Для получения экологической характеристики территории, занятой водной рекреацией, следует рассмотреть следующие вопросы: состояние окружающей среды в результате воздействия на неё системы хозяйства, природопользования, расселения и использования территории; сопоставление антропогенных нагрузок и их влияние на природную среду (плотность населения, уровень развития промышленного и сельскохозяйственного производства, степень токсичности промышленности и сельского хозяйства и т.д.).
При развитии промышленного и гражданского строительства необходимо знать демографическую ёмкость района. Она рассчитывается, когда перспективная плотность населения превышает 50…60 чел/км2. Частичная демографическая ёмкость по наличию территорий, пригодных для промышленного и гражданского строительства, рассчитывается по формуле:
,
где А1 – территории, получившие наивысшую оценку, га; А0 – потребность жителя в территории в зависимости от характера производственной базы района, составляющая 20…30 га.
Частная демографическая ёмкость территории по поверхностным водам (чел) составляет:
,
где Вн – нормативная водообеспеченность одного жителя, м3/сут; k – коэффициент, учитывающий необходимость разбавления сточных вод, на реках южного стока k = 0,25, на реках северного стока k = 0,1; Q – сумма расхода воды в водотоках при входе в район, м3/сут.
Частная демографическая ёмкость территории по подземным водам (чел) составляет:
,
где Э – эксплуатационный модуль подземного стока, м3/(сут∙га); А – территория района, га; Вн – нормативная обеспеченность одного жителя, Вн = 0,40 м3/сут.
При определении демографической ёмкости территории по наличию рекреационных ресурсов ориентировочно принимают: численность отдыхающих в «пиковый» период составляет 40% населения района, которое в местностях с умеренным климатом распределяется следующим образом: в лесу – 75, у воды – 25; в районах с жарким сухим климатом; в лесу – 25, у воды – 75 %. Таким образом, частная демографическая ёмкость территории по условиям организации отдыха в лесу (чел) равняется:
,
где А – территория района, га; Л – лесистость района, %; 0,5 – коэффициент, учитывающий необходимость организации зелёных зон городов; Н – ориентировочный норматив потребности 1000 жителей в рекреационных территориях (при средней допустимой рекреационной нагрузке 5 чел/га леса этот норматив составляет 2 км2, в других случаях он будет иным); М – коэффициент, учитывающий распределение отдыхающих в лесу и у воды, для районов с умеренным климатом М = 0,3; для районов с жарким климатом М = 0,1.
По условиям организации отдыха у воды частная демографическая ёмкость территории (чел) равна:
,
где L – длина водотоков, пригодных для купания, м; с – коэффициент, учитывающий возможность организации пляжей (в районах лесной и лесостепной зон с = 0,5; в районах степной зоны с = 0,3); 0,5 – ориентировочный норматив потребности одного жителя в пляжах, м; М1 – коэффициент, учитывающий распределение отдыхающих в лесу и у воды (для районов с умеренным климатом М1 = 0,1 – 0,15, а для районов с жарким сухим климатом М1 = 0,3 – 0,4).
Частичные демографические ёмкости района (по территории, воде, рекреационным ресурсам, пригородной с/х базы) следует сопоставить между собой и в качестве окончательного показателя демографической ёмкости территории района принять наименьшее значение.
Репродуктивная способность водных ресурсов (поверхностных вод) определяется на основе модуля поверхностного стока данного участка территории и коэффициента, учитывающего неравномерность стока в зависимости от лесистости, вертикальной и горизонтальной расчленённости территории и из соотношения в районе участков с различным модулем поверхностного стока. Репродуктивность территории по воде (м3) равна:
,
где Ав – территория, занимаемая участками с данным модулем поверхностного стока, га; λ – модуль поверхностного стока данного участка, л/м2; k – коэффициент неравномерности, в зависимости от конкретных условий может быть принят 0,1…1,0.
Применительно к подземным водам определение репродуктивности территории производится аналогично, с учётом коэффициента фильтрации и возможного отбора воды из подземных источников.
11. Водохозяйственные балансы районов, бассейнов и регионов, территориально-производственных комплексов
Водохозяйственным балансом (ВХБ) называют соотношение между наличием водных ресурсов и их потреблением в пределах одного или нескольких речных бассейнов. Водохозяйственный баланс закладывается в основу разработки комплексных водохозяйственных систем, позволяет оценивать эффективность отдельных решений проблемы, увязывать и корректировать эти решения для достижения оптимального использования водных ресурсов.
С ростом водопотребления растет и роль водохозяйственных балансов речных бассейнов, экономических регионов и др. В настоящее время в водном хозяйстве различают четыре вида ВХБ – отчетные, оперативные, на ближайший прогноз (плановые) и дальний прогноз (перспективные).
Отчетные ВХБ отражают уже достигнутую степень использования водных ресурсов. Они раскрывают зависимость между поступлением и расходованием воды за отчетный период и служат для анализа роста водопотребления в отдельных районах страны, условий его обеспечения, эффективности работы существующих водохозяйственных систем, целесообразности использования водных ресурсов и выявления возможностей более рационального расходования воды.
Оперативные ВХБ разрабатывают на текущий год или предстоящий сезон для особенно напряженных по водопотреблению речных бассейнов или их частей в целях наиболее эффективного распределения ожидаемых водных ресурсов между отдельными объектами или отраслями народного хозяйства.
ВХБ на ближайшую перспективу (плановые) разрабатывают с учетом государственных прогнозов развития народного хозяйства. Они включают перечень и объем водохозяйственных мероприятий, необходимых для выполнения прогнозов (планов) развития народного хозяйства.
ВХБ на дальние прогнозы (перспективные) составляют на перспективу развития народного хозяйства для правильного учета и оценки влияния водного фактора на размещение и развитие производительных сил, определения видов, характера и объема опережающих мероприятий, необходимых для водообеспечения народного хозяйства в отдаленном будущем и обоснования долгосрочных планов научно-исследовательских и проектно-изыскательских работ.
Все виды ВХБ включают: оценку прихода и расхода воды; сопоставление этих частей баланса между собой и получение его результирующей части; анализ результирующей части и разработку необходимых рекомендаций.
В состав приходной части ВХБ включают: речные воды (с выявлением регулирующей роли водохранилищ); подземные воды, использование которых не ведет к снижению речного стока; возвратные воды, поступающие в реку выше исследуемых створов (коллекторно-дренажные, шахтные, сточные и др.).
В состав расходной части ВХБ включают последовательно вдоль водотока: все потребности в воде населения, промышленности, сельского и рыбного хозяйств, гидроэнергетики, водного транспорта, все расходы, необходимые для сохранения рек как элементов природного ландшафта, поддержания в них благоприятного гидрохимического и гидробиологического режимов и др.
При составлении ВХБ учитывают физико-географические условия района, взаимосвязи между поверхностными и подземными водами и их нестабильность, качество воды по отдельным участкам, антропогенное влияние на водные ресурсы и экономические особенности района или речного бассейна, предъявляющие свои специфические требования к методам оценки водных ресурсов и потребностей в воде. Поэтому правильное составление ВХБ – весьма сложная работа, требующая обобщения гидрологических, водохозяйственных и технико-экономических исследований и расчетов.
Водохозяйственные балансы составляют для каждого экономического района или речного бассейна. При этом решаются следующие вопросы:
– оцениваются количественная и качественная стороны поверхностных и подземных источников;
– выявляются требования различных водопользователей и устанавливаются безвозвратные потери воды; определяются объемы воды, которые могут быть предоставлены водопользователям в естественных условиях, а также при проведении дополнительных мероприятий по регулированию стока;
– устанавливаются свободные объемы стока, остающиеся в реке, для использования их за пределами рассматриваемой территории.
В связи с тем что речной сток претерпевает стихийные колебания по сезонам и годам, каждый водохозяйственный расчет производят с известной степенью приближенности. При этом каждый этап использования водных ресурсов в пределах данного района должен рассматриваться в зависимости от среднегодового стока реки, путем сопоставления ряда вариантов. Большое значение при разработке водохозяйственных балансов имеет учет хозяйственной деятельности человека.
Водохозяйственные балансы составляют обычно для рек или их участков, в пределах которых предполагается возведение водохозяйственных комплексов. На всем протяжении реки происходит перераспределение воды между отдельными водопользователями, поэтому расположенный ниже по реке водопользователь использует сток, перераспределенный верхними водохранилищами, а также воду из притоков, впадающих ниже этих водохранилищ. В связи с этим исходные гидрологические данные должны базироваться на общем для всех водопользователей периоде времени и быть представленными в виде гидрографов приточности в каждый из бьефов рассматриваемой водохозяйственной системы. Следует увязать между собой гидрологические и гидравлические характеристики на участке реки, для которого составляется водохозяйственный баланс.
Вопросы регулирования стока водохранилищами и объемами воды, используемыми в различных целях, решаются на основе вероятностных методов, учитывающих сочетание лет различной водности.
В водохозяйственных балансах не выделяют подземные воды в самостоятельную категорию, способную удовлетворить соответствующие отрасли народного хозяйства. Это связано с тем, чтобы не переоценить возможности использования водных ресурсов в данном районе. Как правило, подземные воды являются источником питания речного стока. Их можно учитывать в верховьях некоторых бассейнов, где еще не наблюдается их выходов в речные русла. В отдельных случаях при наличии мощных водоносных горизонтов их нужно рассматривать отдельно, учитывая в первую очередь удовлетворение потребностей питьевого водоснабжения. Необходимость этого определяется постоянством режима и высоким качеством подземных вод. Все эти резервы при разработке водохозяйственных балансов должны рассматриваться самостоятельно.
В водохозяйственном прогнозировании существуют два взаимосвязанных определения. Это так называемые расчетная обеспеченность Р и гарантированная отдача.
Под расчетной обеспеченностью подразумевают вероятное число лет в процентах от общего числа лет всего расчетного периода, когда обеспечена гарантированная водоотдача. Расчетная обеспеченность является одной из главных исходных величин при разработке водохозяйственных балансов. Чем выше ее значение, тем устойчивее и надежнее функционирование водохозяйственного комплекса.
От расчетной обеспеченности зависят высота плотин, расход насосных станций, мощность гидростанций, размеры поперечного сечения крупных каналов и т. п. Соответственно росту масштаба намечаемых водохозяйственных мероприятий увеличивается и их стоимость. Вместе с тем снижение расчетной обеспеченности приводит к ограничению или перебоям подачи воды или энергии соответствующим предприятиям, что сопровождается ростом материального ущерба.
Расчетная обеспеченность определяется в условиях неопределенности с учетом экономической оценки народнохозяйственного ущерба, вызываемого сокращением подачи воды. При определении этой величины обычно исходят из некоторых данных практики, в частности рекомендуются следующие значения расчетной обеспеченности, %:
Питьевое водоснабжение…………………………………... 97...99
Промышленное водоснабжение…………………………… 95...97
(включая тепловые и атомные электростанции)
Орошение……………………………………………………. 75...80 (до 95)
Гидроэнергетика…………………………………………….. 90...95
Водный транспорт…………………………………………… 80...90
Приведенные цифры являются приближенными и нуждаются в корректировке в каждом конкретном случае. Это зависит от масштаба каждого водохозяйственного объекта и его народнохозяйственного значения.
При разработке водохозяйственных балансов необходимы данные о безвозвратных потерях и их изменении в зависимости от времени и совершенствования системы промышленного и сельскохозяйственного производства. Это дает возможность прогнозировать развитие систем оборотного и последовательного использования воды в промышленности, намечать меры по сокращению оросительных норм или направленные на экономию воды.
Водохозяйственные балансы связываются с прогнозами размещения производительных сил, в особенности в маловодных районах. При дефиците воды заменяют участников водохозяйственного комплекса (например, вместо выработки энергии на гидростанциях переходят к тепловым или атомным электростанциям, водный транспорт заменяют железнодорожным или автомобильным, сильно влаголюбивые культуры – менее влаголюбивыми). При оценке эффективности использования воды устанавливаются не только размеры водопотребления и безвозвратных потерь, но и данные о степени влияния на них различных видов водопользования.
Сточные воды сбрасываются в водоемы и водотоки после требуемой очистки, с тем чтобы поддерживать источники в надлежащем санитарном состоянии. При этом сточные воды, не поддающиеся необходимой очистке, должны отводиться в особые, безопасные для населения места либо соответствующим образом разбавляться свежей водой. В случае невозможности повторного использования их включают в объем безвозвратных потерь.
При разработке ВХБ предусматриваются все возможные меры к сокращению безвозвратных потерь воды (внедрение систем оборотного и последовательного использования воды, экономия воды, сокращение оросительных норм и др.). В случае дефицита воды рекомендуется исключать отдельные участки водохозяйственного комплекса и размещать их в районах, богатых водными ресурсами. Анализ ВХБ позволяет оценить возможности района или речного бассейна в отношении водоснабжения как в течение ближайшего года, так в перспективе.
12. Расчет схем водного баланса отдельных цехов, производств, предприятий и районов
Согласно современным требованиям, водообеспечение промышленных предприятий должно предусматривать оборотное и повторное использование вод в производстве, что необходимо учитывать при составлении балансовых схем предприятий, в которых должен быть указан расход воды, подаваемый каждому потребителю: цеху, корпусу (оборотная и последовательно используемая вода, свежая вода из источника); сбрасываемый каждым потребителем (сточная вода), теряемый безвозвратно на очистных сооружениях, на охладительных установках и т. д. (безвозвратные потери); необходимо рассчитать расход воды, идущий на хозяйственно-питьевые нужды предприятия. Кроме того, следует указать: направление движения воды, виды водоотводящих и водо-подводящих коммуникаций или категории транспортируемой по коммуникациям воды, расположение потребителей воды, сооружений по ее охлаждению, очистке и т. д. Балансовую схему можно представить либо в абсолютных количествах циркулирующих вод за единицу времени (м3/сут, м3/ч), либо в удельных расходах воды на единицу продукции или потребляемого сырья (м3/т).
Порядок расчета балансовых схем расходования воды следующий:
1. Определить полный расход воды на промышленном предприятии;
2. Определить безвозвратные потери;
Ещё посмотрите лекцию "5.2. Растворение как физико-химический процесс" по этой теме.
3. Определить расход производственных сточных вод (концентрацию основных технологических загрязнений производственного стока определяется, согласно рекомендациям для соответствующей отрасли промышленности);
4. Определить расход бытовых сточных вод на промышленном предприятии по смене с максимальным числом работающих с учетом числа рабочих часов в смену;
5. Определить расход воды на поливку территории промышленных предприятий;
7. Определить расход сточных вод, подлежащих очистке;
6. Определить расход воды на хозяйственно-бытовые нужды предприятия.
Помимо воды, требуемой на производственные и бытовые нужды предприятия, необходимо учитывать объем воды, требуемый на пожаротушение.






















