Глобальные связи на основе выделенных линий
Глобальные связи на основе выделенных линий
Выделенный канал - это канал с фиксированной полосой пропускания или фиксированной пропускной способностью, постоянно соединяющий двух абонентов. Абонентами могут быть как отдельные устройства (компьютеры или терминалы), так и целые сети.
Выделенные каналы обычно арендуются у компаний - операторов территориальных сетей, хотя крупные корпорации могут прокладывать свои собственные выделенные каналы.
Выделенные каналы делятся на аналоговые и цифровые в зависимости от того, какого типа коммутационная аппаратура применена для постоянной коммутации абонентов - FDM или tdM. На аналоговых выделенных линиях для аппаратуры передачи данных физический и канальный протоколы жестко не определены. Отсутствие физического протокола приводит к тому, что пропускная способность аналоговых каналов зависит от пропускной способности модемов, которые использует пользователь канала. Модем собственно и устанавливает нужный ему протокол физического уровня для канала.
На цифровых выделенных линиях протокол физического уровня зафиксирован - он задан стандартом G.703.
На канальном уровне аналоговых и цифровых выделенных каналов обычно используется один из протоколов семейства HDLC или же более поздний протокол РРР, построенный на основе HDLC для связи многопротокольных сетей.
Аналоговые выделенные линии
Типы аналоговых выделенных линий
Выделенные аналоговые каналы предоставляются пользователю с 4-проводным или 2-проводным окончанием. На каналах с 4-проводным окончанием организация полнодуплексной связи, естественно, выполняется более простыми способами.
Рекомендуемые материалы
Выделенные линии могут быть разделены на две группы по другому признаку -наличию промежуточной аппаратуры коммутации и усиления или ее отсутствию.
Первую группу составляют так называемые нагруженные линии, проходящие через оборудование частотного уплотнения (FDM-коммутаторы и мультиплексоры), расположенное, например, на АТС. Телефонные компании обычно предоставляют в аренду два типа выделенных каналов: канал тональной частоты с полосой пропускания 3,1 кГц и широкополосный канал с полосой 48 кГц, который представляет собой базовую группу из 12 каналов тональной частоты. Широкополосный канал имеет границы полосы пропускания от 60 до 108 кГц. Так как широкополосный канал используется для связи АТС между собой, то получение его в аренду более проблематично, чем канала тональной частоты.
Выделенные нагруженные каналы также классифицируются на категории в зависимости от их качества. От категории качества зависит и арендная месячная плата за канал.
Вторая группа выделенных линий - это ненагруженные физические проводные линии. Они могут кроссироваться, но при этом не проходят через аппаратуру частотного уплотнения. Часто такие линии используются для связи между близко стоящими зданиями. Разветвленные сети каналов, представляющих собой ненагруженные линии, используются, например, муниципальными службами (энергонадзора, водопровода, пожарной охраны и др.) для передачи технологической информации. При небольшой длине ненагруженной выделенной линии она обладает достаточно широкой полосой пропускания, иногда до 1 МГц, что позволяет передавать импульсные немодулированные сигналы. На первый взгляд может показаться, что ненагруженные линии не имеют отношения к глобальным сетям, так как их можно использовать при протяженности максимум в несколько километров, иначе затухание становится слишком большим для передачи данных. Однако в последнее время именно этот вид выделенных каналов привлекает пристальное внимание разработчиков средств удаленного доступа. Дело в том, что телефонные абонентские окончания - отрезок витой пары от АТС до жилого или производственного здания - представляют собой именно такой вид каналов. Широкая (хотя и заранее точно неизвестная) полоса пропускания этих каналов позволяет развить на коротком отрезке линии высокую скорость - до нескольких мегабит в секунду. В связи с этим до ближайшей АТС данные от удаленного компьютера или сети можно передавать гораздо быстрее, чем по каналам тональной частоты, которые начинаются в данной АТС. Использование выделенных ненагруженных каналов подробно рассматривается в разделе 6.5, посвященном удаленному доступу.
Модемы для работы на выделенных каналах
Для передачи данных по выделенным нагруженным аналоговым линиям используются модемы, работающие на основе методов аналоговой модуляции сигнала, рассмотренных в главе 2. Протоколы и стандарты модемов определены в рекомендациях CCITT серии V. Эти стандарты делятся на три группы:
· стандарты, определяющие скорость передачи данных и метод кодирования;
· стандарты исправления ошибок;
· стандарты сжатия данных.
Эти стандарты определяют работу модемов как для выделенных, так и коммутируемых линий. Модемы можно также классифицировать в зависимости от того, какой режимы работы они поддерживают (асинхронный, синхронный или оба этих режима), а также к какому окончанию (4-проводному или 2-проводному) они подключены.
В отношении режима работы модемы делятся на три группы:
· модемы, поддерживающие только асинхронный режим работы;
· модемы поддерживающие асинхронный и синхронный режимы работы;
· модемы, поддерживающие только синхронный режим работы.
Модемы, работающие только в асинхронном режиме, обычно поддерживают низкую скорость передачи данных - до 1200 бит/с. Так, модемы, работающие по стандарту V.23, могут обеспечивать скорость 1200 бит/с на 4-проводной выделенной линии в дуплексном асинхронном режиме, а по стандарту V.21 - на скорости 300 бит/с по 2-проводной выделенной линии также в дуплексном асинхронном режиме. Дуплексный режим на 2-проводном окончании обеспечивается частотным разделением канала. Асинхронные модемы представляют наиболее дешевый вид модемов, так как им не требуются высокоточные схемы синхронизации сигналов на кварцевых генераторах. Кроме того, асинхронный режим работы неприхотлив к качеству линии.
Модемы, работающие только в синхронном режиме, могут подключаться только к 4-проводному окончанию. Синхронные модемы используют для выделения сигнала высокоточные схемы синхронизации и поэтому обычно значительно дороже асинхронных модемов. Кроме того, синхронный режим работы предъявляет высокие требования к качеству линии.
Для выделенного канала тональной частоты с 4-проводным окончанием разработано достаточно много стандартов серии V. Все они поддерживают дуплексный режим:
· V.26 - скорость передачи 2400 бит/с;
· V.27 - скорость передачи 4800 бит/с;
· V.29 - скорость передачи 9600 бит/с;
· V.32 ter - скорость передачи 19 200 бит/с.
Для выделенного широкополосного канала 60-108 кГц существуют три стандарта:
· V.35 - скорость передачи 48 Кбит/с;
· V.36 - скорость передачи 48-72 Кбит/с;
· V.37-скорость передачи 96-168 Кбит/с.
Коррекция ошибок в синхронном режиме работы обычно реализуется по протоколу HDLC, но допустимы и устаревшие протоколы SDLC и BSC компании IBM. Модемы стандартов V.35, V.36 и V.37 используют для связи с DTE интерфейс V.35.
Модемы, работающие в асинхронном и синхронном режимах, являются наиболее универсальными устройствами. Чаще всего они могут работать как по выделенным, так и по коммутируемым каналам, обеспечивая дуплексный режим работы. На выделенных каналах они поддерживают в основном 2-проводное окончание и гораздо реже - 4-проводное.
Для асинхронно-синхронных модемов разработан ряд стандартов серии V:
· V.22 - скорость передачи до 1200 бит/с;
· V.22 bis - скорость передачи до 2400 бит/с;
· V.26 ter - скорость передачи до 2400 бит/с;
· V.32 - скорость передачи до 9600 бит/с;
· V.32 bis - скорость передачи 14 400 бит/с;
· V.34 - скорость передачи до 28,8 Кбит/с;
· V.34+ - скорость передачи до 33,6 Кбит/с.
Стандарт V.34, принятый летом 1994 года, знаменует новый подход к передаче данных по каналу тональной частоты. Этот стандарт разрабатывался CCITT довольно долго - с 1990 года. Большой вклад в его разработку внесла компания Motorola, которая является одним из признанных лидеров этой отрасли. Стандарт V.34 разрабатывался для передачи информации по каналам практически любого качества. Особенностью стандарта являются процедуры динамической адаптации к изменениям характеристик канала во время обмена информацией. Адаптация осуществляется в ходе сеанса связи - без прекращения и без разрыва установленного соединения.
Основное отличие V.34 от предшествующих стандартов заключается в том, что в нем определено 10 процедур, по которым модем после тестирования линии выбирает свои основные параметры: несущую и полосу пропускания (выбор проводится из 11 комбинаций), фильтры передатчика, оптимальный уровень передачи и другие. Первоначальное соединение модемов проводится по стандарту V.21 на минимальной скорости 300 бит/с, что позволяет работать на самых плохих линиях. Для кодирования данных используются избыточные коды квадратурной амплитудной модуляции QAM. Применение адаптивных процедур сразу позволило поднять скорость передачи данных более чем в 2 раза по сравнению с предыдущим стандартом - V.32 bis.
Принципы адаптивной настройки к параметрам линии были развиты в стандарте V.34+, который является усовершенствованным вариантом стандарта V.34. Стандарт V.34+ позволил несколько повысить скорость передачи данных за счет усовершенствования метода кодирования. Один передаваемый кодовый символ несет в новом стандарте в среднем не 8,4 бита, как в протоколе V.34, а 9,8. При максимальной скорости передачи кодовых символов в 3429 бод (это ограничение преодолеть нельзя, так как оно определяется полосой пропускания канала тональной частоты) усовершенствованный метод кодирования дает скорость передачи данных в 33,6 Кбит/с (3429 х 9,8 = 33604). Правда, специалисты отмечают, что даже в Америке только 30 % телефонных линий смогут обеспечить такой низкий уровень помех, чтобы модемы V.34+ смогли работать на максимальной скорости. Тем не менее модемы стандарта V.34+ имеют преимущества по сравнению с модемами V.34 даже на зашумленных линиях - они лучше «держат» связь, чем модемы V.34.
Протоколы V.34 и V.34+ позволяют работать на 2-проводной выделенной линии в дуплексном режиме. Дуплексный режим передачи в стандартах V.32, V.34, V.34+ обеспечивается не с помощью частотного разделения канала, а с помощью одновременной передачи данных в обоих направлениях. Принимаемый сигнал определяется вычитанием с помощью сигнальных процессоров (DSP) передаваемого сигнала из общего сигнала в канале. Для этой операции используются также процедуры эхо - подавления, так как передаваемый сигнал, отражаясь от ближнего и дальнего концов канала, вносит искажения в общий сигнал (метод передачи данных, описанный в проекте стандарта 802.3аЬ, определяющего работу технологии Gigabit Ethernet на витой паре категории 5, взял многое из стандартов V.32-V.34+).
На высокой скорости модемы V.32-V.34+ фактически всегда используют в канале связи синхронный режим. При этом они могут работать с DTE как по асинхронному интерфейсу, так и по синхронному. В первом случае модем преобразует асинхронные данные в синхронные.
Модемы различаются не только поддерживаемыми протоколами, но и определенной ориентацией на область применения. Различают профессиональные модемы, которые предназначены для работы в модемных пулах корпоративных сетей, и модемы для применения в небольших офисах или на дому.
Профессиональные модемы отличаются высокой надежностью, способностью устойчиво работать в непрерывном режиме и поддержкой средств удаленного централизованного управления. Обычно система управления модемными стойками поставляется отдельно и оправдывает себя в условиях большого предприятия. Стандарт V.34 выделяет в общей полосе пропускания линии отдельную полосу для управления модемом по тому же каналу, по которому передаются и пользовательские данные.
Типовая структура соединения двух компьютеров или локальных сетей через маршрутизатор с помощью выделенной аналоговой линии приведена на рис. 6.6. В случае 2-проводного окончания (см. рис. 6.6, а) для обеспечения дуплексного режима модем использует трансформаторную развязку. Телефонная сеть благодаря своей схеме развязки обеспечивает разъединение потоков данных, циркулирующих в разных направлениях. При наличии 4-проводного окончания (см. рис. 6.6, б) схема модема упрощается.

Рис. 6.6. Соединение локальных сетей или компьютеров по выделенному каналу
Цифровые выделенные линии
Цифровые выделенные линии образуются путем постоянной коммутации в первичных сетях, построенных на базе коммутационной аппаратуры, работающей на принципах разделения канала во времени - tdM, описанного в главе 2. Существуют два поколения технологий цифровых первичных сетей - технология плезиохронной («плезио» означает «почти», то есть почти синхронной) цифровой иерархии (Plesiochronic Digital Hierarchy, PDH) и более поздняя технология - синхронная цифровая иерархия (Synchronous Digital Hierarchy, SDH). В Америке технологии SDH соответствует стандарт SONET.
Технология плезиохронной цифровой иерархии PDH
Цифровая аппаратура мультиплексирования и коммутации была разработана в конце 60-х годов компанией AT&T для решения проблемы связи крупных коммутаторов телефонных сетей между собой. Каналы с частотным уплотнением, применяемые до этого на участках АТС-АТС, исчерпали свои возможности по организации высокоскоростной многоканальной связи по одному кабелю. В технологии FDM для одновременной передачи данных 12 или 60 абонентских каналов использовалась витая пара, а для повышения скорости связи приходилось прокладывать кабели с большим количеством пар проводов или более дорогие коаксиальные кабели. Кроме того, метод частотного уплотнения высоко чувствителен к различного рода помехам, которые всегда присутствуют в территориальных кабелях, да и высокочастотная несущая речи сама создает помехи в приемной аппаратуре, будучи плохо отфильтрована.
Для решения этой задачи была разработана аппаратура Т1, которая позволяла в цифровом виде мультиплексировать, передавать и коммутировать (на постоянной основе) данные 24 абонентов. Так как абоненты по-прежнему пользовались обычными телефонными аппаратами, то есть передача голоса шла в аналоговой форме, то мультиплексоры Т1 сами осуществляли оцифровывание голоса с частотой 8000 Гц и кодировали голос с помощью импульсно-кодовой модуляции (Pulse Code Modulation, PCM). В результате каждый абонентский канал образовывал цифровой поток данных 64 Кбит/с. Для соединения магистральных АТС каналы Т1 представляли собой слишком слабые средства мультиплексирования, поэтому в технологии была реализована идея образования каналов с иерархией скоростей. Четыре канала типа Т1 объединяются в канал следующего уровня цифровой иерархии - Т2, передающий данные со скоростью 6,312 Мбит/с, а семь каналов Т2 дают при объединении канал ТЗ, передающий данные со скоростью 44,736 Мбит/с. Аппаратура T1, T2 и ТЗ может взаимодействовать между собой, образуя иерархическую сеть с магистральными и периферийными каналами трех уровней скоростей.
С середины 70-х годов выделенные каналы, построенные на аппаратуре T1, стали сдаваться телефонными компаниями в аренду на коммерческих условиях, перестав быть внутренней технологией этих компаний. Сети T1, а также более скоростные сети T2 и ТЗ позволяют передавать не только голос, но и любые данные, представленные в цифровой форме, - компьютерные данные, телевизионное изображение, факсы и т. п.
Технология цифровой иерархии была позже стандартизована CCITT. При этом в нее были внесены некоторые изменения, что привело к несовместимости американской и международной версий цифровых сетей. Американская версия распространена сегодня кроме США также в Канаде и Японии (с некоторыми различиями), а в Европе применяется международный стандарт. Аналогом каналов Т в международном стандарте являются каналы типа El, E2 и ЕЗ с другими скоростями - соответственно 2,048 Мбит/с, 8,488 Мбит/с и 34,368 Мбит/с. Американский вариант технологии также был стандартизован ANSI.
Несмотря на различия американской и международных версий технологии цифровой иерархии, для обозначения иерархии скоростей принято использовать одни и те же обозначения - DSn (Digital Signal n). В табл. 6.2 приводятся значения для всех введенных стандартами уровней скоростей обеих технологий.
Таблица 6.2. Иерархия цифровых скоростей

На практике в основном используются каналы Т1/Е1 и ТЗ/ЕЗ.
Мультиплексор Т1 обеспечивает передачу данных 24-х абонентов со скоростью 1,544 Мбит/с в кадре, имеющем достаточно простой формат. В этом кадре последовательно передается по одному байту каждого абонента, а после 24-х байт вставляется один бит синхронизации. Первоначально устройства Т1 (которые дали имя также и всей технологии, работающей на скорости 1,544 Мбит/с) работали только на внутренних тактовых генераторах, и каждый кадр с помощью битов синхронизации мог передаваться асинхронно. Аппаратура Т1, а также более скоростная аппаратура Т2 и ТЗ за долгие годы существования претерпела значительные изменения. Сегодня мультиплексоры и коммутаторы первичной сети работают на централизованной тактовой частоте, распределяемой из одной точки всей сети. Однако принцип формирования кадра остался, поэтому биты синхронизации в кадре по-прежнему присутствуют. Суммарная скорость пользовательских каналов составляет 24 х 64 = 1,536 Мбит/с, а еще 8 Кбит/с добавляют биты синхронизации.
В аппаратуре Т1 назначение восьмого бита каждого байта в кадре разное и зависит от типа передаваемых данных и поколения аппаратуры.
При передаче голоса в сетях Т1 все 24 канала являются абонентскими, поэтому управляющая и контрольная информация передается восьмым (наименее значащим) битом замеров голоса. В ранних версиях сетей Т1 служебным был 8-й бит каждого байта кадра, поэтому реальная скорость передачи пользовательских данных составляла 56 Кбит/с (обычно восьмой бит отводился под такие служебные данные, как номер вызываемого телефонного абонента, сигнал занятости линии, сигнал снятия трубки и т. п.). Затем технология была улучшена и для служебных целей стали использовать только каждый шестой кадр. Таким образом, в пяти кадpax из шести пользовательские данные представлены всеми восемью битами, а в шестом - только семью.
При передаче компьютерных данных канал Т1 предоставляет для пользовательских данных только 23 канала, а 24-й канал отводится для служебных целей, в основном - для восстановления искаженных кадров. Для одновременной передачи как голосовых, так и компьютерных данных используются все 24 канала, причем компьютерные данные передаются со скоростью 56 Кбит/с. Техника использования восьмого бита для служебных целей получила название «кражи бита» (bit robbing).
При мультиплексирования 4-х каналов Т1 в один канал Т2 между кадрами DS-1 по-прежнему используется один бит синхронизации, а кадры DS-2 (которые состоят из 4-х последовательных кадров DS-1) разделяются 12 служебными битами, которые предназначены не только для разделения кадров, но и для их синхронизации. Соответственно, кадры DS-3 состоят из 7 кадров DS-2, разделенных служебными битами.
Международная версия этой технологии описана в стандартах G.700-G.706. Она более логична, так как не использует схему «кражи бита». Кроме того, она основана на постоянном коэффициенте кратности скорости 4 при переходе к следующему уровню иерархии. Вместо восьмого бита в канале Е1 на служебные цели отводятся 2 байта из 32. Для голосовых каналов или каналов данных остается 30 каналов со скоростью передачи 64 Кбит/с каждый.
Пользователь может арендовать несколько каналов 64 Кбит/с (56 Кбит/с) в канале Т1/Е1. Такой канал называется «дробным» (fractional) каналом Т1/Е1. В этом случае пользователю отводится несколько тайм - слотов работы мультиплексора.
Физический уровень технологии PDH поддерживает различные виды кабелей: витую пару, коаксиальный кабель и волоконно-оптический кабель. Основным вариантом абонентского доступа к каналам Т1/Е1 является кабель из двух витых пар с разъемами RJ-48. Две пары требуются для организации дуплексного режима передачи данных со скоростью 1,544/2,048 Мбит/с. Для представления сигналов используется: в каналах Т1 биполярный потенциальный код B8ZS, в каналах El-биполярный потенциальный код HDB3. Для усиления сигнала на линиях Т1 через каждые 1800 м (одна миля) устанавливаются регенераторы и аппаратура контроля линии.
Коаксиальный кабель благодаря своей широкой полосе пропускания поддерживает канал Т2/Е2 или 4 канала Т1/Е1. Для работы каналов ТЗ/ЕЗ обычно используется либо коаксиальный кабель, либо волоконно-оптический кабель, либо каналы СВЧ.
Физический уровень международного варианта технологии определяется стандартом G.703, названием которого обозначается тип интерфейса маршрутизатора или моста, подключаемого к каналу Е1. Американский вариант интерфейса носит название Т1.
Как американский, так и международный варианты технологии PDH обладают несколькими недостатками.
Одним из основных недостатков является сложность операций мультиплексирования и демультиплексирования пользовательских данных.Сам термин «плезиохронный», используемый для этой технологии, говорит о причине такого явления - отсутствии полной синхронности потоков данных при объединении низкоскоростных каналов в более высокоскоростные. Изначально асинхронный подход к передаче кадров породил вставку бита или нескольких бит синхронизации между кадрами. В результате для извлечения пользовательских данных из объединенного канала необходимо полностью демультиплексировать кадры этого объединенного канала. Например, если требуется получить данные одного абонентского канала 64 Кбит/с из кадров канала ТЗ, необходимо произвести демультиплексирование этих кадров до уровня кадров Т2, затем - до уровня кадров Т1, а затем демультиплексировать и сами кадры Т1. Для преодоления этого недостатка в сетях PDH реализуют некоторые дополнительные приемы, уменьшающие количество операций демультиплексирования при извлечения пользовательских данных из высокоскоростных каналов. Например, одним из таких приемов является «обратная доставка» (back hauling). Пусть коммутатор 1 канала ТЗ принимает поток данных, состоящий из 672 пользовательских каналов, при этом он должен передать данные одного из этих каналов пользователю, подключенному к низкоскоростному выходу коммутатора, а весь остальной поток данных направить транзитом через другие коммутаторы в некоторый конечный демультиплексор 2, где поток ТЗ полностью демультиплексируется на каналы 64 Кбит/с. Для экономии коммутатор 1 не выполняет операцию демультиплексирования своего потока, а получает данные своего пользователя только при их «обратном проходе», когда конечный демультиплексор выполнит операцию разбора кадров и вернет данные одного из каналов коммутатору 1. Естественно, такие сложные взаимоотношения коммутаторов усложняют работу сети, требуют ее тонкого конфигурирования, что ведет к большому объему ручной работы и ошибкам.
Другим существенным недостатком технологии PDH является отсутствие развитых встроенных процедур контроля и управления сетью. Служебные биты дают мало информации о состоянии канала, не позволяют его конфигурировать и т. п. Нет в технологии и процедур поддержки отказоустойчивости, которые очень полезны для первичных сетей, на основе которых строятся ответственные междугородные и международные сети. В современных сетях управлению уделяется большое внимание, причем считается, что управляющие процедуры желательно встраивать в основной протокол передачи данных сети.
Третий недостаток состоит в слишком низких по современным понятиям скоростях иерархии PDH. Волоконно-оптические кабели позволяют передавать данные со скоростями в несколько гигабит в секунду по одному волокну, что обеспечивает консолидацию в одном кабеле десятков тысяч пользовательских каналов, но это свойство технология PDH не реализует - ее иерархия скоростей заканчивается уровнем 139 Мбит/с.
Все эти недостатки устранены в новой технологии первичных цифровых сетей, получившей название синхронной цифровой иерархии - Synchronous DigitalHierarchy, SDH.
Технология синхронной цифровой иерархии SONET/SDH
Технология синхронной цифровой иерархии первоначально была разработана компанией Bellcore под названием «Синхронные оптические сети» - Synchronous Optical NETs, SONET. Первый вариант стандарта появился в 1984 году. Затем эта технология была стандартизована комитетом T1 ANSI. Международная стандартизация технологии проходила под эгидой Европейского института телекоммуникационных стандартов (ETSI) и CCITT совместно с ANSI и ведущими телекоммуникационными компаниями Америки, Европы и Японии. Основной целью разработчиков международного стандарта было создание такой технологии, которая позволяла бы передавать трафик всех существующих цифровых каналов (как американских Т1 - ТЗ, так и европейских Е1 - ЕЗ) в рамках высокоскоростной магистральной сети на волоконно-оптических кабелях и обеспечила бы иерархию скоростей, продолжающую иерархию технологии PDH, до скорости в несколько гигабит в секунду.
В результате длительной работы удалось разработать международный стандарт Synchronous Digital Hierarchy, SDH (спецификации G.707-G.709), а также доработать стандарты SONET таким образом, что аппаратура и стеки SDH и SONET стали совместимыми и могут мультиплексировать входные потоки практически любого стандарта PDH - как американского, так и европейского. В терминологии и начальной скорости технологии SDH и SONET остались расхождения, но это не мешает совместимости аппаратуре разных производителей, а технология SONET/ SDH фактически стала считаться единой технологией. В России применяются стандарты и адаптированная терминология SDH.
Иерархия скоростей при обмене данными между аппаратурой SONET/SDH, которую поддерживает технология SONET/SDH, представлена в табл. 6.3.
Таблица 6.3. Скорости технологии SONET/SDH

В стандарте SDH все уровни скоростей (и, соответственно, форматы кадров для этих уровней) имеют общее название: STM-n - Synchronous Transport Module level n. В технологии SONET существуют два обозначения для уровней скоростей: STS-n - Synchronous Transport Signal level n, употребляемое при передаче данных электрическим сигналом, и ОС-n - Optical Carrier level n, употребляемое при передаче данных световым лучом по волоконно-оптическому кабелю. Форматы кадров STS и ОС идентичны.
Как видно из таблицы, стандарт SONET начинается со скорости 51,84 Мбит/с, а стандарт SDH - со скорости 155,52 Мбит/с, равной утроенной начальной скорости SONET. Международный стандарт определил начальную скорость иерархии в 155,52 Мбит/с, чтобы сохранялась стройность и преемственность технологии SDH с технологией PDH - в этом случае канал SDH может передавать данные уровня DS-4, скорость которых равна 139,264 Мбит/с. Любая скорость технологии SONET/ SDH кратна скорости STS-1. Некоторая избыточность скорости 155,52 Мбит/с для передачи данных уровня DS-4 объясняется большими накладными расходами на служебные заголовки кадров SONET/SDH.
Кадры данных технологий SONET и SDH, называемые также циклами, по форматам совпадают, естественно начиная с общего уровня STS-3/STM-1. Эти кадры обладают весьма большой избыточностью, так как передают большое количество служебной информации, которая нужна для:
· обеспечения гибкой схемы мультиплексирования потоков данных разных скоростей, позволяющих вставлять (add) и извлекать (drop) пользовательскую информацию любого уровня скорости, не демультиплексируя весь поток;
· обеспечения отказоустойчивости сети;
· поддержки операций контроля и управления на уровне протокола сети;
· синхронизации кадров в случае небольшого отклонения частот двух сопрягаемых сетей.
Стек протоколов и основные структурные элементы сети SONET/SDH показаны на рис. 6.7.

Рис. 6.7. Стек протоколов и структура сети SONET/SDH
Ниже перечислены устройства, которые могут входить в сеть технологии SONET/ SDH.
· Терминальные устройства (Terminal, Т), называемые также сервисными адаптерами (Service Adapter, SA), принимают пользовательские данные от низкоскоростных каналов технологии PDH (типа Т1/Е1 или ТЗ/ЕЗ) и преобразуют их в кадры STS-n. (Далее аббревиатура STS-n используется как общее обозначение для кадров SONET/SDH.)
· Мультиплексоры (Muliplexers) принимают данные от терминальных устройств и мультиплексируют потоки кадров разных скоростей STS-n в кадры более высокой иерархии STS-m.
· Мультиплексоры «ввода-вывода» (Add-Drop Multiplexers) могут принимать и передавать транзитом поток определенной скорости STS-n, вставляя или удаляя «на ходу», без полного демультиплексирования, пользовательские данные, принимаемые с низкоскоростных входов.
· Цифровые кросс-коннекторы (Digital Cross-Connect, DCC), называемые также аппаратурой оперативного переключения (АОП), предназначены для мультиплексирования и постоянной коммутации высокоскоростных потоков STS-n различного уровня между собой (на рис. 6.7 не показаны). Кросс-коннектор представляет собой разновидность мультиплексора, основное назначение которого - коммутация высокоскоростных потоков данных, возможно, разной скорости. Кросс-коннекторы образуют магистраль сети SONET/SDH.
· Регенераторы сигналов, используемые для восстановления мощности и формы сигналов, прошедших значительное расстояние по кабелю. На практике иногда сложно провести четкую грань между описанными устройствами, так как многие производители выпускают многофункциональные устройства, которые включают терминальные модули, модули «ввода-вывода», а также модули кросс-коннекторов.
Стек протоколов состоит из протоколов 4-х уровней.
· Физический уровень, названный в стандарте фотонным (photonic), имеет дело с кодированием бит информации с помощью модуляции света. Для кодирования сигнала применяется метод NRZ (благодаря внешней тактовой частоте его плохие самосинхронизирующие свойства недостатком не являются).
· Уровень секции (section) поддерживает физическую целостность сети. Секцией в технологии называется каждый непрерывный отрезок волоконно-оптического кабеля, который соединяет пару устройств SONET/SDH между собой, например мультиплексор и регенератор. Протокол секции имеет дело с кадрами и на основе служебной информации кадра может проводить тестирование секции и поддерживать операции административного контроля. В заголовке протокола секции имеются байты, образующие звуковой канал 64 Кбит/с, а также канал передачи данных управления сетью со скоростью 192 Кбит/с. Заголовок секции всегда начинается с двух байт 11110110 00101000, которые являются флагами начала кадра. Следующий байт определяет уровень кадра: STS-1, STS-2 и т. д. За каждым типом кадра закреплен определенный идентификатор.
· Уровень линии (line) отвечает за передачу данных между двумя мультиплексорами сети. Протокол этого уровня работает с кадрами разных уровней STS-n для выполнения различных операций мультиплексирования и демультиплексирования, а также вставки и удаления пользовательских данных. Таким образом, линией называется поток кадров одного уровня между двумя мультиплексорами. Протокол линии также ответственен за проведения операций реконфигури-рования линии в случае отказа какого-либо ее элемента - оптического волокна, порта или соседнего мультиплексора.
· Уровень тракта (path - путь) отвечает за доставку данных между двумя конечными пользователями сети. Тракт (путь) - это составное виртуальное соединение между пользователями. Протокол тракта должен принять данные, поступающие в пользовательском формате, например формате Т1, и преобразовать их в синхронные кадры STS-n/STM-m.
Как видно из рис. 6.7, регенераторы работают только с протоколами двух нижних уровней, отвечая за качество сигнала и поддержания операций тестирования и управления сетью. Мультиплексоры работают с протоколами трех нижних уровней, выполняя, кроме функций регенерации сигнала и реконфигурации секций, функцию мультиплексирования кадров STS-n разных уровней. Кросс-коннектор представляет собой пример мультиплексора, который поддерживает протоколы трех уровней. И наконец, функции всех четырех уровней выполняют терминалы, а также мультиплексоры «ввода-вывода», то есть устройства, работающие с пользовательскими потоками данных.
Формат кадра STS-1 представлен на рис. 6.8. Кадры технологии SONET/SDH принято представлять в виде матрицы, состоящей из n строк и m столбцов. Такое представление хорошо отражает структуру кадра со своего рода подкадрами, называемыми виртуальными контейнерами (Virtual Container, VC - термин SDH) или виртуальными притоками (Virtual Tributaries, VT - термин SONET). Виртуальные контейнеры - это подкадры, которые переносят потоки данных, скорости которых ниже, чем начальная скорость технологии SONET/SDH в 51,84 Мбит/с (например, поток данных Т1 со скоростью 1,544 Мбит/с).

Рис. 6.8. Формат кадра STS-1
Кадр STS-1 состоит из 9 строк и 90 столбцов, то есть из 810 байт данных. Между устройствами сети кадр передается последовательно по байтам - сначала первая строка слева направо, затем вторая и т. д. Первые 3 байта каждой строки представляют собой служебные заголовки. Первые 3 строки представляют собой заголовок из 9 байт протокола уровня секции и содержат данные, необходимые для контроля и реконфигурации секции. Остальные 6 строк составляют заголовок протокола линии, который используется для реконфигурации, контроля и управления линией. Устройства сети SONET/SDH, которые работают с кадрами, имеют достаточный буфер для размещения в нем всех байт кадра, протекающих синхронно через устройство, поэтому устройство для анализа информации на некоторое время имеет полный доступ ко всем частям кадра. Таким образом, размещение служебной информации в несмежных байтах не представляет сложности для обработки кадра.
Еще один столбец представляет собой заголовок протокола пути. Он используется для указания местоположения виртуальных контейнеров внутри кадра, если кадр переносит низкоскоростные данные пользовательских каналов типа Т1/Е1. Местоположение виртуальных контейнеров задается не жестко, а с помощью системы указателей (pointers).
Концепция указателей является ключевой в технологии SONET/SDH. Указатель призван обеспечить синхронную передачу байт кадров с асинхронным характером вставляемых и удаляемых пользовательских данных.
Указатели используются на разных уровнях. Рассмотрим, как с помощью указателя выполняется выделение поля данных кадра из синхронного потока байт. Несмотря на питание всех устройств сети SONET/SDH тактовой частотой синхронизации из одного центрального источника, синхронизация между различными сетями может незначительно нарушаться. Для компенсации этого эффекта началу поля данных кадра (называемого в стандарте SPE - Synchronous Payload Environment) разрешается смещаться относительно начала кадра произвольным образом. Реальное начало поля SPE задается указателем HI, размещенным в заголовке протокола линии. Каждый узел, поддерживающий протокол линии, обязан следить за частотой поступающих данных и компенсировать ее несовпадение с собственной частотой за счет вставки или удаления одного байта из служебного заголовка. Затем узел должен нарастить или уменьшить значения указателя первого байта поля данных СРЕ относительно начала кадра STS-1. В результате поле данных может размещаться в двух последовательных кадрах, как это показано на рис. 6.9.

Рис. 6.9. Использование указателей для поиска данных в кадре
Тот же прием применяется для вставки или удаления пользовательских данных в потоке кадров STS-n. Пользовательские данные каналов типа Т1/Е1 или ТЗ/ЕЗ асинхронны по отношению к потоку байтов кадра STS-n. Мультиплексор формирует виртуальный контейнер и, пользуясь указателем HI, находит начало очередного поля данных. Затем мультиплексор анализирует заголовок пути и находит в нем указатель Н4, который описывает структуру содержащихся в кадре виртуальных контейнеров. Обнаружив свободный виртуальный контейнер нужного формата, например для 24 байт канала Т1, он вставляет эти байты в нужное место поля данных кадра STS-1. Аналогично производится поиск начала данных этого канала при выполнении операции удаления пользовательских данных.
Таким образом, кадры STS-n всегда образуют синхронный поток байтов, но с помощью изменения значения соответствующего указателя можно вставить и извлечь из этого потока байты низкоскоростного канала, не выполняя полного демультиплексирования высокоскоростного канала.
Виртуальные контейнеры также содержат дополнительную служебную информацию по отношению к данным пользовательского канала, который они переносят. Поэтому виртуальный контейнер для переноса данных канала Т1 требует скорости передачи данных не 1,544 Мбит/с, а 1,728 Мбит/с.
В технологии SONET/SDH существует гибкая, но достаточно сложная схема использования поля данных кадров STS-n. Сложность этой схемы в том, что нужно «уложить» в кадр наиболее рациональным способом мозаику из виртуальных контейнеров разного уровня. Поэтому в технологии SONET/SDH стандартизовано шесть типов виртуальных контейнеров, которые хорошо сочетаются друг с другом при образовании кадра STS-n. Существует ряд правил, по которым контейнеры каждого вида могут образовывать группы контейнеров, а также входить в состав контейнеров более высокого уровня.
Отказоустойчивость сети SONET/SDH встроена в ее основные протоколы. Этот механизм называется автоматическим защитным переключением - Automatic Protection Switching, APS. Существуют два способа его работы. В первом способе защита осуществляется по схеме 1:1. Для каждого рабочего волокна (и обслуживающего его порта) назначается резервное волокно. Во втором способе, называемом 1:n, для защиты n волокон назначается только одно защитное волокно.
В схеме защиты 1:1 данные передаются как по рабочему, так и по резервному волокну. При выявлении ошибок принимающий мультиплексор сообщает передающему, какое волокно должно быть рабочим. Обычно при защите 1:1 используется схема двух колец, похожая на двойные кольца FDDI (рис. 6.10), но только с одновременной передачей данных в противоположных направлениях. При обрыве кабеля между двумя мультиплексорами происходит сворачивание колец, и, как и в сетях FDDI, из двух колец образуется одно рабочее.

Рис. 6.10. Использование двойных колец для обеспечения отказоустойчивости сети SONET/SDH
Применение схемы резервирования 1:1 не обязательно требует кольцевого соединения мультиплексоров, можно применять эту схему и при радиальном подключении устройств, но кольцевые структуры решают проблемы отказоустойчивости эффективнее - если в сети нет колец, радиальная схема не сможет ничего сделать при обрыве кабеля между устройствами.
Управление, конфигурирование и администрирование сети SONET/SDH также встроено в протоколы. Служебная информация протокола позволяет централизованно и дистанционно конфигурировать пути между конечными пользователями сети, изменять режим коммутации потоков в кросс-коннекторах, а также собирать подробную статистику о работе сети. Существуют мощные системы управления сетями SDH, позволяющие прокладывать новые каналы простым перемещением мыши по графической схеме сети
Применение цифровых первичных сетей
Сети SDH и сети плезиохронной цифровой иерархии очень широко используются для построения как публичных, так и корпоративных сетей. Особенно популярны их услуги в США, где большинство крупных корпоративных сетей построено на базе выделенных цифровых каналов. Эти каналы непосредственно соединяют маршрутизаторы, размещаемые на границе локальных сетей отделений корпорации.
При аренде выделенного канала сетевой интегратор всегда уверен, что между локальными сетями существует канал вполне определенной пропускной способности. Это положительная черта аренды выделенных каналов. Однако при относительно небольшом количестве объединяемых локальных сетей пропускная способность выделенных каналов никогда не используется на 100 %, и это недостаток монопольного владения каналом - предприятие всегда платит не за реальную пропускную способность. В связи с этим обстоятельством в последнее время все большую популярность приобретает служба сетей frame relay, в которых каналы разделяют несколько предприятий.
На основе первичной сети SDH можно строить сети с коммутацией пакетов, например frame или АТМ, или же сети с коммутацией каналов, например ISDN. Технология АТМ облегчила эту задачу, приняв стандарты SDH в качестве основных стандартов физического уровня. Поэтому при существовании инфраструктуры SDH для образования сети АТМ достаточно соединить АТМ-коммутаторы жестко сконфигурированными в сети SDH-каналами.
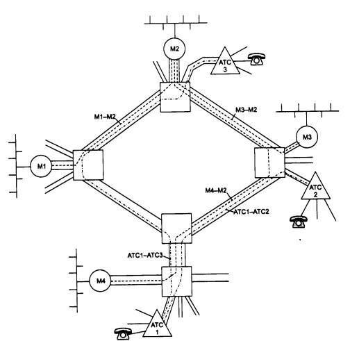
Телефонные коммутаторы также могут использовать технологию цифровой иерархии, поэтому построение телефонной сети с помощью каналов PDH или SONET/SDH не представляет труда. На рис. 6.11. показан пример сосуществования двух сетей - компьютерной и телефонной - на основе выделенных каналов одной и той же первичной цифровой сети.

Рис. 6.11. Использование цифровой первичной сети для организации двух наложенных сетей - вычислительной и телефонной
Технология SONET/SDH очень экономично решает задачу мультиплексирования и коммутации потоков различной скорости, поэтому сегодня она, несмотря на невозможность динамического перераспределения пропускной способности между абонентскими каналами, является наиболее распространенной технологией создания первичных сетей. Технология АТМ, которая хотя и позволяет динамически перераспределять пропускную способность каналов, получилась значительно сложнее, и уровень накладных расходов у нее гораздо выше.
Примером российских сетей SDH могут служить сети «Макомнет», «Метро-ком» и «Раском», построенные совместными предприятиями с участием американской компании Andrew Corporation.
Начало создания сети «Макомнет» относится к 1991 году, когда было образовано совместное предприятие, учредителями которого выступили Московский метрополитен и компания Andrew Corporation.
Транспортной средой сети стали одномодовые 32-, 16-и 8-жильные волоконно-оптические кабели фирмы Pirelli, проложенные в туннелях метрополитена. В метро было уложено более 350 км кабеля. Постоянно расширяясь, сегодня кабельная система «Макомнет» с учетом соединений «последней мили» имеет длину уже более 1000 километров.
Изначально в сети «Макомнет» использовалось оборудование SDH только 1 уровня (155 Мбит/с) - мультиплексоры TN-1X фирмы Northern Telecom (Nortel), обладающие функциями коммутации 63 каналов Е1 по 2 Мбит/с каждый. Из данных мультиплексоров были организованы две кольцевые топологии «Восточная» и «Западная» (они разделили кольцевую линию метрополитена на два полукольца вдоль Сокольнической линии) и несколько отрезков «точка-точка», протянувшихся к ряду клиентов, абонировавших сравнительно большие емкости сети. Эти кольца образовали магистраль сети, от которой ответвлялись связи с абонентами.
Растущие день ото дня потребности заказчиков заставляли создавать новые топологии и переконфигурировать старые. В течение двух лет в сети «Макомнет» задача увеличения пропускной способности решалась за счет прокладки новых кабелей и установки нового оборудования, что позволило утроить количество топологий по кольцевой линии. Число узлов коммутации возросло до семидесяти. Но настал момент, когда остро встал вопрос о количестве резервных оптических волокон на некоторых участках сети, и с учетом прогнозов на развитие было принято решение о построении нового, 4-го уровня SDH (622 Мбит/с).
Подготовительные работы по переконфигурированию и введению действующих потоков в сеть нового уровня происходили без прекращения работы сети в целом. В качестве оборудования 4 уровня (622 Мбит/с) были установлены мультиплексоры TN-4X фирмы Nortel. Вместе с новым оборудованием была приобретена принципиально новая высокоинтеллектуальная система управления NRM (Network Resource Manager). Эта система является надстройкой над системами управления оборудования 1 и 4 уровней. Она обладает не только всеми функциями контроля оборудования, присущими каждой из систем, но и рядом дополнительных возможностей: автоматической прокладки канала по сети, когда оператору требуется лишь указать начальную и конечную точки; функциями инвентаризации каналов, обеспечивающих их быстрый поиск в системе, и рядом других.
Ввод всего шести узлов TN-4X значительно увеличил транспортную емкость сети, а высвободившиеся волокна сделали возможным ее дальнейшее наращивание.
На первых порах клиентами «Макомнет» стали телекоммуникационные компании, использующие каналы «Макомнет» для строительства собственных сетей. Однако со временем круг клиентов значительно расширился: банки, различные коммерческие и государственные структуры. Оборудование компании расположено на территории многих городских, а также основных международных и междугородных телефонных станций
Устройства DSU/CSU для подключения к выделенному каналу
Связь компьютера или маршрутизатора с цифровой выделенной линией осуществляется с помощью пары устройств, обычно выполненных в одном корпусе или же совмещенных с маршрутизатором. Этими устройствами являются: устройство обслуживания данных (УОД) и устройство обслуживания канала (УОК). В англоязычной литературе эти устройства называются соответственно Data Service Unit (DSU) и Channel Service Unit (CSU). DSU преобразует сигналы, поступающие от DTE (обычно по интерфейсу RS-232C, RS-449 или V.35). DSU выполняет всю синхронизацию, формирует кадры каналов Т1/Е1, усиливает сигнал и осуществляет выравнивание загрузки канала. CSU выполняет более узкие функции, в основном это устройство занимается созданием оптимальных условий передачи в линии. Эти устройства, как и модуляторы-демодуляторы, часто обозначаются одним словом DSU/CSU (рис. 6.12).

Рис. 6.12. Использование DSU/CSU для подключения к цифровой выделенной линии
Нередко под устройством DSU/CSU понимают более сложные устройства, которые кроме согласования интерфейсов выполняют функции мультиплексора Т1/Е1. В состав такого устройства может входит модуль мультиплексирования низкоскоростных потоков голоса и данных в канал 64 Кбит/с или в несколько таких каналов (голос при этом обычно компрессируется до скорости 8-16 Кбит/с).
Протоколы канального уровня для выделенных линий
Выделенные каналы используются для прямой связи между собой локальных сетей или отдельных компьютеров. Для маршрутизатора или моста выделенная линия предоставляет чаще всего либо канал с известной полосой пропускания, как в случае выделенных аналоговых линий, либо канал с известным протоколом физического уровня, как в случае цифровых выделенных каналов. Правда, так как аналоговый канал требует модема для передачи данных, протокол физического уровня также определен для этой линии - это протокол модема. Поэтому для передачи данных между маршрутизаторами, мостами или отдельными компьютерами с помощью выделенного канала необходимо решить, какие протоколы уровней выше физического необходимы для передачи сообщений с нужной степенью надежности и с возможностями управления потоком кадров для предотвращения переполнения соседних узлов.
Если выделенный канал соединяет сети через маршрутизаторы, то протокол сетевого уровня определен, а протокол канального уровня маршрутизатор может использовать любой, в том числе и протокол канального уровня локальной сети, например Ethernet. Мост должен передавать кадры канального протокола из одной локальной сети в другую, при этом ему тоже можно непосредственно использовать протокол локальной сети (Ethernet, Token Ring, FDDI) поверх физического уровня канала.
Однако ни мосты, ни маршрутизаторы на выделенных каналах с протоколами канального уровня локальных сетей не работают. Они, с одной стороны, избыточны, а с другой стороны, в них отсутствуют некоторые необходимые процедуры, очень полезные при объединении сетей по глобальному выделенному каналу.
Избыточность проявляется в процедурах получения доступа к разделяемой среде, а так как выделенная линия постоянно находится в распоряжении соединяющихся с ее помощью конечных узлов, процедура получения доступа к ней не имеет смысла. Среди отсутствующих процедур можно назвать процедуру управления потоком данных, процедуру взаимной аутентификации удаленных устройств, что часто необходимо для защиты сети от «подставного» маршрутизатора или моста, отводящего корпоративный трафик не по назначению. Кроме того, существует ряд параметров, которые полезно автоматически согласовывать при удаленном взаимодействии, - например, максимальный размер поля данных (MTU), IP-адрес партнера (как для безопасности, так и для автоматического конфигурирования стека TCP/IP на удаленных одиночных компьютерах).
Протоколы канального уровня для выделенных линий
Выделенные каналы используются для прямой связи между собой локальных сетей или отдельных компьютеров. Для маршрутизатора или моста выделенная линия предоставляет чаще всего либо канал с известной полосой пропускания, как в случае выделенных аналоговых линий, либо канал с известным протоколом физического уровня, как в случае цифровых выделенных каналов. Правда, так как аналоговый канал требует модема для передачи данных, протокол физического уровня также определен для этой линии - это протокол модема. Поэтому для передачи данных между маршрутизаторами, мостами или отдельными компьютерами с помощью выделенного канала необходимо решить, какие протоколы уровней выше физического необходимы для передачи сообщений с нужной степенью надежности и с возможностями управления потоком кадров для предотвращения переполнения соседних узлов.
Если выделенный канал соединяет сети через маршрутизаторы, то протокол сетевого уровня определен, а протокол канального уровня маршрутизатор может использовать любой, в том числе и протокол канального уровня локальной сети, например Ethernet. Мост должен передавать кадры канального протокола из одной локальной сети в другую, при этом ему тоже можно непосредственно использовать протокол локальной сети (Ethernet, Token Ring, FDDI) поверх физического уровня канала.
Однако ни мосты, ни маршрутизаторы на выделенных каналах с протоколами канального уровня локальных сетей не работают. Они, с одной стороны, избыточны, а с другой стороны, в них отсутствуют некоторые необходимые процедуры, очень полезные при объединении сетей по глобальному выделенному каналу.
Избыточность проявляется в процедурах получения доступа к разделяемой среде, а так как выделенная линия постоянно находится в распоряжении соединяющихся с ее помощью конечных узлов, процедура получения доступа к ней не имеет смысла. Среди отсутствующих процедур можно назвать процедуру управления потоком данных, процедуру взаимной аутентификации удаленных устройств, что часто необходимо для защиты сети от «подставного» маршрутизатора или моста, отводящего корпоративный трафик не по назначению. Кроме того, существует ряд параметров, которые полезно автоматически согласовывать при удаленном взаимодействии, - например, максимальный размер поля данных (MTU), IP-адрес партнера (как для безопасности, так и для автоматического конфигурирования стека TCP/IP на удаленных одиночных компьютерах).
Протокол SLIP
Протокол SLIP (Serial Line IP) был первым стандартом де-факто, позволяющим устройствам, соединенным последовательной линией связи, работать по протоколам TCP/IP. Он был создан в начале 80-х годов и в 1984 году встроен Риком Адамсом (Rick Adams) в операционную систему 4.2 Berkley Unix. Позднее SLIP был поддержан в других версиях Unix и реализован в программном обеспечении для ПК.
Правда, ввиду его функциональной простоты, SLIP использовался и используется в основном на коммутируемых линиях связи, которые не характерны для ответственных и скоростных сетевых соединений. Тем не менее коммутируемый канал отличается от некоммутируемого только более низким качеством и необходимостью выполнять процедуру вызова абонента, поэтому SLIP вполне применим и на выделенных каналах.
Протокол SLIP выполняет единственную функцию - он позволяет в потоке бит, которые поступают по выделенному (или коммутируемому) каналу, распознать начало и конец IP-пакета. Помимо протокола IP, другие протоколы сетевого уровня SLIP не поддерживает.
Чтобы распознать границы IP-пакетов, протокол SLIP предусматривает использование специального символа END, значение которого в шестнадцатеричном представлении равно С0. Применение специального символа может породить конфликт: если байт пересылаемых данных тождественен символу END, то он будет ошибочно определен как признак конца пакета. Чтобы предотвратить такую ситуацию, байт данных со значением, равным значению символа END, заменяется составной двухбайтовой последовательностью, состоящей из специального символа ESC (DB) и кода DC. Если же байт данных имеет тот же код, что и символ SLIP ESC, то он заменяется двухбайтовой последовательностью, состоящей из собственно символа SLIP ESC и кода DD. После последнего байта пакета передается символ END.
Механизм формирования составных последовательностей показан на рис. 6.13. Здесь приведены стандартный IP-пакет (один байт которого тождественен символу END, а другой - символу SLIP ESC) и соответствующий ему SLIP-пакет, который больше на 4 байта.

Рис. 6.13. Инкапсуляция IP-пакетов в SLIP-пакеты
Хотя в спецификации протокола SLIP не определена максимальная длина передаваемого пакета, реальный размер IP-пакета не должен превышать 1006 байт. Данное ограничение связано с первой реализацией протокола SLIP в соответствующем драйвере для Berkley Unix, и его соблюдение необходимо для поддержки совместимости разных реализации SLIP (большинство современных реализации позволяют администратору самому установить размер пакета, а по умолчанию используют размер 1500 байт).
Для установления связи по протоколу SLIP компьютеры должны иметь информацию об IP-адресах друг друга. Однако возможна ситуация, когда, скажем, при осуществлении соединения между хостом и маршрутизатором последнему понадобится передать хосту информацию о его IP-адресе. В протоколе SLIP нет механизмов, дающих возможность обмениваться адресной информацией. Это ограничение не позволяет использовать SLIP для некоторых видов сетевых служб.
Другой недостаток SLIP - отсутствие индикации типа протокола, пакет которого инкапсулируется в SLIP-пакет. Поэтому через последовательную линию по протоколу SLIP можно передавать трафик лишь одного сетевого протокола - IP.
При работе с реальными телефонными линиями, зашумленными и поэтому искажающими пакеты при пересылке, требуются процедуры обнаружения и коррекции ошибок. В протоколе SLIP такие процедуры не предусмотрены. Эти функции обеспечивают вышележащие протоколы: протокол IP проводит тестирование целостности пакета по заголовку IP, а один из двух транспортных протоколов (UDP или TCP) проверяет целостность всех данных по контрольным суммам.
Низкая пропускная способность последовательных линий связи вынуждает сокращать время передачи пакетов, уменьшая объем содержащейся в них служебной информации. Эта задача решается с помощью протокола Compressed SLIP (CSLIP), поддерживающего сжатие заголовков пакетов. Появление CSLIP объясняется тем фактом, что при использовании программ типа Telnet, Riogin и других для пересылки одного байта данных требуется переслать 20-байтовый заголовок IP-пакета и 20-байтовый заголовок TCP-пакета (итого 40 байт). Спецификация CSLIP обеспечивает сжатие 40-байтового заголовка до 3-5 байт. На сегодняшний момент большинство реализации протокола SLIP поддерживают спецификацию CSLIP.
Таким образом, протокол SLIP выполняет работу по выделению из последовательности передаваемых по последовательному каналу бит границ IP-пакета. Протокол не имеет механизмов передачи адресной информации, идентификации типа протокола сетевого уровня, определения и коррекции ошибок.
Протоколы семейства HDLC
Долгое время основным протоколом выделенных линий был протокол HDLC (High-level Data Link Control), имеющий статус стандарта ISO. Протокол HDLC на самом деле представляет собой семейство протоколов, в которое входят известные протоколы: LAP-B, образующий канальный уровень сетей Х.25, LAP-D - канальный уровень сетей ISDN, LAP-M - канальный уровень асинхронно-синхронных модемов, LAP-F - канальный уровень сетей frame relay.
Основные принципы работы протокола HDLC: режим логического соединения, контроль искаженных и потерянных кадров с помощью метода скользящего окна, управление потоком кадров с помощью команд RNR и RR, а также различные типы кадров этого протокола были уже рассмотрены в главе 3 при изучении еще одного представителя семейства HDLC - протокола LLC2.
Однако сегодня протокол HDLC на выделенных каналах вытеснил протокол «точка-точкам», Point-to-Point Protocol, PPP.
Дело в том, что одна из основных функций протокола HDLC - это восстановление искаженных и утерянных кадров. Действительно, применение протокола HDLC обеспечивает снижение вероятности искажения бита (BER) с 10-3, что характерно для территориальных аналоговых каналов, до 10-9.
Однако сегодня популярны цифровые каналы, которые и без внешних процедур восстановления кадров обладают высоким качеством (величина BER составляет10-8-10-9). Для работы по такому каналу восстановительные функции протокола HDLC не нужны. При передаче по аналоговым выделенным каналам современные модемы сами применяют протоколы семейства HDLC (синхронные модемы - HDLC, а асинхронно-синхронные с асинхронным интерфейсом - LAP-M, который также принадлежит семейству HDLC). Поэтому использование HDLC на уровне маршрутизатора или моста становится неоправданным.
Протокол PPP
Этот протокол разработан группой IETF (Internet Engineering Task Force) как часть стека TCP/IP для передачи кадров информации по последовательным глобальным каналам связи взамен устаревшего протокола SLIP (Serial Line IP). Протокол PPP стал фактическим стандартом для глобальных линий связи при соединении удаленных клиентов с серверами и для образования соединений между маршрутизаторами в корпоративной сети. При разработке протокола PPP за основу был взят формат кадров HDLC и дополнен собственными полями. Поля протокола PPP вложены в поле данных кадра HDLC. Позже были разработаны стандарты, использующие вложение кадра PPP в кадры frame relay и других протоколов глобальных сетей.
Основное отличие РРР от других протоколов канального уровня состоит в том, что он добивается согласованной работы различных устройств с помощью переговорной процедуры, во время которой передаются различные параметры, такие как качество линии, протокол аутентификации и инкапсулируемые протоколы сетевого уровня. Переговорная процедура происходит во время установления соединения.
Протокол РРР основан на четырех принципах: переговорное принятие параметров соединения, многопротокольная поддержка, расширяемость протокола, независимость от глобальных служб.
Переговорное принятие параметров соединения. В корпоративной сети конечные системы часто отличаются размерами буферов для временного хранения пакетов, ограничениями на размер пакета, списком поддерживаемых протоколов сетевого уровня. Физическая линия, связывающая конечные устройства, может варьироваться от низкоскоростной аналоговой линии до высокоскоростной цифровой линии с различными уровнями качества обслуживания.
Чтобы справиться со всеми возможными ситуациями, в протоколе РРР имеется набор стандартных установок, действующих по умолчанию и учитывающих все стандартные конфигурации. При установлении соединения два взаимодействующих устройства для нахождения взаимопонимания пытаются сначала использовать эти установки. Каждый конечный узел описывает свои возможности и требования. Затем на основании этой информации принимаются параметры соединения, устраивающие обе стороны, в которые входят форматы инкапсуляции данных, размеры пакетов, качество линии и процедура аутентификации.
Протокол, в соответствии с которым принимаются параметры соединения, называется протоколом управления связью (Link Control Protocol, LCP). Протокол, который позволяет конечным узлам договориться о том, какие сетевые протоколы будут передаваться в установленном соединении, называется протоколом управления сетевым уровнем (Network Control Protocol, NCP). Внутри одного РРР - соединения могут передаваться потоки данных различных сетевых протоколов.
Одним из важных параметров РРР - соединения является режим аутентификации. Для целей аутентификации РРР предлагает по умолчанию протокол РАР (Password Authentication Protocol), передающий пароль по линии связи в открытом виде, или протокол CHAP (Challenge Handshake Authentication Protocol), не передающий пароль по линии связи и поэтому обеспечивающий большую безопасность сети. Пользователям также разрешается добавлять и новые алгоритмы аутентификации. Дисциплина выбора алгоритмов компрессии заголовка и данных аналогична.
Многопротокольная поддержка - способность протокола РРР поддерживать несколько протоколов сетевого уровня - обусловила распространение РРР как стандарта де-факто. В отличие от протокола SLIP, который может переносить только IP-пакеты, или LAP-B, который может переносить только пакеты Х.25, РРР работает со многими протоколами сетевого уровня, включая IP, Novell IPX, AppleTalk, DECnet, XNS, Banyan VINES и OSI, а также протоколами канального уровня локальной сети. Каждый протокол сетевого уровня конфигурируется отдельно с помощью соответствующего протокола NCP. Под конфигурированием понимается, во-первых, констатация того факта, что данный протокол будет использоваться в текущей сессии РРР, а во-вторых, переговорное утверждение некоторых параметров протокола. Больше всего параметров устанавливается для протокола IP - IP-адрес узла, IP-адрес серверов DNS, использование компрессии заголовка IP-пакета и т. д. Протоколы конфигурирования параметров соответствующего протокола верхнего уровня называются по имени этого протокола с добавлением аббревиатуры СР (Control Protocol), например протокол IPCP, IPXCP и т. п.
Расширяемость протокола. Под расширяемостью понимается как возможность включения новых протоколов в стек РРР, так и возможность использования собственных протоколов пользователей вместо рекомендуемых в РРР по умолчанию. Это позволяет наилучшим образом настроить РРР для каждой конкретной ситуации.
Независимость от глобальных служб. Начальная версия РРР работала только с кадрами HDLC. Теперь в стек РРР добавлены спецификации, позволяющие использовать РРР в любой технологии глобальных сетей, например ISDN, frame relay, Х.25, Sonet и HDLC.
Переговорная процедура протоколов LCP и NCP может и не завершиться соглашением о каком-нибудь параметре. Если, например, один узел предлагает в качестве MTU значение 1000 байт, а другой отвергает это предложение и в свою очередь предлагает значение 1500 байт, которое отвергается первым узлом, то по истечении тайм-аута переговорная процедура может закончиться безрезультатно.
Возникает вопрос - каким образом два устройства, ведущих переговоры по протоколу РРР, узнают о тех параметрах, которые они предлагают своему партнеру? Обычно у реализации протокола РРР есть некоторый набор параметров по умолчанию, которые и используются в переговорах. Тем не менее каждое устройство (и программа, реализующая протокол РРР в операционной системе компьютера) позволяет администратору изменить параметры по умолчанию, а также задать параметры, которые не входят в стандартный набор. Например, IP-адрес для удаленного узла отсутствует в параметрах по умолчанию, но администратор может задать его для сервера удаленного доступа, после чего сервер будет предлагать его удаленному узлу.
Хотя протокол РРР и работает с кадром HDLC, но в нем отсутствуют процедуры контроля кадров и управления потоком протокола HDLC. Поэтому в РРР используется только один тип кадра HDLC - ненумерованный информационный. В поле управления такого кадра всегда содержится величина 03. Для исправления очень редких ошибок, возникающих в канале, необходимы протоколы верхних уровней - TCP, SPX, NetBUEl, NCP и т. п.
Одной из возможностей протокола РРР является использование нескольких физических линий для образования одного логического канала, так называемый транкинг каналов. Эту возможность реализует дополнительный протокол, который носит название MLPPP (Multi Link РРР). Многие производители поддерживают такое свойство в своих маршрутизаторах и серверах удаленного доступа фирменным способом. Использование стандартного способа всегда лучше, так как он гарантирует совместимость оборудования разных производителей.
Общий логический канал может состоять из каналов разной физической природы. Например, один канал может быть образован в телефонной сети, а другой может являться виртуальным коммутируемым каналов сети frame relay.
Использование выделенных линий для построения корпоративной сети
Для связи двух локальных сетей по арендуемому или собственному выделенному каналу обычно используются мосты или маршрутизаторы. Эти устройства нужны для того, чтобы по выделенному каналу пересылались не все кадры, циркулирующие в каждой локальной сети, а только те, которые предназначены для другой локальной сети.
Схема установки моста или маршрутизатора в этом случае однотипна (рис. 6.14). Сначала необходимо решить проблему физического сопряжения выходного порта моста или маршрутизатора с аппаратурой передачи данных, то есть DCE, подключаемой непосредственно к абонентскому окончанию линии. Если канал аналоговый, то это интерфейс с модемом, а если цифровой - то с устройством DSU/CSU. Интерфейс определяется требованиями DCE - это может быть RS-232C для низкоскоростных линий или же RS-449 или V.35 для высокоскоростных каналов типа Т1/Е1. Для канала ТЗ/ЕЗ потребуется наличие интерфейса HSSI.

Рис. 6.14. Соединение сетей с помощью выделенного канала
Некоторые устройства имеют программно настраиваемые последовательные интерфейсы, которые могут работать и как RS-449/V.11, и как RS-449/V.10, и как V.35.
На рис. 6.14 выбрано в качестве примера соединение через цифровой канал Е1, поэтому мост/маршрутизатор использует для подключения к каналу устройство DSU/ CSU с внутренним интерфейсом RS-449 и внешним интерфейсом G.703. Часто крупные маршрутизаторы имеют модули со встроенным интерфейсом G.703, тогда необходимость в устройстве DSU/CSU отпадает. Если же выделенный канал был бы аналоговым, то в качестве DCE был бы необходим модем, поддерживающий режим работы по выделенной линии, причем кроме других различных критериев (скорость, контроль ошибок, компрессия) необходимо учитывать возможность модема работать по предоставленному абонентскому окончанию: 4-проводному или 2-проводному.
После решения проблем физического уровня удаленные мосты готовы к работе. После включения каждый мост начинает передавать все кадры из своей локальной сети в выделенный канал и одновременно (так как практически все выделенные каналы дуплексные) принимать кадры из выделенного канала. На основании проходящего трафика каждый мост строит адресную таблицу и начинает передавать в выделенный канал кадры только тем станциям, которые действительно находятся в другой сети, а также широковещательные кадры и кадры с неизвестными МАС - адресами. Современные удаленные мосты при пересылке кадров локальных сетей упаковывают их в кадры протокола РРР. Переговорная процедура, которую ведут мосты при установлении РРР-соединения, сводится в основном к выбору параметров канального уровня с помощью протокола LPC, а также к взаимной аутентификации (если такая процедура задана в параметрах протокола РРР обоих мостов).
Маршрутизатор после подключения к выделенной линии и локальной сети необходимо конфигурировать. На рис. 6.14 IP-маршрутизаторы связаны по выделенному каналу. Конфигурирование маршрутизаторов в этом случае подобно конфигурированию в локальных сетях. Каждая локальная сеть получает свой IP-адрес с соответствующей маской. Выделенный канал также является отдельной IP-сетью, поэтому можно ему также дать некоторый IP-адрес из диапазона адресов, которым распоряжается администратор корпоративной сети (в данном случае выделенному каналу присвоен адрес сети, состоящей из 2-х узлов, что определяется маской 255.255,255.252). Можно выделенному каналу и не присваивать IP-адрес - такой интерфейс маршрутизатора называется ненумерованным (unnumbered). Маршрутизатор будет нормально работать в обоих случаях. Как и в локальной сети, маршрутизаторам не нужно вручную задавать аппаратные адреса своих непосредственных соседей, так как отсылая пакеты протокола маршрутизации (RIP или OSPF) по выделенному каналу, маршрутизаторы будут их получать без проблем. Протокол ARP на выделенном канале не используется, так как аппаратные адреса на выделенном канале не имеют практического смысла (в кадре РРР есть два адреса - кадр от DCE или от DTE, но маршрутизатор всегда будет получать кадр от DCE).
Как и в локальных сетях, важной характеристикой удаленных мостов/маршрутизаторов является скорость фильтрации и скорость маршрутизации пакетов, которые часто ограничиваются не внутренними возможностями устройства, а скоростью передачи данных по линии. Для устойчивой работы сети скорость маршрутизации устройства должна быть выше, чем средняя скорость межсетевого трафика. При объединении сетей с помощью выделенного канала рекомендуется сначала выяснить характер межсетевого трафика - его среднее значение и пульсацию. Для хорошей передачи пульсаций пропускная способность канала должна быть большей или равной величине пульсаций трафика. Но такой подход приводит к очень нерациональной загрузке канала, так как при коэффициенте пульсаций 50; 1 в среднем будет использоваться только 1/50 пропускной способности канала. Поэтому чаще при выборе канала ориентируются на среднее значение межсетевого трафика. Правда, при этом пульсация будет создавать очередь кадров во внутреннем буфере моста или маршрутизатора, так как канал не может передавать данные с такой высокой скоростью, но очередь обязательно рассосется за конечное время, если среднее значение интенсивности межсетевого трафика меньше средней пропускной способности канала.
Для преодоления ограничений на скорость линии, а также для уменьшения части локального трафика, передаваемого по глобальной линии, в удаленных мостах и маршрутизаторах, работающих на глобальные каналы, используются специальные приемы, отсутствующие в локальных устройствах. Эти приемы не входят в стандарты протоколов, но они реализованы практически во всех устройствах, обслуживающих низкоскоростные каналы, особенно каналы со скоростями в диапазоне от 9600 бит/с до 64 Кбит/с.
К таким приемам относятся технологии сжатия пакетов, спуфинга и сегментации пакетов.
Сжатие пакетов (компрессия). Некоторые производители, используя собственные алгоритмы, обеспечивают коэффициент сжатия до 8:1. Стандартные алгоритмы сжатия, применяемые в модемах, устройствах DSU/CSU, самих мостах и маршрутизаторах, обеспечивают коэффициент сжатия до 4:1. После сжатия данных для передачи требуется существенно меньшая скорость канала.
Спуфинг (spoofing). Эта технология позволяет значительно повысить пропускную способность линий, объединяющих локальные сети, работающие по протоколам с большим количеством широковещательных рассылок. Во многих стеках протоколов для локальных сетей широковещательные рассылки обеспечивают решение задач поиска ресурсов сети. «Спуфинг» означает надувательство, мистификацию. Главной идеей технологии спуфинга является имитация передачи пакета по глобальной сети. Спуфинг используется не только на выделенных каналах, но и на коммутируемых, а также всегда, когда пропускная способность глобальной сети оказывается на границе некоторого минимального уровня.
Рассмотрим технику спуфинга на примере передачи между удаленными сетями пакетов SAP (Service Advertising Protocol - протокол объявления служб) серверами ОС NetWare. Эти пакеты каждый сервер генерирует каждую минуту, чтобы все клиенты сети могли составить правильное представление об имеющихся в сети разделяемых ресурсах - файловых службах, службах печати и т. п. SAP-пакеты распространяются в IPX-пакетах с широковещательным сетевым адресом (ограниченное широковещание). Маршрутизаторы не должны передавать такие пакеты из сети в сеть, но для SAP-пакетов сделано исключение - маршрутизатор, поддерживающий IPX, распространяет его на все порты, кроме того, на который этот пакет поступил (техника, подобная технике split horizon). Это делается для того, чтобы клиенты работали в одинаковых условиях независимо от сети, в которой они находятся. Удаленные мосты передают SAP-пакеты «по долгу службы», так как они имеют широковещательные МАС - адреса.
Таким образом, по выделенной линии может проходить достаточно большое количество SAP-пакетов, которое зависит от количества серверов в каждой из локальных сетей, а также количества служб, о которых объявляет каждый сервер. Если эти пакеты посылаются каким-либо сервером, но не доходят до клиентов, то клиенты не могут воспользоваться службами этого сервера.
Если маршрутизаторы или мосты, объединяющие сети, поддерживают технику спуфинга, то они передают по выделенному каналу не каждый SAP-пакет, а например, только каждый пятый. Интенсивность служебного трафика в выделенном канале при этом уменьшается. Но для того, чтобы клиенты не теряли из списка ресурсов удаленной сети серверы, маршрутизатор/мост имитирует приход этих пакетов по выделенному каналу, посылая SAP-пакеты от своего имени каждую минуту, как это и положено по протоколу. При этом маршрутизатор/мост посылает несколько раз копию реального SAP-пакета, получаемого раз в 5 минут по выделенному каналу. Такую процедуру маршрутизатор/мост осуществляет для каждого сервера удаленной сети, генерирующего SAP-пакеты.
Существует несколько различных реализации техники спуфинга: посылка оригинальных пакетов в глобальный канал происходит по времени или по количеству принятых пакетов, при изменениях в содержимом пакетов. Последний способ достаточно логичен, так как сервер обычно каждый раз повторяет содержимое своего объявления - изменения в составе служб происходят редко. Поэтому, как в алгоритмах маршрутизации типа «изменение связей» достаточно передавать только измененные пакеты, так и для подтверждения нормальной работы достаточно периодически пересылать даже неизмененный пакет (в качестве сообщения HELLO).
Существует достаточно много протоколов, которые пользуются широковещательными рассылками, и пограничный маршрутизатор/мост должен их все учитывать. Только ОС Unix весьма редко работает по этому способу, так как ее основной коммуникационный стек TCP/IP проектировался для низкоскоростных глобальных линий связи. А такие ОС, как NetWare, Windows NT, OS/2, разрабатывались в основном в расчете на локальные сети, поэтому пропускную способность каналов связи не экономили.
В ОС NetWare существуют три основных типа широковещательных межсетевых сообщений - кроме сообщений SAP, необходимо также передавать сообщения протокола маршрутизации RIP, который программные маршрутизаторы, работающие на серверах NetWare, поддерживают по умолчанию, а также специальные сообщения watchdogs (называемые также keep alive), которыми обмениваются сервер и клиент, установившие логическое соединение. Сообщения watchdogs используются в том случае, когда временно в рамках данной логической сессии пользовательские данные не передаются. Чтобы поддержать соединение, клиент каждые 5 минут посылает такие сообщения серверу, говоря, что он «жив». Если сервер не получает таких сообщений в течение 15 минут, то сеанс с данным клиентом прекращается. В интерфейсе NetBIOS (а его используют в качестве программного интерфейса приложения во многих ОС) порождается служебный трафик разрешения имен - запросы NameQuery посылаются (также широковещательным способом) каждые 20 минут, если зарегистрированное ранее имя не проявило себя в течение этого периода времени.
Для реализации анализа технология спуфинга требует пакетов сетевого уровня и выше. Поэтому для мостов реализация спуфинга - не такое обычное дело, как для маршрутизаторов. Мосты, поддерживающие спуфинг, не строят таблицы маршрутизации и не продвигают пакеты на основе сетевых адресов, но разбор заголовков и содержимого пакетов верхних уровней делают. Такие интеллектуальные удаленные мосты выпускает, например, компания Gandalf, хотя недорогие маршрутизаторы постепенно вытесняют мосты и в этой области.
Сегментация пакетов - позволяет разделять большие передаваемые пакеты и передавать их сразу через две телефонные линии. Хотя это и не делает телефонные каналы более эффективными, но все же увеличивает скорость обмена данными почти вдвое.
Выводы
· Выделенные каналы широко используются для образования глобальных связей между удаленными локальными сетями.
· Выделенные каналы делятся на аналоговые и цифровые в зависимости от аппаратуры длительной коммутации. В аналоговых каналах используются FDM-коммутаторы, а в цифровых - tdM. Ненагруженные каналы не проходят через мультиплексоры и коммутаторы и используются чаще всего как абонентские окончания для доступа к глобальным сетям.
· Аналоговые каналы делятся на несколько типов: в зависимости от полосы пропускания - на каналы тональной частоты (3100 Гц) и широкополосные каналы (48 кГц), в зависимости от типа окончания - на каналы с 4-проводным окончанием и каналы с 2-проводным окончанием.
· Для передачи компьютерных данных по аналоговым каналам используются модемы - устройства, относящиеся к типу DCE. Модемы для работы на выделенных каналах бывают следующих типов:
o асинхронные, асинхронно-синхронные и синхронные модемы;
o модемы для 4- и 2-проводных окончаний;
o модемы, работающие только в полудуплексном режиме, и дуплексные модемы;
o модемы, поддерживающие протоколы коррекции ошибок;
o широкополосные модемы и модемы для канала тональной частоты.
· Широкополосные модемы работают только по 4-проводным окончаниям в дуплексном синхронном режиме. Многие модели модемов для тонального канала могут работать в различных режимах, совмещая, например, поддержку асинхронного и синхронного режимов работы, 4- и 2-проводные окончания. Стандарт V.34+ является наиболее гибким и скоростным стандартом для модемов тонального канала, он поддерживает как выделенные, так и коммутируемые 2-проводные окончания.
· Цифровые выделенные каналы образуются первичными сетями двух поколений технологии - PDH и SONET/SDH. Эти технологии существуют в двух вариантах - североамериканском и европейском. Последний является также международным, соответствующим рекомендациям ITU-T. Два варианта технологий PDH несовместимы.
· В цифровых первичных сетях используется иерархия скоростей каналов, с помощью которой строятся магистральные каналы и каналы доступа. Технология PDH поддерживает следующие уровни иерархии каналов: абонентский канал 64 Кбит/с (DS-0), каналы Т1/Е1 (DS-1), каналы Т2/Е2 (DS-2) (редко сдаваемые в аренду) и каналы ТЗ/ЕЗ (DS-3). Скорость DS-4 определена в стандартах ITU-T, но на практике не используется.
· Технология PDH разрабатывалась как асинхронная, поэтому кадры различных скоростей разделяются специальными битами синхронизации. В этом причина основного недостатка каналов этой технологии - для получения доступа к данным одного низкоскоростного абонентского канала необходимо произвести полное демультиплексирование высокоскоростного канала, например ЕЗ, а затем снова выполнить мультиплексирование 480 абонентских каналов в канал ЕЗ. Кроме того, технология PDH не обеспечивает автоматической реакции первичной сети на отказ канала или порта.
· Технология SONET/SDH ориентируется на использование волоконно-оптических кабелей. Эта технология также включает два варианта - североамериканский (SONET) и европейско-международный (SDH), но в данном случае они являются совместимыми.
· Технология SONET/SDH продолжает иерархию скоростей каналов PDH - до 10 Гбит/с. Технология основана на полной синхронизации между каналами и устройствами сети, которая обеспечивается наличием центрального пункта распределения синхронизирующих импульсов для всей сети.
· Каналы иерархии PDH являются входными каналами для сетей технологии SONET/SDH, которая переносит ее по своим магистральным каналам.
Вам также может быть полезна лекция "31. Мероприятия по снижению воздействия вибрации на организм".
· Синхронная передача кадров различного уровня иерархии позволяет получить доступ к данным низкоскоростного пользовательского канала, не выполняя полного демультиплексирования высокоскоростного потока. Техника указателей позволяет определить начало пользовательских подкадров внутри синхронного кадра и считать их или добавить «на лету». Эта техника называется техникой «вставки и удаления» (add and drop) пользовательских данных.
· Сети SONET/SDH обладают встроенной отказоустойчивостью за счет избыточности своих кадров и способности мультиплексоров выполнять реконфигурирование путей следования данных. Основной отказоустойчивой конфигурацией является конфигурация двойных волоконно-оптических колец.
· Внутренние протоколы SONET/SDH обеспечивают мониторинг и управление первичной сетью, в том числе удаленное создание постоянных соединений между абонентами сети.
· Первичные сети SONET/SDH являются основой для большинства телекоммуникационных сетей: телефонных, компьютерных, телексных.
· Для передачи компьютерных данных по выделенным каналам любой природы применяется несколько протоколов канального уровня: SLIP, HDLC и РРР. Протокол РРР в наибольшей степени подходит для современных выделенных каналов, аппаратура которых самостоятельно решает задачу надежной передачи данных. Протокол РРР обеспечивает согласование многих важных параметров канального и сетевого уровня при установлении соединения между узлами.
· Для объединения локальных сетей с помощью выделенных каналов применяются такие DTE, как маршрутизаторы и удаленные мосты. В канале с низкой пропускной способностью маршуртизаторы и мосты используют спуфинг, компрессию и сегментацию данных.























