Курсовая работа: Расчет тепловой схемы котельной
Описание
СОДЕРЖАНИЕ
ВВЕДНИЕ.............................................................................................................................................. 3
1 РАСЧЕТ ЭЛЕМЕНТОВ ТЕПЛОВОЙ СХЕМЫ КОТЕЛЬНОЙ…................................................... 4
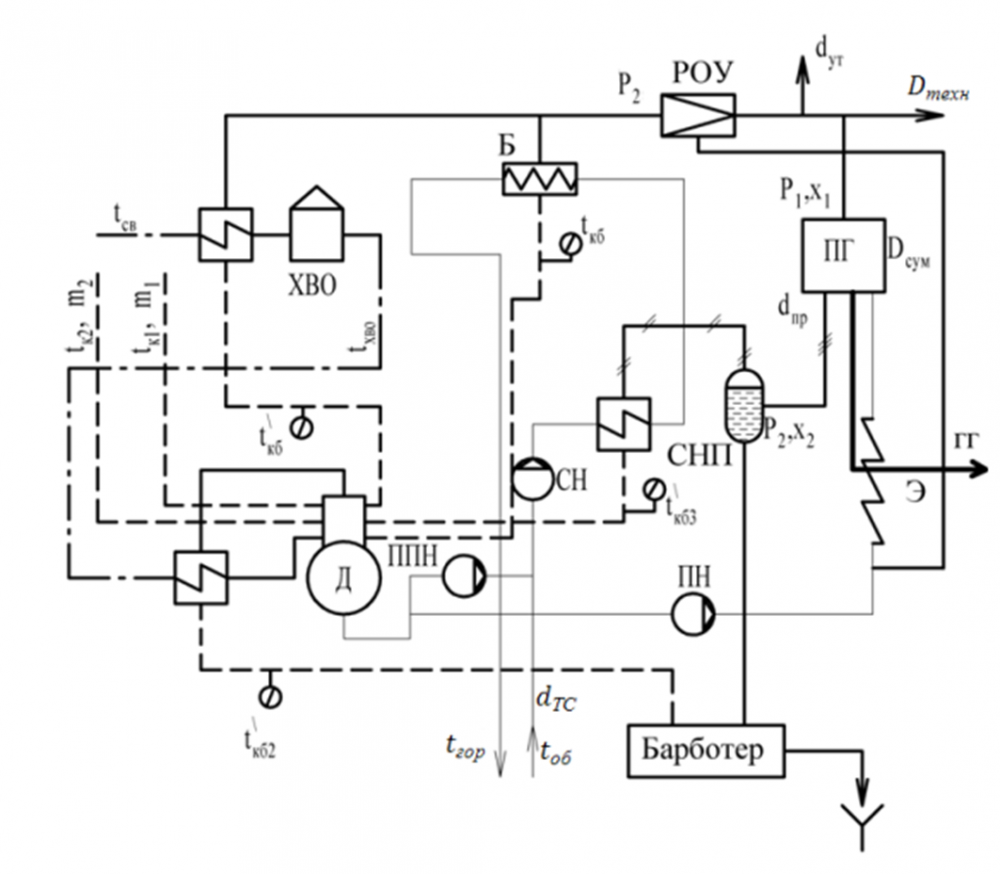
1.2 Описание тепловой схемы…............................................................................................................. 61.4 Расчет подогревателей сетевой воды…............................................................................................ 9
1.5 Определение расхода пара на подогрев сетевой воды и на технологические нужды…........... 12
1.7 Расчет редукционно-охладительной установки (РОУ)…............................................................. 15
1.9 Расчет расхода химически очищенной воды…............................................................................... 20
1.14 Уточненный расчет РОУ…............................................................................................................. 28
2 СОСТАВЛЕНИЕ ТЕПЛОВОГО БАЛАНСА КОТЕЛЬНОЙ.......................................................... 32
3 ОПРЕДЕЛЕНИЕ КОЛИЧЕСТВА КОТЛОАГРЕГАТОВ, УСТА-НАВЛИВАЕМЫХ В
КОТЕЛЬНОЙ….................................................................................................................................... 404 РАСЧЕТ ТЕОРЕТИЧЕСКИХ И ДЕЙСТВИТЕЛЬНЫХ ОБЪЕМОВ ПРОДУКТОВ
СГОРАНИЯ…....................................................................................................................................... 41
5 ОПРЕДЕЛЕНИЕ ЭНТАЛЬПИЙ ПРОДУКТОВ СГОРАНИЯ И ВОЗДУХА…............................ 447 ОПРЕДЕЛЕНИЕ ГОДОВОГО РАСХОДА ТОПЛИВА В ОДНОМ КОТЕЛЬНОМ АГРЕГАТЕ 51
8 ТЕПЛОВОЙ И КОНСТРУКЦИОННЫЙ РАСЧЕТ ЭКОНОМАЙЗЕРА........................................ 53
9 ЗАКЛЮЧЕНИЕ…................................................................................................................................. 56ПРИЛОЖЕНИЕ А….......................................................................................................................... 58
ВВЕДЕНИЕ
Данная работа преследует цели углубленной проработки основных типов тепло- вых схем котельной, подробного расчета заданного варианта тепловой схемы и от- дельных её элементов, составление теплового баланса котлоагрегата на его основе, определение стоимости годового расхода топлива для различных вариантов компо- новки котлоагрегатов.
Тепловая схема во многом определяет экономичность работы котельной. По- дробный расчёт тепловой схемы с составлением его теплового баланса позволяет определить экономические показатели котельной, расхода пара и воды, по которым производится выбор основного и вспомогательного оборудования.
Составление теплового баланса котлоагрегата позволяет оценить его экономич- ность для вариантов с использованием водяного экономайзера и без него.
Цель работы: провести расчет тепловой схемы котельной.
Задачи:
- провести подробный расчет отдельных элементов тепловой схемы котельной;
- составить тепловой баланс котельной и определить количество котлоагрегатов;
- выполнить расчет теоретических и действительных объемов продуктов сгорания и определить их энтальпию;
- составить тепловой баланс котельного агрегата и определить годовой расход топ- лива в нем;
- провести тепловой и конструкционный расчет экономайзера.
РАСЧЕТ ЭЛЕМЕНТОВ ТЕПЛОВОЙ СХЕМЫ КОТЕЛЬНОЙ
Исходные данные
п/п | Наименование | Ед. изм. | Исходные данные |
| 1 | Пар для технологических нужд производства:
| МПа - кг/с | 1,36 0,99 13,31 |
2 | Температура сырой воды, 𝑡св | ºС | 7 |
3 | Давление пара после РОУ, 𝑃2 | МПа | 0,114 |
4 | Сухость пара на выходе из расширителя непрерывной про- дувки, 𝑥2 | - | 0,97 |
5 | Потери пара в котельной в процентах в процентах от 𝐷сум, 𝑑у𝑚 | % | 2,0 |
6 | Расход котловой воды на непрерывную продувку в процентах в процентах от 𝐷сум, 𝑑пр | % | 1,5 |
7 | Расход тепла на подогрев сетевой воды, 𝑄с = 𝑄б | МВт (кДж/с) | 14,5 |
8 | Температура горячей воды на выходе из сетевых подогревате- лей, 𝑡гор | ºC | 89 |
9 | Температура воды в обратной линии теплосети, 𝑡об | ºС | 44 |
10 | Температура воды перед и после ХВО, 𝑡ХВО | ºС | 29 |
11 | Температура конденсата на выходе из бойлера, 𝑡кб | ºС | 90 |
12 | Температура конденсата после пароводяного подогревателя сырой воды, 𝑡′кб2 | ºС | 75 |
13 | Температура конденсата после пароводяного подогревателя сырой воды, 𝑡′кб3 | ºС | 80 |
14 | Потери воды в тепловой сети в процентах от Wб, 𝑑ТС | % | 2,5 |
15 | 𝑚1 - возврат конденсата от потребителя в процентах | % | 25 |
16 | 𝑚2 - возврат конденсата от потребителя в процентах | % | 55 |
17 | Температура продуктов горения перед экономайзером, 𝑡ух1 | ºС | 290 |
18 | Температура продуктов горения за экономайзером, 𝑡ух2 | ºС | 150 |
19 | Топливо | Каменный уголь | |
20 | Величина присоса воздуха в газоходе экономайзера, ∆αэ | 0,10 | |
21 | Коэффициент избытка воздуха перед экономайзером, αm | 1,5 | |
22 | Коэффициент теплопередачи в экономайзере, Кэ | кВт/м2*К | 0,0210 |

Рисунок 1 - Тепловая схема котельной
all_at_700
















