Главная » Учебные материалы » Теория механизмов и машин (ТММ) » Остальные учебные работы » МГТУ им. Н.Э.Баумана » 5 семестр » Номер 126 » Вариант В » 126В - Проектирование и исследование механизмов упаковочного автомата
Для студентов МГТУ им. Н.Э.Баумана по предмету Теория механизмов и машин (ТММ)126В - Проектирование и исследование механизмов упаковочного автомата126В - Проектирование и исследование механизмов упаковочного автомата
5,0054
2021-09-03СтудИзба

Другое 126: 126В - Проектирование и исследование механизмов упаковочного автомата вариант В

-61%

Описание

Реферат
Расчетно-пояснительная записка к курсовому проекту «Проектирование и исследование механизмов упаковочного автомата»содержит 52 страницы машинописного текста, 25 рисунков, 8 таблиц. В расчетно-пояснительной записке приведено проектирование основного механизма упаковочного автомата, определение закона движения звена приведения, расчет дополнительной маховой массыс учетом заданного коэффициента неравномерности вращения кривошипа, кинетостатический силовой расчет основного механизма, проектирование цилиндрической эвольвентной зубчатой передачи, проектирование двухрядного планетарного редуктора, проектирование кулачкового механизма с силовым замыканием высшей пары.
1 ТЕХНИЧЕСКОЕ ЗАДАНИЕ
1.1 Описание работы механизма

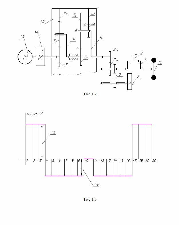
Автомат, кинематическая схема которого представлена на рис.1.1, предназначен для горизонтального и вертикального перемещений упакованных изделий в автоматизированном технологическом комплексе. Коленчатый вал 1 приводится в движение от электродвигателя 13 через муфту 14, планетарный редуктор 15, прямозубую зубчатую передачу (число зубьев колес Z16,Z17) и цепную передачу 7, передаточное число которой равно единице. На коленчатом валу 1 установлен маховик 18. Рычажный механизм шестизвенный кулисный механизм, предназначенный для горизонтального перемещения изделия И, состоит из кривошипа (коленчатого вала) 1, шатуна (кулисного камня) 2, кулисы 3, шатуна 4 и ползуна 5. При рабочем ходе механизма преодолевается сила трения F5Т между ползуном 5, перемещающим изделие И, и направляющими стойки 6. Во время вспомогательного хода (в. x.) ползуна 5 происходит вертикальное перемещение изделия И при помощи ползуна 12 на величину HL . Ползун 12 через шатун 11 связан с толкателем 10 кулачкового механизма, состоящего из кулачка 8 и роликового толкателя 10. Допускаемый угол давления в кулачковом механизме =30O . Закон изменения ускорения толкателя в зависимости от угла поворота кулачка показан на рис.1.2.

Файлы условия, демо

Характеристики учебной работы

Учебное заведение
Семестр
Номер задания
Вариант
Просмотров
246
Размер
1,74 Mb

Список файлов

Проект №126В (Проектирование и исследование механизмов упаковочного автомата)
Capture.JPG
Лист 1.pdf
Лист 2.pdf
Лист 3.pdf
Лист 4.pdf
РПЗ.pdf
Картинка-подпись
Друзья, спасибо за доверие! Если вам понравилась работа – поставьте 5⭐ и напишите отзыв. Это поможет другим студентам, а мне даст силы делать ещё больше качественных материалов для вас 🔥

Комментарии

Нет комментариев
Стань первым, кто что-нибудь напишет!
Поделитесь ссылкой:
Цена: 999 390 руб.
Расширенная гарантия +3 недели гарантии, +10% цены
Рейтинг покупателей
5 из 5
Поделитесь ссылкой:
Сопутствующие материалы

Подобрали для Вас услуги

Подобрали для Вас услуги

-57%
Свежие статьи
Популярно сейчас
Почему делать на заказ в разы дороже, чем купить готовую учебную работу на СтудИзбе? Наши учебные работы продаются каждый год, тогда как большинство заказов выполняются с нуля. Найдите подходящий учебный материал на СтудИзбе!
Ответы на популярные вопросы
Да! Наши авторы собирают и выкладывают те работы, которые сдаются в Вашем учебном заведении ежегодно и уже проверены преподавателями.
Да! У нас любой человек может выложить любую учебную работу и зарабатывать на её продажах! Но каждый учебный материал публикуется только после тщательной проверки администрацией.
Вернём деньги! А если быть более точными, то автору даётся немного времени на исправление, а если не исправит или выйдет время, то вернём деньги в полном объёме!
Да! На равне с готовыми студенческими работами у нас продаются услуги. Цены на услуги видны сразу, то есть Вам нужно только указать параметры и сразу можно оплачивать.
Отзывы студентов
Ставлю 10/10
Все нравится, очень удобный сайт, помогает в учебе. Кроме этого, можно заработать самому, выставляя готовые учебные материалы на продажу здесь. Рейтинги и отзывы на преподавателей очень помогают сориентироваться в начале нового семестра. Спасибо за такую функцию. Ставлю максимальную оценку.
Лучшая платформа для успешной сдачи сессии
Познакомился со СтудИзбой благодаря своему другу, очень нравится интерфейс, количество доступных файлов, цена, в общем, все прекрасно. Даже сам продаю какие-то свои работы.
Студизба ван лав ❤
Очень офигенный сайт для студентов. Много полезных учебных материалов. Пользуюсь студизбой с октября 2021 года. Серьёзных нареканий нет. Хотелось бы, что бы ввели подписочную модель и сделали материалы дешевле 300 рублей в рамках подписки бесплатными.
Отличный сайт
Лично меня всё устраивает - и покупка, и продажа; и цены, и возможность предпросмотра куска файла, и обилие бесплатных файлов (в подборках по авторам, читай, ВУЗам и факультетам). Есть определённые баги, но всё решаемо, да и администраторы реагируют в течение суток.
Маленький отзыв о большом помощнике!
Студизба спасает в те моменты, когда сроки горят, а работ накопилось достаточно. Довольно удобный сайт с простой навигацией и огромным количеством материалов.
Студ. Изба как крупнейший сборник работ для студентов
Тут дофига бывает всего полезного. Печально, что бывают предметы по которым даже одного бесплатного решения нет, но это скорее вопрос к студентам. В остальном всё здорово.
Спасательный островок
Если уже не успеваешь разобраться или застрял на каком-то задание поможет тебе быстро и недорого решить твою проблему.
Всё и так отлично
Всё очень удобно. Особенно круто, что есть система бонусов и можно выводить остатки денег. Очень много качественных бесплатных файлов.
Отзыв о системе "Студизба"
Отличная платформа для распространения работ, востребованных студентами. Хорошо налаженная и качественная работа сайта, огромная база заданий и аудитория.
Отличный помощник
Отличный сайт с кучей полезных файлов, позволяющий найти много методичек / учебников / отзывов о вузах и преподователях.
Отлично помогает студентам в любой момент для решения трудных и незамедлительных задач
Хотелось бы больше конкретной информации о преподавателях. А так в принципе хороший сайт, всегда им пользуюсь и ни разу не было желания прекратить. Хороший сайт для помощи студентам, удобный и приятный интерфейс. Из недостатков можно выделить только отсутствия небольшого количества файлов.
Спасибо за шикарный сайт
Великолепный сайт на котором студент за не большие деньги может найти помощь с дз, проектами курсовыми, лабораторными, а также узнать отзывы на преподавателей и бесплатно скачать пособия.
Популярные преподаватели
Добавляйте материалы
и зарабатывайте!
Продажи идут автоматически
6822
Авторов
на СтудИзбе
276
Средний доход
с одного платного файла
Обучение Подробнее
{user_main_secret_data}