Для студентов МГТУ им. Н.Э.Баумана по предмету Технология конструкционных материалов (ТКМ)Разработка технологического маршрута обработки детали “Шкив коленчатого вала”Разработка технологического маршрута обработки детали “Шкив коленчатого вала”
5,0053
2024-03-222024-03-22СтудИзба
ДЗ 2: Разработка технологического маршрута обработки детали “Шкив коленчатого вала” вариант 5
Описание
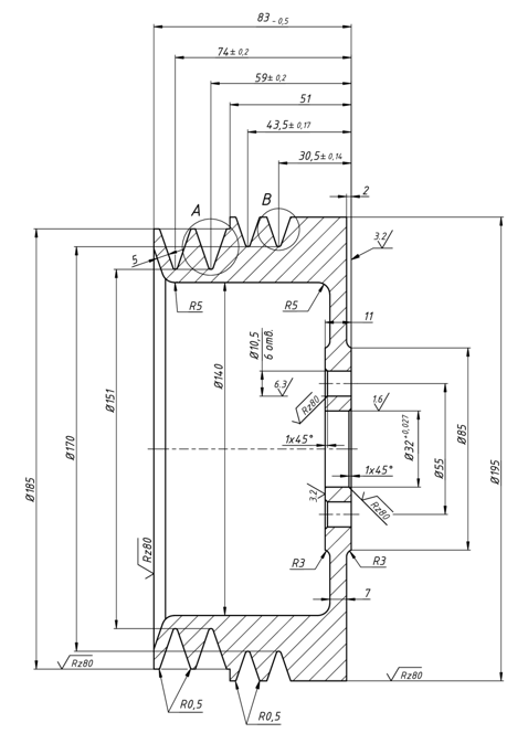
По заданному чертежу детали необходимо изобразить форму исходной заготовки перед механообработкой. Изучить техническую документацию, объем выпуска и особенности материала, из которого изготовлена деталь. Разработать примерный технологический маршрут изготовления детали из принятой заготовки, выбор формы которой зависит от рационального и технически обоснованного варианта получения изделия.
Выполнена отработка на технологичность, посчитан КИМ, разработан литейный комплект
Выполнена отработка на технологичность, посчитан КИМ, разработан литейный комплектХарактеристики домашнего задания
Учебное заведение
Номер задания
Вариант
Просмотров
86
Качество
Идеальное компьютерное
Размер
1,25 Mb
Список файлов
DZ2_5var.docx
МГТУ им. Н.Э.Баумана



















