Для студентов МГТУ им. Н.Э.Баумана по предмету Проектирование технологического оборудованияРК3 ПТО (Пример условия и ответов)РК3 ПТО (Пример условия и ответов)
5,00518
2022-06-032024-09-06СтудИзба
Ответы к контрольной работе 3: РК3 ПТО (Пример условия и ответов)
Бестселлер
-40%
Описание
Не только копировать, а нужно понимать!!!
![]()

Задача 1
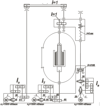
Условие. В установке выращивания монокристалла вместо вышедшей из строя волновой передачи устанавливается новая передача из запасного комплекта. Амплитудные значения угловой погрешности запасных передач распределяются по нормальному закону с параметрами: m = 0,5 угл.мин, s = 1,2 угл.мин. Определить ожидаемую предельную погрешность перемещения затравки, принимая во внимание, что угловые погрешности зубчатых передач Djзуб.=10 угл.мин, а угловые погрешности червячных передач Dj2=12 угл.мин, погрешностью винтовой передачи пренебречь. Затравка перемещается на 3 мм за 29 мин.
Характеристики ответов (шпаргалок) к КР
Учебное заведение
Семестр
Номер задания
Просмотров
169
Качество
Фото рукописных листов
Размер
18,82 Mb
Список файлов
3
Билет 22 под вопросом но вроде 10 баллов
UX5I4ljJ_HU.jpg
dJAoa6Ze-9U.jpg
hgs4tAvEP98.jpg
Билет 24
DSC_0235.jpg
Билет 2
Тест 3 вариант 2 Иванова.doc
Билет 5
РК Валера (2 вариант).doc
Билет 34 не написано
DSC_0159.jpg
DSC_0160.jpg
Билет 45
Для Рубцова КР3-2.docx
решение билет 45 copy.jpg
решение билет 45.jpg
Неразобранные РК
3
3-1.jpg
3-2.jpg
Тест
mecm_3-08.doc
РК Валера (2 вариант).doc
РК Валера.doc
Тест 3 вариант 2 Иванова.doc
Тест 4 вариант 28 Иванова.doc
Фрагмент.bak

Привет всем! Я автор на Студизбе. Я надеюсь что, не только дам Вам файлы с ответом но и знание. Не только копировать, а нужно понимать! Вставьте 5 звезд и позитивные комментарии сразу дам Вам подарок