Для студентов по предмету Механика жидкости и газа (МЖГ или Гидравлика)Трактор имеет механизм поворота, состоящий из шарнирно сочлененных передней П и задней 3 полурам, а также гидропривода поворота, упрощенная схема котоТрактор имеет механизм поворота, состоящий из шарнирно сочлененных передней П и задней 3 полурам, а также гидропривода поворота, упрощенная схема кото
5,00518049
2022-08-222024-09-20СтудИзба
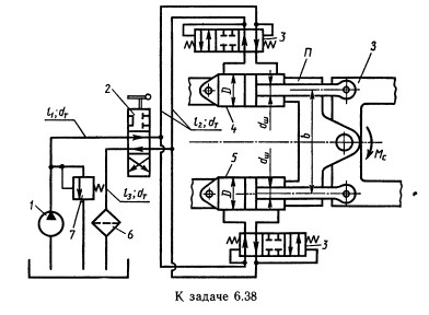
Трактор имеет механизм поворота, состоящий из шарнирно сочлененных передней П и задней 3 полурам, а также гидропривода поворота, упрощенная схема которого приведена на рисунке. Рабочая жидкость подается насосом 1 через трехпозиционный распределитель
Описание
Трактор имеет механизм поворота, состоящий из шарнирно сочлененных передней П и задней 3 полурам, а также гидропривода поворота, упрощенная схема которого приведена на рисунке. Рабочая жидкость подается насосом 1 через трехпозиционный распределитель 2 и клапанные коробки 3 в гидроцилиндры 4 и 5. Гидравлическая система имеет также фильтр 6 и предохранительный клапан 7. При положении распределителя, изображенном на рисунке, в правую полость гидроцилиндра 4 от насоса поступает жидкость, а левая полость соединена со сливным трубопроводом и шток гидроцилиндра 4 движется влево. Шток гидроцилиндра 5 при этом движется вправо. Таким образом осуществляется поворот трактора. Определить мощность, потребляемую насосом, если к. п. д. 0,7; момент сопротивления повороту Мс = 125 Н*м. Задачу решить при b = 0,5 м; l1 = 1,4 м; l2 = 1,2 м; l3=1 м; D = 90 мм; dш = 40 мм; dт=12 мм; V = 0,5 Ст; р = 900 кг/м3; рабочий объем насоса V = 46 см3; частота вращения насоса n = 1800 об/мин; объемннй к. п. д. = 0,85 при Рн = 3 МПа; зквивалентная длина для распределителя lp = 200 dт; для фильтра lф = 400 dт. Коэффициент сопротивления клапанной коробки ξ = 15.
Указания:
1. Задача решается графоаналитическим методом.
2. При расчете принять, что силы на штоках гидроцилиндров одинаковы.![]()
Указания:
1. Задача решается графоаналитическим методом.
2. При расчете принять, что силы на штоках гидроцилиндров одинаковы.

Характеристики решённой задачи
Номер задания
Вариант
Программы
Теги
Просмотров
16
Качество
Идеальное компьютерное
Размер
1,07 Mb
Список файлов
6.38.xmcd
