Для студентов МГТУ им. Н.Э.Баумана по предмету ФизикаРасчет вакуумных систем технологического оборудованияРасчет вакуумных систем технологического оборудования
5,0056
2022-05-312024-09-06СтудИзба
ДЗ: Расчет вакуумных систем технологического оборудования вариант 69
-44%
Описание
Не только копировать, а нужно понимать!
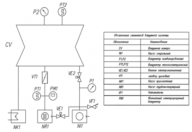
- Тип установки: МЛЭ
- Объем рабочей камеры: V=0.4 м3
- Площадь непрогреваемых деталей: Fi = 0.2 м2
- Площадь прогреваемой поверхности стекла: Fj =0.003 м2
- Масса прогреваемых катодов, испарит: mk = 0.006 кг
- Рабочий вакуум: 5.10-9 Па
- Характер производства: индивидуальое
Выполнить:
1. Выбрать и начертить принципиальную вакуумную схему установки, эквивалентные схемы откачки.
2. Провести расчет вакуумной системы.
3. Разработать циклограмму работы вакуумной системы (последовательность вкл/выкл насосов, клапанов, затворов).
4. Построить график зависимости давления от времени.

Характеристики домашнего задания
Предмет
Учебное заведение
Семестр
Вариант
Программы
Теги
Просмотров
76
Качество
Идеальное компьютерное
Размер
391,65 Kb
Список файлов
2.docx

Привет всем! Я автор на Студизбе. Я надеюсь что, не только дам Вам файлы с ответом но и знание. Не только копировать, а нужно понимать! Вставьте 5 звезд и позитивные комментарии сразу дам Вам подарок