Для студентов МГТУ им. Н.Э.Баумана по предмету Электротехника (ЭлТех)Расчет сложных линейных цепей постоянного тока - вариант 55Расчет сложных линейных цепей постоянного тока - вариант 55
4,94572
2023-03-032023-03-03СтудИзба
ДЗ 1: Расчет сложных линейных цепей постоянного тока - вариант 55 вариант 55
Описание
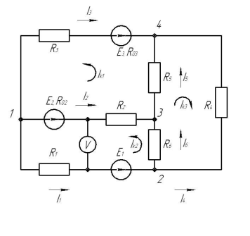
В файле представлено решение первое части первого домашнего задания, в соответствии с вариантом 55, со всеми графиками и схемами. Фото из мультисима присутствуют.
![]()

Характеристики домашнего задания
Предмет
Учебное заведение
Семестр
Номер задания
Вариант
Просмотров
28
Размер
1,05 Mb
Список файлов
Домашнее задание 1 (1).pdf
Комментарии
Нет комментариев
Стань первым, кто что-нибудь напишет!
МГТУ им. Н.Э.Баумана


















