Для студентов по предмету ЭлектроснабжениеРасчёт отклонения напряжения в узле СЭСРасчёт отклонения напряжения в узле СЭС
5,0053267
2024-12-312024-12-31СтудИзба
ДЗ: Расчёт отклонения напряжения в узле СЭС
Описание
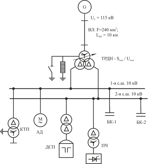
В приведенной на рисунке системе электроснабжения и заданных исходных данных определить установившееся отклонение напряжения на I-й секции шин 10 кВ ГПП
Таблица 1
Исходные данные:
Окончание таблицы 1

Таблица 1
Исходные данные:
Система | Тр-тр ГПП | КТП | Асинхр. электродвигатели | |||||||
UC, кВ | Sт.ном, МВ∙А | UКВН, % | Sт.ном, МВ∙А | Кол во | КЗТ | | Рном, МВт | КПД, от.ед | Киа | Соsφ |
115 | 25 | 10,5 | 1,6 | 7 | 0,7 | 0,8 | 3 | 0,95 | 0,7 | 0,8 |
Окончание таблицы 1
ДСП | Преобразователи | Мощность БК, Мвар | |||
Sт.ном, МВ∙А | Соsφ | Sт.п.ном, МВ∙А | Соsφ | БК1 | БК2 |
8 | 0,8 | 2 | 0,7 | 2 | 5 |
Характеристики домашнего задания
Предмет
Просмотров
1
Качество
Идеальное компьютерное
Размер
530,96 Kb
Список файлов
Primer_1._Raschet_otkloneniya_napryazheniya_v_uzle_SES_s_utochnennoy_nagruz.docx

Если нужен другой вариант работы или отдельная задача из любой работы, пишите в комментарии