Для студентов СПбГАУ по предмету Электрические машиныИсследования трёхфазного трансформатора. Опыт короткого замыканияИсследования трёхфазного трансформатора. Опыт короткого замыкания
5,0053350
2025-03-152025-03-15СтудИзба
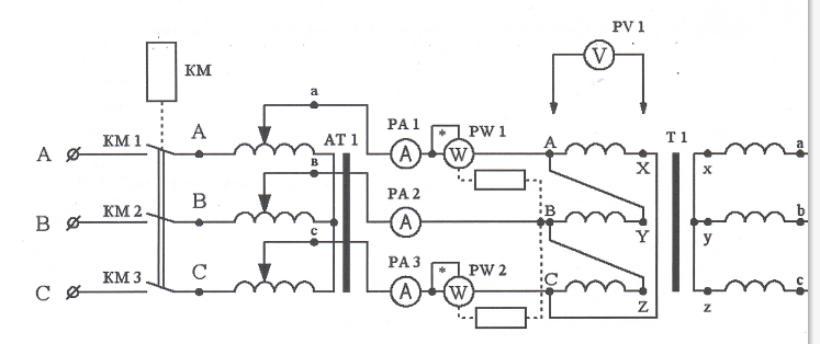
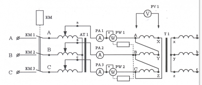
Лабораторная работа: Исследования трёхфазного трансформатора. Опыт короткого замыкания
Описание
Характеристики лабораторной работы
Предмет
Учебное заведение
Просмотров
1
Качество
Скан рукописных листов
Размер
11,18 Mb
Список файлов
lr2.pdf

Если нужен другой вариант работы или отдельная задача из любой работы, пишите в комментарии