1631124715-0a3bd39a6c28aa899fa452e670e4dc1f (848589)
Текст из файла
ФЕДЕРАЛЬНОЕ ГОСУДАРСТВЕННОЕ АВТОНОМНОЕ ОБРАЗОВАТЕЛЬНОЕ УЧРЕЖДЕНИЕ ВЫСШЕГО ОБРАЗОВАНИЯ «НОВОСИБИРСКИЙ НАЦИОНАЛЬНЫЙ ИССЛЕДОВАТЕЛЬСКИЙ ГОСУДАРСТВЕННЫЙ УНИВЕРСИТЕТ».
Физический факультет
Экология
РЕФЕРАТ
Тема: Производство продуктов питания и воды и методы их очистки.
4 курс, группа 15315
Выполнила:
Спирёва Дарья Вадимовна
Группа:
15315, ФФ НГУ
Проверил:
_____/Аржанников Андрей Васильевич
Новосибирск, 2019 г.
Оглавление
1.Введение………………………………………………………………………. 3
2. Пищевая промышленность…………………………………………………...4
2.1. Отрасли пищевой промышленности…………………………………….4
2.2. Приготовление и упаковка товаров на примере консервированных продуктов и молочной промышленности………………………………………6
2.3. Загрязнение пищевых продуктов……………………………………….10
2.4. Методы обработки продуктов питания……………………………..….12
2.4.1. Искусственное копчение…………………………………………..12
2.4.2. Диэлектрический нагрев…………………………………………..15
2.4.3. Обработка радиоактивным излучением или радуризация………17
3. Производство воды и методы ее очистки……………………………………18
3.1. Использование воды в промышленности, быту и сельском хозяйстве.18
3.2. Основные источники загрязнения воды…………………………………20
3.3. Классификация способов и методов очистки воды……………………..21
3.3.1. Физические методы очистки воды………………………………...21
3.3.2. Химические методы очистки воды………………………………..25
3.3.3. Физико-химические методы очистки воды, обратный осмос……27
3.3.4. Биологические методы очистки воды…………………………….29
4.Заключение……………………………………………………………………..31
5.Список литературы.……………………………………………………………32
1.Введение
На сегодняшний день пищевая промышленность является одной из крупнейших отраслей народного хозяйства, потому как пища для человека есть в первую очередь жизнь. Но мы едим не для того, чтобы просто выжить, нам так же важно чтобы продукция была качественной, поэтому главной задачей промышленности является удовлетворение потребностей людей в пищевых продуктах высокого качества и разнообразного ассортимента. Решение этой задачи заключается в повышенной эффективности производства, ускорения научно-технического прогресса, роста производительности труда, совершенствования труда и производства.
Пищевые продукты относятся к категории товаров, качество и безопасность которых изменяется во времени – они обладают способностью быстро портиться.
Интенсивное развитие сельского хозяйства и промышленности привело к увеличению вредных для человека выбросов во внешнюю среду: переработанные продукты, жидкие и газообразные технические отходы в настоящее время в сельском хозяйстве используют сотни различных пестицидов химического и биологического происхождения. Многие из них попадают в продовольственное сырье, а затем и в продукты питания. На сегодняшний день современная промышленность бесспорно выигрывает в количестве, но сильно проигрывает в качестве.
Так же в производстве человеческих нужд, не нужно забывать о воде. Вода – это основа нашей жизни, без нее невозможно наше существование, ни развитие человечества в целом. Человек не только потребляет пресную воду в больших количествах, но и использует ее в больших количествах для содержания сельского хозяйства и обеспечения различных бытовых нужд. Не обходится ни одно производственное предприятие без воды, так как она необходима для изготовления продуктов питания. Вода покрывает более 70% поверхности земли и составляет около 1/4400 от общей массы планеты, но при этом на долю пресной приходится менее 3% от общего ее количества.
Но с ростом населения, растет человеческая деятельность, следовательно, сокращаются запасы пресной воды за счет загрязнения отходами производства. Основными источниками загрязнения и в то же время основными потребителями подготовленной воды являются промышленность, сельское хозяйство и бытовое хозяйство. Поэтому на сегодняшний день есть множество способов, позволяющих очищать воду от примесей, химикатов и грязи, для того, чтобы безопасно ее использовать в жизни людей.
2. Пищевая промышленность.
2.1. Отрасли пищевой промышленности.
Пищевая промышленность — это основная перерабатывающая отрасль в составе арго-промышленного комплекса (АПК). Пищевая промышленность включает в себя свыше 20 отраслей. На территориальную организацию этой отрасли сильно влияет сырьевой и потребительский факторы. По характеру используемого сырья и принципам размещения отрасли пищевой промышленности могут быть объединены в следующие три группы:
Отрасли, ориентированные на источники сырья — сахарная, маслосыродельная, молочноконсервная, масложировая, плодоовощная, рыбоконсервная, спиртовая, крахмально-паточная и другие. При размещении этих отраслей учитывают затраты сырья на единицу готовой продукции. Как правило, эти отрасли ориентируются на необработанное сырье, и на предприятиях этих отраслей идет высокий его расход (например, при производстве сахара отходы сахарной свеклы составляют 85 %). К тому же многие виды сырья не подлежат длительной транспортировке и хранению. Например, расходы сахарной свеклы на 1 тонну сахара составляют 5-7 т. Кроме того, сахарная свекла теряет в качестве при длительном хранении или дальних перевозках. По этой причине места производства сахара (песка) территориально совпадают с районами развитого свеклосеяния: Центрально-Черноземный, Северо-Кавказский, Поволжский районы, юг Центрального района, юг Сибири и Дальнего Востока.
Отрасли, тяготеющие к местам потребления готовой продукции, — хлебопекарная, пивоваренная, кондитерская, сахарорафинадная, макаронная и другие. Предприятия этих отраслей, как правило, используют сырье, уже прошедшее первичную переработку или производят скоропортящиеся продукты, поэтому их размещают вблизи населенных пунктов.
Отрасли, ориентирующиеся как на сырье, так и на потребителя. Это мясная, молочная и мукомольная отрасли.
Мясная промышленность, самая крупная отрасль пищевой индустрии, производит мясо, колбасные изделия, мясные консервы и другие мясные продукты. К базам сырья (районы развитого животноводства) тяготеют предприятия, специализированные на убое скота (поскольку живой скот перевозить на большие расстояния неэффективно), замораживании мяса, производстве мясных консервов. Основные районы по этому виду производств — Северо-Кавказский, Уральский, Поволжский, Центрально-Черноземный и Западно-Сибирский. В местах потребления (в основном крупные промышленные центры) размещаются предприятия, специализированные на производстве парного мяса, колбас и других мясных изделий. Их производство имеется во всех районах, но в особо крупных размерах — в городах Москва, Санкт-Петербург, Нижний Новгород, Самара, Новосибирск, Ростов-на-Дону и др.
Важной отраслью пищевой промышленности является рыбная, которая отличается особенностью сырьевой базы и технологических процессов. Первичная обработка улова рыбы осуществляется в открытом море на крупных плавучих рыбозаводах, а затем на рыбоперерабатывающих предприятиях, расположенных на берегу. Мировая добыча рыбы и морепродуктов достигает 130 млн т в год, из которых 4/5 приходится на моря и океаны, а 1/5 на пресные водоемы. Большую часть производства пищевой рыбной продукции дают Дальневосточный (Приморский край, Сахалинская и Камчатская область) и Северный (Мурманская и Архангельская область) районы и Калининградская область; плодоовощных консервов - Северный Кавказ (Краснодарский и Ставропольский края, Ростовская область — более 40% производства страны), Центрально-Черноземный и Поволжский районы.
С другой стороны, пищевая промышленность зависит от тяжелой промышленности, поставляющей современное оборудование топливо, электроэнергию, химикаты и т.д.
По современной классификации пищевая промышленность делится на:
1.Пищевкусовая промышленность: сахарная, мукомольно – крупяная, хлебопекарная, кондитерская, макаронная, маслобойно – жировая, парфюмерно – косметическая, спиртовая, ликеро – водочная, винодельческая, пивоваренная, производство безалкогольных напитков, дрожжевая, крахмало – паточная, плодоовощная, соляная, чайная, табачно – махорочная, производство пищевых концентратов, прочие отрасли пищевкусовой промышленности.
2.Мясная и молочная промышленность: мясная, маслосыродельная и молочная, производство молочных консервов.
3.Рыбная промышленность: рыбная, производство рыбных консервов.
2.2. Приготовление и упаковка товаров на примере консервированных продуктов и молочной промышленности.
Приготовление и упаковка пищевых продуктов включают много различных процессов, большая часть из которых требует нагрева или охлаждения продукции. Так же, технология изготовления продукции пищевой промышленности в большинстве случаев тесно связана с упаковкой (например, при производстве молока или консервированных продуктов), поэтому рассмотрим подробно как происходит приготовление и упаковка пищевых продуктов.
Определить размер энергопотребления в пищевой промышленности достаточно трудно, потому как сюда входит много разнообразных процессов. Кроме того, до настоящего времени вопросы энергоиспользования в этой отрасли считались несущественными. В США в 1971 г. было подсчитано, что пищевая промышленность потребляет 900 ПДж. В Нидерландах пищевая промышленность была поставлена на четвертое место среди энергоемких отраслей, так как ее доля в общем потреблении энергии в промышленности составляет 9%. В Великобритании, по статистике, к пищевой промышленности относится производство продуктов питания, напитков и табачных изделий, причем энергопотребление в этой отрасли в 4 раза выше, чем в Нидерландах.
Рассмотрим две специфические области пищевой промышленности: производство консервированных продуктов и молочную промышленность. При консервировании особый интерес представляют технология нагрева и стерилизация. В молочной промышленности расходуется значительное количество энергии, а именно на подготовку тары для молока, а также для обработки самого молока. Энергии отрасли выделены потому, что в них интенсивно используются вода и пар, так же имеются значительные стоки, имеющие различную степень загрязнения. Очень важно в пищевой промышленности сохранять воду, особенно на пивоваренных заводах, заводах безалкогольных напитков и на молокозаводах. Вода на таких предприятиях становится таким же важным ресурсом, как и энергия, из-за роста цены на нее. К увенчивающейся стоимости воды нужно прибавить еще и усилия по обработке стоков в соответствии с действующим законодательством о защите окружающей среды. На любом заводе можно свести количество стоков к минимуму. Предотвращение ненужной утечки воды – такая же важная мера, как и циркуляция воды для охлаждения, нагрева и промывки продукции.
Процесс консервирования продуктов, в частности фруктов и овощей, представлен на рис.1. Стоит заметить, что данный процесс достаточно энергоемкий. Также, как и в других процессах, поддержание необходимой температуры является здесь основной целью для исключения перегрева, связанного непосредственно с потерей энергии. На расход энергии влияет состояние теплоизоляции установки, а также организация процесса нагрева. Наиболее желательно, там, где возможно, использовать непрерывный, а не периодический процесс. Так, например, при стерилизации этот непрерывный процесс более приемлем, чем при варке. В производстве консервированных продуктов часто пренебрегают регулированием температуры; что приводит к перерасходу энергии. Стерилизация молока происходит путем переноса теплоты от тары к содержимому путем варки. Например, обработка молока в течение 1. мин при температуре 120 °С уничтожает бактерии. Варка продуктов до и после консервирования — один из наиболее энергоемких процессов в пищевой промышленности; на консервных заводах на него расходуется 1/2 общего потребления теплоты.
|
|
| Рис.1. Структурная схема процесса консервирования пищевых продуктов |
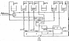
Молоко разливают по бутылкам, поэтому необходимо бутылки перед использованием обработать. Энергетически экономнее всего будет использовать систему с электрическим тепловым насосом. Упрощенная схема тепло- и водо-утилизационной установки приводится на рис. 2.
Для утилизации теплоты из бака с моющим раствором на конечной стадии используется обычный теплообменник: эта теплота используется для повышения температуры воды для предварительной мойки. Для предварительной мойки используется также часть, воды из бака окончательной мойки (30 °С), а также вода, которая переливается из бака с моющим раствором на конечной стадии (45 °С). При этом используется система фильтрации добавляемой воды для предварительной мойки.
После использования некоторого количества теплоты моющего раствора на конечной стадии для нагрева воды, на стадии предварительной мойки этот раствор проходит через испаритель теплового насоса, прежде чем снова возвратится на стадию окончательной мойки и в баки при температуре 30 °С. Часть этого потока отбирается, фильтруется и охлаждается до 12—15°С во втором испарителе и затем используется для окончательной мойки.
Образовавшиеся за счет утилизированной в испарителях теплоты, пары хладагента сжимаются в компрессоре и направляются при более высокой температуре в конденсатор для нагрева воды из первого бака с моющим раствором с 55 до 65 °С, а также во второй конденсатор, где вода, предназначенная для высокотемпературной стадии, нагревается с 65 до 80 °С. На стадии предварительной мойки добавляется необходимое количество химически очищенной воды.
На моечной машине производительностью 30 тыс. бутылок в час, потребляющей при обычном нагреве и обычном расходе воды 13 600 л воды и 2,2 ГДж теплоты в час, применение теплового насоса и фильтровальной системы может снизить, расход энергии до 0,25 ГДж/ч а расход воды — до 2600 л/ч. Период окупаемости такой установки — от 2 до 3 лет.
|
|
| Рис. 2. Схема тепло- и водоутилизационной установи с тепловым насосом для мойки посуды, разработанной фирмой Milpro NV: 1 — фильтр; 3 — конденсатор; 3 — компрессор; 4 — двигатель; 5 — испаритель; 6 — фильтры |
2.3. Загрязнение пищевых продуктов
В современном мире постепенно на первое место встает качество выпускаемой продукции, мера его натуральности и чистоты. Экологическая чистота пищевых продуктов предполагает их безопасность для здоровья человека. В это понятие входят как составные элементы микробиологическая, химическая и радиационная безвредности. На первый взгляд, проблема безопасности пищевых продуктов может показаться достаточно простой. Она касается контроля качества пищевых продуктов на предмет содержания в них тяжёлых металлов, радионуклидов, пестицидов, других химических загрязняющих веществ, патогенных микроорганизмов и биологических токсинов, которые представляют опасность для здоровья человека.
В целом вопросы безопасности пищевых продуктов включают в себя довольно широкий спектр проблем. Основными путями загрязнения продуктов питания и продовольственного сырья являются:
Характеристики
Тип файла документ
Документы такого типа открываются такими программами, как Microsoft Office Word на компьютерах Windows, Apple Pages на компьютерах Mac, Open Office - бесплатная альтернатива на различных платформах, в том числе Linux. Наиболее простым и современным решением будут Google документы, так как открываются онлайн без скачивания прямо в браузере на любой платформе. Существуют российские качественные аналоги, например от Яндекса.
Будьте внимательны на мобильных устройствах, так как там используются упрощённый функционал даже в официальном приложении от Microsoft, поэтому для просмотра скачивайте PDF-версию. А если нужно редактировать файл, то используйте оригинальный файл.
Файлы такого типа обычно разбиты на страницы, а текст может быть форматированным (жирный, курсив, выбор шрифта, таблицы и т.п.), а также в него можно добавлять изображения. Формат идеально подходит для рефератов, докладов и РПЗ курсовых проектов, которые необходимо распечатать. Кстати перед печатью также сохраняйте файл в PDF, так как принтер может начудить со шрифтами.
















