Диплом бакалавра (847206), страница 5
Текст из файла (страница 5)
1) устранение внутренних напряжений, возникающих в бумаге при ее изготовлении, транспортировке и хранении в упакованном состоянии. Именно наличие в бумаге нерассосавшихся внутренних напряжений, некоторого запаса энергии является потенциальным источником деформационных изменений бумаги и нежелательных технологических осложнений, прежде всего – несовмещения красок при многокрасочном печатании в несколько прогонов;
2) обеспечение размерной и деформационной стабильности бумаги во время печатания, исключающей восприятие или потерю бумагой некоторого количества влаги, также чреватые ухудшением ее печатно-технических свойств;
3) уменьшение вероятности возникновения на поверхности бумаги зарядов статического электричества, делающих практически невозможным нормальный печатный процесс без применения нейтрализующих устройств. Акклиматизация бумаги проводится в обязательном порядке в тех случаях, когда перепад относительной влажности бумаги в стопе и воздуха в помещении цеха превышает ±10% или перепад относительной влажности воздуха внутри стопы бумаги больше ±5%. Акклиматизацию листовой бумаги проводят либо в атмосфере печатного цеха при условии достаточно интенсивной циркуляции воздуха путем завешивания пачек листов бумаги на 1…2 ч в зажимы транспортера, перемещающегося в верхней зоне помещения, либо в изолированных от печатного цеха камерах кондиционирования, в которых автоматически поддерживаются заданные температурно-влажностный режим и кратность воздухообмена. Рулонная бумага при значительных перепадах влажности выдерживается в течение определенного времени (от нескольких часов до нескольких суток) в помещении печатного цеха.
2.2.2. Подготовка краски к печатанию
Целью подготовки красок для всех способов печатания является придание им необходимых колористических и печатно-технических свойств в соответствии с видом, характером, назначением и сроком службы печатаемой продукции, особенностями применяемой бумаги и оборудования, на котором производится печатание. Однако перечень контролируемых параметров, способы подготовки и применяемые при этом вспомогательные средства и материалы для различных способов печатания неодинаковы, что обусловлено прежде всего структурно-реологическими особенностями самих красок. Контролю в лабораторных условиях подлежат продолжительность закрепления краски на оттиске, прочность сцепления сухого остатка краски с подложкой, склонность оттисков к слипанию (особенно при печатании на высокоплотных, слабо впитывающих краску материалах), градационные и цветовые показатели отпечатков и их глянцевитость. Объектами измерения во всех этих случаях служат, как правило, пробные оттиски, изготавливаемые перед началом печатания тиража на пробопечатных или тиражных машинах [11].
2.3. Описание и способы повышения печатных свойств
Сравнение значений норм бумаги по ГОСТ и значения с предприятия представлены в таблице 3.
Таблица 3 – Сравнение значений норм бумаги по ГОСТ и значения с предприятия
| Показатель | Значения для марки А по ГОСТ | Значения для марки А у ОАО Маяк |
| Сорность, шт | 100 | 100 |
| Белизна, % | 80 | 70 |
| Впитываемость, г | 25 | 35 |
На предприятии для повышения качества продукции необходимо улучшить печатные свойства бумаги: сорность, белизну, впитываемость и т.д. Рассмотрим подробнее каждое свойство.
2.3.1. Сорность бумаги
Сорность – неоднородность бумаги, образующаяся из-за попадания в бумажную массу различных включений, частиц коры. Повышенное содержание соринок снижает качество печати и ровность бумажного полотна.
Испытания проводят при дневном рассеянном или искусственном свете, обеспечивающем освещенность не менее 600 люкс.
Образец бумаги в виде отливок размером 25*25 см кладут на чистую белую бумажную подложку прямо перед собой так, чтобы свет падал с левой стороны, отжимают на ручном прессе при давлении 1,47 Па. Отжатую отливку помещают на стеклянную крышку. Крышка освещается двумя электролампами.
Соринки площадью, соответствующей пределам, указанным в нормативно-технической документации на продукцию, отмечают карандашом, если нормированы несколько пределов, то соринки, площади которых соответствуют разным пределам, отмечают разными знаками.
Испытанию подвергают обе стороны каждого образца. Если в нормативно-технической документации на продукцию конкретного вида предусмотрен показатель сорности одной стороны, то соринки считают только на указанной стороне.
Сквозные соринки отмечают и подсчитывают с обеих сторон, если в нормативно-технической документации на продукцию нет других указаний.
При подсчете учтенные соринки перечеркивают.
Площади соринок проверяют совмещением их с соответствующими по конфигурации и площади фигурами шаблона.
Соринки, которые полностью закрываются соответствующей фигурой шаблона, рассматриваются как имеющие меньшую площадь, чем площадь этой фигуры шаблона.
Поскольку сорность образцов бумаги с предприятия “ОАО Маяк” соответствует принятым нормам, не нужно принимать меры по ее улучшению.
2.3.2. Белизна
Белизна является важным показателем качества, поскольку текст, чертеж или рисунок, напечатанные, выполненные пером, кистью или фотографическим способом, в зависимости от белизны бумаги в большей или в меньшей степени контрастируют с поверхностью бумажного листа. Это во многом определяет потребительскую ценность бумаги.
Белизна бумаги зависит от степени белизны волокон, из которых она состоит, а также от содержания минеральных наполнителей, проклеивающих и окрашивающих веществ. Известно, что белизна по ГОСТ составляет 80 %, а на предприятии 60…70 %. Поэтому для повышения белизны бумаги из этих волокнистых материалов в их композицию вводят минеральный наполнитель, имеющий белизну не ниже 70…75 %. Так как у беленой сульфатной целлюлозы белизна составляет 80…90 %, то для ее повышения наполнитель должен иметь белизну не менее 85…90 %. Поэтому вместо наполнителя каолина предлагается ввести диоксид титана, (рис.8). Расход каолина 80 кг на 1 т бумажной массы (стоимость 10 руб/кг), расход диоксида титана 20 кг на т на (стоимость 12 руб/кг). Частицы каолина отрицательно влияют на механическую прочность бумаги, диоксид титана оказывает предупреждающее действие на поверхность бумаги, замедляя ее старение и пожелтение. Также диоксид титана повышает белизну бумаги в процессе мелования.
Рисунок 8 – Метод повышения белизны бумаги
Немаловажное влияние на белизну изготовляемой бумаги оказывает качество используемой производственной воды – ее окраска, определяемая наличием тех или иных примесей, находящихся в растворе или во взвешенном состоянии. Оборотная вода формируется следующим образом. При обезвоживании бумажной массы на регистровой и сосунной части бумагоделательной машины образуется регистровая вода, которая используется для разбавления массы в смесительных насосах. Избыток регистровой, а так же спрысковая вода от промывки сетки и вода от вакуумных насосов собираются в подсеточной ванне.
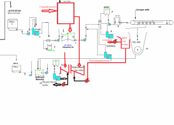
Оборотная вода, скопившаяся под сеткой, насосом подается на очистку, на флотационную ловушку «Крофта» фирмы «KWI».
Очистка воды от взвешенных примесей осуществляется при подаче сжатого воздуха в оборотную воду (рис.9) и необходимых флокулянтов и коагулянтов. Пузырьки воздуха поднимают образовавшиеся флоккулы в верхнюю часть ловушки, откуда производится постоянный отвод флотошлама в машинный бассейн. Осветленная вода поступает в бак постоянного уровня осветленной воды, из которого насосом подается на регулятор концентрации, а избыток воды через перелив поступает в бассейн осветленной воды. Осветленная вода из бассейна насосом подается на загрузку целлюлозы в гидроразбиватели и для загрузки оборотного брака в бракомол.
Рисунок 9 – Поток оборотной воды
Неиспользованная вода через перелив поступает в технологическую канализацию, по которой направляется на очистные сооружения фабрики.
Все технологические факторы, способствующие повышению прозрачности бумаги (высокая степень помола волокнистой массы, значительное уплотнение бумаги в прессах и при каландрировании) одновременно снижают белизну бумажного полотна. К этому же ведет пересушивание бумаги, сопровождаемое ее пожелтением. Существенное повышение белизны бумаги достигается ее мелованием – нанесением на поверхность бумаги покровного слоя, содержащего пигмент высокой степени белизны. В мелованной бумаге содержится большое количество наполнителей: каолин, карбонат кальция, диоксид титана. Мелование подразделяется на легкое, полное и литое. При различных видах обработки не только варьируется количество наносимой меловальной пасты, но и изменяется характер ее проникновения в структуру бумажного полотна. Глубина проникновения может быть как значительной, так и небольшой. Мелование может быть трех видов: шаберное, пленочное и шторное (рис. 10).
а- Шаберное мелование б – Пленочный пресс в – Шторное мелование
Рисунок 10 – Виды мелования
Шаберное мелование – метод мелования бумаги, заключающийся в нанесении на ее поверхность избыточного количества покрытия, которое затем выравнивается и сглаживается с помощью гибкого стального шабера (тонкой и длинной пластины).
Метод пленочного пресса не используется для мелования обойной бумаги.
Весьма перспективным является метод шторного мелования, также используемый на предприятии. В устройстве для его осуществления отсутствуют механические элементы для разравнивания пасты по поверхности полотна. Паста вытесняется через узкую щель напускной камеры и под действием силы тяжести падает на полотно в виде шторы. В точке соприкосновения с полотном штора изменяет направление движения и растягивается, образуя на поверхности бумажного полотна тонкую пленку, которая высушивается воздухом.
Недостатком метода шторного мелования является то, что покрытие наносится только на одну сторону полотна. Масса покровного слоя регулируется скоростью движения бумажного полотна и шторы, а также содержанием сухого вещества в пасте.
Для повышения видимой белизны бумаги на предприятии применяют оптически отбеливающие красители. В качестве оптических отбеливателей применяются различные производные диаминостильбена, кумарина, пиразолина, нафталимида. Наиболее широкое распространение из них получили продукты ацилирования 4,4'-диаминостильбен-2,2'-дисульфокислоты цианурхлоридом, имеющие общую формулу (рис.11). Важно ли это при меловании? Получившийся в результате реакции белофор имеет более высокое сродство к целлюлозе, применяется для оптического отбеливания целлюлозных волокон и изделий из них. Рекомендуется для добавления в моющие средства, предназначенные для стирки изделий из шерсти, целлюлозных и полиамидных волокон.
Рисунок 11 – Ацилирование 4,4'-диаминостильбен-2,2'-дисульфокислоты цианурхлоридом
Пожелтение бумаги – это термин, которым условно называют снижение ее белизны от воздействия световых лучей или повышенной температуры. От светового разрушения бумага может быть защищена хранением ее в помещении без окон или с окнами, прикрытыми плотными шторами. Можно применять защитные пленки или стекла, задерживающие прохождение ультрафиолетовых лучей.
Бумага может желтеть и без света при температуре окружающего воздуха, когда целлюлоза плохо промыта и на поверхности бумаги из такой целлюлозы выступают растворимые в воде окрашенные вещества. Пожелтение целлюлозы может быть также при воздействии на нее некоторых химикатов, вызывающих деструкцию целлюлозы. Например, перебеленная целлюлоза обнаруживает после термического старения значительное снижение белизны. Пожелтение в большей степени наблюдается у жестких беленых сульфитных видов целлюлозы. Мягкие беленые виды сульфитной целлюлозы, так же как и беленые виды сульфатной целлюлозы, желтеют сравнительно редко. Если фракционированием из жесткой сульфатной целлюлозы удалить наиболее поврежденные мелкие волокна, содержащие низкомолекулярную фракцию, большую часть смолистых веществ и вещества, способствующие образованию при размоле слизи, то склонность целлюлозы к пожелтению заметно снижается. Этому в известной степени способствует и щелочная обработка целлюлозы, при которой удаляются образующиеся при отбелке продукты деградации целлюлоз; полное удаление их одной лишь промывкой целлюлозы водой невозможно. Пожелтение целлюлозы заметно усиливается, если после отбелки ее подкисляют без надлежащей последующей промывки.
Исследования показали, что спрессованная в кипах еще теплая беленая целлюлоза при ее хранении заметно снижает свою белизну. Поэтому рекомендуется целлюлозу перед упаковкой охладить. Наличие в целлюлозе следов тяжелых металлов, в первую очередь железа и меди, также является причиной пожелтения целлюлозы, так как они образуют с карбонильными группами беленой целлюлозы неустойчивые комплексы, которые каталитически ускоряют ход окисления при отбелке. Обработкой целлюлозы натриевой солью этилендиаминтетрауксусной кислоты (трилон Б) или полифосфатами можно связать следы тяжелых металлов.
Представленные способы улучшения Но поскольку рассматриваемое предприятие закупает сырье для производства бумаги, оно не может проводить представленные К сожалению, Маяк не сможет влиять на это. Так как сырье он закупает. Можно только закупать изначально качественную целлюлозу.
Во избежание пожелтения бумаги при ее хранении необходимо контролировать качество применяемого сернокислого алюминия, в котором железо не должно содержаться. Недопустимо использование производственной воды, имеющей окраску от растворенных в ней гумусовых веществ, легко адсорбирующихся на поверхности растительных волокон, снижая их белизну.
















