kushnir_a_p_metodicheskie_ukazania_po_pn evmoprivodu_chast_1 (822139), страница 2
Текст из файла (страница 2)
Рис. 1.4. Диаграмма «перемещение — шаг» установки для перемещения коробок
На диаграмме слева от каждой графической строки проставляют индекс устройства, изменение состояний которого она отображает (пневмоцилиндры А и В).
В правой части могут быть указаны индексы путевых выключателей, отслеживающих соответствующие состояния исполнительных механизмов а0, а1 b0, b1.
В области над верхней графической строкой диаграммы проставляют последовательную нумерацию состояний устройств пневмосистемы перед каждым из шагов и после него (в нашем случае от 0 до 4). После окончания полного рабочего цикла, чему соответствует состояние с номером 4, система возвращается в исходное состояние с номером 0.
В установках с непрерывным циклом (в которых очередной рабочий цикл начинается автоматически, а не по команде оператора) исходное состояние обозначается цифрой 1, а не 0, и запись 5=1 означает, соответственно, момент окончания последнего шага цикла.
На диаграмме управления изображается зависимость состояний управляющих и информационных (сигнальных) устройств от шага работы системы (рис. 1.5). При этом время переключения данных устройств не принимают во внимание.
При составлении функциональной диаграммы диаграмму управления располагают, как правило, под диаграммой перемещений (рис. 1.6).
Рис. 1.5. Диаграмма управления установкой для перемещения коробок
Рис. 1.6. Функциональная диаграмма установки для перемещения коробок
На практике диаграммы перемещений зачастую используют самостоятельно, поскольку они дают полное представление о последовательности выполнения операций технологического процесса.
Для изображения на диаграммах сигнальных устройств, а также логических взаимосвязей между сигналами применяют следующие обозначения (рис. 1.7).
Рис. 1.7. Обозначения сигнальных устройств и логических взаимосвязей между сигналами
Таким образом, в полном виде диаграмма «перемещение — шаг» установки для перемещения коробок принимает вид, показанный на рис. 1.8.
Рис. 1.8. Полная диаграмма «перемещение — шаг» установки для перемещения коробок
Если необходимо отразить скоростные характеристики исполнительных механизмов, диаграмму перемещений вычерчивают в координатах «перемещение — время» и присваивают ей соответствующее название (рис. 1.9). Применяются такие диаграммы, как правило, при пусконаладочных работах.
Рис. 1.9. Диаграмма «перемещение — время» установки для перемещения коробок
1.2. Методы проектирования пневматических САУ
Проектирование циклических пневматических систем представляет собой комплекс работ, связанных с переходом от словесного описания технологического процесса к построению принципиальной пневматической схемы. Эти работы подразделяются на этапы алгоритмического, логического и технического проектирования.
На этапе алгоритмического проектирования переводят словесное описание технологического процесса в формализованные формы представления хода процесса.
Этап логического проектирования заключается в составлении функциональной структуры системы на основе разработанного алгоритма ее функционирования.
Выбор элементной базы, расчет силовых и скоростных характеристик исполнительных механизмов, расчет проходных сечений устройств и построение принципиальной схемы пневматической системы — все это осуществляется на этапе технического проектирования.
Поскольку алгоритмы функционирования систем управления и расчет основных параметров различных пневмоэлементов рассматривались в настоящем пособии ранее, остановимся на методах разработки принципиальных пневматических схем.
Метод составления логических уравнений
Пользуясь диаграммой «перемещение — шаг», можно описать состояния системы управления перед выполнением каждого шага в виде логических уравнений. В левой части этих уравнений записывают символ действия, которое должно произойти на предстоящем шаге, а в правой — логические связи между сигналами от кнопок оператора и путевых выключателей, дающих команду на выполнение этого действия.
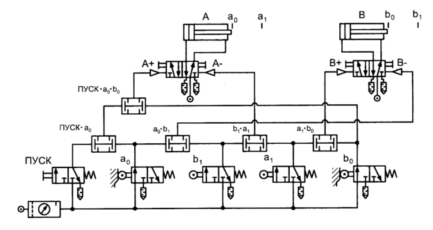
Рассмотрим исходное (предпусковое) состояние системы (рис. 1.10, состояние 0).
Рис. 1.10. Иллюстрация подхода к составлению системы логических уравнений
В состоянии 0 (исходном), когда штоки обоих цилиндров втянуты, активны путевые выключатели а 0 и b 0. Следовательно, команда на выполнение 1-го шага А + должна подаваться при наличии сигналов от двух названных устройств и кнопки «Пуск ». Таким образом, можно записать следующее логическое уравнение:
А + = Пуск • а0 • b0.
После выполнения 1-го шага комбинация активных путевых выключателей изменится (см. состояние 1 на рис. 1.10). Выполнение 2-го шага В+ начнется при условии поступления сигналов от выключателей а, и Ь0. Отсюда получаем второе уравнение:
В + = а1 • b0
Аналогичным образом составляют уравнения и для последующих шагов. Система логических уравнений, описывающая работу устройства для перемещения коробок, в конечном итоге будет иметь следующий вид:
A + = Пуск • а0 • b0; В + = а1 • b0; А- = а1 • b1; В- = а0 • b1.
Функциональная структура системы в логических символах, построенная на базе полученных логических уравнений, является итогом этапа логического проектирования.
Если систему управления проектируют на элементной базе заранее известного типа, то это позволяет пропустить этап разработки функциональной структуры создаваемой системы. Полученные логические уравнения можно непосредственно транслировать в принципиальную пневматическую схему, используя известные способы реализации логических функций в системах пневмоавтоматики.
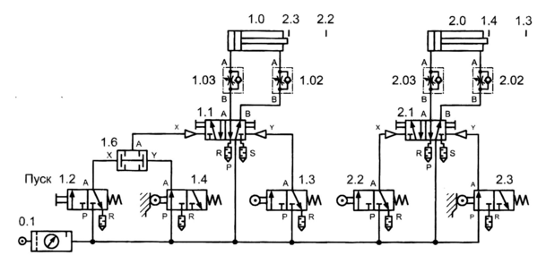
Взяв для простоты за основу исполнительной подсистемы пневмоцилиндры двустороннего действия с управлением от бистабильных распределителей, получим следующую принципиальную пневматическую схему установки для перемещения коробок (рис. 1.11).
Рис. 1.11. Принципиальная пневматическая схема установки для перемещения коробок
Данную схему, безусловно, нельзя считать оптимальной, поскольку ее можно значительно упростить путем исключения избыточных сигналов. Таковыми для каждого отдельного шага считают сигналы, задействованные при формировании команды на выполнение предыдущего шага.
В рассматриваемом примере на 2-м шаге избыточен сигнал b0, на 3-ем — а0 на 4-ом — b1 Очевидно, что поскольку система работает по замкнутому циклу (за 4-ым шагом следует 1-й), то сигнал а0 на 1-м шаге также является избыточным. С учетом вышесказанного система логических уравнений, описывающих работу установки для перемещения коробок, принимает следующий вид:
А + = Пуск • b0; В + = а1; А- = b1; В- = а0.
Окончательный вариант принципиальной пневматической схемы установки для перемещения коробок показан на рис. 1.12.
Рис. 1.12. Окончательный вариант принципиальной пневматической схемы установки для перемещения коробок
Возвращаясь к вопросу о построении функциональных диаграмм, рассмотрим реальную диаграмму установки для перемещения коробок, представленную на рис. 1.13
Следует иметь в виду, что рассмотренный выше способ упрощения системы логических уравнений далеко не всегда применим, поскольку некорректное его использование приводит к неправильной трактовке уравнений, особенно в случае наличия так называемых совпадающих шагов.
Под совпадающими шагами будем понимать такие шаги, уравнения, описания которых имеют одинаковые или эквивалентные правые части. Это означает, что отличающиеся друг от друга шаги (совпадающие) начинают выполняться при возникновении одной и той же комбинации сигналов от путевых выключателей.
Для иллюстрации проблемы совпадающих шагов рассмотрим пневмопривод сверлильного полуавтомата (рис. 1.14).
Рис. 1.13. Реальная функциональная диаграмма установки для перемещения коробок
Рис. 1.14. Сверлильный полуавтомат и его диаграмма
«перемещение — шаг»
При кратковременном нажатии на пусковую кнопку первый цилиндр А фиксирует заготовку в позиции для обработки путем ее зажатия. Далее автоматически начинает выдвигаться шток второго цилиндра В, т. е. выполняется рабочий ход инструмента. После достижения крайнего положения шток цилиндра В возвращается в исходную позицию, а затем втягивается и шток цилиндра А.
Уравнения, описывающие работу станка-полуавтомата, будут иметь вид (без упрощения)
A + = Пуск • а0 • b0; B + = а1 • b0; B - = а1 • b1; А- = a1 • b0.
Заметим, что правые части 2-го и 4-го уравнений одинаковы, значит, при появлении комбинации сигналов а1 • b0 выдвижение штока цилиндра В и втягивание штока цилиндра А будут происходить одновременно. Но функционирование системы подобным образом недопустимо, поскольку при этом не обеспечивается требуемый порядок выполнения рабочих операций.
Избежать одновременного выполнения 2-го и 4-го шагов можно путем формального изменения совпадающих правых частей соответствующих уравнений. С этой целью в них вводят дополнительные сигналы Х1 и Хг, в результате чего эти уравнения запишутся следующим образом:
В + = а1 • b0 • Х1; A- = а1 • b0 • Х2.
Два дополнительных сигнала Х1 и Х2 можно реализовать путем применения пневматического триггера, выполнение функций которого обеспечивается, к примеру, бистабильным 4/2-распределителем с пневматическим управлением. Если триггер включен, то на его выход подается сигнал X,, если выключен — сигнал Х2.
Таким образом, для решения проблемы совпадающих шагов полученную систему логических уравнений необходимо дополнить уравнениями, описывающими функционирование триггера, а именно: чтобы сигнал Х1 появился перед началом 2-го шага, необходимо включать триггер (T+) перед выполнением как минимум предыдущего шага; отключать же его (T-) следует после выполнения 2-го шага. Другими словами, триггер необходимо включать перед 1-ым шагом (А +) по сигналу от путевого выключателя а0, т. е. после выполнения 4-го шага (А -), а выключать — по окончании 2-го шага (B +) по сигналу от выключателя b1.
Упрощение системы уравнений, содержащей совпадающие шаги, следует проводить только после дополнения правых частей соответствующих уравнений.
















